Fórum témák
» Több friss téma |
Fórum » Csöves erősítő készítése
Ne feledd betartani a fórum viselkedési szabályait, és a topik megmaradásának feltételeit. [link]
A téma átmenetileg fagyasztva lett, hozzászólni nem tudsz!
...de triódában is tudja vagy csak tetródában?
Szerintem triódásan is lazán kihajtja.
.egy 6c41c rajzon figyeltem föl a csőre, akkor gondoltam, hogy talán nekem is jó lenne
de mekkora tápfesz kell neki?
Most nem értem ezt. Egyik azt mondja jó, másik nem, a tervező progi meg hogy még nagy is, akkor most hogy is van ez?
Srácok, szerintem kipróbálom, ha nem birja, akkor csere, avgy húz vagy megd@glik , jobbat nem tudok hirtelen. De rendesek vagytok a tanácsokért. Köszönöm.
A 6N13C, 6C19P ha jól emlékszem 50 V környéki rácselőfesszel szokott menni erősítőben, úgyhogy különösebben nem kritikus a tápfesz. 250-300 V jó tápfesznek 5,6-10 K anód munkaellenállással 120-180 ohm hidegített katódellenállással 100-470 K rácslevezetővel. A belinkelt kapcsolásból egy az egyben jó lesz a 6E5P, itt olyan 230 V körül lehet a tápja. Nagyobb táp nagyobb munkaellenállás jobb lenne talán (300 V/10 K, katódban jó a 150 ohm akkor is), de én is hajtottam 6C41-et 5,6 K munkaellenállással 230 V ról, 6,2 W kijött a végén ilyen alacsony táp ellenére is.
Arra gondoltam, hogy a 6n13c-t egészen alacsony tápról járatnám fix rácselőfesszel talán, a 6e5p-t meg külön 3-400V-ról.
Azt nem mondta senki hogy nem jó, csak azt hogy a nagyobb jobb. Én a sztereo ECL86 PP ben több mint 200 VA-es trafót használtam, mert olyan volt (és nagyon jó volt), de pl. a 2*6 W-os 6P7C SE-ben csak 115 VA-eset, mert akkor olyan volt (pedig az valamival nagyobb teljesítményfelvételű, mint az ECL pp, felmelegszik rendesen 10 óra alatt, de bírja.
Nagyon alacsony tápokkal vigyázni kell, mert egyre rövidebb lesz a karakterisztika (görbülés miatt), és akkor hiába a kis kimenő impedancia. Én inkább azt javaslom, hogy nagyobb táp, nagyobb impedanciás kimenőben gondolkodj (nagyobb teljesítmény, kisebb torzítás várható). Gondold át ezt. 6E5P- nek jó az említett táp (400 V-nál már 15 K körüli munkaellenállás kellhet 10 mA körüli nyugalmi árammal).
Oké, értelek. Nálam is ez a gond, hogy ez van, ebből kellene megoldjam. Üdv.
..hogy kell berajzolni a karakterisztikába a munkaegyenest, ha két trióda van párhuzamosan kötve?
Ha a kimenő 1k, akkor a két anód 2* 2k-s primert lát?
Ezen a két beállításon pontosan mért feszültség értékek vannak, talán a segítségedre lehet:
Triódás meghajtás, Tetródás meghajtás
Szia Máté!
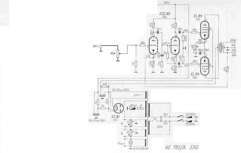
Hát nem tudom, még ezen a hálózati trafó dolgon gondolkodom, ha esetleg csináltatok is új hálózatit, akkor azt mindenképp a régi vasra szeretném, úgy ahogy a 211-ben is van. Azt szeretném kérni, hogy mérd végig majd légyszi Te is a 782/A átviteli karakterisztikáját. Én végigmértem, de kétféle mérési eredmény jött ki, úgy hogy az első két méréshez a saját generátorom, és a melóhelyről kölcsönkapott szkópot használtam, a 3. méréshez pedig egy másik generátort, és másik szkópot. Azt nem értem, hogy van két tök ugyanolyan mérés: 4Ohmosra átkötött kimenővel, és 4Ohmos terheléssel, és nem ugyanazok a mérési eredmények jöttek ki, pedig ellenőriztem a szkópot is a kalibráló jelével, végigtekertem a teljes időalapon, és mindenhol egyforma magas volt a négyszögjel. A generátor sem lehetett rossz, mert minden mérésnél leolvastam a bemenő jel értékét a szkópon is. Az erősítőben idő közben a csatolókondikat cseréltem ki, és a sallangot kiürítettem belőle. Felteszem a kapcsolást ahogy most használom, és az XLS táblázatot is amiben a karakterisztikák vannak. Szóval nem értem a dolgot, nézd meg légyszi és mondd el a véleményed. Üdv: Geri.
TH 211 adatai :
Primer : 110 V - 363 menet 0,5 CuZ 110 V - 363 menet 0,5 CuZ 17 V - 56 menet 0,6 CuZ egy réteg árnyékolás 0,1 CuZ huzalból Szekunder : anód :900 menet 0,3 CuZ huzalból egy réteg árnyékolás 0,1 CuZ hzalból fűtések : 23 menet 0,9 CuZ 23 menet 0,9 CuZ 23 menet 0,3 CuZ 23 menet 0,3 CuZ vas : M102
No emberek, én mától eltűnök a cybertérből egy jó ideig ! Addig is mindenkinek jó csövezést ! A kellemes ünnepekre visszatérek, szóval azt majd akkor
![]() mayky, holnap megyek postára (kiderült, itt van tőlem 100 méterre )
Ezek az adatok szerintem (ha jól emlékszem) M102A vasra is jók, ennyire én nem szoktam alul gerjeszteni az M102B, 1 T indukcióhoz emlékeim szerint elég ~ 540 menet is. legalábbis ennyivel tekertem M102B-re. 0,63-aból a primert és nem búg az erősítőm
köszi!
...az az 51k rácslevezetőellenállás nem sajtóhiba?
Köszi szépen az infót!
Örök hála Neked! Üdv: Geri
Az azért van, mert nem a testre van lehúzva a rács, hanem negatívabb pontra. Így aztán lehet ekkora, mert be lehet állítani az előfeszt. Gondolom ezért ekkora.. Bár nem 100%.
Nem sajtóhiba. CHZ mester ekkora értékben határozta meg a maximumát, hogy a rácsáram ne rövidítse szegény 6C33C amúgy sem túl hosszú élettartamát.
A triódás beállításnak jobban tetszett a hangja, bár a tetródás jelalakjai sem voltak sokkal rosszabbak, viszont úgy jóval nagyobb az érzékenysége... Nálam mégis a triódás maradt.
Nálam 6N13S-PSE-t kell majd felizgatni a 6E5P-nek
Csak azért kérdeztem rá a rácslevezetőre, mert nem nagyon látni ilyen kis értéket...de biztos így van ....persze kell még vennem SM85B-ket valahol...még nem tudom, hogy hol....van valakinek ötlete?
Nekem 47 k-s ellenállat volt ott :yes:
.nem terhel be nagyon a meghajtófokozatnak?
...dehogynem, pont azért kell akkora csatolókondi
A katalógus a 6C33C-re max. 200Kohm rácslevezető ellenállást ajánl, de itt a fórumon a 6E5P-nél is figyelmeztettek, amikor a vezérlőrácsot 220K-val húztam a földre, hogy sok az oda, ha jól emlékszem 6C4C javasolta a 100K-t ...
Úgy tudom, CHZ mesterében is 47K volt, de nekem a 6E5P tesztelésekor azt ajánlotta, nézzem meg mit tud 50K-ra kihozni, ahhoz a sorban az 51K volt közelebb
Hát én egy 6n6p SRPP-vel hajtottam, ami szerintem 10k-val is megbirkózott volna.
Üdv
Épp most festegettem a PCL86 dobozát, amikor észrevettem, hogy sikerült eltörnöm a kimenő primerjének belső kivezetését, persze a tövénél Szét kell szednem ezért a kimenőt, de ha már szétszedem gondoltam többfelé osztom a primert meg a szekundert. Meg lehetne csinálni így a rajta lévő huzallal, vagy hagyjam úgy ahogy most van és csak a belső kivezetést csináljam meg?
A Puskás börzén bevásároltam 6n6p és 6e5p csövekből.....majd kísérletezgetek
Jó az a börze, csak innen vidékről ritkán jut oda az ember, ezért más alternatív csőforrások után kell nézni...
Ha a külső tört le, akkor inkább ne bántsd, de ha a belső.. Hát, örülj, ha az eredeti huzalt úgy vissza tudod tekerni ezzel az osztással, hogy beleférjen a tekercselhető méretbe..
|
Bejelentkezés
Hirdetés |


de mekkora tápfesz kell neki? 
, jobbat nem tudok hirtelen.


)
Örök hála Neked!





