Fórum témák
» Több friss téma |
Fórum » Tranzisztorok helyettesítése
Szia!
Itt megtalálod a helyettesítőket.
Sziasztok! Meg tudná nekem mondani valaki, hogy a 2 N 3707 típusú tranzisztort mivel helyettesíthetném?
andras99
Sziasztok!Kis segítség kellene! BC556-os tranyót mivel tudnám helyettesíteni?A kép látható irányjelző kapcsolást szeretném elkészíteni.
Jelenleg sajnos nem rendelkezem ezzel a tipussal!Ezért szeretném helyettesíteni!
Több száz fajtám van de ez az ami egyáltalán hiányzik!
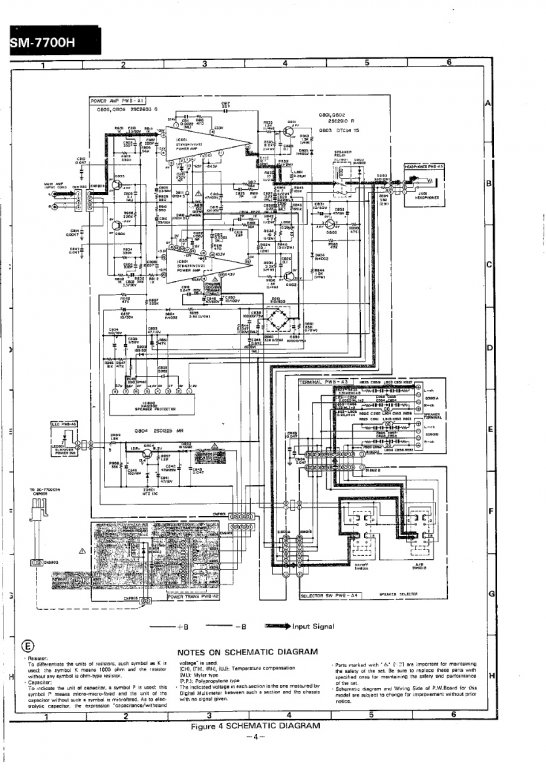
Valaki tudja hogy mivel lehet helyettesíteni a 2sc2603g-t ?
A mellékelt kapcsolásban van, az adatlap szerint viszont D E F G mind más.
Azt hiszem meg oldom BC546-al. Elvileg itt csak némít, csak más a láb kiosztása.
Szia!
Itt megnézheted a helyettesítőket: Bővebben: Link. De mi az a DEFG?
Na ezt kerestem de nem találtam, viszont találtam 77 féle másikat, de ott nem tudott mondani helyettesítőt.
De rájöttem hogy jó oda a BC546. Sőt szinte majdnem mindegy neki mert csak gnd-re húzza a bemenetet némításhoz. Csak nekem B-E rövidzár uralkodott rajta. Plusz most találtam még egyet ami elszállt 1 2SD1225. De már eleve nem ez volt benne hanem valami más ez csinálja a 15V tápot a védelemnek egy zénerrel. Ezt egy d669-el fogom pótolni szerintem ez jó oda, igaz nem 1 hanem 1,5 A-t bír de ha jól látom a többi adata nagyjából ugyan az. Az a "D" "E" "F" "G" a 2SC2603 adatlapján jelzett tipus, nekem 2SC2603G volt a rajz szerint is benne.
Látom már, az áramerősítési tényező jelzésére vannak ezek a betűk.
Sziasztok! Hátha itt tud valaki segíteni nekem.
Van egy 36V-os elektromos bringa vezérlőm, amiben elszállt egy tirisztor, T430 (BN7R72) a tipusa. 4 db ilyen van egymás mellett. (+ még 3 másmilyen) Nem sok mindent találtam róla, arra lennék kíváncsi, hogy mivel lehetne helyettesíteni. Vannak bontott, és új FET-eim, de nem tudom, hogy azok jók lennének ide. Ezek: L7805CV, IRF3808, NF745(B20100G), 3EL240, IRF3205, P60NF06L... Előre is köszönöm, ha valaki tudna valami okosat mondani.
Bővebben: Link. A tirisztor FET-el nem helyettesíthető!
Azt vágom, igen, de amiket felsoroltam, az mind FET? Ugyanúgy néz ki, azonos méretekkel mind.
L7805CV- Feszültség szabályzó IC
IRF3808- FET B20100G-Schotty dióda 3EL240- ismeretlen P60NF06-FET A kinézet és a felépítés sok más félvezetőt takarhat. :google:
OK, thx!
Urak, BD249/250D (TIP35/36D) jelű tranzisztort keresek.
-két hidalt végfok, négy panel, panelenként 4 pár: Összesen 32db tranzisztor van, amiből 10-et C-sre cseréltek. Kettő elment ezekből. Nem szeretnék kockáztatni. -50V a tápfesz. Fentiek miatt ilyen, vagy nagyon közeli rokon típust keresek konkrétan, mivel sem a tápfesz módosítására, sem a 32db félvezető komplett cseréjére (talán nem kell magyaráznom )nincs mód. 120V, 25A, 125W, 3MHz.
sziasztok
Segítséget szeretnék kérni.Kisfiam távirányítású autójában a panelen elszállt két tranzisztor. Típus A1273 C3205 Ma akartam venni másikat de állítólag ilyen tranyó nincs nem is lehet rendelni.Ha valaki esetleg meg tudná mondani mivel tudnám ezt helyettesíteni (bármilyen megoldás érdekelne)nagyon megköszönném.
Nagyon köszi.Remélem ezeket már lehet kapni.
köszi még-egyszer.
Sziasztok.
Segítséget szeretnék kérni. Egy erősítőben a következő Fet-et kéne cserélnem KD998. Sajnos adatlapot sem találtam hozzá. Mivel lehetne kiváltani ezt az alkatrészt?Esetleg honnan lehetne beszerezni? Segítségeteket köszönöm.
Szia.
Az erősítőbe való alkatrészed nem fet,hanem egy darlington tranzisztor..Típusa 2sd998,helyettesítője mivel a HQ-nál nincs belőle a 2sd986-os.. Ezzel már tovább jutsz..Bővebben: LinkBővebben: Link
Sziasztok!
Nem tartozik szorosan ide, de nem volt jobb ötletem. Szóval a problémám az lenne, hogy éppen darlingtonos erősítőt építek tip142-147 párossal. Elkezdtem őket mérni és a műszer bázis-emitter nyitófeszekre 0,65 körül mutatott. Normális ez ennél a darlingtonnál? Köszönöm. |
Bejelentkezés
Hirdetés |





)nincs mód. 120V, 25A, 125W, 3MHz. 



