Fórum témák
» Több friss téma |
Fórum » Csöves erősítő készítése
Ne feledd betartani a fórum viselkedési szabályait, és a topik megmaradásának feltételeit. [link]
A téma átmenetileg fagyasztva lett, hozzászólni nem tudsz!
Készül a GU50SE újabb felvonása. Múlt héten megkaptam Fletától az új kimenőket.
A gép azóta már párszor átépítésre került. Kivettem az elektroncso.hu 6N8S meghajtását és ECC82 SRPP-re cseréltem, amiből végül is a próbák után 6N2P-EV SRPP lett mostanra, de még alakul a dolog. Jelenleg 500 voltról jár a vége és stabilizált 350V-ról a meghajtás (most nem jár, mert a stabilizátorban elszállt a FET). A segédrács kereken 250V-ot kap. A nyugalmit nagyon szépen be lehet állítani, jelenleg 60mA. Szóval egyelőre pentódaként működik. A hangja meg minden átalakítással más, most nem annyira megnyerő, de majd még meglátjuk. Az építésben Gubán Gábor kolléga segít. Most már nincsenek benne az EY88-ak, visszatértem a graetz kockás táphoz. A táp olyan apx100-szerű, az abban látott megoldás volt megfelelő a trafómhoz. Került bele két sm55-ös fojtó is. Ezek csodát tettek a szűréssel.
Helló !
Az anódfeszültséghez a szekunder tekercsét hogyan kell méretezni ? Mondjuk 10 W- ot tud a cső max. Tudom hogy valami hangfrekvenciás feszültséggel kell számolni, de nem tudom az mennyi. Az is jó, ha valami huzalátmérőt mond valaki, ami jó oda. Kösz !
Azért ha valaki elmagyarázná, az mégsem lenne baj.
Tehát hogy milyen összefüggés van a hangfrekvenciás feszültség és az anódfeszültség között. Kösz !
Most mire gondolsz? Hálózati trafóról, vagy kimenőtrafóról? Ha hálózati, akkor egyszerű a dolog, mert a DC anódfeszt elosztva 1,3-mal, megkapjuk, hogy hány V-os (AC) tekercs kell a trafóra. A kimenőtrafó már összetettebb dolog.
Idézet: „mert a DC anódfeszt elosztva 1,3-mal, megkapjuk, hogy hány V-os (AC)” Nem belekötés, csak a müszaki pontosítás miatt: GYÖK 2-vel azaz 1,41-gyel kell osztani Müszi
Üresjáratban, terheletlenül, ami ugyebár nem sűrűn előforduló üzemállapot...
Idézet: Teljesen mindegy A Vac x 1.41 = Vdc. Ha terheled, akkor a trafo fesz csokken, ezzel a DC is csokken. A formula ervenyes barmely uzemallapotra. „Üresjáratban, terheletlenü”
Nem mindegy, tapasztalt szerint 1,3 a szorzó nagyfesznél. Nem csökken a trafón a fesz (ennyit), az már rég rossz lenne.
Müszikém, csöveztél Te is, ne mondd, hogy egyszer sem számoltad, mennyi lesz az az, ha a DC-nek x V-nak kell lennie.. Ebből van a baj, hogy túl nagy szorzóval számoltok, és kisebb lesz az anódfesz. Azt én nem szeretem, hogy várok egy trafóból 450V DC-t, aztán a pontatlanság miatt 415 lesz csak.
Csakhogy a veszteségek léteznek. Egy dolog az elmélet, de a gyakorlati értéket 1,25-1,3 között ajánlják felvenni.
Idézet: Mar bocsanat, de akkor a fizikakonyv teved?A váltakozó feszültség „Nem mindegy, tapasztalt szerint 1,3 a szorzó nagyfesznél.”
Ha téved ha nem a könyv akkor sem jó az 1,41 a nagy fesznél mindig az 1,3 ami az igazi értékeket adja mindig annyival számolunk és az is jön be ! Aki ezt kétségekbe vonja az tegyen kisérletet és majd saját maga rádöbben a puszta valóságra !
Lehet ezt fokozni meg az elméleti részét nyomni de nincs értelme a gyakorlati példák azok a helytállóak és mi ezekhez igazodunk , mi ebből építünk , itt sajnos az 1,41 -el számolt értékek nem helytállóak .
Jó is lenne, ha terhelten ki tudnád venni az AC csúcsértéket
Az rendben van, hogy arra a feszültségértékre méretezed a szűrőkondikat, azt ki kell bírják. Az áramköröd tápellátásánál, egy kis belső ellenállású tápegységnél 1,3 szoros értékkel számolj csak, ha nem akarsz újabb trafót tekertetni
Hali
A fizika az fizika, a trafo meretezest viszont meg kell tanulni. A ketto nem egy. Bele kell kalkulalni a vasveszteseget, a rezveszteseget, es akkor normalis lesz a trafo. Az sem mindegy mekkora a trafo. Mas veszteseg van egy 2 VA trafonal, mint egy 500 VA trafonal. Nem lehet ezt a Ti altalatok alkalmazott 1.3-as szorzot alkalmazni. Lehet, hogy a 33,33 VA-es trafora jo, de a 630 VA trafora nem igaz.
A hal-it azt nem tudom mi ?
De fizika ide oda mint mondottam kisérletezz amit én mondok azt szigorúan gyakorlati alapokra helyeztem és nem a számolásokra ez tény amit leírtam ha nem hiszel akkor fogsz egy 33,33 VA -as trafót és mérj és fogsz egy 630 VA-as trafót és mérj ! Majd rádöbbensz a valóságra , és azután számolj hogy mi is az amit elszámoltál ?
Nincs ellentmondás, a fizika könyv nem téved (te viszont igen), Az effektív feszültség csúcsértéke valóban 1,41 szer nagyobb (nem is állított ettől eltérőt senki). - Azonban arról nem szabad megfeledkezni, hogy 100 V eff feszülltséggel elérhető teljesítmény, 100 V egyenfeszültséggel elérhető teljesítménnyel egyezik meg, nem 141 V-al. A pufferkondenzátor nem növeli meg a terhelhetőséget, hanem a terhelhetőség rovására (a forrás terhelhetőségének rovására) megnöveli a céljainknak megfelelő, simának nevezhető egyenfeszültséget, terheletlenül gyök2 szeresére, terhelten az alakalmazott pufferek és áramfelvétel (ami nem lehet nagyobb a váltóáramú forrás terhelhetőségénél) függvényében. Ez a szokásos méretezéseknél 1,2-1,3 szoros feszültségnövekedést jelent a forrás váltófeszültséghez képest.
Hogy érthetőb legyen mit próbálok "eladni". Az ábrából jól látható, hogy különbség van a terhelt és terheletlen feszültség között, és a különbség nemcsak a trafó veszteségein keletkezik (megfelelően méretezett trafónál nincs érdemi veszteség a trafón, a satírozott részek közötti üregekben van a feszültségesés fő oka a gyök2 szereshez képest).
Idézet: Akkor az a par (100) trafo amit terveztem eddig az biztos nem mukodik. „Nincs ellentmondás, a fizika könyv nem téved (te viszont igen)”
Azt próbáld inkább megcáfolni, amit leírtam, mert most arról folyik a vita, nem arról hogy az alma kerekebb, vagy a banán hosszabb ?
Megmértem az egyik csatornát. Lehet, hogy nem jól csináltam, ez az első alkalom. A gépről adtam rá 100hz-es szinuszt. Nem tudom, hogy mit kéne a görbékből lássak. Nekem nem tetszik az az elcsúszás a jelalakban. A nem csapott olyan 9V-9,4V környékén van, a torz ettől felfelé, el lehet menni egészen 11,4V-ig, de az már nagyon nem jó. Ez alapján olyan 10W-ra számoltam a kimenőteljesítményt a bal csatornán, a másikat majd még megmérem.
Nem tudom, azt nem mértem. Régebben egyszer próbából rátettem és akkor mintha jó lett volna. Megnézem azt is.
Na, ráraktam a szkópot. Mindent maxra tolva is szép hullámforma jön ki belőle (szintén 100Hz).
Ma már lehet nem lesz időm vele foglalkozni, meg fogom mérni az meghajtó srpp kimenetét is.
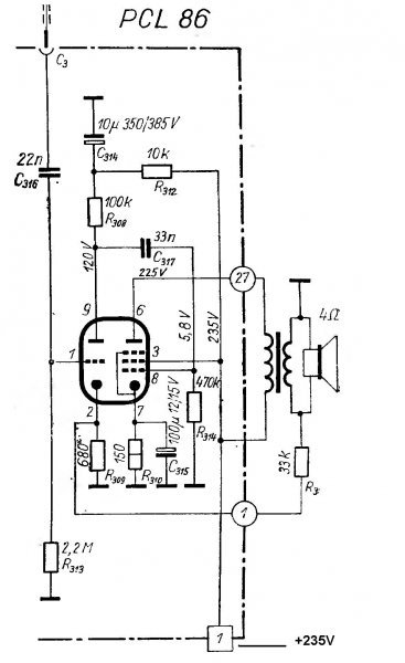
Sziasztok. Szétszedtem egy régi orion70 f.f-tv-t. Volt benne PCL86 és megépítettem. Könnyű dolgom volt ez volt a végfoka, szóval volt benne külön fűtéshez és külön a kimenőhöz trafó. (280v D.C-n megy.)Mellékeltem a kapcsolást, ami alapján csináltam. Egy bajom van az egésszel, hogy a mély hangokat nem hallom semmi zenéből. Mi lehet a baj szerintetek? A 9. és 8. láb közötti 33n kondi helyett 47n-t raktam be. Minden más adat egyezik. Amit mondtak rá 2-4 wattot azt kiadja
Van még pl500-as csövem is, valahol olvastam hogy ebből akár 20 wattot is kilehet hozni. Ehhez is van kapcsolási rajzom, de itt nincsenek beszámozva a "tüskék". Valaki beszámozná nekem a rajzon? Előre is köszönöm.
A gyári trafó nem az erős mélyhangokra lett kitalálva, csökkentsd az R3 (visszacsatoló) ellenállás értékét pl. 10 Kohm-ra, ha nem gerjed be az erősítő több mélyed lesz, kisebb érzékenység mellett.
Oké Megpróbálom, de ma már nem. Esetleg a pl500-as rajzra ráírnád a lábkiosztást?? Nem foglalkoztam idáig csövekkel, nem tudom így értelmezni.
Kíváncsi vagyok erre a jellegzetes csőhangzásra mert idáig csak közepet hallottam de azt rendesen ![]() Előre is köszi.
Hali
A Te rajzod egy teljes hullamu egyeniranyito kapcsolas kimeneti hullamformajat mutatja szures nelkul. De altalaban a DC tapegysegekben az egyeniranyitas utan szurest alkalmaznak a hullamossag csokkentesere. A szures lehet kapacitiv, induktiv, a ketto egyutt, RC szures, elektronikus szures. Tehat alapvetoen a szures fogja meghatarozni a kimeno DC fesz nagysagat, es a hullamossagat. A Te rajzod szures nelkuli, de ha teszel melle szurest, akkor a hullamforma kisimul, es eleri a Vpp-t, ami ugye a taplalo valtakozo feszultseg csucs feszultsege. Egyeniranyito. Tapegysegek.
Nahát, erről van szó (jobboldalon ott a szűrt is). Egyetértünk, csak eddig nem egyről beszéltünk. Azért rajzoltam szűrés nélkül, hogy látható legyen a kitöltés, amiből értelmezhető, hogy terhelten nem lehet a pufferen ott a csúcsfeszültség, csak terheletlenül.
Akkor nem esne terhelésre a pufferen a feszültség, ha minden időpillanatban rendelkezésre állna az utánpótlás a visszatöltésre (vagy végtelen nagy lenne a pufferkapacitás, és ezt képes lenne korlátlanul tölteni az egyenirányító az áramfolyás alatt), de mint a töltőfeszültségen látszik, ez nincs így, ezért a puffer kapacitás és a terhelő áram függvényében csökken a pufferen mérhető feszültség. Egyetlen pufferkondenzátor alkalmazása esetén is csökken a pufferfeszültség (max. a váltófesz effektív értékéig). 10 A terhelhetőségű trafó feszültségét egyenirányítva, 10 A-el beterhelve nem emelkedik a pufferen a mért feszültség a váltófesz effektív értéke fölé, mert a puffer nem növeli az állandó terhelhetőséget, csak elosztja a forrást. Csak akkor nő a pufferen a feszültség, ha kisebb áramot veszünk le, mint amit a trafó bír. Az erősítők táptrafóját, egyenirányító és szűrőkörét annyira szokás túlméretezni, hogy a terhelt feszültség a váltófeszültség kb. 1,25-1,3 szorosa legyen (ekkor elfogadható lesz a brumm). Lehet lényegesen nagyobb is a tulméretezés (pl. 10 W-os erősítőhöz 500 W-os trafó vagy még nagyobb, puffert nem írok, mert az fesz függő is), akkor nagyobb lesz a terhelt feszültség is, de soha nem lesz 1,41 szerese a váltófesznek.
GU50 SE kapcsán azt láttam hogy az adatlap 300V-ot ad meg anódfesznek és 130mA anódáramot. 2k az Ra. 18W a kimenő tljesítmény 10% torzítás mellett. Ha nekem elég 10-12W akkor ott gondolom nem lesz olyan nagy torzítás. Sehol nem láttam hogy ilyen alacsony anódfeszről járatnák. P50 adatlapját láttam ami elvileg azonos a GU50-el. Viszont ott megadnak hangfrekis beállításokat is.
Pentóda beállításban 18W. El lehet térni a tápfesszel felfelé, de akkor az Ra-t is növelni kell. Aztán meg lehet mérni, melyik változat torzít kevesebbet 10W környékén. (valószínűleg a nagyobb tápfeszű)
Megnézheted az EL152 címszónál is a GU50 hangfrekis beállításait. |
Bejelentkezés
Hirdetés |








