Fórum témák
» Több friss téma |
Mielőtt kérdezel, a következő két dolgot ellenőrizd!
I. A helyes tápfeszültségek megléte.
II. A kimeneten van-e egyenfeszültség.
Élesztés.
Ilyen hibához a relének semmi köze. Hasonló hibával javítottam egyszer egy Kenwood erősítőt, abban a segédtápok elkói voltak kiszáradva.
Van...
Még jó hogy nem vállaltam be...
Szétszedtem, a segédtáp 1000µF/25V-os kondenzátorait (3 db) kicseréltem, relé érintkezői rendben voltak - beégésnek nyoma nincs a pogácsákon.
Alapból piros LED világít, bemenő jel hatására kék színűre vált. Összeszereltem, kíváncsi vagyok meddig lesz működőképes, most egyenlőre működik.
Előbb meg kell keresni, hogy mi a hibás. Ehhez mérni kell, mérőműszerrel. Addig új alkatrészt nem építünk be, míg az okot meg nem kerestük, hogy miért ment tönkre.
Ha a transzformátor hőbiztosítéka kiment, akkor az lehet, hogy az tönkrement, tehát cserélni kell. Valószínűleg a tápegység és-vagy a végerősítő fokozat hibája okozta a transzformátor túlmelegedését és kioldott a hőbiztosítéka. A transzformátort csak hozzáértő szakember vizsgálhatja be, mert lehet, hogy menetzárlatos lett, annak kiderítése, valamint a szigetelés vizsgálata nélkül más javításnak a továbbiakban nincs értelme. Az LM3886T adatlapja letölthető az internetről, ott vannak a tápfeszültségre vonatkozó adatok és az erősítőhöz javasolt áramköri felépítés. Az alapján mérhető. A tápegység sem bonyolult, minden alkatrészt a neki megfelelő műszerrel ki kell mérni, ami hibás, azt pedig azonosra, vagy nagyobb feszültségűre, vagy nagyobb teljesítményűre kell cserélni. Üdv!
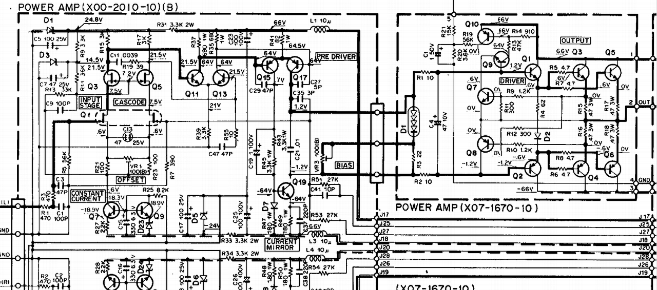
Folytatnám előzőekben felvetett problémám. Mégpedig vajon az normális hogy a Q15-17-19 tranzisztorok bekapcsolás után 10 másodpercel megközelítőleg 50 fokosak de valószínű több és ez csak tovább nő. Még mindig a kenwood ka 907 a problémás készülék. Hangszóró kimeneten üresen 38mv van.
Szia! Az R41-en 1,5 V esik?
Rendben köszi bocsi, csak rosszul fogalmaztam meg. A hangszóró kimeneten váltó áram folyik át. cseréltem a dióda hidat is egy kbu 806 zárlatos volt.
Hazaérek melóbol lemérem
Üdv megint. Mèg most is az èpített hangszóróval van a baj. Beleraktam egy ventit, a tápnak. Lehetsèges, hogy annak a mágneses tere bezavarja az erősítőt? Mióta benne van ha hozzáèrek a szabályzó potihoz elkezd búgni. Meg ahogy közelítek hozzá egyre jobban. Ez megint mi lehet?
A ventilátor több fajta is lehet, de általában ezek zavaró tere elhanyagolható.
Meg kellene vizsgálni, hogy a szerelés közben nem történt-e valamilyen véletlen manőver is (összeér valami, leszakadt valami, lecsúszott egy csatlakozó stb). Ezen kívül fontos lehet honnan táplálod a ventilátort. Előfordult már velem, amikor erősítőt hoztak amiben csak a puffer kondit cserélték ki (mert ettől biztosan hangosabb lesz alapon), és most meg nem szól. Aztán egy marék alkatrészt kellett még jóra cserélni benne).
A venti ugyan onnan megy ahonnan az erősítő.
Passzív hűtèssel megoldható ez?
Nem tudom miről van szó, de általában a végerősítők tápfeszültsége nagyobb mint a 12V os ventilátoré. Ezért valószínűtlen a közvetlen erősítő tápfeszültségről való táplálás.
Mit akarsz passzív módon hűteni?
Szép jó reggelt mindenkinek!
Van egy Akai AM-A200 típusú erősítőm, amelynek 4052 alapú bemenetválasztója van. Mivel ezt a tuner vezérli (ami sajnos nincs meg), így beépítettem egy forgókapcsolót és azzal vezéreltem meg az AB jeleit. Működött is, de tegnap behalt, vagyis úgy ahogy.. A hiba jelenség: Csak azokat a bemeneteket kapcsolja, ahol az AB jel együttesen 0 vagy 1 (Tuner és Tape), fityet hány arra, hogy 01 vagy 10 vezérlést kap. (ezek a CD illetve a Phono bemenetek). Szkóppal ellenőrizve eljutnak a jelek mindkét csatlakozóról az IC bemenetére, de nem kapcsol át. Műszerrel ellenőriztem az AB vezérlést, igazság táblázatnak megfelelő. A 4052 megkapja mindkét tápfeszültséget (+-5 V). A kérdésem: Lehetséges az, hogy bezárlatosodott a vezérlő bemenetek vagy valahol máshol lehet inkább hiba? A válaszokat előre is köszönöm. Üdv. mindenkinek! Idézet: „fityet hány arra, hogy 01 vagy 10 vezérlést kap.” A "fittyet hány" alatt mit értesz? - Nem megy át egyetlen jel sem? - Mindkét esetben a Tuner megy át? - Mindkét esetben a Tape megy át? - Tape és Tuner is átmegy egyszerre? - Egyik esetben a Tape, másikban a Tuner megy át? (- Vagy azt mondja neked hogy Bakfitty?) Idézet: „Lehetséges az, hogy bezárlatosodott a vezérlő bemenetek vagy valahol máshol lehet inkább hiba?” Igen. (Megengedő vagy kapcsolattal.)
Szia!
Megnéztem gyorsan amit mondtál: A "fittyet hány" pontosabban :-Tape bemenetről csak Tape állásban ad át jelet -Tuner bemenetről CD, Tuner és Phono állásban is -CD és Phono bemenetről egyáltalán nem ad, semmilyen állásban. Tehát konkrétan csak Tape (00) állás működik jól.
12v-os aliexpresses erősítő, pc tápról megy.
Akkor vakvágány, elnézést.
Szia!
Idézet: „Szétszedtem, a segédtáp 1000µF/25V-os kondenzátorait (3 db) kicseréltem, relé érintkezői rendben voltak - beégésnek nyoma nincs a pogácsákon. Alapból piros LED világít, bemenő jel hatására kék színűre vált. Összeszereltem, kíváncsi vagyok meddig lesz működőképes, most egyenlőre működik.” Szerda óta működik. Azon változtattam még, hogy a házimozi erősítő bekapcsolásakor kapcsolom be a SUB-ot, valamint kikapcsolásakor szintén kikapcsolom a SUB-ot a hátsó panelen levő kapcsolóval. Így egyenlőre tökéletes, eddig a SUB folyamatosan be volt kapcsolva.
Ezek szerint valami úton bejut mindkét vezérlő jel. De egy CMOS bemenet esetén lehet hogy csak szivárgó áramként, vagy kontakthibán keresztül időszakosan, szóval ennyi alapján szinte semmi sem kizárható. Először egy újraforrasztással érdemes próbálkozni.
Persze lehet belső zárlat is elvileg. A hozzászólás módosítva: Szept 15, 2017
A kapcsolótól az IC-lábaihoz árnyékolt vezetéken kell vinni a szabályozó/kapcsoló jelet. Az árnyékolást az IC közelében kell a testre kötni, a kapcsolót ha annak fém tengelye van, akkor azt is testpontra kell kötni, mert zavarokat vihet az érzékeny FET-es áramkörbe. Lehet, hogy tegnap nem szedett össze zavart, de ma, meg holnap-pláne figyelni a zavarvédelemre!
Ha semmi nem segít, akkor hibás az áramkör, a kapcsolás maga, vagy kóbor DC-feszültség is vezérelheti, a csatolókondenzátorokat ellenőrizni érdemes. Üdv! A hozzászólás módosítva: Szept 15, 2017
Nos lemértem. Az R41 en pont 1,5 volt esik az R49 en 1,7-1,8 körül. Viszont az adatlap szerinti 66+- már 73v+- Okozhat galibát?
Azért megnézném azt a zavaró jelet ami DC-ben 2-3 V-ra elhúz egy kapcsolóról (tehát vélhetően kis impedanciáról) jövő jelet. Ha meg 100 M lenne a forrásimpedancia, akkor egyszerűbb ezt 100k-ra cserélni mint árnyékolni.
A 10%-kal magasabb táp ugyan nagyobb melegedést okoz, de nagyjából erre tervezték az áramkört, tehát nem rendellenes.
Akkor véleményed szerint menni kéne normálisan a leírtak alapján? Ne aggódjak a túlzott korai melegedéstől? 1 perc után nem tudom megfogni a tranzisztort. bd244c van benne jelenleg
Az 50-60°C-os alkatrész forró, de attól még megbízhatóan működik.
Nem tudom milyen tranzisztort ír elő a rajz a nagyjelű-erősítőbe, de félek a BD244 távol áll tőle. Ez mondjuk a melegedést nem érinti.
gyárilag 2sa1125 2db ill 2sc2633 1db
Ezt a kapcsolást próbálom egy kicsit feldobni. Eredetileg kitbe kaptam meg és gitárhoz szánom. Először a bemeti kondit cseréltem ki egy kisebbre majd a 2 és 14 közti ellenállást egy potira cseréltem. Eddig oké. Mit lehet még cserélni benne, hogy a minőség javuljon? Nem lesz olyan mint egy csöves de próbálom kihozni belőle a maxot.
|
Bejelentkezés
Hirdetés |








(Megengedő vagy kapcsolattal.) 





