Fórum témák
» Több friss téma |
Köszönöm a tippet egy próbát megér.igen a táp 24V dc .
Azért nem ártana tudni hogy mi volt a "füst " oka ...
A füstöt a 24V-os DC motor szénkeféje okozta ,kipattant a rugója és letestelt az állórészhez ,kb 1 órám ráment mire kiderítettem.
Most próbálok rájönni, hogy egy motorzárlat, hogy tud eredményezni egy gyengeáramú ic halálát,
![]() De ha tényleg ez volt, akkor 1-el több indok amiért nem vennék hörmannt Üdv
A mosfetet még nem tudom elküldte-e az örök vadászmezőkre de első méregetés után több sérült alkatrészt nem találtam.A hörmann amikor jó akkor nagyon jó meg okos is meg drága is
.
Azért a Hörmann védelmében el kell mondanom, hogy az az STA motor, amiről itt szó van cca 15 éves. Az olasz motorok is kb ilyen arányban dobják el magukat. Vagy sok esetben már túl vannak az első vezérléscserén.
Ez a Hörmann STA egyébként nem általános, hogy ilyen hiba miatt menjen tönkre. Inkább a vezérlés. De mókolással egy olcsó 24V-os GG vezérléssel megy tovább. Csakúgy, mint az olaszok.
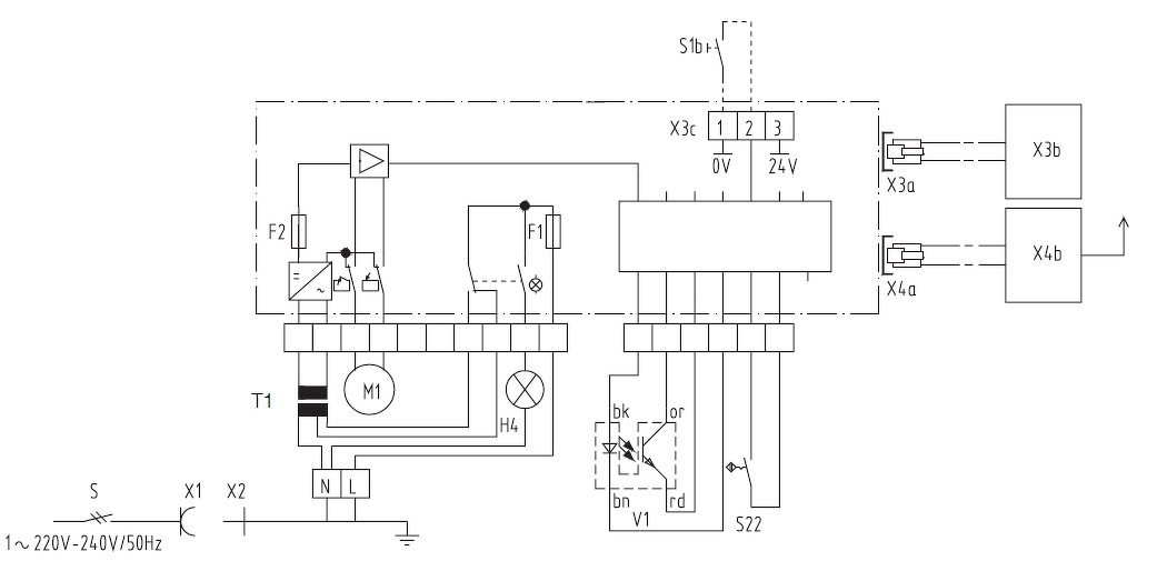
Tavaly vettünk egy házat, van hozzá egy garázs is szekcionált kapuval. Az előzményekről annyit kell tudni még, hogy az előző tulaj szerintem szeretett mindenből bontottat beszerezni, tudtommal ezt a kaput is valamikor tavaly év elején rakta be, de egy Supramatic S egység mozgatja. Visszaolvasva a fórumot, ez nem mai darab... Mielőtt megvettük volna a házat, láttam egyszer, hogy működött, de aztán mire az átadásig jutottunk, mondta az illető, hogy hát pont elromlott. Azt monda: nem áll meg... Jó, nekem a problémám ott kezdődött, hogy nem is volt áram a garázsban, mint kiderült, csak hosszabbítóval vezette oda... Oké, bevezettem az áramot, próbálom a kaput: nem az a baj, hogy nem áll meg, hanem el sem indul. Pontos hibajelenség elsőre: áram alá helyezem (a mozgató egységet leszerelve a sínről, tehát nem nyomaték probléma), megnyomom a nyitás vagy zárás gombot, kattan a motor relé, majd 1 másodpercen belül sárga és piros LED villog, ami a leírás szerint a fordulatszámmérő hibája. A motorban lévő infravörös érzékelőt (ábrán a V1) leteszteltem, nincsen semmi baja. Aztán rájöttem, hogy persze, hogy nem ez a baja, hiszen a motor meg sem indul, de azt is leteszteltem, annak sincsen baja. Aztán egyszer, miután összeraktam, mégis elindult... Nem tudtam, most mi van, áramtalanítottam. Utána megint nem indult el. Aztán sok tesztelgetés után a következőre jutottam: kb. minden tizedik áram alá helyezés után működik... Ha elsőre elindul, akkor úgy tűnik, hogy amíg áram alatt van a doboz, addig működik a motor. Na, az első kérdésem az, hogy ilyennel találkozott-e már valaki, van-e valami ötlet a megoldásra? (Azon kívül, hogy dobjam ki ezt a 20-30 éves vackot.
) Furcsa, hogy hallhatóan behúz a motor reléje és a motor mégsem indul meg. Nem értem, hogy ez hogyan lehet...Örültem, felszereltem a sínre és persze megint sokat kellett szenvednem, hogy jussak valamire, ugyanis valóban abba a problémába ütköztem, hogy nem tudtam beállítani, hogy hol van a bezárt és nyitott állapot. Akárhogy tekergettem az ehhez használt "potikat" (ami ugye nem az...), nem akart magától megállni, csak a nyomaték állította meg. (Egyszer emiatt a 2,5A-es bizti (F1) is kiment benne... Valahogy a nyomaték állítás sem ment igazán...) Aztán eszembe jutott, hogy a lánc környékén a dobozon van egy mikrokapcsoló, amit szerintem az én láncom sosem nyom meg... Leszereltem hát ismét a dobozt, elindítottam nyitó irányba és megnyomtam a mikrokapcsolót kézzel. Na, innentől a nyitó irányba már talált magának egy végállást és a megfelelő "poti" csavargatásával tudtam is állítani, hogy felfelé hol álljon meg a kapu. Záró irányba viszont továbbra sem akart sosem magától megállni. Ekkor eljátszottam újra, hogy lefelé irányba mozgatás közben kézzel benyomtam a mikrokapcsolót és bár akkor egy tök hülye helyzetben, de végre megállt zárt végállásban a kapu, és innentől tudtam "poti" tekergetéssel állítani, hogy meddig menjen. Jelenleg tehát sikerült összehoznom, hogy mindkét irányban néhány mm-el a kapu megfeszülése előtt szépen leálljon a motor magától. Nagyjából minden szép és jó. Nem hagy nyugodni azonban a mikrokapcsolós dolog. A mikrokapcsoló elől nem hiányzik a kis fém lemez a cuki kis görgővel, tehát az is megvan, azonban szerintem a lánc mégsem nyomja meg sosem a mikrokapcsolót. A leírás szerint nem is végállást kell jeleznie, hanem csak egy referencia pontot, vagyis én úgy gondolnám, hogy csak valahol a lánc közepén kéne egyszer megnyomnia, hogy mindig szinkronizálhassa az elektronika magát a valós kapupozícióhoz. Szerintem ez a bütyök hiányzik az én láncomról. Jól sejtem, hogy erről lehet szó? Vagy mi lenne a mikrokapcsoló szerepe? Ja és a harmadik kérdés, hogy hogy is van ez a nyomaték állítás? A leírás szerint ha felfelé mutat a "potin" a nyíl, akkor a legérzékenyebb... Furcsa, hogy akkor miért ilyen körbetekerhetős az is? Illetve, akárhogy állítottam, nem vettem észre, hogy menet közben megállna a kapu nyomaték miatt. (Pedig szerintem baromira nem egyenletes erővel kell mozgatnia, van, hogy picit megakad valahol.) A hozzászólás módosítva: Máj 6, 2019
Lassan azért tisztul számomra a kép, bár tökéletes megoldás még mindig nincs. Kedden cseréltem újra a kiment biztit, mert természetesen szombat este sikerült kimennie, amikor esélytelen volt újat beszerezni. Addig pedig "természetesen" megpatkoltam.
Szóval, kedden betettem az újat, szerdán feltűnt, hogy már megint csak nyomatékra áll meg mindkét irányban. Tehát a referenciapont arra kell, hogy amikor áramtalanítás után újra beüzemeljük, akkor meghatározza, hogy pontosan hol van a kapu. Vagyis jelenleg, nekem majd minden áramtalanítás (áramszünet) után újra el kell játszanom a "kézzel megnyomom a mikrokapcsolót miközben fel-le járatom a kaput" játékot. Persze ilyen ritkán van (lesz), de azért ez mégsem jó. A kérdésem, hogy nekem egy ilyenre van szükségem?
Szia
Tömören nem tudnád összefoglalni, hogy mi a problémád? Már bocsi, de ezt a regényt senki nem fogja végigolvasni. Üdv
A tapasztalatom az, hogy ha nem írok le mindent részletesen, akkor jönnek az olyan hozzászólások, amik semmit sem segítenek, mert olyan dolgokat említenek meg, amit tudok, hogy már végigjártam. Ezért írtam le mindent. Komolyan nehéz elolvasni egy oldalnyi szöveget? A harmadikos gyermekemtől még nagyjából megértem az ilyen kifogást, de azért na...
Mellesleg pont abban a hozzászólásban van röviden leírva a dolog, amire válaszoltál... De akkor tessék: 20-30 éves kapuhoz jó-e az a referenciapont, amit linkeltem? (De van egy másik probléma is, amihez viszont bocsi, de el kellene olvasnod, amit írtam...)
Ilyen a "lánc". Szerintem nem jó, amit linkeltem. Be lehet-e még ehhez szerezni a referenciapontot?
A burkolaton kell lennie matricának, azon vannak az azonosító adatok és/vagy a kapun is.
Be tudod fotózni?
Abban biztos vagyok, hogy szerelés közben vonalkód matrica lehullott. (Egyszerűen kiszáradt a ragasztó.) Szerintem minden más is ugyanilyen sorsra jutott az évek során, de ha hazaérek, megnézem.
Először ki kellene deríteni mitől csak néha indul a motor.
Gondolom van egy fet vagy tranyo ami pwm-ezi. Rá kellene tenni egy probalampat a motor kapcsaira és kizarni, hogy a vezérlésen belül vagy a motornál van a gond. Égy ilyen korú rendszernél már siman benne van a pakliban egy szenkefe szetkopas, az se normális hogy veri a biztosítékot, lehet nagyon osszegyult a motorba a kefeporja. Udv
Ilyeneket találtam.
Na, baromi hosszú volt az első hozzászólásom, de látod, még így sem írtam le mindent. Ugyanis a motort is szétszedtem! Sőt, össze is tudtam rakni! (Na, az nem volt egyszerű...) Nincsen túlságosan elkopva a szénkefe.
Én mindenképpen elektronikai problémára gyanakszom, hiszen, mint mondtam, az, hogy elindul-e, vagy nem, egy áram alá helyezési ciklus alatt nem változik. Márpedig a motor nem tudja, hogy mikor van áram alá helyezve a doboz. (Mert ugye ha áll a motor, akkor nincs a kapcsain feszültség. Kő egyszerű kefés motor.) A PWM-nek vajon mi lenne a szerepe? Fordulatszámot nem változtat szerintem az elektronika. De én fontosabbnak érzem most a referenciapont hiányt.
Azt a képet a ref. Kapcsoló rol te fényképezte vagy netrol szedted le? Amikkel találkoztam az mind mágneses referencia kapcsolás volt, de ha nincs ami kapcsolja akkor lemezből hajlítás valami bütyköt amit fel tudsz forgatni a szíjra, ezen most ne akadjunk már föl.
Azt meg nem véletlen mondtam hogy először biztos elindulás kéne megoldási, mert ha ez nem sikerül akkor tok fölösleges a referencia ponttal foglalkozni. Rakhatnal föl pár képet a vezérlés rol, belülről a hajras rendszerről. Mert amint látod nem nagyon van aki pontosan ezzel a típussal találkozott.
Én találkoztam már párral. Ezeknél a referenciapont még a Marantec-es régi megoldás, bár ott más bordásszíjat alkalmaztak és nem ezt. Azon hagyományos bordásszíj volt a hátulján egy bütyökkel, ami megnyomta a mikrokapcsolót. Ebben is hasonló volt a megoldás, csak itt már az újabb általánosan a hörmann által használt műanyag bordákkal ellátott kevlár szíj van.
Ezt is házilag meg lehet bütykölni egy reed csővel, meg mágnessel a mikrokapcsoló helyett. A vezérlése a Supramatic S-nek még alapvetően Marantec, és a motor elejében van. A Supramatic S 24V-os motorral van szerelve. Ha javítani kell, akkor inkább a Marantec szervizt (Sanyi ) kell keresni.
A vezérlés nekem is ismerős volt, rotari encoderrel kellett a vegallaaokat beállítási, de 24v os kivitelben meg nem láttam ilyet.
Nem biztos, hogy egy mágnest megbízhatóan lehet rögzíteni azon a szíjon, ráadásul az a kapcsoló már a tárcsa közép vonalba van, pont beleakadna a hajtasrenszerbe. Udv
Idézet: „Azt a képet a ref. Kapcsoló rol te fényképezte vagy netrol szedted le?” A doksiból vágtam ki, de azért, mert ugyanolyan van az enyémen. Írtam. Mikrokapcsoló, előtte egy réz lemez, rajta egy kis görgő. Idézet: „akkor lemezből hajlítás valami bütyköt amit fel tudsz forgatni a szíjra” Örültem volna valami "gyári" megoldásnak, de valszeg valami ilyesmi lesz. (De én inkább majd valamit a lyukba raknék, talán ilyen megfelelő lenne. )Idézet: „Azt meg nem véletlen mondtam hogy először biztos elindulás kéne megoldási, mert ha ez nem sikerül akkor tok fölösleges a referencia ponttal foglalkozni.” Lassan egy hete probléma nélkül működik így is. Ahogy mondtam, úgy tűnik, hogy áramszünetig nem lesz vele gond. Akkor meg majd vagy elindul, vagy nem... Viszont amíg ezt a problémát néhány "kismegszakító lenyom, visszanyom" dologgal meg lehet oldani, addig a refpont hiánya miatt szórakozni kell a mikrokapcsoló nyomkodásával és aztán az új végállások betekerésével, ami sokkal nagyobb macera. Ez egyébként elektronikai gond lesz, amire én úgy gondolom távolról megoldást csak az tudna adni, aki konkrétan belefutott már ugyanilyen hibába. Abban reménykedtem, hogy van itt ilyen, ezért írtam le. De akkor valszeg ez így marad.... A hozzászólás módosítva: Máj 13, 2019
Innen már a fantáziádra van bízva, hogy oldod meg.
Megoldás lehet akár az előbb említett reed-re alakítás is, pl egy neodium mágnes lapocskát kétkomponensű ragasztóval a borda hátuljára felragasztatni, ahol tutira nincs útba és egy mágneses biztonságtetchnikai kapcsolót felcsavarozni a mikrokapcsoló helyére. A betanítás, meg miért is kell? A bütyök hiányzott róla nem? Ha más nem változott akkor elvileg ugyanott kéne megállnia ahol eddig. De ha mégis kell, Mumtaz fórumtárs biztos tud segíteni, mert én csak 1x találkoztam ilyennel, bár nem rémlik, hogy túlzottan feladta volna a leckéz. Üdv
Idézet: „A betanítás, meg miért is kell? A bütyök hiányzott róla nem?” Áramtalanítás után "elfelejti", hogy hol áll a kapu. Bütyök hiánya miatt kézzel kell kikényszerítenem azt, hogy valahol "megtalálja" a referenciapontot és ezt a kapu fel-le mozgatása közben, kétszer kell megtennem. Ezért a kapuhoz képest sosem pont ugyanabban a pozícióban hiszi azt, hogy itt a refpont, amihez képest a végállást számolja. Ezért utána kell tekerni.
Ha majd benne lesz a bütyök, jó lesz hidd el.
Egyébként nem rossz dolog ez a referencia jeladós megoldás. Vannak rendszerek ahol csak a motor fordulata figyeli, johogy elmaszik egy idő után, isten tudja milyen okokból kifolyoan. Beállítás után 2 hétre szólnak hogy levitte a suvnak a tetejét. Udv
Lehet ezt olvastad Te is.
Ez alapján ha így néz ki, ezekkel tudod beállítani. Elvben kellene a zárási irányban egy kétrészes "bilincsnek" (Bildbuchban 20-as ábra, 22, 23, 24-es alkatrészek), ez lehet a túltolás elleni védelem. A hozzászólás módosítva: Máj 14, 2019
Igen, ezeket a doksikat találtam én is. Viszont a 20-as ábrán az erőszakos behatolás elleni védelem van. (Ha megpróbálod kézzel felnyomni a kaput, a 21-es elem "a" része beleakad a 23-as elembe.) De mindez engem nem érint, mert valami sufnituning megoldással van a lánc és a kapu összekapcsolva, nincsenek meg azok a gyári elemek (sem
). A hozzászólás módosítva: Máj 15, 2019
Akkor a megoldás a hiányzó elemek beszerzése. Arra gyanakszom, hogy aki szétszedte, nem minden alkatrészt jó helyre rakott vissza. A mellékelt pdf-ekből ki tudod keresni mi hiányzik.
A mikrokapcsolós sem jobb konstrukció, mert ott meg egy háromszög alakú kemény gumi pöcök van a bordásszíj hátuljából kialakítva, aminek meg szokása leszakadni. Szóval sem ez, sem az nem jobb.
Én mondjuk a helyükben inkább csináltam volna azt, hogy a bordásszíj ott lenne szélesebb. De mindegy is. Idióta megoldás hosszabb távon. Bár már az is kész csoda, hogy némelyik ilyen sokáig elmegy. Bár a régi Motorlift/LiftMasterek... Na azok aztán, hacsak nem szakad át bennük a műanyag fogaskerék, akkor gyakorlatilag soha nem nyiffannak ki. Igaz, nem is annyira biztonságosak, de amilyen kapukra azokat felrakták régen, szerintem pont ez a legkisebb gond. És nincs az a kapu, amit nem mozgatnak meg. Még ha eltört a rugó, akkor is felhúzza, csak aztán jön a fogaskerék törés. És ezeket a meghajtásokat pont ez szokta kinyírni. Az, hogy eltörik a rugó a kapun, de akkor is tovább használják.
Sziasztok!
Társasházban (5 emeletesben) van a garázsom, szekcionált kapu és ProMatic motor. A rendszer most 10 éves, keveset nyitogatom, van hogy több hétig nincs mozgatva. A 4.-ik évben volt egy karbantartás és újratnítás, tartott kábé vagy tíz percet, de semmi gond nem volt vele. Aztán a 8.-ik évben is szintén ugyan ezek, de kicsit pénzkidobásnak éreztem mindkét alkalommal mert egy átnézés és egy újratanítás volt csak újra megint és anno 2x12 ezer forint . Viszont mostanában kábé tavaly ősz óta kezdi azt a kapu, hogy becsukáskor mielőtt lemenne teljesen megáll kábé 40 centivel, van amikor csak 20 centivel a bezárás vége előtt, majd visszamegy egy kicsit és ott megáll. Ilyenkor ha elindítom a távirányítóval akkor először felmegy és onnan indul lefelé és utána már pontosan bezár/lezár. Próbáltam többször is újratanítani, hátha az a hiba, párszor jó utána de aztán megint random a legváratlanabb alkalmakkor megint nem zár hanem visszamegy kicsit. Random csinálja, van hogy hetekig az egymást követő becsukáskor tökéletesen működik, ahogyan kell, de van hogy egymás után többször is jön ez a hiba. Átnéztem a sodrott acél kábeleket, én szemmel nem látok, nincs szálszakadás, a görgőket, a síneket kitisztogattam ahogyan anno a szerelőtől ellestem, de a hiba az megvan. Ha megint kihívom a szerelőt az újabb 12 ezer forint de most már végre szeretném ha tényleg rendben működne a kapu. Újratanítani azt én megtudom csinálni. Van ötlet hogy mit nézzek még meg vagy marad a szerviz? Köszi előre is a válaszokat.
Első körben azt, hogy, ha ilyenkor kézire állítod és úgy csukod le a kaput, hogy ott nyomod, ahol a motor, akkor nem akad/szorul-e meg valahol. Ez a "hiba" ugyanis a motorban az erőhatárolás. Ha lefelé valamiben megakad, akkor visszanyit úgy 30-40 centit.
Ha ezt így megnézted, akkor lépünk a következő lépésre. Egyébként mekkora ez a kapu? A hozzászólás módosítva: Máj 29, 2019
2x12 ezer?... Azta. Csak úgy tajekoztataskepp egy kőműves ha elinditja a betonkeverot az 20 ezer és még meg se fogta a lapátot.
Úgy kell betanitani, hogy közbe valaki kézzel rátart a kapu mozgásra, így nagyobb terhelést fog eltarolni, kevésbé lesz érzékeny. És utána kell minden mozgó alkatrészt wd40 sprayvel befujni. A külső tömítő csíkot is. Udv |
Bejelentkezés
Hirdetés |





.
) Furcsa, hogy hallhatóan behúz a motor reléje és a motor mégsem indul meg. Nem értem, hogy ez hogyan lehet...













