Fórum témák
» Több friss téma |
Ezt nem kell ütni, finom billentésre is indul.
Üdv Inhouse
Sikerült mindent beszereznem hozzá csak az a probléma hogy nem kaptam 4012-őt csak 4011-et de ahogy elnézem az adatlapot eléggé más sajnos még nem értek hogyan működik ez a dolog így nem tudom hogyan kell bekötni ezt az ic-t a másik helyére. Miközbe ezt írom most ézem hogy ha jól gondolom akkor a 4011IC 3-as és a 4-es lába megy a diódákhoz. Ezután ha minden igaz a 4093-as 4-es lába megy a 4011 1-esére, 4093 11-es lábára pedig az 5-ös láb. A 4011-es 2,6,14 lába megy tápra 7 pedig a 0? Jól gondolom?
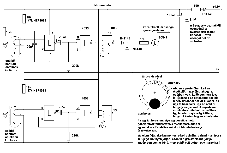
Jól gondolod, írtam is, hogy csak azért 4012, mert nekem ez volt otthon. A 4011 tökéletes, a maradék 2 kapuból csinálhatsz még bármit. Ha viszont nem használod őket, akkor kösd a bemenetüket a plusszra.
Üdv Inhouse
Kész lettem a NYÁKrajzzal még nem amrtam ki mert van még egy két kérdésem, megvannak az optokapuk is. Az akksi 4db 1,2V-os Ni-Mh cella lesz. Erre kéne átszámolni az ellenállásokat majd. Jelszintet a Te rajzodban 18K-s ellenállás helyén kell állítani? Időzítés pedig a 220K és a 2,2nF kondi? A tranyó bázisára menő ellenállást fogalmam sincs hogy kell számolni hogy jó legyen.És a közvetlenülo a bemenetnél levő 15ohm al mi legyen? A vezetéknélküli cengő pedig a jövő héten lesz csak.
A 18k a legkritikusabb, az IC-től is függ, azért van ott a HEF-es csillagos rész, a Philips működik 9V-nál 47k-val is.
A 220k és 2,2mikroF (nem nano, csak nem találtam "mű"-t) az időzítés. A bázisellenállás attól is függ, hogy mit akarsz kapcsolni, de mivel fele tápfeszed lesz kb. ezért rakj fele akkora ellenállást. A tápban 150ohm van és nem 15ohm. Elhagyhatod, a motor töltése miatt raktam bele, a zener előtétje és segít simítani...ha véletlenül bekapcsolva motoroznak... Üdv Inhouse
sziasztok..szerintem nem kell ide higanykapcsoló meg egyébb kütyük mert van egy kapcsolás Érintésre müködő elektronikus kapcsoló néven bss oldalán és az érintőfelületet hozzákötöm a kuplunghoz amit meg kell érintenie ha sebességben hagyom a motort(lehetőleg 1esben)bár ez valószínűleg csak addig sziránézik ameddig meghúzom tehát utánna kell rakni egy egynyomógombos be ki kapcsolót és kész is az érzékelő..a bámészkodók nem szokták megérinteni a kuplungot(remélem)
Hello!
Szeretném megcsinálni én is ezt az érzékelőt, de egy pár dolog nem egyértelmű. Ha jól értelmezem, akkor a sima 4093-at használok, akkor 18kOhm kell, ha HEF4093-at akkor pedig 47k kell. 4012 helyett használható 4011. A 4093 4-es és 11-es lába nincs összekötve a táppal, és a 4012 lábkiosztása felülről lefelé értendő? 2-es, 4-es, 5-ös, 9-es, 11-es és 12-es lába tápon van?
Csak ott van összekötés, ahol látsz a találkozásnál olyan kis "gumót". Tehát nincs a 4093 4-es és 11-es lába tápra kötve, mivel azok kimenetek és a NAND kapukat vezérlik. Viszont nekem 4012-esek voltak otthon, ezért a maradék 3 bemenetet tápra kötöttem (2,4,5,9,11,12, de teljesen mindegy, a 4-ből 3-at). 4011-nél csak 1 ilyened lesz.
A 4093-ak gyártónként eltérő érzékenységűek, ezért azt az ellenállást ki kell kísérletezni. Valahol később írtam konkrét értékeket HEF, Philips, meg mittomén mihez... Jó építést! Üdv Inhouse
Ja, 18k-val mindegyik működik, csak úgy nagyobb a fogyasztás (így is piti). Ha érzékenyebb IC-t veszel, akkor növelheted és ugyanazt tudja majd, kisebb fogyasztással.
Üdv Inhouse
Oké, köszi a segítséget, remélem működik majd.
Nem kell reménykedni, működő kapcsolás.
Üdv Inhouse
Rendben, majd beszámolok az eredményről
Sziasztok! :kalap:
Szeretnék építeni motorba egy olyan kapcsolót, ami mozgás hatására az akksiról (12v) árammal lát el egy másik berendezést (egyfajta riasztót). Ezt kb. 10 percig fenntartja, majd lekapcsol. Valami ilyesmi mozgásérzékelőt néztem, mert ez nem pozíciófüggő (egyszer oldalállványon, egyszer középállványon van a motor). De úgy látom, ez váltóáramú. A késleltetést egy kondenzátorral meg lehet oldani? A lényeg az lenne, hogy kikapcsolt állapotban ne fogyasszon, és bekapcsolva se sokat, mert az egész lényege az akku kímélése lenne. Nagyon megköszönném, ha tudnátok segíteni a mozgásérzékelő kiválasztásában és az áramkör összeállításában.
Sziasztok.Kérésem a következő.A csatolt mellékleten látható riasztó bekötési rajzát valaki eltudná magyarázni laikus számára is érthető módon?YAMAHA R1 2003-as motorkerékpárba szeretném bekötni.Sikerült mindent bekötnöm kivétel a távindítás-távleállítás-t nem.Kék-szürke-rózsaszín és a narancs vezetékek bekötése okoz gondot. Kellemes ünnepeket mindenkinek
Sziasztok!
En is riasztot szeretnek epiteni a mocimba. Elkepzelesem: - rejtett kapcsolo (teljesen lekapcsolja az aramkort 0 fogyasztas) - higanykapcolo (talaltam egyet, tehat adott) - keslelteto aramkor - kondi, ellenallas tranzisztor, rele (ha visszabillentik a motror az oldaltamasztora ne kapcsoljon ki azonnal a riasztas) - 12 V -os piezo szirena (mar ez is megvan) Ha valakinek van jobb otlete kerem ossza meg velem! Az alkatreszek (higanykapcsolo, szirena) adottak, ezeket akarom felhasznalni. Ha nem jon mas javaslat akkor megepitem ezt, dokumentalom es majd megosztom veletek. Velemeny: a lampakat, dudat semmikeppen nem akarom rakotni mert azt egyszeru zarlatozni es igy deaktivalni barmilyen aramkort. Habar ha a riasztot kulon biztositekra raknam... Szoval varom a hozzaszolasokat. |
Bejelentkezés
Hirdetés |





