Fórum témák
» Több friss téma |
Üdv.
Csak végre kész lettem az én kis ponthegesztőmmel , de nem úgy működik, ahogy kéne.. :/Először is, az elektróda vas, mind a kettő, ez csak egy ideiglenes, és látom, hogy nem is végleges. Rézrudat nem találtam itthon.. Három menet van csak rátéve, 10-es mkhból. Ez lehet kevés, de mint mondtam próba.. Ha a kettő elektródát összefordítom, és közé beteszek kettő papírvékony rézlapot, akkor sem egy pillanat alatt olvad össze, hanem pár másodperc múlva... A vaselektróda egyébként 10 mm átmérőjű, a csatlakozás is jó.. Kihegyeztem, így akár papírt is lehetne vele szurkálni.. ![]() A probléma, ami miatt nem olvad össze, nem is az, hogy kevés a menet az mkh-ból(műanyag kábel, hajlékony), hanem a vas elektróda csúcsa izzik, minthogy a rézlap a két elektróda között.. Így a zárlat inkább az elektróda csúcsát melegíti, minthogy a közé tett rézlapot..A réz lapokat is, de akkor már az egész fel ízzik.. Kérdésem a következő.. Az elektródák miért mindenhol rézből készültek? Miértnem vas, vagy acél? Alut megértem, mert annak alacsony az olvadáspontja, meg amúgyis hajlékony.. A vaselektródám vége talán rosszabbúl vezet, mint a rézelektróda vége, és ezért úgy működik, mint egy miniatűr ellenállás? Köszi.
Növelem a menet számot, és akkor jobban is fog izzani az elektróda, és az is, amit hegeszteni szeretnék. Még ráfér dupla ennyi menet, vagy 1,5 szer több..
Tulajdonképpen válaszoltál is magadnak.
Idézet: „A vaselektródám vége talán rosszabbúl vezet, mint a rézelektróda vége, és ezért úgy működik, mint egy miniatűr ellenállás?”
Nem az elektródának kell izzani. Azért van rézből (réz tömbből), hogy minél kisebb legyen az ellenállása. A két összehegesztendő lemez átmeneti ellenállása izzik fel, és ezt kell összepréselni.
Idézet: „Nem az elektródának kell izzani.” Értem én, ott veszik el a hő, nem a hegesztendő felületnek adja azt át..de réz nem volt itthon, és nem gondoltam, hogy ennyire nagy a különbség a 2 fém között, csak találgattam.. Azt akkor még nem is mondtam, hogy a 220-as tekercs aluminíum.. ![]() Kibányásztam a vékony nagyfeszültségű tekercset, és néztem, hogy szürke színű az ér.. Azt gondoltam, hogy valami specko, hogy a gyantán ne húzzon át az ív, vagy valami.. Amikor láttam, hogy a 220as tekercselés sem réz, akkor leesett.. Nyilván az alu olcsóbb, de ez is ront a helyzeten.. :/ Biztos, hogy nem fogom áttekercselni.. ![]() Köszi Szépen..
Ponthegesztőnél nem a feszültség a domináns hanem az áram. A lehető leg vastagabb szekunder vezetéket kell használni, hogy minél kisebb legyen a belső ellenállás. A kivezetések is a lehető leg vastagabb és leg rövidebbek legyenek, lehetőleg egy anyagból a tekerccsel, toldás nélkül. A vas csúcsot is felejtsd el örökre, mert az nem oda való az ellenállása miatt.
A trafók működési elvéből adódóan minél nagyobb a szekunder feszültséged annál kisebb áramot tudsz kiszedni belőle. A teljesítmény nem változik! Számold ki a csúcs érintkezési keresztmetszetét és megkapod azt az áramsűrűséget amivel dolgozik a ponthegesztőd. *
Lehet, hogy jobban járnál, ha keresnél egy olyan trafót amiből nem spórólták ki a rízt.
Nem volt kioktatás, ha az is lett volna, akkor segítő szándékkal, mert én nem tudtam..
![]() Az annyira nem érdekel, hogy mekkora árammal dolgozik, vagyis igen, de a végeredmény szempontjából nem fontos.. Lakatfogóval is biztos, hogy meg lehet mérni.. Réz tekercses biztos jobb lenne(és ez mai gyártású mikrótrafó..), de a réz tekercses kuka, mert pont azt a tekercset szedtem ki, amit épp nem kelett volna.. egy harmadik trafót meg már nem hozok. Veszek rézpálcát, vagy valami olyasmi alkalmatosságot, és kipróbálom réz elektródával.. Ha ígysem lesz jobb eredmény, akkor csak trafó csere lesz.., de az alu vezetékezés nem ront olyan nagyon, észrevehetően sokat.. Szerintem. Így is akkora mágneses mezőt gerjeszt, hogy a trafó környékén lévő apróbb fémek elkezdenek mocorogni.. ![]() Jah és veszek még mkh-t is, és több menet is lesz..
Üdv.
Megpróbáltam 5-ös sárgaréz pálcával, most már a hegye nem izzik fel, viszont az egész pálca, és a kábel igen.. :/ Szóval gyenge, és ahelyett, hogy a "munkadarab" izzana fel, ehelyett a rendszer melegszik fel.. Metalloglobusban szerettem volna 10mm átmérőjű vörösrézpálcát venni, abból is 1m hosszút, de nem 4m-est, és nem 9000Ft körüli áron.. (még jó, hogy áfával)Veszek majd 16os mkh-t(vagy 25-öst), és keresek majd vastagabb vörösrézpálcát, mert a sárgaréz szerintem egy ötvözet.. dehát ki tudta.. Gondoltam, hogy ez is jó lesz.
Ha van akku cellám vagy sima AA elemeket akarok össze-forrasztani, hogy forrasszam fel a fület,hogy ne süssem
meg.
Az elemet nem tudom, hogyan kell.
Az akkukra fület kell hegeszteni ponthegesztéssel, és a fül forrasztható.
Én szoktam akkukat, elemeket összeforrasztani.
Fel kell csiszolni a pólusokat, majd valami erős folyatószerrel bekenni. Kell egy jó buci pákahegy. Odarakod a pólus mellé a pákát majd rányomsz egy kis ónt, de a pákahegyet utána rögtön hozzá is nyomod az elemhez. Kb. fél másodperc alatt be kell fogy fussa az ón az elemet. Így olyan kevés hőt kap, hogy azonnal meg is foghatod a forrasztás helyét. Utána beónozod a forrfülnek szánt anyagot, majd ónos pákával nagyon gyorsan összeolvasztod őket. Elég sok akkut/elemet csináltam már így, mind jó lett.
Sziasztok!
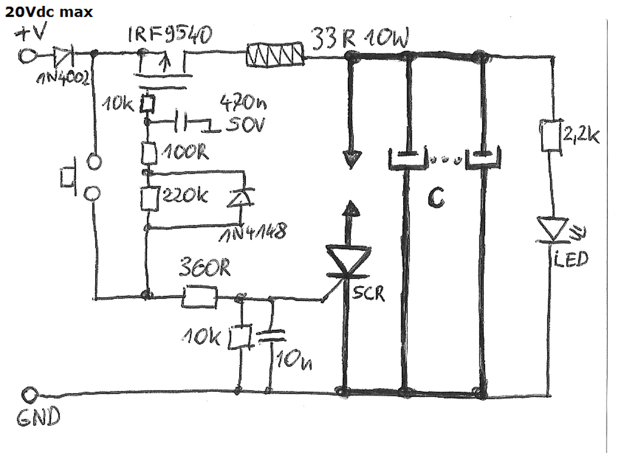
Laptop akku újraépítéséhez gondolkodom egy ilyen ponthegesztő barkácsolásán. Az időzítőről tudnátok egy linket adni nekem? LiPo akksi nem használható áramforrásként?
Üdv.
Már régóta kész lettem a ponthegesztővel, de csak ma értem rá, ha lehet így nevezni. ![]() Háttt.. ![]() Tudom, nem lett szép, az elektróda, és az mkh közötti kapcsolatot csak a próba idejére alakítottam ki úgy, és mivel nem használom sokat, azért még mindig így van. Nem túl jól működik, az a baj, izzik pirosan az akku polusához hozzáhegesztendő fémlapocska, de oda is hegged, az is igaz, és ez is pár tizedmásodperc alatt végbemenő folyamat, szóval ez sokkal jobb, énszerintem még ígyis, mintha a pákával hevíteném percekig. ..viszont csak a papírvékonyságúakat képes odaheggeszteni. Gyárilag a kb. 1mm vastagságú darabokat préseléssel heggesztették, és ott nem is szineződött el a fém.. Az elektróda azért olyan vastag, mert legelőször két rézlemezt akartam összeheggeszteni, és csodálkoztam, hogy inkább felízzik az egész. Gondoltam, hogy kicsi az elektróda felülete. Utána jöttem rá, hogy okossabb lenne vas "alapú" lemezzel dolgoznom. ![]() Szóval a gyári gépek szerintem más áramnemmel, feszültséggel, árammal dolgoznak, azok nem hevítik fel annyira a fémet, és mégis odahegged. Az 1mm-es vastagságú darabokról beszélek.
Üdv! Valózínűleg nagyobb áram kellene rövidebb ideig. A gyári ponthegesztőkön be lehet állítani hány darab hálózati periódusig tartson a hegesztés, mekkora intenzítással. Gyakran 10 periódus idő alatt van a megfelelő idő.
Szia.
Úgy néz ki, hogy az áram az stimmel, szerintem én tartom hoszabb ideig az elektródákat heggesztés közben. Csak egy mikrókapcsoló van, amit az elektródák lenyomása közben kapcsolok az újjammal. Tudom, tudom, hogy mi ma véleményetek erről.. , de ez csak ideiglenes. ![]() Egyébként ma végeztem, sőt ez nem is próba volt, ez már végleges. Szerintem egész jól sikerült, de ha lesz egy normális időzítő, akkor még jobb lesz. Ahol 4 hegesztési pont van, ott látszik, hogy sokkal jobban alakult, annál ahol három van, mert a 4-esnél nem ízott fel annyira a lemez, hogy teljesen elszíneződjön, és ugye az a cél, hogy minimális hő mellett rögzüljön a lemez. UI: Elég gáz, hogy az akku pólusa is elszíneződött, de olyan rövid ideig tartott, hogy az újammal tapicskoltam utána, szóval nem melegedett fel kéz melegnél melegebbre, mint ha pákával forrasztottam volna.
Én úgy tudom hogy a bevonatos lemezeket un. impulzusos ponthegesztéssel szokták hegeszteni. Hegesztés közben olyan érzés mintha "rángatna".
Kollégák, véleményetek szerint mennyi az optimális menetszám ? Van itthon jófajta rézsodrony, de azzal max 1-2 menet férne el. Az elég lenne vajon ?
Időzitő kapcsolása nincs véletlen valakinek ? Alapvetően 555 IC -vel lenne a legegyszerűbb, de milyen kapcsolsában, és milyen értékekkel ?
Még mindig nincs valakinek rajza, nyákterve az időzitőhöz ?
Sziasztok.
Én is "kukáztam" egy rossz mikrót, és csináltam belőle egy ponthegesztőt. nem a legszebbek közé tartozik de működik. Nem kellett semmilyen más alkatrész csak a vastag rézkábel ami a tekercsbe fut a többi mind benne volt a mikróban. -Kapcsoló a lábkapcsolóhoz. -Panel biztosítékházzal együtt. -Égő a jelzőhöz hogy a trafó kap áramot. -A ventillátor a hűtéshez. -És persze a trafó. Mér a belső vezetékeit is felhasználtam. A hegesztőtüskék végein 2.3V-ot mértem. A lábkapcsolóval nehezebb mint egy időzítővel de meg lehet szokni. Pár kép. És egy Link A hozzászólás módosítva: Márc 15, 2013
A páka csúcsok érdekelnének. Miből van a tied? - azt szemléltem a különféle videókon, hogy ez a jó megoldás, a kettőt összefogni, és nem kézzel bénázni.
Úgy láttam az ilyen megoldásoknál nem is olyan vastag a páka...(?) -mi erről a véleményetek? Továbbá olvasgattam, hogy vannak jobb anyagok a réznél... hol lehet ilyet beszerezni, kikukázni?
Üdv.
Egy kérdésem lenne: Jól jelenítettem meg vajon a ponthegesztő működési elvét? ![]() ...a nagyított képen a sárga jelzés az áram irányát hivatott megmutatni. ![]() (a ki mit épített topicban kérdezte az egyik fórumtag, hogy hogyan működik ez a ponthegesztés, neki készítettem ezt a képet***. )Köszi. Ez nem ide tartozik! Frankye A hozzászólás módosítva: Máj 26, 2013
Valóban így működik. Apró eltérés, hogy az áram egy része a felhegesztendő szalagban folyik. Fontos, hogy a szalag vékonyabb legyen, mint az akkucella tokja. Döglöttet szétszedve meg lehet mérni.
Köszönöm.
...már megvan hozzá az anyag. 4x azthiszem 90-es, vagy 120mm2-es alu kábel acél köpenyét(szalag) gyűjtöttem be, az pont megfelel erre a célra. 0.2-0.3mm vastag. Inkább az előző. Ha gondolod nézd meg, hogy milyen lett. A hozzászólás módosítva: Máj 26, 2013
A linken az a gép ott az utolsó képeken, az micsoda? Fogyókúrás, esetleg vegetáriánus?
Sajnálták a zsírt a fogaskerekektől. ![]() Nem jósolok neki hosszú életet.
Engem elsősorban nem a funkciója, hanem a zsírzás teljes hiánya érdekelt.
|
Bejelentkezés
Hirdetés |




, de nem úgy működik, ahogy kéne.. :/
(még jó, hogy áfával)












