Fórum témák
» Több friss téma |
Ezt már múltkor megtettem és működött.Akkor az kilőve?De akkor nem értem...vettem egy vezérlőt régebben, azzal is ugyanazt csinálja, ha kicserélem...akkor hol lehet a hiba?A vezérlőnél a zárlatot, hogy nézzem meg?Égésnyomok, szagok nincsenek ott.
Akkor ird már le pontosan hol áll meg hány helyen vagy összevissza ? hanyas után.
Laci!
Igazság szerint két okból állhat meg , ha nem melegiti a vizet vagx ha a szintérzékelő neérzi a vizszintet vagy rosz, ha ezek rendben vannak akkor csak a programkapcsoló maradt.
irtam privátban olvasd el.
Ok megnézem, de majd csak holnap tudom megint elindítani, mert bátyám éjszakás volt és most alszik...Még egy nagyon fontosat elfelejtettem mondani.Amikor továbbléptettem, mert megakadt a program akkor, nem mindig, rászívott még vizet, de soha nem szivattyúzta le.Itt gyanakodtam Én is először a nyomáskapcsolóra, vagy arra, hogy mivel átléptettem egyel ezért átugrotta a szivattyúzást...Csak akkor ment a szivattyú amikor kikapcsoltam és odatekertem a szivattyúprogira.De majd holnap bekapcsolom aztán feljegyzek mindent.Ja és nem akarta a szivattyúzást sem abbahagyni...
Akkor jól jegyezd meg hol áll meg ebből amit most leirtál ugy néz ki, hogy a szivattyu nem indul néha és nagyon sokszor van ugy, hogy csak az első leengedéskor nem indul be a melegviz miatt az ha a 6-ról inditod akkor az üresrészben lesz valahol.
Laci!
A 6-osról indítottam legutóbb.A 6-os után van egy kis nyíl szerű jelölés.Azt hiszem, hogy az elött állt meg.Aztán van a nyíl után egy hosszabb üres rész.Ott is megállt vagy kétszer háromszor.Azután meg már csak a D van ami szerintem a centrifuga.Átkapcsoltam oda, mert persze ez elött is megállt, de ott nem is centrifugált.Aztán már hagytam a francba és leszivattyúztam...Megnéztem mosás közben a kisablakon, hogy meleg e a víz, bár 40fokra volt állítva, de éreztem, hogy langyos volt.Amikor leszivattyúztam, akkor pedig elég hideg volt a víz.Azt nem tudom, hogy azért mert már sokáig állt egyhelyben és kihült vagy azért mert nem fűti valóban...Majd holnap kiderül...
Ok.Szóltam a bátyámnak bekapcsoltam a gépet most.A 6-osról indítottam 60 fokon.Majd megírom mit művelt...
Szia
Lejárt a program:most szivattyúzott "mindig", de viszont jég hideg volt a víz. Elindítottam>6perc múlva megállt a kis nyíl elött...vártam vele 10 percet és semmi>kattintottam tovább egyet>10perc múlva szivattyú>6perc múlva szivattyú>6perc múlva ismét szivattyú>6perc múlva megállt, de ment tovább a programkapcsoló egészen az E-ig...ott megállt megint, eközben volt a C és D amiket szerintem kihagyott, mert nem volt centrifuga sem szivattyú semmi, csak ment a program tovább és állt a gép. Na de a lényeg az, hogy 70fokra raktam és hideg volt a víz.Szerinted fel tudja ennyi idő alatt melegíteni a vizet?Ahogy mértem 6-7 percenként leengedte a vizet.
Namost amikor először megált akkor melegitette volna a vizet ami valami végett nem sikerült neki s ha nem füti fel a beállitott értékre addig nem lép tovább, ez lehet az első megállás oka, aztán a sok szivattyúzás között gondolom engedett magába is vizet vagyis öblitett és szivattyuzott, amikor át ment a c, d- akkor volt a géppben viz? miközben ált? amikor meg lejárt utánna benne maradt a viz ? akkor a szivattyu val.szinüleg rossz. a fokszabályzót pedig szintén tekerés közben közelről halgasd meg, hogy kattan e, ha nem akkor az nem müködik , fütőszálat nézd meg 20-30 ohm -ot kell neki mutatni, és lehet van mellette egy végkioldó sorba kötve a fütőszállal annak át kell vezetni, ezeket nézd meg.
Laci!
Szia
Amikor megállt a végén a C és D között akkor volt benne víz.Víz mindig volt benne.A végén meg nem akart leengedni.Többször tekertem az E-re és nem akarta leengedni.A hőkokszabályzó működik, kattan amikor elkezdem feltekerni.A fűtőszálat majd megnézem, ha hazaértem...
Szia! Amiket leírsz a esetről, nagyon úgy néz ki, hogy a szivattyú nem működik rendesen, mert a rendelkezésre álló idő alatt nem végzi el a leürítést. Ebből kifolyólag a benn maradó vizet érzékeli a presszosztát és nem engedi centrizni a motort. A felfűtés az ajtókontaktustól van függővé téve és a hozzá tartozó klixon értéktől.
(Ha otthoni gép közelben leszek felrakom a kapcsolási rajzát és a műveleti grafikont, ha gondolod.)
Szia!
Ha tényleg így van, hogy nem ürít időre, és a falba épített kinyomó cső van, nézd meg nem ott van e eldugulva, a golyó alatt!!! Bye
Szia
A műveleti rajz gondolom az az, hogy mikor mit kell csinálnia a gépnek a program alatt.Az jól jönne.De, ha nem az akkor is szívesen veszek minden segítséget.Holnap szétszedem megint...előre is köszönöm.
És az valóban létezne, hogy egyszerre adja meg magát a fűtés is és a szivattyú is???
Szia
Sajnálom, de ezt nem értem, hogy falba épített kinyomócső Ezt honnan kell néznem vagy izé...?
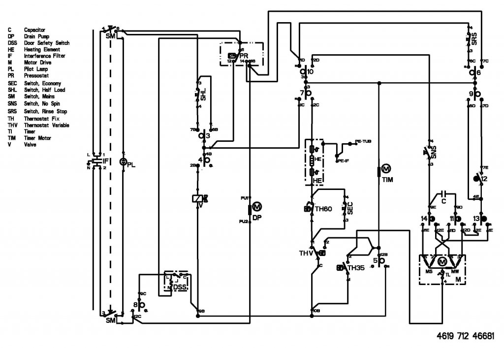
....a szifonról van szó, ami a fali kicsatlakozása a mosógépnek, ami a szivattyútól jön gégecső. A szifonnak és a gégecsőnek is tisztának kell lennie, nem lehet benne lerakódás, mert a keresztmetszet szűkülés nem biztosítja a szivattyú szállító teljesítményét és az nem tudja az idő alatt kinyomni a vizet az üstből. A kapcsirajz mellékelve. A műveleti grafikont már felraktam a robbantott rajzzal együtt.
Sziasztok!Segítséget szeretnék kérni!Van egy Whirlpool AWT2289/1-800-as mosógépem ami nem lépteti a programot,illetve van amikor nem indul el a centrifugája.Javítható,vagy dobjam ki ahgy a szerelő mondta?
Szia! Szerintem előbb megérne egy takarítást a presszosztát légkamrája, ami a gép bal oldalán a dobon van alul. Ha az tiszta akkor a szivattyút kell megnézni hogy a tengelye nem-e kopott olyan mértékben, hogy időnként megakad és emiatt nem tud rendesen szivattyúzni. A szivattyú az kb. 2500-3000eFt szokott lenni az alkatrész kereskedésekben. Jó az a gép nem kell mindjárt kidobni, mert van egy kis bibi vele.
Üdv mosógépesek !
A mi gépünk is egy Whirlpool AWT , de 2283/3-800 és mostanában "kel új tudatra". Kihagy egy-egy programot, centrifugát, késve indul el és nem azon a programon, amin kellene... Nagy buherátor lévén úgy gondoltam, hogy a "nagy" forgatógomb elektromos érintkezőinél lehet valami hiba. Belenéztem, de a képen látható vezérlőegység láttán visszahőköltem. Érdemes tovább szétszednem?
Köszönjük a segítséget
Sziasztok.
Szétszedtem a gépet.Segítenétek abban, hogy hogyan mérjek rá a fűtőszálra és a klixonra?Nem férek oda, ha bekapcsolom a gépet...annyira meg nem tudom szétszedni, hogy oda is férjek és üzemeljen is...please help me
Szia! Az elöltöltős gépeket nem szeretem javítani, pont ezért, mert túl bonyolult egy fűtőszál csere is. Ezt a típust meg még nem volt szerencsém egyszer sem javítani, de mellékelem a szervizes rajzokat, ha nem sikerült volna letöltened és azon a fűtőszál az alsó ábrán található "451 0" jelzéssel. A klixonok "551 3" (60/35fokos) az "554 0" (30/80fokos) közvetlenül a fűtőszál mellett mind a kettő. Az ajtózár "630 0" sorszámmal a szokott helyen az ajtónál. A vezeték színeket lekövetve keress olyan pontot ahol esetleg hozzá tudsz férni kényelmesen a méréshez. Feszültség alatt csak a működéshez elengedhetetlenül szükséges funkciókat ellenőrizd!
Egyszer már mindent leirtam.
Laci!
Szia! Nemrég "javítottam" egy hasonló típust és a szivattyú volt a hibás annak ellenére, hogy látszólag semmi baja nem látszott. A presszosztát légkamráját nézd meg, hogy tiszta-e és a gégecsövet is a szifonig + a szifont is. Ha ezek tiszták akkor a szivattyú motort kell majd kicserélni. Ez ugye egy állandó mágnesű forgórésszel ellátott 230V-s motor és a forgórész egy zárt műanyag dobban, (kiszigetelve a víztértől, "O"gyűrűs tömítéssel) forog. Ez idővel kikopik és befolyik a "mosólé" majd oly mértékű lesz a kopás, hogy a gerjesztés hatására az állandó mágnest hozzá szorítódik a műanyag háznak (súrolódik) és nem forog kellő fordulattal a szivattyú, nem viszi ki a vizet az üstből és ezt fogja csinálni amit most, mert a presszosztát nem engedi tovább a progit a bennmaradó víz miatt.
Szia
Köszi a szervízkönyvet azt múltkor sehogy nem bírtam letölteni.Megmértem a fűtőszálat ott 2000ohm-ra állítva kaptam 27-et.A klixon-on viszont sehogy nem akart mérni.Kétszer két csatlakozási pontja van.Mind a kettőnél mérni akartam de semmi...gondolom így, hogy nincs bekapcsolva a gép akkor a klixon nyitva hagyja az áramkört, hogy kapjon energyt a fűtőszál, akkor pedig tudnom kellene rajta ellenállást mérni.Vagy rosszul gondolom?De ha rosszul csináltam valamit akkor javítsatok ki.Akkor lehet, hogy a klixon xart be? Ja a szivattyút is kiszedtem, semmi dugulás, sem a csőben sem a szifonnál, sehol.Gyakorlatilag már az egész gépet szétszedtem és mindenhol átnéztem, hogy nincs e rajta vízkő szenny stb, már ragyog a gép kívül belűl.
Az akkor rossz! A klixonnak alaphelyzetben zártnak kell lennie és az előírt hőfokon nyitnia kell. Ha a mérésnél nem mutat semmit a műszer az szakadt, rossz, ha viszont az átmeneti ellenállást kezdi lenullázni a műszer és utána lesz "nulla" érték, akkor az úgy jó. Remélem nem ez utóbbiról van szó.
Nézd meg a műszer zümmer részével!
Kiszereltem a klixont.Megmértem hanggal is, de semmit nem jelez.Ellenállásnál mérésnél pedig nem ugrik fel egyszer sem, szóval nem ugrik fel és lemegy nullára, hanem abszolút nulla.Akkor az csere?
Ja és a másik termosztát, a 30-80C-osnál mértem és ott felugrott és szép lassan visszament majdnem 0-ra 200-ra állítva.Az úgy korrekt?Az működik rendesen?
"No akkor eddig megvónánk!"
Csere bizony! |
Bejelentkezés
Hirdetés |




(Ha otthoni gép közelben leszek felrakom a kapcsolási rajzát és a műveleti grafikont, ha gondolod.) 

Csere bizony! 