Fórum témák
» Több friss téma |
Fórum » Hegesztőgép javítása
Témaindító: Szentgyörgyi Lajos, idő: Nov 25, 2008
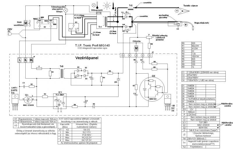
koszi a fáradozásod én is hasonlókat találtam az első kapcsaolási rajz alapján cseréltem a tranzisztort amivel nem működött utánna találtam a képet amilyet te küldtél és az én panelom is majdnem ilyen a külömbség csak annyi hogy az R7-es ellenállás fölött nkem van még egy ellenálás csak azt nem értettem hogy a panelfelirat diódát jelöl most abban a fázisban vagyok hogy tranzisztort kell beszereznem ha jutok valamire majd megírom addig is köszönöm a segítséget
Ha nyákot kiveszed a helyéről és megfordítod,akkor valószínűleg az említett helyen egy rövidzár lesz. Ha nem így van,akkor a TL082 IC feletti ellenállással soros elemet kell ott találnod, ami jó esetben ellenállás lesz. Az IC feletti ellenállás az én verziómnál 1kohm, és ezzel kell soros kapcsolatban lennie az ominózus alkatrésznek. Nem hiszem hogy oda a dióda jó ötlet lenne, mivel a meghajtójel a kettős műveleti erősítő 7. lábáról megy az 1kohmos ellenálláson keresztül a darlington bázisára,és a jó szabályozást a diódás kapuzás csak nehezítené. A tranzisztor pedig BDW34C PNP darlington.Az R7 ellenállás a zener áramát korlátozza, a zener értékét pontosan nem tudom,úgy emlékszem 12V-os.
No, filccel átrajzoltam a ceruzarajzot, így talán használható lesz .
A hozzászólás módosítva: Okt 2, 2012
sikerült beszerezni a BDW34C tranzisztort kicseréltem és láss csodát kivállóan működik köszönöm a segítséget
Sziasztok! Lenne egy olyan kérdésem hogy, valaki itt probált már hobbi co-ra eurokábelt hebrálni? Nekem egy olyan gépem van amibe fixxen csatlakozik a munkakábel de van egy rendes csak az euro csatis. Nem akarok ajzatot rakni a gépbe csak rögziteni fixxen. Az a gond hogy kéne bele egy mágnes szelep a gáznak mert a gyári kábelben manuális szelep van a többi végülis megoldhato szerintem csak az érdekelne hogy milyen szelepet kéne belerakni illetve hogy lehetne müködtetni ezt a gázszelepet elektromosan!? Hmm remélem értitek.
Beleteszel egy 230V/24V-os 35VA-es trafót és egy 24V AC relét. A relének több érintkezője is legyen, mert egyrészt a szelepet, másrészt a gépet kell neki vezérelnie. A szelepnek is 24V AC feszültségűnek kell lennie. A centrálcsatlakozó beleépíthető, én már többet is átalakítottam.
Gondolom azért 24 volt mert a relének kéne müködtetnie az elotolást is!? Az enyém 12 voltal megy mmármint az elötolo motor. Lehet hülyeség de vizbeeresztö szeleppel nemlehetne összehozni? Azzal az a gáz hogy 220 as azt nem lehetne valahogy?
Lehet használni 230V AC szelepet is, de akkor azt a főtrafóval kell párhuzamosan kötni. A 230V-os szelep alkalmazása nem gyakori, de ugyanúgy megfelel a célnak minht a kisebb feszültségű tesói.
Hello Mpisti méregettem a gépben de nem találtam olyan 230v os bekötést ahol akkor van áram amkior nyomod a gombot a pisztolyon,belekavarodtam a dologba. A te elképzelésed szerint ez hogy néz ki mármint akkor tolopanel csere kell mert az enyém 12 voltos. Vagy akkor a panel ugrik belöle? Nemértem az egészet.
Hát a hegesztőgép trafója 230V-os nemde?
Neked az a két szál vezeték kell, amelyik ellátja árammal a hegesztőgép főtrafóját..
Igen az, ebben igazad van, nekem a szelep vezérlése okoz gondot hogy hogysmint hova mit kössek. Ha megkérlek átrajzolnád a kapcsolási rajzát a gépnek hogy tudjam mit és hova kell kötni? Nagyon nagy segitség lenne! Mindegy hogy dc vagy ac változat! Mondjuk jo lenne függetleniteni a tolomotort is a hegesztö ármtol. Na de mindegy elöre is köszi!
A főtrafónak a vékonyabb vezetékkeresztmetszetű oldala a primer oldal.Ezt a két kivezetést kell
megkeresned és ez a két pont közé kösd a mágnesszelep tápvezetékét párhuzamosan.A szekundert felesleges lenne terhelni,így is elég teher neki a motor és a vezérlése.
Ha a feltett rajz a te géped rajza, akkor a tolásszabályzó kártya római 1-el és római 3-al jelzett kivezetései azok, ahova a szelepet kötni kell.
Ezt az egy rajzot találtam hozzá. A neve szerint ez az a gép de feljebb belinkelted a VAR 03p kártyát na az az enyém én fotoztam még mert elvolt menve a trafo rajta. Köszönöm a válaszokat!
"feljebb belinkelted a VAR 03p kártyát na az az enyém én fotoztam még mert elvolt menve a trafo rajta"
Kötve hiszem hogy azt a rajzot te fotóztad, mivel én rajzoltam ki egy Varstroj Co gép javításakor. Csak a rajz ceruzával készült, a beszkennelés után nem igazán volt értékelhető a kép. Emiatt kellett filctollal átrajzolni.
Nem a rajzot fotoztam én hanem magát a képet a tolopanelröl csináltam.
Tisztelt,Fórumozók!
Traconik 253 CO2 hegesztőnek van egy fokozatkapcsolós változata is . Tudna valaki segíteni ebben a témában? Kapcsolási rajz,egyéb formában? Köszönöm Traconic. A hozzászólás módosítva: Márc 1, 2013
Szia Mpisti! Vettem egy 230 ac co szelepet bekötöttem oda ahova irtad probáltam gáz nélkül ment minden rendesen,majd gáz beköt proba a szelep kinyitott majd nem akart elzárni kettöt rányomtam a gombra és se kép se hang,raktam bele egy 12,5 voltos 20va as trafot de akkor se semmi se motor se hegesztö áram. Lnne tipped hogy mi lehet vagy hogy merre kéne keresgélni? Visszarughatott a panelnek a szelep? Mit verhetett ki? A válszod elöre is köszönöm!
A probléma inkább az lehet,hogy a szelepet fordítva raktad be. Így a gáz szabadon áramlik,ha egyszer kinyitott a szelep. A szelep teljesítményfelvétele néhány Watt, az nem okozhat olyan hibát hogy emiatt menne tönkre a géped. Csak gondolj bele, a hegesztőtrafó felvesz kb. 2kW-ot, az nem okoz problémát, majd ráakasztasz még kb. 8W-ot, attól meg elszáll?!Vicces nemde?
Ha az általad belinkelt rajz a te gépedével egyező, akkor azt a szelepet oda kellett kötni, ahova ajánlottam.Ha a gépedben az előtolás is megállt, akkor a főtrafó sem kap áramot. Egyébként a 12,5V-os trafó miért kellett bele?
Igen igy tényleg érdekes! A rajzot nézve hmmm azt benéztem a te rajzod a jó a var-03p! Azért raktam bele mert azthittem a tolopanel trafoja szált ell,de ugyse csinál semmit.
Szia MPisti! Ma átnéztem a kötéseket amiket beépitettem meg külön áramrol megmozgattam a szelepet mert átengedet (az irány jo volt) nemtudom mi lehetett vele. De most zár és minden klaffol müködik,remélem nem kiabálom el. Nagyon szépen köszönöm a segitséged rengeteget segitettél!!!! Jo hogy vannak ilyen forumok és ilyen rendes emberek!!!
Sziasztok! Lenne egy kérdésem ami lehet hogy abszurd de hülye vagyok hozzá. Szoval elöre bocsánat.Hozzájutottam egy einhell sgh 150 co hoz most az érdekelne hogy lehetséges-e sorba kötni gépeket hogy erösebb legyenek!? Vagy ez abszurd kérdés!?
A kérdés az nem abszurd, csak barkácskategóriás gépeknél ez nem megoldható. A párhuzamosítás(és nem sorba kötés) a nagy teljesítményű ipari áramforrások esetében lehetséges, de ott is csak azoknál a gépeknél, ahol ennek a lehetősége gyárilag ki van alakítva.
Tisztelt,Fórumlátogatók.
SKT130/04C SEMIKRON tirisztort mivel lehetne helyettesíteni, Van egy kb.Orosz YXA2 0292 45TvagY161-125 ciklámen színű tirisztorom. Ez egy féligvezérelt háromfázisú hídkapcsolás nulldiódával a TRAKONIC 253 CO2 hegesztőgép szabályozása volt anno,de már oly régi és nem is sokat gyártott belőle Nagykőrösön a Hetra. A helyettesíteni kívánt tirisztorom kűlsőleg tudja a 130ampert.Kérdés csak az,hogy az eredeti gyújtóáramkör gyújtóáramkör tudja-e szabályozni?Valamint milyen kockázata lehet,ha így összeszerelem és kipróbálom? A segítséget köszönöm.Tisztelettel!TRACONIC
Azt nem írtam,hogy két SKT tirisztor az jó és a harmadikkal van a baj azt kellene kiváltani,mert rossz.
Ha 3 fázisú a szabályzó akkor mindhárom tirisztor egyforma legyen, mert ha különböző típusúak, annak könnyen szabályozási hiba lesz az eredménye.
Köszönöm mpisti!
6db IC747 a szabályozó elektronika fő része. Ez az egység jó bármilyen azonos tipusú tirisztor vezérlésére is? Traconik.
Ezt a fajta szabályzót hajdanán a Supermig gépekben használták. Bármilyen tirisztort be tudsz gyújtani vele, még a viszonylag érzéketlen típusokat is.
|
Bejelentkezés
Hirdetés |










