Fórum témák

» Több friss téma
Fórum » Csővoltmérő
 
Témaindító: trabi007, idő: Szept 7, 2012
Témakörök:
Lapozás: OK   1 / 4
(#) trabi007 hozzászólása Szept 7, 2012 /
 
Sziasztok!

Azért nyitottam ezt a topicot, mert nem találtam ilyen témát a fórumban és gondoltam hátha másnak is hasznos lesz.
Egyben segítségeteket is szeretném kérni abban a dologban, hogy a hozzám került csővoltmérőről semmit sem tudok.
Nincs rajta típusszám meg semmi más felirat sem, így nem tudok hozzá kapcsolási rajzot szerezni, aki tud kérem segítsen már megtalálni a kapcsolási rajzát (de szerintem maszek gyártmány), így nem sok az esély a beazonosítására.

Amit biztosan tudok , hogy egyen - váltó feszültséget mért, 0,3V-1000V ig, amit egy 8 fokozatú kapcsolóval lehet kiválasztani.
A csövek amik benne vannak E80CC , 6AL5 , EZ80 , OB2 .
Úgy néz ki, újra kell építenem, ebben is várok segítségeket. A skála rajta lineáris, 0 - 100 és 0 - 30 as osztású

Előre is köszönöm a segítséget!
A hozzászólás módosítva: Szept 7, 2012

PICT0003.JPG
    
(#) Sebi válasza trabi007 hozzászólására (») Szept 7, 2012 /
 
Valószínűleg üzemi "belső" gyártmány a 60-as évekből. Kettőstriódával felépített kapcsolás több forrásból fellelhető, az elrendezés közel azonos. A 6AL5 kettősdióda a váltót egyenirányítja a méréshez, az EZ80 pedig a tápot adja. Érdekesség benne az OB2 stabilizátor cső.
Ha nincs szétbarmolva, nem nehéz a javítás sem.
(#) pucuka válasza trabi007 hozzászólására (») Szept 7, 2012 /
 
A legnagyobb értéke a feszültség osztó. Ha az sértetlen, akkor akár újjáépíteni is könnyen lehet, nincs benne semmi bonyolult. A kapcsolást ezekből összeollózhatod.
A hozzászólás módosítva: Szept 7, 2012
(#) trabi007 hozzászólása Szept 7, 2012 /
 
Mindössze egy db ellenállás hiányzik az egyik osztóból , és a hálózati trafója nincs benne de azt könyen lehet pótolni , tudomásom szerint hamisan mért azért kezdtek neki a bontásának .
Jó lenne az eredeti rajzát megtalálni.
(#) granpa hozzászólása Dec 13, 2012 /
 
Szevasztok!
Az EF86 helyett használhatnám a PCL84 pentódáját egy jelgenerátor műszerben (nem csere, hanem építés)? Szintén ebben, az erősítő részében EL84 helyett (nem kell akkora jel-erősítés)? A 6AL5 helyett használhatnák-e 2 Si diódát (megfelelően bekötve)?
(#) pucuka válasza granpa hozzászólására (») Dec 13, 2012 /
 
Az erősítő csövek használatához tudni kellene, hogy mit szeretnél. A 6AL5 helyett nem biztos hogy jó a Si dióda, a cső diódának a karakterisztikája átmegy a nullán, nincs értelmezhető nyitófeszültsége, a félvezetős diódáknál pedig van. Kérdés, hogy az áramkörödben ez lényeges-e.
(#) granpa válasza pucuka hozzászólására (») Dec 14, 2012 /
 
Ez egy jelgenerátor a '78-as RTÉK-ből (ha jól emlékszem), kíváncsiságból raknám majd össze (ha a fiam hazajön 'beképeztetem' vele). Esetleg valami megoldást a 6AL5 helyett használhatnék? Ez cső azért van ott, hogy váltakozó feszültséget is tudjon fogadni.
(#) granpa válasza pucuka hozzászólására (») Dec 14, 2012 /
 
Elnézést, már nem tudtam módosítani, csővoltmérőben van a 6AL5.
(#) pucuka válasza granpa hozzászólására (») Dec 14, 2012 /
 
Si diódákkal nem fog működni a 0,3 V, vagy annál kisebb méréshatárban, az 1 V os is jelentősen nemlineáris lesz, ill. a frekvencia sáv is leszűkül pár száz Hz -re.
(#) granpa válasza pucuka hozzászólására (») Dec 14, 2012 /
 
Nagy sebességű diódákkal se? Ge, vagy sottki? Azért cső-ügyben még körülnézek a börzén, meg itt is (ha mégis nekiállok).
(#) pucuka válasza granpa hozzászólására (») Dec 14, 2012 /
 
A Schottky diódával frekvencia rendben lenne, de zero bias típust kellene szerezned, azzal már mV -ok is mérhetők széles sávban. Megfelelő felépítés esetén úgy 18 GHz -ig. (a 6AL5 -el csak kb 6 - 700 MHz -ig)
(#) granpa válasza pucuka hozzászólására (») Dec 15, 2012 /
 
Köszönöm, nem akarok GHz-es nagyságrendben méregetni, a 6-700kHz már magasnak számít nekem. A zéro-bias adatot nem néztem még a sotkiknál, most megnézem(hadd tudjam mijük van). Zoli3tól kapok egy 6AL5-öst!
(#) granpa válasza pucuka hozzászólására (») Dec 18, 2012 /
 
Szia! Itt mellékelem a műszer kapcsolási rajzát, légy szíves mondj róla valamit, van-e valami nehézség benne(nekem). Használhatom benne az ECC85-öst?
A hozzászólás módosítva: Dec 18, 2012
(#) pucuka válasza granpa hozzászólására (») Dec 18, 2012 /
 
Ez egy nagyon jó, kiforrott kapcsolás, igen nagy sorozatban készült. Érdemes helyreállítani, de akár utánépíteni is. Használhatsz ECC85 -öt is, de a zoli3 felajánlása még jobb. Készült ez a kapcsolás a legváltozatosabb kettős triódákkal, csak a 6AL5 volt az állandó tag. A differenciál erősítő katód komplexumával szinte bármilyen csőhöz beállítható. Amúgy sem kell túl nagyot erősítenie, a nagy bemenő impedancia a lényeg. A nem túl nagy (10×) erősítés miatt igen nagy negatív visszacsatolás alkalmazható, így a linearitása is kitűnő.
(#) granpa válasza (Felhasználó 13571) hozzászólására (») Dec 18, 2012 /
 
(#) granpa válasza pucuka hozzászólására (») Dec 18, 2012 /
 
Köszönöm a széleskörű tájékoztatást, megépítem jövőre. Úgy látom érdemes (muszáj) utánaolvasnom némely(temérdek) dolognak. Régen sem voltam igazán otthon a csöves dolgokban.
A hozzászólás módosítva: Dec 18, 2012
(#) pucuka válasza granpa hozzászólására (») Dec 18, 2012 /
 
Nehézséget én nem látok benne, szerzel egy kis 2, 2,5 mm -es ezüstözött rézdrótot, ha nincs, közönséges tömör rézhuzalt, jól meghúzod, hogy kemény (meg egyenes) legyen, és légszereléssel elkészítheted az egészet.
(#) granpa válasza pucuka hozzászólására (») Dec 18, 2012 /
 
Köszönöm, a légszereléssel nem lesz gondom, van mindenféle villanyszerelési huzalom, de még tekercselős is, bakelit lemez, vékony vaslemez, műszer, ellenállások, kondik, kacat, vacak. Ami 50 év alatt felgyűlt, csak a csöveket nem becsültem meg.
A hozzászólás módosítva: Dec 18, 2012
(#) kristikoma hozzászólása Jún 6, 2013 /
 
Sziasztok! Van egy Orivohm 1341/E típusú csővoltmérőm. DC-t jól mér, AC-n elvileg 28 MHz-ig meg sem kéne röccennie a mutatónak, ha állandó a generátor kimeneti szintje. Ellenállást és az indikálást nem néztem. Ha valaki találkozott hasonló problémával, kérem jelezze!
(#) Gafly válasza kristikoma hozzászólására (») Jún 6, 2013 /
 
Idézet:
„AC-n elvileg 28 MHz-ig meg sem kéne röccennie a mutatónak, ha állandó a generátor kimeneti szintje.”

Erre nem tudtam görcsöt kötni...
(#) kristikoma válasza Gafly hozzászólására (») Jún 6, 2013 /
 
Lehet, hogy nem volt elég egyértelmű. Ha AC-n mérek, jel ampitúdója állandó, de a frekvenciát változtatom, akkor nem mutat azonos értéket mindegyik frekvencián. Mint egy digitális multiméter. Az is feladja 1 kHz felett...
(#) pucuka válasza kristikoma hozzászólására (») Jún 6, 2013 /
 
Már megint ez az idétlen AC -zés. AC nek a hálózati áramot szokás hívni, nem a nagyfrekvenciás feszültséget. Márpedig, 28 MHz az elég nagyfrekvenciás jel. Egyébként ebben a csővoltmérőben az egyenirányítást egy 6AL6 kettős dióda végzi, és a határfrekvencia ennél jóval magasabb, több száz MHz is lehet.
Két probléma lehetséges:
Meghibásodás, vagy a cső, vagy csatoló kondi.
Maga az áramkör elég érzéketlen, 100 mV -nál nagyobb jeleket tud mérni.
(#) kristikoma válasza pucuka hozzászólására (») Jún 6, 2013 /
 
Bocs, de írtam az elején, hogy 1341/E, ebben 2db ECC 82 végzi a mérést, sehol sincs benne 6AL5. Amúgy meg adtam neki jelet becsülettel. Remélem, nem cső lesz a hibás, inkább kondi...
(#) Gafly válasza kristikoma hozzászólására (») Jún 7, 2013 /
 
Idézet:
„de írtam az elején, hogy 1341/E, ebben 2db ECC 82 végzi a mérést, sehol sincs benne 6AL5”


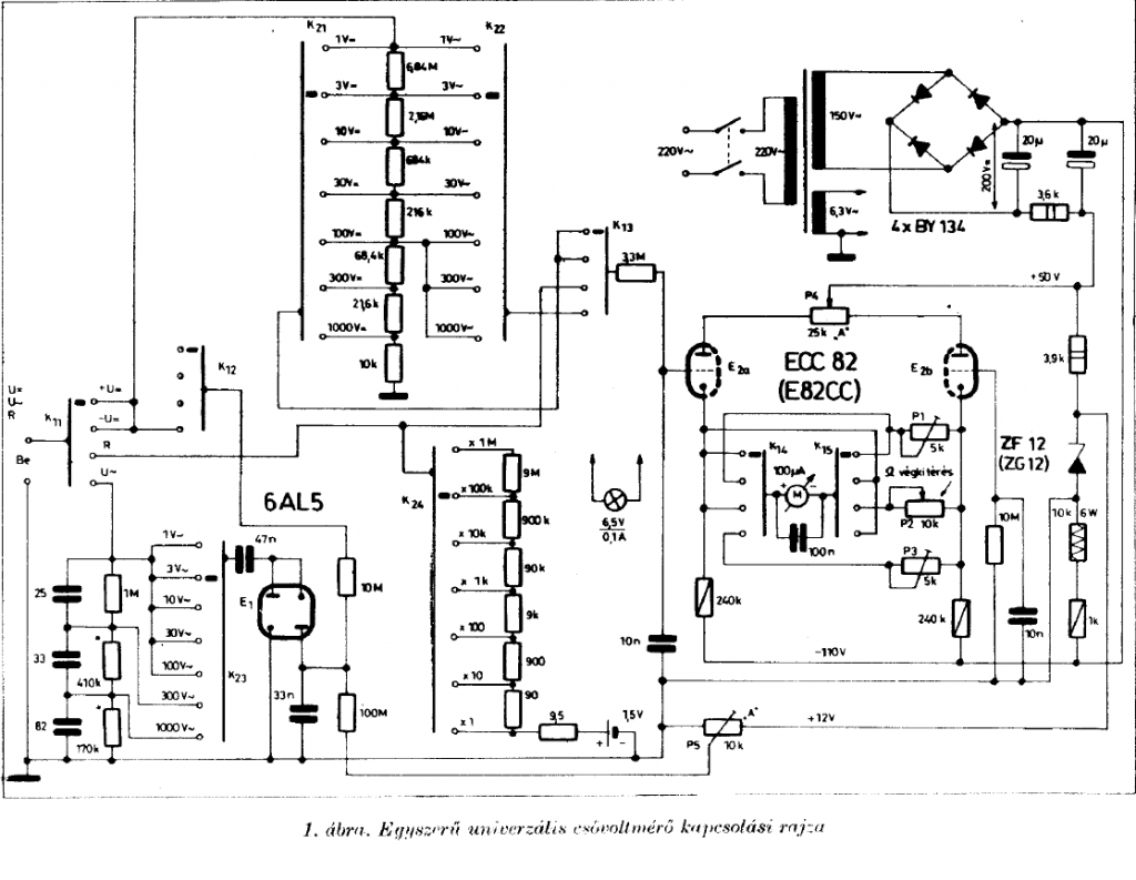
Ez fura, mert a rajz szerint nem így van: Bővebben: Link
Biztosan erről a készülékről van szó?
Nem lehet hogy már át van alakítva (mert akkor bármi lehet)?
(#) kristikoma válasza Gafly hozzászólására (») Jún 7, 2013 /
 
Nincs átalakítva, egyrészt van hozzá rajzom, ismerősek a többi változatok. Felteszem azt a rajzot, amit ismerek.
(#) Gafly válasza kristikoma hozzászólására (») Jún 7, 2013 /
 
Köszönöm.
Azért kérdeztem hogy ugyanarról a készülékről és rajzról beszélünk-e hogy ne "rugózzuk" már a "kettős diódán"

Tabula ráza.
Tehát a mellékelt két ECC82-es kapcsolás, magasabb frekvencián jelentősebben kevesebbet mutat?
(#) kristikoma válasza Gafly hozzászólására (») Jún 7, 2013 /
 
Nem hogy kevesebbet, hanem ugyanúgy mér össze-vissza marhaságokat, mint egy mai multiméter. Szóval, nem hogy csökken, hanem hol nő, hol nem
Egyébként ez ugyanaz, csak készült ez több változatban.
A hozzászólás módosítva: Jún 7, 2013
(#) peti333 hozzászólása Aug 16, 2013 /
 
Sziasztok!
Azon gondolkoztam, hogy össze kéne rakni egy hamis csővoltmérőt, amit a Ganz Univo multiméterem alapműszerére alapoznám. Ennek a belső ellenállása 2 kohm, a maximálisan átfolyó áram 60 uA. Valami egyszerű tranzisztoros megoldáson gondolkoztam, ~20 Mohm belső ellenállással. Ha helyesek a számításaim, akkor a tranzisztor bétája 120 körül kell hogy legyen, a 10 voltos méréshatárnál, ha nincs ellenállás sorosan a műszerrel. A tranzisztort a 100-as bétája miatt választottam. A szimulációban a rajz valami miatt nem működik. Tudnátok segíteni, hogy miért. Persze nem ilyen kapcsolók lesznek, illetve több méréshatár is lesz, csak a program nem enged többet betenni. Rajz.
(#) pucuka válasza peti333 hozzászólására (») Aug 16, 2013 /
 
Szerintem még egy picit tanulnod kellene. Mit gondolsz, mekkora bázisárama lesz annak a szerencsétlen tranzisztornak a 20 Mohmos ellenállás után? Számold csak ki. Egy tranzisztornak meglehetősen alacsony a bemeneti impedanciája, és elég kunsztos kapcsolásokkal lehet csak feltornázni akár 1 Mohmra is.
Szép feladatot tűztél ki magad elé. Egy ilyen csővoltmérőt, félvezetővel elég kunsztos dolog lesz, hacsak nem többszáz voltot akarsz mérni vele. Olvasgass szakirodalmat, nézegess műszerek gépkönyvét, és próbáld meg megérteni, mi miért van.
(#) Medve válasza peti333 hozzászólására (») Aug 16, 2013 /
 
Meg lehet csinálni, ha a bemenetnél FET-et alkalmazol.
A hozzászólás módosítva: Aug 16, 2013
Következő: »»   1 / 4
Bejelentkezés

Belépés

Hirdetés
XDT.hu
Az oldalon sütiket használunk a helyes működéshez. Bővebb információt az adatvédelmi szabályzatban olvashatsz. Megértettem