Fórum témák
» Több friss téma |
Ez még egyik sem az én produkcióm, de menni fog PS-el, csak előtte szerettem volna tisztába tenni a 30 vagy 33 legyen. A "hozzá van igazítva" az mit jelent?
A 30-as skála harmadol. De nem pontosan, mert a 100 harmada 33(,3333...). Így ha lineáris (pontosabban simán harmadoló) az osztó, akkor 33 részre kell osztani az eredetileg 100 osztásos körívnek megfelelő szöget. Ha viszont a végkitérés csak 30 egység, akkor ehhez kell az osztó elemeit igazítani, hogy a pl. 33-at ( legyen Volt) ne 30-nak mérd. Vagy a 22-t 20-nak.
Ezt jelenti a "hozzá van igazítva". A hozzászólás módosítva: Jan 23, 2022
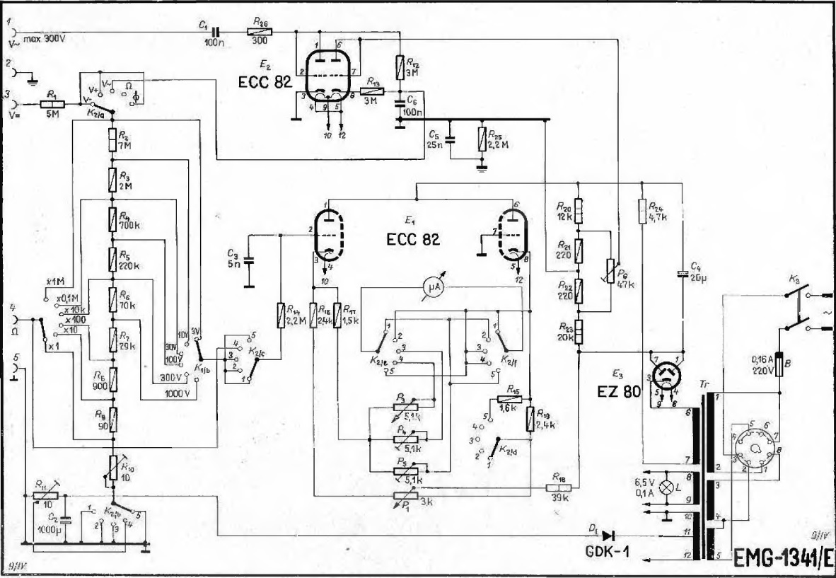
Itt van a rajz. 77 és 22 váltakozik
A hozzászólás módosítva: Jan 23, 2022
Értem.
100/33 amit _BIG_ irt az (szerintem) igaz. A hozzászólás módosítva: Jan 23, 2022
Ha még nem késő, itt az Audiokomplex műszere. Ez mindent is mér
Egyébként csak AC csővoltmérőt akarsz építeni? Mert ugye innentől azért már nincs messze a klasszikus csővoltmérő sem, nem egy túl bonyolult áramkör az sem. Egy két áramkörös 4 állású kapcsolóval kiválasztod, az alapműszer hova csatlakozzon (az AC mV mérő az egyik állás), míg a másik 3 állás lehet a DC V +, és -, illetve ellenállást esetleg, de mondjuk ahhoz bonyolultabb skála kell.
A hozzászólás módosítva: Jan 23, 2022
Köszönöm a segítséget _BiG_, Imi65, Gafly! Már már kezd tisztulni, nekiesek 33-al, bár ott motoszkál, hogy CHZ ugyanennél a rajznál miért 30-as osztást alkalmazott..
Mind a 30, mind a 33 osztás megfelel a gyakorlatban, de elméletileg az általam küldött műszer skálája (és Imi65-é) az igazi, 3,15 körüli értékkel. Azért ennyi, hogy mind a 100-as, mind a 30-as skála pontosan megfeleljen a dB skálán mutatott értéknek váltakozó feszültség méréskor. Alább példa.
A hozzászólás módosítva: Jan 23, 2022
|
Bejelentkezés
Hirdetés |









