Fórum témák
» Több friss téma |
Mielőtt kérdezel, a következő két dolgot ellenőrizd!
I. A helyes tápfeszültségek megléte.
II. A kimeneten van-e egyenfeszültség.
Élesztés.
Szia! Vagy letekersz a trafóról,vagy veszel olyat ami az erősítőt el tudja vinni.
Szia.Kérdezném hogy semmilyen kapcsolással nem tudom lecsökkenteni a feszültséget?valami ellenállással?
Kizárt.
amelyik dobozba belerakom a végfokpaneleket az egy volt Ágota ds300 as végfok volt ennek a trafóját használnám ha letudnám csökkenteni a feszt.,és van ebbe az ágota dobozba még a gyári előerősítő ami tl082-es IC-ből van és annak úgy van megoldva a tápja hogy 2 db 1.2KOHm-os azt nem tom hány wattos de méretes ellenálláson keresztül megy Két 15v os stab ic hez gondolom a szimetrikus táp és azt nem értem hogy ott a 65 VDC-t hogy tudja lecsökkeneteni 15 V-ra?
Sziasztok!
Az lenne a kérdésem ,hogy lehetséges-e a puffert túlméretezni? Illetve 2*100W-ra mennyi az ajánlott?
Túlméretezés lehet miért ne lehetne , az ésszerű határok mentén .
1A =1000-1500uf A hozzászólás módosítva: Nov 19, 2013
Előerősítőhöz,stabilizátorokhoz meg lehet oldani ellenállással de a végerősítőhöz nem lehet ellenállással le csökkenteni a feszt hidd már el!!!
Akkor egy 2*100w-os végfokra rengeteg 2*33.000 uF
Hali! Elég oda 2x10.000-15.000uf,de az se baj ha több.
Csak azért mert jelenleg 2 lehetőség van.
2*22.000 µF vagy 2*33.000
sziasztok() van 1 késsz erösitő modulom, TDA7297 IC-vel szerelve, kérdésem az lenne() hogy lehet e ezt még hídba kötni() ha igen mekkora lenne a teljesítmény? vagy ezt már nem lehet hidalni?
ha nem lehet hidalni() akkor csak simán a bemenet+kimenet 2 pozitivját és negativot egybe kötöm abbol nem lessz baj nem ? Használj helyesírás ellenőrző programot, ha máshogy nem megy! Mod A hozzászólás módosítva: Nov 19, 2013
Szia! Az IC már önmaga kihasználja a hídkapcsolást, nincs további hidalási lehetőség. A párhuzamosítás sem járható út. Becsüld meg így ahogy van.
Szia! A legegyszerűbb a tápfeszültségnek megfelelő erősítőt építeni.
A feszültség csökkentése a végfok áramingadozása miatt csak aktív elemekkel oldható meg, ez minden bizonnyal bonyolultabb lenne mint maga az erősítő. Nézz be az ST151 témába, már alig akad olyan tápfeszültség amelyre ne lenne megvalósítási terv
Szia! A relatíve túlméretezett puffer esetén a töltőáram nagyon magas lesz, ezek az impulzusok kellemetlen percegés formájában jelenhetnek meg az erősítő hangjában. Gondos árnyékolással azért elkerülhető.
Valahogyan nem oldaható meg ennek a gondnak elkerülése a ilyen nagy kapacitásnál?
A transzformátor és a pufferek közötti szakasz, ide értve az egyenirányítást is, minél rövidebb vezetékekből álljon. A készülékházon belül különüljön el. Mágnesezhető lemezzel korlátozhatod az indukció terjedését.
Az egyenirányító diódák nyitásakor és zárásakor létrejövő tranziensek u.n. snubberrel csillapíthatók, erre sajnos nem tudok méretezési képlettel szolgálni.
Rendben.A Vezetékek vastagsága számít valamit vagy elég a felvett árammal méretezni?
Sziasztok!
Támadt egy lehet nem túl jó ötletem, de inkább leírom nektek mire gondolok. Lényeg az az lenne, hogy tegyük fel létre jönne egy "alaplap" ami nem lenne más, mint minden részalkatrésznek a helye, és kivezetése megtalálható lenne rajta. Ki-és bemenetek. Nevezzük úgy, hogy valóban integrálva lennének az összetevők, de nem minden. Az elképzelésem módszerében az rejlik, hogy mind kompatibilis lenne akár MJL vagy BD akár TIP vagy bármi más tranyópárok (kártyák) fogadására, valamint ezeknek a feszültségét át lehetne állítani (mondjuk úgy, hogy eleinte manuálisan, majd idővel ugyebár alkatrész-teszter elv alapján) felismerő-rendszer figyelné mikor milyen panel lett berakva és úgy azonnal feszültséget, áramot, induktivitást és más elérési utakat váltana. Jó így most leírva nagyon kesze-kuszának tűnik mire gondolok, de ha valaki picit belegondol akkor igazából kivitelezhető, lényeg az illesztésekben rejlene. Ami lényeg: az egész panel lelke egy kapcsolóüzemű tápegység bővített változata lenne. Tehát ugyan azon panelon folytatódna a "kártyahely" egy előerősítőnek, végerősítőnek akármi.
A tápvezetéknél elég az áram átlagértékét figyelembe venni.
Sziasztok! Mellékelek egy paneltervet, még Haliapu tette fel(nyugodjon békében)(ha jól emlékszem). A Pa300-as terve 2sc5200+2sa1943-ra átalakítva. Alapbol a kapcsolás +/-60V ról működik, mennyire lehet vele felmenni hogy még bírja a 4 ohmos terhelést? Az ne5534 helyet használhatok tl071-et? (indokom hogy nem olyan gerjedékeny) Mekkora a max teljesítmény ami kivehető belőle?
A hozzászólás módosítva: Nov 20, 2013
Szia! A kivehető teljesítmény 25°C-on elképesztően nagy is lehet, kiszámoltam, de jobb ha nem írom le.
Ha sikerül 60°C alatt tartani a végtranzisztorokat, akkor elmehetsz 650W-ig. Ehhez terhelve ±80V-ot biztosító tápot kell építeni. A kellő biztonságú működés érdekében 500W-tal is megelégednék (táp: ±70V terhelt állapotban). A számítás alapja az adatlapi S.O.A. ábra a hőmérséklet függvényében csökkentve (deratálás).
z az 500w számomra nagyon jó lenne. Üresjáratba akkor kellene +/-75V . 4 darab 300-350W trafó EI magja lesz egybepakolva, az megtekerve kellő feszültségre. 4 darab panelt szeretnék belőle készíteni. Indok: 4 darab top és 2 darab dupla top. Ha két panelt tennék akkor is olyan trafom lenne ami sajons nem fér 2U ba. Alagút-hűtést alkalmaznék. (sokkal olcsobban jövök így ki mint 2 darab t.amp e800 assal) Most bontottam 4 pár tranzisztort, elkészítek egy panelt ha meglesz mindenem hozza, van egy 450w os toroidom +/-72V egyeniranyitva. Csinalok egy jo kis probat vele szerintem.(Rakotok 2 topot parhuzamosan es hadszoljon) Vedelemmel kapcsolatosan melyik kapcsolasi rajzot ajanlanad ami nincs tulbonyolitva. Jövő hétvégen szerintem egy panel kész is lesz. Tl071 hasznalhato?Azért elmondod mekkora lenne az a wattszam? Csak úgy kíváncsiságbol.(nagyon watt-őrült vagyok, de így is törekedem mindig minél kevesebb wattot fektetni be hogy jól szóljon.) A 2 hogscoopmról azt kérdezték hány ezer watt darabja. Én szeretem a pontos wattszámot mondani, mert mikor elmegyek valahova megkerdik mennyi, megmondom, válasz rá : csak?
De mikor megszolal leesik az álluk. A hozzászólás módosítva: Nov 20, 2013
A hangsugárzó védelemmel kapcsolatban érdeklődj a témájában, ha már egyszer ilyen is van. Skori kapcsolása például jól adaptálható.
A műveleti erősítőt minek leváltani, ha van ismert bevált típus?
Kezdem megtervezni a panelt hozza, többit természetesen a saját témájában fogom írni. Örömmel közlöm müködik a tranzisztoros Vu méterem is, az a dioda volt a bűnös. Írni fogok a fejleményekről.
Hali.
Tesla nzc 420 as lemezjátszóm van. A végfokon mindig kiég egy 100 ohmos ellenállás. Akinek van valódi rajza hozzá azt nagyon megköszönném. Találtam 2 rajzot a neten. De a raj alapján r49 es ellenállás. Kfy16 és a kf506 tranzisztort köti össze. Ahol ugyan ezt az ellenállást 2,7 k jelöl, viszont a másik rajzon 100 ohm. A panelen is 100 ohm-os ellenállás van forrasztva. Most melyik a helyes? és miért is ég el az ellenállás? . De csak a bal oldali. Valamelyik tranzisztor zárlatos? . Ha ki cserélem az ellenállást, darabig szépen szól. Ha valakinek van ötlete azt megköszönném.
Sziasztok! Előre elnézést kérek, de nemigen van gyakorlati tapasztalatom még erősítő építésből, és sikerült is most belefutnom egy ilyen problémába.
Több emitterkapcsolású bipoláris tranzisztoros feladatot láttam már, és a legtöbbnél a bázisosztónál Ib = 0,1 * I2 összefüggéssel élnek (Ahol I2 a bázisosztó földre kötött ellenállásán átfolyó áram). Ahogy viszont a tranzisztorok adatlapjain a jelleggörbékről leolvastam, miután kinyitott egy tranzisztor, a bemeneti differenciális ellenállása csak pár kOhm. Ha az R2 (a földre kötött bázisellenállás) nagysága ennek akár tízszerese is lehet, miért hanyagolják el a bemeneti ellenállást? Esetleg úgy számolnak, hogy B vagy C osztályú munkapont beállítást alkalmazva, a bázis-emitter feszültséget még éppen olyan kicsire hagyják, hogy ne nyisson ki teljesen a tranyó, és hogy így egyszerűbb legyen a számolás?
Hello,adott egy 2*100w os erősítőm ( tda8920bth )és ehez szeretnék elő erősítőt,vagy valami megoldást helyette,mit tudnátok ajánlani?
Üdv
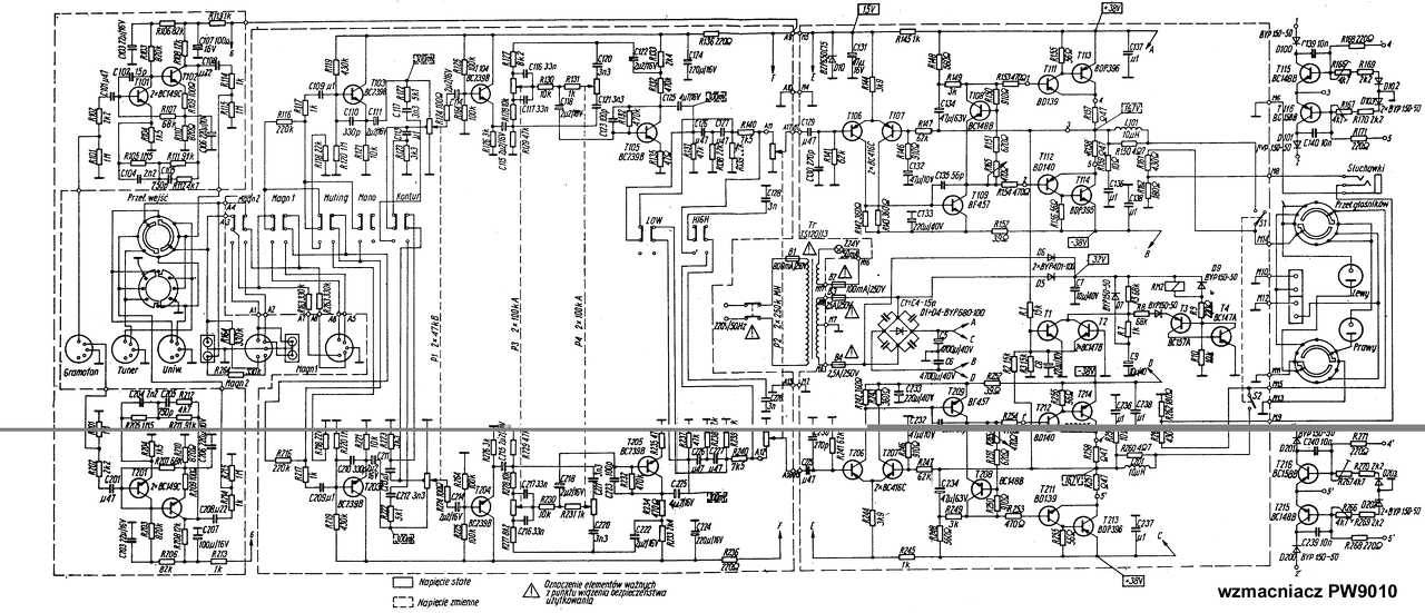
Azért írok ide , mert igen tanácstalan vagyok. 1 éve kaptam egy ismerősömtől egy Unitra PW 9010 es erősítőt (ha jól tudom 2x38watt 8Ω) . Az előző gazdájánál meghibásodott, majd miután nem találta a hiba okát így kiszakított belőle jópár vezetéket, és egy különálló kis nyákot ami azt hiszem a kimeneti csatlakozók előtt volt. Akkor kigondoltam hogy javítani már nem érdemes, és inkább építek egy újat a gyári házba. Aztán sok ideig keresgéltem a neten, de nem találtam az elképzelésemhez illőt ( vmi egyszerű sztereo erősítőt ami otthoni használatra megfelelő pl 2x100 watt ) Később rájöttem hogy nincs elég elektronikai tudásom a megépítéséhez ( se beütési rajz, se nyákrajz) . Most itt porosodik, nem tudok vele mit kezdeni. Szerintetek mi legyen a sorsa, mely alkatrészek azok amit még érdemes megtartani ? (jelenleg így darabokban:
Szia! Egy egyszerű TDA7294 panellel meg tudnál birkózni?
Mit érdemes megtartani?
Trafó, hűtőborda, doboz mindenképpen. De én személy szerint megtartanám a fő panelt a végfokkal és hangszínszabályzóval. Azaz gyakorlatilag többé-kevésbé visszaállítanám eredeti (vagy azt közelítő) állapotba. Még akkor is, ha nagyon utálok más által már szétbarmolt cuccokat helyrehozni. Rajz van róla, szerintem még mindíg ez a legkisebb meló. Vagy veszel egy IC-s kit-et és belerakod a dobozba a trafóval és hűtőbordával... |
Bejelentkezés
Hirdetés |













