Fórum témák
» Több friss téma |
Fórum » Villanymotor bekötése
Helló sipi0720!
Már kaptál linket doksira, de írásban is megkapod: Az 1, 7 és 9 kivezetésekre rákötöd a bejövő 3 fázist, a 2, 8 és 10 kivezetésekre pedig a motort.
Sziasztok!
A segítségeteket kérem: egy háromfázisú, 750W-os motort szeretnék egy fázisra bekötni, és mivel 380/220V-os, deltába kötöm át. A kérdésem az, hogy mekkora üzemi kondit vegyek hozzá? Ipari húsdarálóról van szó, állítólag ezeket a típusokat egyszerű átalakítani. Volt itthon 10 és 16 mikrós, azokat párhuzamosan rákötve, kézzel megforgatva lassan járt, egyébként semmi. Háromfázisról csillagban vidáman forog. Ami nem megy, az a "kísérletezd ki", mert nincs itthon más. Megzavart viszont, hogy sokan "az jó lesz" értéket mondanak, az errefelé linkelt doksik egyikében 70 µF/kW az ajánlott érték (átszámítva ez kb. 50 uF), míg a C=4800*I/U képlettel 68 µF jön ki ugyanerre a motorra. Na most akkor 50, 60 vagy 70? Indítókondit hanyagolnám, de mi a hatása, ha nagyobb az üzemi? Köszi a választ! A hozzászólás módosítva: Jan 13, 2014
Ha úgy kötötted, hogy az egyikre a fázis, a másikra a nulla, a harmadikra a fázis és a kondi, akkor üzeminek a 10-16-nak jónak kellet volna lenni. Akkor valószínűleg nem úszod meg az indító kondit, kb 50 mikrós. Ha túl nagy az üzemi kondi túlmelegszik a motor. És kb 2-300w lesz. Érdemes?
Igen, úgy kötöttem. És ezek a darálók állítólag vidáman mennek így, csak azt nem tudom, hogy milyen kondival. De nincs rajtuk indító sem. Jó nagy áttételt hajtanak, elvileg csak forognia kellene. De 10-26 üzemi variácók egyike sem volt jó.
De miért is olyan alacsony az az érték? Tapasztalati érték vagy micsoda?
A motor kivitelétől és a felhasználás módjától annyira függ, hogy földi halandó számolni nem tudja látatlanba.
Köszi a segítséget, tényleg, nagyon! De a számításhoz mi kell? Adatlap és terhelés Nm-ben elég? Mást nem hiszem, hogy látni kellene.
Ha ki is tudja valaki számítani (én nem) az tól-ig lesz. Nálad nem az a baj, mert vagy kell indító is, vagy más a baj. Mert az üzemi, az ha kicsi a kondi, akkor az melegszik, ha nagy akkor meg a motor, de megy. Nincs jobb ötletem szerezz valahol egy 50µF körüli kondit, ha azzal se indul akkor semmivel, ha nem melegszik a motor maradhat üzeminek is.
Oksa, köszi szépen, végül csak ez lesz, mert az itthon lévőkkel még párhuzamosítani is tudom, ha nagyobb kell, úgy meg is lesz a majdnem kiszámolt. Majd mérem az áramokat, hogy jobb. Ha nem felejtem el, holnap megírom, mi lett az eredmény!
Egy kis update: elvittük a darálót a mesterhez Vácra, aki vetett rá néhány pillantást. A bekötésem jó volt, a motor 50+16 µF kondikkal sem indult. Hozott egy 100 mikrós indítót, egyből beröffent. Járt egy kicsit, majd az indító nélkül is beindult, még az 50-essel is. Mért áramot, 66-nál kb. 2,5A volt, 50-el kb. 2,2A. Azt mondta, a hangja is jobb ezzel.
Aztán kapcsolgattuk ki-be, volt, amikor nála sem indult. Na erre azt mondta, hogy lehet olyan állása, ahol nem fog indulni, és a biztonság kedvéért tegyük rá az indítót. Nyiheltünk egy keveset, felszereltük a gombot a házára később. Mivel továbbra sem értem, miért volt, hogy beindult, máskor pedig nem, erre csak azt mondta, hogy vagy a konnektorban, amit használtunk, nincs meg a teljes feszültség (minden műszerem arról ment, kizárt, hogy rosszul legyen bekötve, megmértem, jó), vagy hosszabbítóról próbáltuk, ami meg össze volt tekerve, és az már fojtóként viselkedett (no, ez igaz, de csak oda-vissza volt összetekerve a kábel, alig két méteres). Az utóbbi magyarázat lehet esélyes, de miután elkészültünk, ugyanott indító nélkül is indult. Talán a váltóműben az olaj dermedt le nagyon, vagy már nagyon koszos volt. Tény, hogy régen volt beindítva. Érdekes, de három fázisról is járattuk, ezek szerint legalább tíz percet kellene egy régi gépnél, és csak utána belőni a konkrét üzemi kondit az áramra. Happy end, sok szívással. Azért köszi a segítséget!
Sziasztok van egy ilyen villanymotorom.
Mekkora kondi kell hozzá? Elég az indító vagy kell üzemi is?
Deltában 6-8 µF üzemi kondenzátorral próbálkozz. Mit akarsz hajtani vele? Legfeljebb ventillátornak jó.
Ez egy áttételes motor. Tettem rá egy 14µF kondit de ha rajta van az áttétel ép hogy pörög ha le húzom róla pörög rendesen.
Lehet rosszul kötöttem?
14 µF sok neki. Előfordulhat, hogy 1 fázisról nem fogja elhajtani a hajtóművet. Esetleg nézd meg! Tisztítsd ki, olajcsere, csapágyak ellenőrzése, nem szorul e túlságosan,...
Idézet: „Lehet rosszul kötöttem?” Átkötötted már deltába? A hozzászólás módosítva: Jan 19, 2014
Alapból deltába kötöttem.
Vadi új motor ezért a hajtómű biztos nem szorul.
Azt furcsállom, hogy a hat vezetékből 4 narancs 2 fekete és a 2 fekete nem egymással szemben van. Lehet valaki már babrálta?
Háromfázisú motornál a tekercsek kivezetései nem egymással szemben jönnek ki a kapocslécre.Villanymotor bekötése
Ne csodálkozz rajta! A gyártó is ráírta: 0,12 kW. 3 fázison. A régi mosógépmotorok ezt (130W) egy fázisról tudják.
Egy szállító szallag tartalék motorja volt azért gondoltam, hogy nem lehet azért túl gyenge.
Gondolom, nem 50 m hosszú, 80 cm széles szénszállítóra tervezték.
Sziasztok!
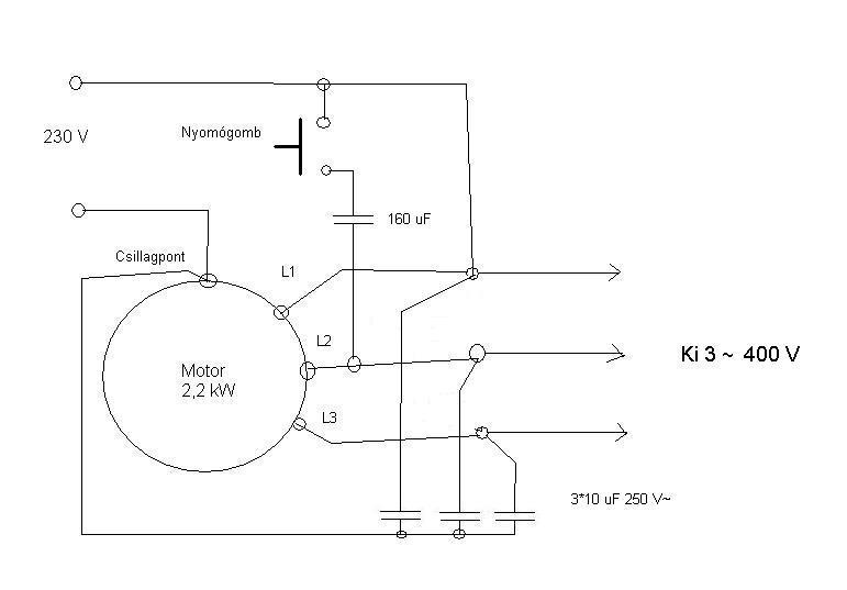
Egy 380V-os motort szeretnék bekötni (csillagban) 220V-ra és egyben erről a motorról szeretnék meghajtani egy másik 380V-os motort. Láttam ilyent már az életben csak nem tudom a kapcsolási rajzát és honnan veszem le az veszkót a másik 380V-os motor hajtására. Köszönöm a segítséget!!!!
Helló kerez!
Ezt nem értem. Kifejtenéd (nem privát üzenetben) egy kicsit (sokkal) részletesebben?
Éppen tegnap raktam fel valakinek. Nincs a fórumon kereső?
![]() Egyébként nem árt tudni, mekkora motorról mekkorát akarsz hajtani. Legalább 3:1 arány ajánlott. Bekötés a kép szerint. Természetesen a kívánt teljesítményhez kell igazítani az értékeket.
Szia!
Az utánad hozzászoló "erbe"megadta a választ. Amit motort láttam az 380v-os motort elindítottak 220V-ról és a 380v-os motoron volt egy 3 fázisú dugalj amiről levették a 3x400v-ot.
Köszönöm szépen a segítséget!........erre gondoltam. Köszi!
Sziasztok!
Egy szalagfűrészhez kell terveznem vészleállítót. A motor megállításával nincs probléma, azt mágneskapcsolóval megoldom. Viszont elég nagy tehetetlensége van a kerekeknek és még vagy fél percig pörög és elég nagy lendülettel ahhoz, hogy levágja egy ember kezét. Szóval arra gondoltam hogy fékezni kellene a motort a forgásirány megváltoztatásával, de gondolom ilyenkor elég nagy áramot venne fel, amit mindenképp korlátozni kell. A motor 7,5 kW-os. Ha ez így lehetséges, akkor kérnék ötletet a megoldásra. Előre is köszönöm!
Szerelj rá tárcsaféket.
Van erre megoldás, de nem egyszerű és olcsó. Mire egy ellenirányú forgásra kapcsolt motor megállítja, addigra rég levágott minden ujjat a kezedről. Nincs olcsóbb és jobb megoldás, csak az alapos odafigyelés. Hoppá te szalagfűrészt írtál azt még nehezebb leállítani. A hozzászólás módosítva: Jan 21, 2014
Rendben akkor csak leállítom és kész.
Köszi a választ.
Helló fecooo8778!
Idézet: Azt felejtsd el! Akkora lórugást produkálna minden leálláskor, hogy szerintem leugrana a lap is. A motor esetleg feltépné magát a talpáról, stb.„Szóval arra gondoltam hogy fékezni kellene a motort a forgásirány megváltoztatásával” Arról nem is beszélve, hogy cseppet sem biztonságos. Ezzel a fékezéssel a meglévő veszélyforrás helyett egy újabbat idéznél elő. Ha az ellenirányú bekapcsolás túl hosszúra sikeredik (mert a pontos megállást nem lehet időzíteni, a hajtás fizikai tulajdonságai változnak. súrlódás, lap feszessége, ékszíj kopása stb, stb). Ha meg ledobja a lapot egy ilyen leállításnál, akkor még nagyobb a veszély. A motort ha feltétlen fékezni akarod, akkor fékezd egyenárammal. Lekapcsolod róla a 3 fázist és 20-30V-os egyenfeszültséget kapcsolsz valamelyik két fáziskivezetésére. Természetesen megfelelően reteszelve, hogy a 3 fázisú AC és a DC ne találkozhasson még hiba esetén se. A DC fékezés időzíthető, a motor megállása után ha még továbbra is kap DC feszt, nem fog elindulni semerre. Az alkalmazott tápegység legyen védve külső visszatáplálás és túlfeszültség ellen! A hajtás mechanikai kialakításának el kell viselnie ezt, ugyanis gyakran az eredetileg csak egy irányban forgó hajtásokon lánckerekek, fogaskerekek, tárcsák menettel/csavarral vannak rögzítve. Ezek negatív nyomaték (fékezés) esetén lelazulhatnak! A hozzászólás módosítva: Jan 21, 2014
Köszönöm a korrekt választ. Úgy döntöttem, hogy nem fogom sehogyan fékezni, mert ennyire nem akarom túlbonyolítani. Gondoltam hogy nem ilyen egyszerű, hogy csak megváltoztatom a forgásirányt és kész ezért is írtam inkább a fórumba. Kíváncsiságból érdekelne hogy egyenáramú fékezés esetén mekkora árammal kellene számolnom?
|
Bejelentkezés
Hirdetés |







Van erre 