Fórum témák
» Több friss téma |
Miért hány Joule-s szikra energia, a megengedett törvényileg a karámra küldeni, maximálisan?
Helo.Ez nagyon jó ötlet szerintem is.Üdv Deák Ferencz.
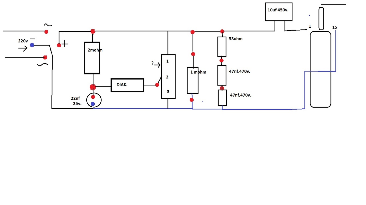
Szia.Lenne egy kérdésem ha nem építem meg az elektronikát ,hanem csak a Grész hidat rakom be és úgy a 10 uf kondít az úgy fog e működni..
Köszönöm előre is ...
Szia mindenki .Lenne egy kérdésem ha nem építem meg az elektronikát ,hanem csak a Grész hidat rakom be és úgy a 10 uf kondít az úgy fog e működni..
Köszönöm előre is ...
Szia .A Grész híd utánit ,csak a 10uf kondít raknám fel...
Ha az elektronikát nem építed meg, akkor mi fogja kisütni a kondit? Mert akkor az csak feltöltődik, "oszt" jó napot.
Szia mindenki .
Szeretném kérdezni hogy jó e rajzoltam be a BT151 lábkiosztását. az 1 láb az a K a 2 láb az A a 3 láb pedig a G..Szemben nézem a lábak lefelé állnak...Köszönöm a segítséget. A hozzászólás módosítva: Feb 13, 2014
Sziasztok!
Valaki ismeri-e a képen látható "pulzátor"-nak nevezett villanypásztort? Üdv.Ottó A hozzászólás módosítva: Feb 25, 2014
Üdv!
Megépítettem a mellékelt kapcsolást. Amikor az inverterét teszteltem a bekapcsolás után két három másodperccel az egyik fet (IRF540) elszállt és a másikon is tojást lehetett volna sütni. A frekvencia beállító tagok: 22K és 1nF így ha igaz a frekvencia 30Khz. Fet cserebere után megpróbáltam másként, cseréltem trafót: régi TV trafóra 2X16 menet primer, közös kivezetéssel. Az eredmény: semmi. Szó szerint se melegedés de a szekunderen sincs semmi mérhető. Visszatettem a PC trafót és újra forrósodik a két fet(most már óvatosabb voltam ) Az az érdekes az egészben, hogy ugyanez a kapcsolás, elrendezés 50Hz en gerth nyáktrafóval (más tagokkal) simán működik. De jobb lenne a pc trafó mert van bontva és reményeim szerint jóval erősebb is lenne. Ha bárkinek van valami ötlete kérem segítsen.
Szerintem az áttekercselés fog segíteni (valószínűleg túl kevés a tekercsellenállás) vastag a"derót"és kevés menetszám ...
A hozzászólás módosítva: Márc 2, 2014
Miért lebeg az a 4-es láb
Testre vele. A hozzászólás módosítva: Márc 2, 2014
Köszönöm! Jogos, a nyák terven lebeg de lekötöttem és sajnos most is melegszik, bár tény hogy nem annyira
(szarvas hiba) De ez még mindig nagyon nem jó. Nem lehet, hogy a védődiódák hiánya okozza? Mert elvileg az IRF540-ben van de lehet egy 28 nsec használna. Vagy frekvencia esetleg? Őszintén szólva nem bánnám ha nem kellene áttekerni. * nehéz szétszedni anélkül hogy eltörne a vasmag A hozzászólás módosítva: Márc 2, 2014
Egy 200uH fojtót kéne betenni a transzformátor primer középkivezetése és a pozitív tápfeszültség közé.
Megnövelné a hatásfokot. A hozzászólás módosítva: Márc 2, 2014
Köszi megpróbálom! Elvileg a teljesítményt nem veszi le nagyon?
Üdv!
Megpróbáltam amit mondtál. Próbálkoztam több méretű induktivitással és valóban csökkent a melegedés de nem szűnt meg, úgy értem még mindig erősen melegszik. Tartós üzemben biztos nem állná meg a helyét. Ja, és ha 10mH értékre növeltem (ez volt itthon a legnagyobb ismert érték) a hangja alapján mintha leesne a frekvencia, illetve kisebb induktivitások esetén is csökkent a fesz. Egyenirányítás után tettem rá egy kondit amit induktivitás nélkül feltölt 380V körülre induktivitással ez az érték valamiért csökken. Bár lehet ennek az is oka, hogy csak 1N4007 es diódával próbálkoztam graetzben és az más esetben sem volt a legjobb ide... A lényeg hogy sajnos nem oldódott meg a probléma. Van esetleg még ötlet mit lehetne tenni vele (a kihajításon kívül, mert azon már én is agyaltam ) Mindenesetre az eddigieket is köszönöm.
Nem tudom nem e ment tönkre az integrált áramkör amikor lebegett az a 4 láb.
Amúgy a 100nF a Fet-eken rajta vannak? Mert szerintem 30kHz-en nem kellenek azok (lásd linkelt kapcsolásomat) A hozzászólás módosítva: Márc 4, 2014
Igen rajta. leveszem. Nem hiszem, mert akkor nem menne egyáltalán nem?
Valószínűleg.
Nézegettem, hogy Danyk-tól vetted a kapcsolást ott 50Hz kellenek a 100nF kondenzátorok, de ide nem mert azok 30kHz-en rövid zárat képviselnek. A hozzászólás módosítva: Márc 4, 2014
Sziasztok!
Valaki tudna nekem ajánlani egy nagyon erős(kb. 12kV) villanypásztor kapcsolást? válaszokat előre is köszönöm.
Helo.Sikerült készítenem egy pásztort tekert trafóval .A helyzet az hogy körülbelül 6mm szikraközön ugrik át a szikra.A kérdésem az lenne elég-e az?Hány ezer voltnak felel meg ?Köszönöm szépen.
A levegő átütő képessége úgy tudom kb. 10mm=10000V,ez csak saccolás,a Te esetedben 5-7 ezer volt lehet,de sok egyébtől pl. páratartalom,is függ.
Sziasztok.Sikerült ősszehoznom egy pásztort,meg szeretném mutatni .(ha sikerül)Köszönöm.
Ha olyan jó is mint amilyen szép akkor csak gratulálni tudok
Hát szerintem közepes.Köszi.
Hali:Nagyon jól sikerült a szerkezet,de lenne egy kérdésem a szikraköz miért van kívülre rakva?Mert én belülre szoktam rakni amit gyártok,és nekem ez a külső megoldás újdonság.
Helo. A szikraköz most csak csak egy ,,monitor,,a teszt idejére.köszönöm
Ami azt illeti ,kitűnően műkődik is ,ha a méreteket figyelembe vesszük ,kicsi is ,szép is .(persze nem dicsekedve)Ha valakit érdekelne a műkődése ,youtube filmecskét is linkelhetek
A hozzászólás módosítva: Márc 22, 2014
Linkelhetsz
|
Bejelentkezés
Hirdetés |









) 

ott 50Hz kellenek a 100nF kondenzátorok, de ide nem mert azok 30kHz-en rövid zárat képviselnek. 






