Fórum témák
» Több friss téma |
Dugaszolós próbapanelon összeraktam a mellékelt pdf-ben lévő rajz egyik felét LM3914N-el. (tudom, h a fájl már fent van, bocsi, de nem találtam)
Az első LED fel-felvillant néhányszor, MP3 lejátszóval tesztelve, ebből arra következtetek, h nem elég érzékeny. A 4-es és a 6-os láb között 1,63V-ot mértem. A kérdésem az lenne, h milyen módon lehet növelni az áramkör érzékenységét, h látványosabb legyen? Előre is köszönöm a segítséget
próbáld meg a 8-as lábon lévő 18K-t csökkenteni
az már csökkentve van, mert 10nek néztem a 18ast
most nézem, h a boltban nem is 2,7kOhm-os ellenállást, hanem 18kOhm-osat adtak ![]() ez lehet még gond?
Mármint az R6-os 2,7kohm helyett 18k-t raktál be?
Akkor azt cseréld ki.
igen
köszi, az lesz, csak sajna vidéki vok, a boltok Debrecenben, viszont az alkatrészek itthon, leghamarabb egy hét múlva tom kipróbálni
Hy
Régebben csináltam egy vu metert, de az volt vele a probléma hogy rossz ic-t adtak. Amilyen kellett volna bele olyat meg nem találtam. A képen látható ic-t írja, nem tudnátok helyette valami mást javasolni ami még esetleg jó lenne a kapcsolásba?
A RET-ben kapható ez az MC1440B, SMD tokozásban viszont csak. Egyébként nemtudom hogy lesz belőle VU méter, mert ez egy 12 bites bináris számláló.
Én is ezt javasoltam volna, de valahol korábban már láttam, hogy azt hiszem pont Cd4040-el építette meg. Tehát a boltos jó IC-t adott akkor, csak ez nem egy VU méter hanem valami akármi.
csak az a "baj" számláló icből sosem lesz VU méter én szerintem sem
, de mind 1 ő majd csinál
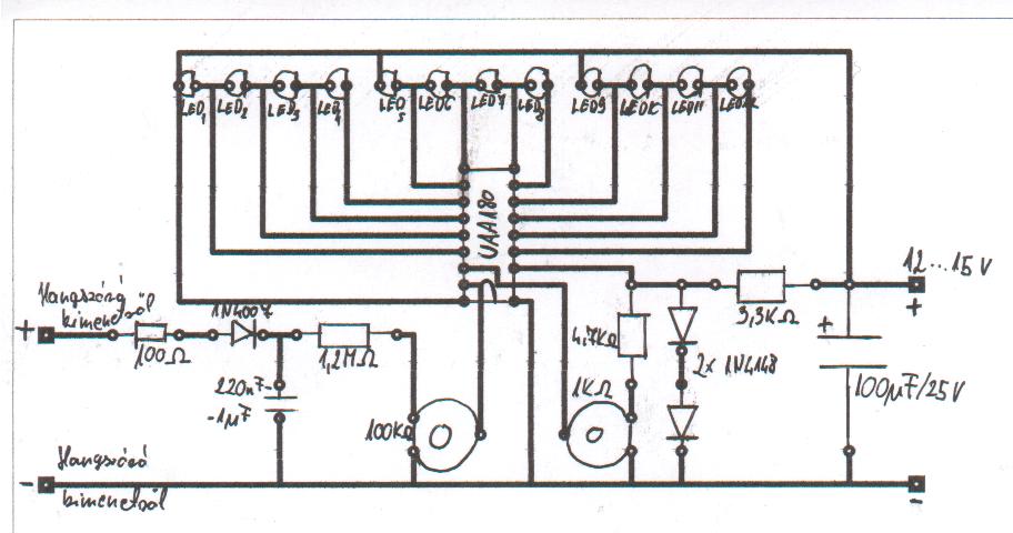
Köszi. Az oldalt nem láttam, én is VU meter néven kaptam a képeket. Akkor megszívtam. Találtam egy kapcsolási rajzot egy UAA 180-as ic vel, de egy "A" és egy "B" bemenet van rajta úgyhogy nem tom hova kell kötni a bemeneti jelet?
Meg ha tudnátok nekem küldeni már megépített és működő UAA 180-as ic-s VU meter kapcsolási-, nyákrajzok akkor azt nagyon megköszönném.
Hy.
Találtam egy UAA 180-as Vu metert. Meg is építettem próbanyákra, de nem igazán müxik. Lehet azért mert a vezetékek nincsenek rendesen forrasztva, mert amikor hozzáérek egyhez vagy a 100K-s potihoz akkor kez el működni. Akkor is csak úgy hogy minden másokik két led nem működik (3,4,7,8,11,12). Ezért csináltam hozzá egy nyákrajzok, légyszi nézzétek meg, hogy jól van e megcsinálva? Az e001-es képen a beültetés is rajta van. Az IC jobb oldalán a második láb nincs bekötve ezért gondoltam úgy hogy az IC tartónak levágni azt alábát és így el lehet húzni az áramutat. Ha jó a rajz akkor holnap meg szeretném építeni. A segítséget előre is köszi.
Hali!
Idézet: „minden másokik két led nem működik (3,4,7,8,11,12)” Akkor ott valami gubanc van! Vagy a ledekkel van valami (rosz vagy fordítva kötötted be), vagy az IC nem jó. És azt se felejtsd el, hogy a nyákon majd a tükörképét kell látnod a rajznak. Szerintem, amíg próbanyákon nem oké, addig ne készítsd fixre!
Sziasztok!találtam egy kapcsolási rajzot meg egy beültetési rajzot egy kiv jelzőhöz!szeretnék egy teljes panelrajzot is rolatud nekem valaki segiteni?mellékelem a rajzokat
Hy!Szeretnék egy kivezérlésjelzőt a gépembe hogy a hangkariból köjövő jelet muatassa!Egy sima 2-es kis tekercses mérőt akarok bele tenni és a kérdésem az lenen hogy hogyan is kéne ezt bekötni hogy mutasson is rendesen?Mert már próbáltam hogy simán rákötöm,de nagyon gyorsan akart jobra-balra menni és szinte alig tért ki csak egyhelybe állt és néha mozgott ide oda..Szóval hogy kell rendesen bekötni?MErt van olyan ház amibe van ilyen de házat azért nem akarok veni...Előre is köszi..
Hy!Na akkor egy ilyet szeretnék a gépembe tenni hogy a hangkariból kijövő jelet mutassa:Vu
És tudna ehez valaki valami könnyű bekötése rajzot adni?Nem akarok egy nagyon bonyolult cuccot építeni,és lehetőleg elég legyen neki a hangkariból kijövő jel nekelljen fölerősíteni plussba...Mert van ilyen ház is amibe ilyen van de házat azért nem akarok venni...Előre is köszi..
Igy próbáld meg: Bővebben: Link (1. ábra)
Igen ezt a linket én is megtaláltam és ez első elég egyszerűnek tűnik ez az:Rajz
De nemvagyok egy angolos és megtudnád mondani milyen és mekkora ellenállások stb kell hozzá?Meg ahol a +- van oda még külön áramot is kéne kötni?Mert ha jóllátom van benne egy ellenállás és négy dióda..Szóval ha kicsit tudnál segíteni ezekbe azt megköszönném...
Az ellenállás függ a műszer érzékenységétől és a kimenet feszültségétől, először hagyd el és a hangerőt emelve figyeld, hogy mennyire vezérli ki a műszert. A + jel a kondenzátor polaritását jelzi. Ezt is elhagyhatod, igy fürgébb lesz a műszer.
Tehát akkor csak simán a diódákkal építsem meg és a kondit is meg ellenállást is haggyam ki meg minden?Jó kipróbálom hogy milyen nem egy nagy dolog és ha így nemlenne jó akkor kb mekkora kondit és ellenállást tegyek bele?Egyenlőre csak egy próba műszerem van megnézem ezzel mitmutat mert azért ez is elég érzékeny mert ha nemjó akkor nemakarok 3.000ft-ért megvenni a mérőt!
Kondinak majd 1µF-10µF-ot rakhatsz, ellenállásnak pl egy 10kOhmos trimmert tudnék elképzelni. A PC-n beállítasz full hangerőt, a trimmerrel pedig a műszeren egy végkitérést...De ha úri kedved úgy tartja, hiteles amplitúdójú szinuszjelekkel is megteheted
Kösz...
És akkor mitlehet csinálni ha pl túl kevés neki a jel és nem akar mozogni?Mert én a hangkarira akarom simán kötni!
sima műveleti erősítő állítható visszacsatolással vagy feszültség többszöröző kondikkal meg diódákkal
Feszültség többszöröző??? Neked ez bejött?
Germánium, vagy nagy áramú schottky diódát használj! Igazából 1 dióda is elég, sorban a műszerrel. Meg egy ellenállás is kellhet esetleg (szintén sorban), ha túlzottan kilendülne max. hangerőn.
Azért kell ez, hogy csak egy irányba folyjon az áram, csak jobbra mozduljon ki a mutató, ne mindkét irányba felváltva.
Lehet maradok a led-es kivezérlésjelzőnél!Am nemtudja vki hogy hol lehet venni sötétített plexi lapot?
Kifelejtettem, hogy 1 diódás kapcsolásban az egésszel párhuzamosan is kell egy ellenállás.
lehet hülye kérdés , amatőr vagyok :
a ledes VU métert a kimenő jelre az erősítővel párhuzamosan kell kötni ? |
Bejelentkezés
Hirdetés |


















