Fórum témák

» Több friss téma
Fórum » Rádió építés a kezdetektől a világvevőig
Lapozás: OK   2 / 278
(#) Ricsi89 válasza Medve hozzászólására (») Jan 28, 2008 /
 
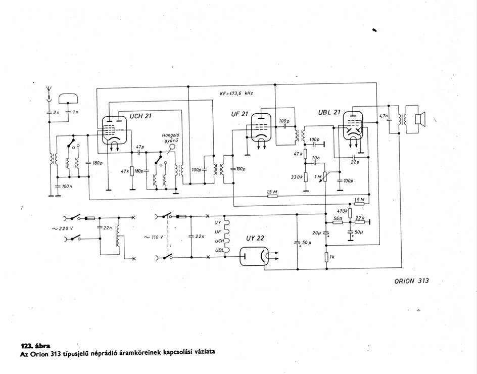
Találtam egy rajzot. A régi néprádió rajza elég jól néz ki. Már csak egy csövet kellene beszereznem hozzá. UF21 vagy valami helyette. Csak nem tudom a tekercs adatokat, mert az nincs benne a kapcsolási rajzba. De van nekem két régi csöves rádió belseje abba még majdnem minden benne van kivéve a csöveket. Abból kellene valahogy felhasználni a tekercseket meg a többi alkatrészt. Mindjárt felrakom a rajzát is.
(#) Medve válasza Ricsi89 hozzászólására (») Jan 28, 2008 /
 
Számomra, többek között, ez a riasztó a csöves készülékékben: bonyolultabb táptrafó, csövek ára beszerzése, pótlása, kimenőtrafó, méret, súly. De tudom, hogy aki ma csövekkel foglalkozik, nem azért teszi azt, mert ezek jobbak....
UF21-et lehet kapni, 1400 darabja!
(#) Ricsi89 válasza Ricsi89 hozzászólására (») Jan 28, 2008 /
 
Na akkor felrakom a rajzot amit meg akarok csinálni. Annyi változtatás kellene hogy ne fix hangolásu legyen hanem én tudjam kézzel hangolni. Az UCH21 helyett ECH81-es csövet használnék, az UBL21 helyett EBF80-at. Már csak az UF21-et kellene helyettesíteni valamivel. Néztem a HAM bazárt is de ott elég sokat kérnek egy ilyen csőért.
(#) Medve válasza Ricsi89 hozzászólására (») Jan 28, 2008 /
 
A két 180pf-et kellene egyszerre hangolni egy forgókondival az UCH21-nél. (Nekem épp egy ilyen rádióm van)
(#) Ricsi89 válasza Medve hozzászólására (») Jan 28, 2008 /
 
Még a héten meglesz hozzá minden cső. Nem tudsz valamilyen programot amivel ki tudnám számolni a tekercseket, hogy milyen kell. Kettes vagyok matekból, ugyhogy nem tudok egyenletből számolni. :no: Meg találtam a régi rádióban forgókondit is, nem tudom milyen értékű, de dupla vagyis az együtthangolás meglesz oldva. Majd holnap lemérem milyen.
(#) Medve válasza Ricsi89 hozzászólására (») Jan 29, 2008 /
 
MIlyen adatok alapján méreteznéd a tekercset?
(#) szdavid hozzászólása Jan 29, 2008 /
 
Sziasztok!

Nagyon alapkérdés: ráiós kapcsolásokban "nem ritka eset", hogy előgordulnak induktivitások, amiket az áramkör utánépítőjének kell elkészítenie. Jobb esetben le is van írva, hogy pl. 6mm átmérőre 10 menet, 0.3mm réz drótból. A kérdésem az, hogy a drót átmérőjét miből számítják? Tudtommal az induktivitást nem befolyásolja, hiszen az L = u0ur*A/l*n*n képletben "A" a mag keresztmetszete. Esetleg a skin hatáshoz van köze?
(#) Ricsi89 válasza Medve hozzászólására (») Jan 29, 2008 /
 
A régi rádióból kiszedett tekercstest 9mm. Az eredeti tekercs nem tudom hogy jó lenne-e hozzá, mert nem tudom melyik sávon volt. De azokon is két tekercs van. Ha meg nem jó akkor arra amagra kellene megcsinálni az újat. Vagy ha kell az egyiket le tudom tekerni és megszámolni hány menet van rajta, mert van egy jópár darab belőle.
(#) Medve válasza Ricsi89 hozzászólására (») Jan 29, 2008 /
 
Középhullámú sávon volt, a rezonancia, 540kHz ill 1200kHz körüli, a 180pF-dal. Végső megoldást a behangolásra egy DIP-mérő adhat
(#) Medve válasza szdavid hozzászólására (») Jan 29, 2008 /
 
Hello, nagyon nem vagyok járatos ebben a dologban, de a nagyobb átmérőnek nagyobb a "felülete" is, igy a skin hatás némileg csökkenthető, de a jó megodás erre a litze-huzal, a rövidhullámig. Az URH sávban viszont dereng valami számítás, amely a rezgőkörben folyó áramról szólt, amely akár amperes nagyságrendű is lehet. Itt tudtommal ezért ajánlott a közel 1mm-es átmérő. Az is ezüstözve!
(#) Ricsi89 válasza Medve hozzászólására (») Jan 29, 2008 /
 
Akkor majd megpróbálom ezekkel a tekercsekkel, hogy mit csinál.
(#) Adamsson hozzászólása Jan 29, 2008 /
 
Sziasztok!

Nekem egy olyan ötletem támadt, hogy színpadra gitárhoz egy rádiós jeladót, melyhez egy jelvevőt is építenék. Aki csinált már ilyen, megtenné, hogy segítene? Kezdő vagyok, úgyhogy elkell.
(#) Ricsi89 válasza Ricsi89 hozzászólására (») Jan 31, 2008 /
 
Akadt egy kis gond. A többi tekercs nem ugyan olyan, mint amit először találtam. Úgyhogy át kellne tekerni az összeset, csak nem tudom hogyan. A forgókondi amit találtam 2X360pF-os. Valaki tudna segíteni a tekercs elkészítésében?
(#) Ricsi89 hozzászólása Feb 20, 2008 /
 
Helló
Lehet hogy hülye kérdés ez, de rövidhullámon működnek még rádiók??? Találtam egy honlapot ahol van egy pár egyszerű rövidhullámú rádió csak ha nincs amit fogjak vele akkor miért csináljam meg.
(#) masi1 válasza Ricsi89 hozzászólására (») Feb 20, 2008 /
 
Természetesen.Meglepödsz azon is, hogy hány magyarnyelvü is van köztük.(mármint müsorszoró)Amatör rádiósokrol ne is beszéljünk.
(#) Ricsi89 válasza masi1 hozzászólására (») Feb 20, 2008 /
 
Kösz.
Közben én is rájöttem miért nem tudtam fogni egyet sem a rádióval. Át kellett dugni az antennát a másik bemenetre. Találtam is egy jópár külföldi rádiót. Na majd ha lasz időm hétvégén megpróbálok összerakni egy rádiót.
(#) seizol hozzászólása Márc 16, 2008 /
 
Én is szeretném megépíteni ezt az am-rádiót, ám nem mindent értek benne teljesen. Én viszont abszolút-abszolút kezdő vagyok, úgyhogy aki nem bírja az amatőr kérdéseket, az most forduljon el! 1. Azt a rezgőkört tényleg nem kell összekötni az áramkör többi részével, vagy csak teljesen triviális, ezért nem rajzoltad be, vagy kell még valami köztes rész? 2. A 4menetes tekercs átmérője kb mekkora, és milyen "szorosan" kell tekercselni? 3. A c4es kondenzátor pozitív fele jól látom, h egy változtatható ellenállásba kapcsolódik, és ha igen, mégis kb mekkora legyen az? (ha nem, akkor pedig mi az?) Kösz előre is a segítséget!
(#) gg630504 válasza seizol hozzászólására (») Márc 16, 2008 /
 
Ha jól tippelek, erre http://www.hobbielektronika.hu/forum/files/94/94ea1835ffadb96dfb9db...3d.jpg hivatkozol.

1. Össze van kötve, csak nem elektromosan, hanem mágnesesen. A ferritrúd ( baloldali vastag függélyes vonal ) összegyűjti a mágneses energiát, a rezgőkör kiválogatja belőle ami kell, a 4 menetes pedig a kicsatoló tekercs. Kicsit messze lett rajzolva
2. Legyen ugyanolyan, mint a rezgőköri. Én a ferritre húzott ( nem túl lötyögő ) papírcsőre tekerném. Menet menet mellé. A két tekercs lehet egymás mellett.
3. P1 potméter az, 10 kiloohmos. Ha "B" jelű, akkor a bal szélső kivezetése menjen a + tápra.

(#) seizol válasza gg630504 hozzászólására (») Márc 17, 2008 /
 
Igen, a kérdés erre vonatkozott, és így már értem, köszönöm!
(#) Ricsi89 válasza (Felhasználó 13571) hozzászólására (») Márc 18, 2008 /
 
Köszi a rajzot. Ha lesz időm, akkor kipróbálom. A tekercseket elég lesz megtekerni.
(#) Godesz hozzászólása Ápr 8, 2008 /
 
Hello mindenki!!

seizol által is készülő Am vevőt csinálok én is! Az alkatrészek megvannak, de a tekercses része nekem sem világos, bocsi a mégegyszerkérdezősködésért
szóval linkelek egy rajzot, és hogy így jó-e ha megcsinálom a rezgőkört a forgókondival, ha nem akkor mit változtassak!
jah és még annyi hogy a hangolható rezkőkörnek menetszáma mennyi legyen? az is 4?
és valami hiányzik nekem a rajzról: az antenna. Vagy emiatt nem zárt a vasmag?

előre is köszi mindenkinek!

kép-->
a mag egy tápból szedett ferrit gyűrű
(#) Sebi válasza Godesz hozzászólására (») Ápr 8, 2008 /
 
"valami hiányzik nekem a rajzról: az antenna. Vagy emiatt nem zárt a vasmag?"

Jól sejted... gyűrűmagra nem lehet megcsinálni, mert ez ferritrúdra készülő tekercs: "ferrit-antenna"
A hangolható tekercs menetszáma 60 körül van, ha jól emléxem, de ez a forgókonditól függ (meg persze a venni kívánt frekvenciától,ill. átfogástól)
(#) Godesz hozzászólása Ápr 10, 2008 /
 
Még egy utolsó kérdés a
Rééééédióó hoz kapcsolódva, hogy a potit hogy kössem be?
előre is kösz
(#) gg630504 válasza Godesz hozzászólására (») Ápr 10, 2008 /
 
7 hozzászólással feljebb erről a potméterről van szó.
A + tápra menjen a bal kivezetése, azaz ahová a csuszka akkor érintkezik amikor csendet akarsz.
A középső csuszka megy C4-re.
A jobb kivezetés, a legnagyobb hangerő megy T2 kollektorára.

(#) oregtamas0202 hozzászólása Ápr 11, 2008 / 2
 
Üdv. Rádió paneleket tudok adni INGYEN. bontott panelek/ KF tekercsek/kimenők/ fordítók/potik/forgók/dobozok és rajzokat is hozzá. Öreg Tom.
(#) Godesz hozzászólása Ápr 11, 2008 /
 
Első képen melléklem a potit:
a sárga drót visz a T2 kollektorra, a középső a C4-re, a bal pedig a pozitívra. (mivel az hogy melyik a bal, attól függ h honnan nézzük...)
nem működött...
pedig kétszer átnéztem a kötéseket, a potinál pedig végigpróbáltam az összes lehetséges drótozást de nem lett jó az antenna is jó, és még mindig nem jó. Áram alá tettem és megnéztem hogy a hangszóró kap-e áramot: és nem kapott. Az alkatrészek vadi újak, a tranyók is jól vannak bent, a hangszóró is jó, és nem tudom mi lehet a baj, még csak nem is zúg.( brühühü
nincs valakinek ötlete hogy mi lehet vele?

(#) masi1 hozzászólása Ápr 11, 2008 /
 
Rakjak fel egyszerü vevö-kapcsolási rajzot?Végül is a legegyszerübb a kristály-detektoros.Ennek külön topic-ja van ezen a honlapon.(keresö:crystal radio)
(#) Godesz hozzászólása Ápr 12, 2008 /
 
Köszi masi1 a kristályos tippet, de nekem ilyen kell, keresőkondi, kis tekercs, kis rádió. Lehet hogy egyszerűbb, de majd később lehet hogy csinálok olyat.
(#) Imi65 válasza Godesz hozzászólására (») Ápr 12, 2008 /
 
Mit értesz az alatt, hogy a hangszóró nem kapott áramot? A hangszóró nem aktív elem, neki csak jelre van szüksége, tápfeszültségre nincs.
A másik fele, hogy egy 10k munkaellenállású földelt katódú kapcsolás nem nagyon fog tudni meghajtani egy 8 Ohm-os hangszórót. Nem véletlenül szerepel a rajzodon fülhallgató, aminek nagyságrenddel nagyobb az ellenállása.
(#) Imi65 válasza Imi65 hozzászólására (») Ápr 12, 2008 /
 
Földelt emitteres, "ez nem csöves"
Következő: »»   2 / 278
Bejelentkezés

Belépés

Hirdetés
XDT.hu
Az oldalon sütiket használunk a helyes működéshez. Bővebb információt az adatvédelmi szabályzatban olvashatsz. Megértettem