Fórum témák
» Több friss téma |
Álltalában akkor kell az akksis fúró, amikor le van merülve. Az akksit csak külön tudom tölteni. Ha a töltő és az akksi pólusait összekötöm 1-1 vezetékkel, akkor az úgy működne?
Csavarbehajtás miatt kell, mert a fúrópisztolyon nincs nyomatékszabályozó.
A töltőnek rendszerint nincs akkora teljesítménye, hogy a hajtást is biztosítani tudná, hosszabb idejű visszatöltésre lett tervezve a rövid idejű nagy energialeadás helyett. A közvetlen összekötéssel legfeljebb annyit érsz el, hogy tönkremegy a töltő.
Szerezz egy másik akkut is, így egy mindig töltőn lehet, vagy pedig építs / vegyél egy olyan tápegységet, ami megfelelően el tudja látni a motorját.
Nem fog úgy működni gyenge lesz, mert a töltö nem elég nagy teljesítményű hogy hirtelen nagy áramot szolgáltasson a fúrónak ezt csak az akksi tudja vagy egy nagyobb teljesítményű tápegység.
Hello!
Nem akarok hülyeséget modani, de sztem nem működne. Pl. a mi akkus fúrónknak 18V-os akksija van, de a töltő 24V-os, és 400 mA-es ha jól emlékszem. Ez szerintem kevés egy akkus fúró üzemeltetéséhez, mert terhelés alatt sokkal többet vesz fel. Szerintem az lenne a megoldás, hogy egy másik trafórol hajtani, ami feszültségben megegyezik a fúróval, és bírja a fúró áramfelvételét. Remélem tudtam segíteni. Üdv. Balázs
megelőztetek, mikor elkezdtem írni az üzenetet, akkor nem volt egy hozzásazólás sem
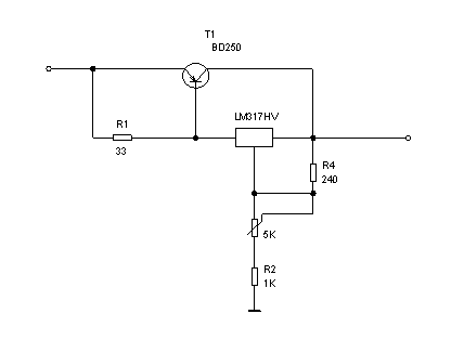
Csinálj egy külön tápegységet, és használd az LM317-es IC-t egy tranzisztorral kiegészítve! Nekem is egy ilyen működik erre a célra, és tökéletes.
üdv.
Sőt, tápegységnek használhatsz PC-s AT tápot, ha max 12V kell.
Próbáltam ,átalakítás nélkül (az enyém legalábbis) nem működött.Első körben leesett a villany mert az 5V ra szabályzott-szabályzás áttalakítása a 12V ra- azután a diódái nem bírták az áramot (párhuzamosan még kettő) Ezután már talán. Átalakítás ügyben meg van PC táp átalakítása akkutöltönek topic azt olvasgatva biztosan megtalálod a jó megoldást.
Én mondjuk csak néha használom kisebb dolgokhoz, de a riasztó akkumulátor( hosszú vastag vezetékkel) kis megszorításokkal bevált (talán nem bír annyit mint az eredeti .Lehet csak azért mert használtat raktam bele,vagy mert nem szereti a hirtelen nagy áramokat ezt még nem tudom.)
Egy szünetmentes trafójából készítettem tápot ilyen célra.
7,7 V szekunder 32 A-s egyenirányítóval, két 7,2V akkus csavarozógépet működtet... Kicsit kellemetlen a kábelt húzgálni, de rosszabb volt az akkukkal "szenvedni". Tapasztalatom szerint min. 8-10 A táp kell ! (Régen próbálkoztam ~2A trafó+akku kombóval ahogy kérdezted, de füst lett a vége- akkunak nem tetszett a terhel-tölt játék )
Anno én vettem egy B&D hálózati csavarbehajtót, sosem merül le...
Persze áram legyen, de nekem is legtöbbször olyan helyen kell, ahol van civilizáció, tehát az akku tulajdonképpen inkább csak hátrány, a racsni viszont kell...Üdv Inhouse
Mi a pontos tipusa? A B&D honlapján nem találtam. Mennyibe kerül az kb?
Én PC tápot használok, de nem volt jó mindegyik, mert a kezdeti nagy áramfelvételnél némelyik letiltott. Ám furcsa vele dolgozni, mert az akku híján fenn van a súlypontja, könnyebben kicsavarodik igy a kezemből...
Sokáig szemeztem vele a metro újságban, aztán egyszer lejjebb árazták, olyan 10eFt körül volt, csak betétet tud fogadni a fej )de adtak hozzá pár spec fúrószárat, ami hatlapfejű), racsni ugyanúgy és persze forgásirányváltás, fordulatszámszabályzás...
Megnézem otthon a típusát. Üdv Inhouse
Annyit talán én is adnék érte, mert Medvének igaza van, hogy akksi nélkül máshol lesz a súlypont.
Várom a tipust.
Nekem is van egy "görény" gépem többek között, aminek az akkuja gyenge is volt minőségileg és meg is halt lassan... de a lényeg: az akku helyére bevittem a két drótot. Ezek után, ha súlypont problémám lenne vele, az akkuházba raknék egy marék vasdarabot, szigetelve persze...
Csodálom, hogy még nem gyártanak ilyen átalakítót. Szerintem pedig lenne rá kereslet.
Gondolom, ha valaki nem akar már a régebbi, olcsó géphez jó drága akkut venni, ha egyáltalán talál olyan formájút és nem akarja eldobni... akkor még így lehet hasznosítani.
Nem biztos, hogy találni belevaló cellákat, meg azokat is meg kell szerezni.. stb.
Akkor univerzálisabb lenne. Nem kellene akksis + hálózatis fúrót is venni.
Bár nekem van mindkettő, de csak az akksison van "racsni". Csavart behajtani ennélkül elég rossz.
Az akkus fúró előnyei közül a legnagyobb a racsni. Az, hogy olyan helyen használod, ahol nincs áram a kisebbik, de az is fontos lehet.
Otthon szoktam (mostanában már ott se) dolgozni és elég rosszul érintett, amikor egy doboz összecsavarozásánál az utolsó csavaroknál merült le, aztán volt másik behajtó, de az akkuk egy idő után hullanak. Nekem az akkus részére nem volt szükségem. Ezért örültem a B&D ötletének, kicsi, kézre áll, elég erős és nem merül le. Mivel ritkán fúrok vele, a bitfogadó fej is jól jött, csak katt és mehet... Ami még elférne rajta, az a teleshopos ötlet a dupla fejjel, előfúráshoz nem kellene másik fúrógép... Üdv Inhouse
Sziasztok van 1 ilyen akkum, mint itt, a linken.
Csak 7Ah -s ba A kérdésem az lenne hogy hogyan lehet ehez töltőt szerkeszteni olyat ami gyakorlatilag állandóan szintentarthatná .....szóval 1 szintetartó töltő kellene ami 0-24ig hosszú igeig a hálózatra lehet csatlakoztatva....... Lehetséges csak pl 1 egyszerü 230AC/12V DC adaptert rákötni ami kb 300-500mA es és az majd látja a dolgát....?
szia
nekem is van egy 18voltos akkus furom én egy 24voltos 2amperesre kötötem rá és működik lehet igyeneket csinálni
ez egy mezei zselés akksi, csinálsz egy stabil 13.8V tápot, az rajta lehet folyamatosan.
elolvasod az oldalára mi van írva (ha emberi nyelven van) pl 13.8V standby, 14.4V cyclic, még a max kezdő áram esetleg fel van tüntetve
24 v akkus fúró akkumulátorai meghaltak. Hálózatról szeretném használni. Az akkuk helyén sok hely van, a 20 akku meg igen sok pénz
Bele kell rakni a tokba egy kapcsolóüzemű tápot, pl böszme laptopok 5A-s tápját. Ez ad 19V-körül és kész is vagy. Ettől a trafós megoldástól semennyire nem lenne mobil!
Nekem egy 18V-os fúró megy egy 4A-s laptop tápról, ami az akku helyére lett beépítve.
Én a régi akkut kiszedtem és műszercsipesszel kikábeleztem a pc 12Vos ágára. Az akku 14.4 V volt eredetileg...tökéletesen működik így.A sebességszabályzás nagyrészt abban valósul meg hogy a pc 12Vos vagy az 5Vos ágára kötöm a csipeszt
![]() Üdv
Sziasztok!
Az a kérdésem lenne hogy egy aksitöltő megbizható áramforása lenne az aksis fúrómnak?Szóvall meghajtaná rendesen?
Köszönöm!!!
És még egy kérdés(culombo) Hogy a aksitöltör használhatom ugy mint egy adaptert?Szóval lámpa meghajtására vagy ilyesmire??? |
Bejelentkezés
Hirdetés |





)





