Fórum témák
» Több friss téma |
Mielőtt kérdezel, a következő két dolgot ellenőrizd!
I. A helyes tápfeszültségek megléte.
II. A kimeneten van-e egyenfeszültség.
Élesztés.
Szia!
Nem csak a bemeneten, hanem a visszacsatoló körben is van frekvenciafüggő elem, ott is lehet módosítani a kondenzátor értékét. A TDA7294 valójában műveleti erősítő szerű, ezért az egyszerűség érdekében azt rajzoltam. Amire érdemes figyelni, hogy most ezekkel a kapacitásokkal alkotott RC tagok időállandója a hallható sávba esik, ezért nem szabad használni olyan kondenzátort, ami feszültség függő kapacitású, mert torzítást eredményez.
Szia! Mi a kifogásod a passzív hangváltó ellen? Egyetlen kondenzátorról van szó, ugyan ilyen alkalmazásban nálam hibátlanul működik. Bővebben: Link.
Sziasztok.
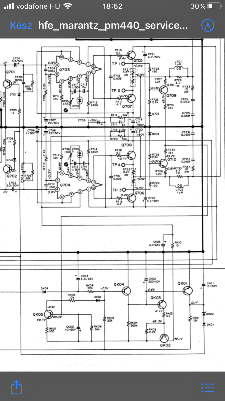
Most ujra lesz idom foglalkozni egy Marantz pm440-es erositovel... A jelenseget mar Reloop forumtarsal vesezgettuk de nem jutottam el a megoldashoz. Bekapcsolas utan par masodperccel hatalmas pukk a hangszorokbol! Ha a varok negy ot mp-et es azutan valasztom ki a hangszorokat akkor nem tortenik semmi rendellenes. Ha mar uzemmeleg a keszulek es ugy kapcsolom ki/be akkor sincs pukkanas. Kb.20V DC-t mertem a kimeneten ha pukkan. Kisteljesitmenyu ellenallast sorbakotve egy probahangszoroval lagy fust jon az ellenallasrol... Ezt leszamitva hibatlan a keszulek. Kikapcsolasnal minimalis,szabad szemmel alig eszreveheto hangszoro kilenges tapasztalhato. Amire jutottunk,hogy a nemito aramkor korul kell keresgelni. A masik gond,hogy a rajz elter a valosagtol az emlitett aramkornel. Gondolkodtam egy 12V-os idorele beszerelesen ami kapcsolja a hangszorokat... A hozzászólás módosítva: Jan 31, 2021
Szia! Köss voltmérőt az R706-ra és figyeld meg hogyan változik a feszültség bekapcsoláskor (a testhez képest)!
Szia.Mai elso bekapcsolaskor 1,8V-ot mertem azota tobbszori ki/bekapcsolaskor sem tudok annyit merni csak 35mV-ot.
Nem lehet valamelyik ellenallas szakadt?
Uzemmelegen nincs rendellenesseg bekapcsolaskor.
Ha erről van szó akkor nem, de ennek egy korszerűbb változatát már sokan, HT A-30-nak hívják, van külön topikja.
Sziasztok. Ha fel kellene egy rangsort állítani csatoló kondenzátor ((1uF)) tipusok közt,milyen lenne az?
A: kínai bipoláris elkó B: Minőségi japán polarizált elkó C: poliészter fólia D:polikarbonát fólia Most csak ezek "játszanak".
Sziasztok!Egy olyan kérdésem lenne,hogy STK-463 helyettesithető STK-465 el?
CD
B A Mármint szerintem, ha egyenfeszültség is van a két oldal között.
Szia, igen, de ma már abból sincs eredeti.
Elkót nem szokás csatolóként használni, fólián belül elég széles a skála, pl. az ATC max benne van kb. az első ötben a tesztek alapján, de 1 mikróban már nem lesz olcsó, mert rézfólia. Hozzáteszem "világverő hangú" erősítőt nem is sikerült még eddig senkinek sem 4-40Ft-os alkatrészekből reprodukálni, még a nagy nevű gyártóknak sem...
80-as évek erősítői telis tele vannak elkókkal.Egy ilyen készülékben cserélném őket..
Akkor viszont teljesen mindegy mit teszel oda, szólni fog bármelyikkel, ahogy eddig is tette.
Mutass fotót a kondenzátorról. Attól mert hasonlít az elektrolit kondenzátorra, még nem biztos, hogy valóban az is. Miért gondolod indokoltnak a cserét?
Szerintem ez csak nyomokban hasolít az eredeti Black Devil-hez.
Eredeti nincs az biztos egyikben sem.Egy bontott lenne a legjobb ami még eredeti.Eddig nem talaltam...
Sziasztok!
Keresgéltem, de nem találtam egyértelmű választ. Kettős szigetelés esetén hol és hogyan szabad és érdemes összekötni a készülék acél házát az áramkör testével? A végerősítőből önmagából nem jön búgás. Ha a jel útjába bekötöm az előerősítőt panelt, megjelenik a búgás. Akármilyen távol is kerül az előerősítő és a vezetékei a trafótól, egy bizonyos szint alá nem megy a búgás. A test és a készülékház összekötése megszünteti a búgást.
Szia
Ténylegesen kettős szigetelésű készüléket tilos földelni!
Szia! A kolléga nem a védőföldet, hanem a készülék testpontját szeretné összekötni a fém házzal, úgy mint azt minden gyári kettős szigetelésű szórakoztató-elektronikai készüléknél is szokás.
Egy tetszőleges helyen össze lehet kötni egy az egyben, vagy megvan az előírt helye és módja?
A jelföldet le kell választani valamilyen módon? Sokfélét olvastam róla. Jelenleg a jellel kapcsolatos vezetékek csatlakoznak a tápegység felől érkező vezetéktől legtávolabb a csillagpontba. Az előző kérdéshez kapcsolódik: ennél a kapcsolásnál a 10 ohmos ellenállásnak van szerepe, ha a jel negatívja és a táp-test találkozik a csillagpontban?
A táp csillagpont és a jelföld közül azt kösd a készülékházra, amelyikkel jobb zavarelnyomást érsz el!
A példában szereplő 10 Ω a két vagy több csatornás közöstápos erősítőben a földhurok áramát korlátozza, tehát csatornánként kerül beépítésre.
Sziasztok!
Van egy Grundig rpc 350 hifi studiom,bekapcsolás után 1-2 másodperc után erős égett szaggal füst jött belőle.Szét szedtem ami nem egyszerű mutatvány Találtam egy elégett alkatrészt amiről azt hittem ellenállás R1012 a jelölése.A biztonság kedvéért letöltöttem a service manualt,amiben meg találtam az alkatrészt de nem tudom pontosan mi is ez.Ebben kérnék segitséget.Képet is mellékelek a leirásrol.
Metaloxid ellenállás. 1,8ohm/10% tűréssel.
Mérd ki a TCA530-ast! Ha zárlatos, nem egyszerű a pótlása.
Valoszinű a rádió részt érinti,mert megszűnt létezni.Erősitő,lemezjátszó,kazettás rész működik.
|
Bejelentkezés
Hirdetés |








Találtam egy elégett alkatrészt amiről azt hittem ellenállás R1012 a jelölése.A biztonság kedvéért letöltöttem a service manualt,amiben meg találtam az alkatrészt de nem tudom pontosan mi is ez.Ebben kérnék segitséget.Képet is mellékelek a leirásrol. 





