Fórum témák
» Több friss téma |
Mielőtt kérdezel, a következő két dolgot ellenőrizd!
I. A helyes tápfeszültségek megléte.
II. A kimeneten van-e egyenfeszültség.
Élesztés.
Szia! A végtranzisztorok zárlatát ki tudod mérni?
HelyettesítésSziasztok!Egy erősítős hangfal power LED-je csak villog. Nem szól az erősítő, tegnap esete még szólt. Habár előtte is már csak lassan kapcsolt be. Azt hittem ez normális, mert pl. koppanásgátlós. Ma már kb. 2 perc után is villogott a LED. Mintha nem indulna a tápja. Szétszedve rögtön szembe tűnt a 230 V-os betáppal sorba kapcsolt biztosíték ellenállás. Egy R1 jelzésű biztosíték ellenállás. Sajnos a felirat nem nagyon látszik, 20k x03 felirat van rajta. Az x-et nem tudom mi szám-e vagy betű!? Tudom én ezt az ellenállást valamivel? 2008-as az erősítő lehet azóta csak ez az ellenállás romlott el csak. A varisztort csak szemléltesnek tettem oda. A hozzászólás módosítva: Okt 22, 2025
Vagy esetleg a másik képen látható ellenállásokat találtam. Ezek jók lennének?
A hozzászólás módosítva: Okt 22, 2025
Megtaláltam a kapcsolási rajzát hangszórónak, a táp rész a 3. oldalon található.
A rajzon 10 Ω-osként szerepel a teljesítmény NTC. A 330 µF / 400 V puffer kondin, sajnos csak 35.46 nF mérek, így valószínűleg rossz, és csak ez okozza a problémát.
Ha a puffer kondenzátor elveszítette a kapacitását, és a biztosíték ellenállás elégett, miután mindkettőt kicserélted, számíthatsz még más hibákra is...
![]() Röviden: Méregessél még, mielőtt bekapcsolod.
Gafly hozzászólását azzal egészíteném ki, hogy szerintem ha jónak találod, ha nem a másik oldalon is illik kicserélni az adott puffert, mert a két tápfesznél dinamikai eltérések adódhatnak. És ez olyan, mintha egy autón a két oldalon nem egyforma kerekek lennének.
Nagyon bízok benne, hogy csak a sok használatól ment tönkre benne az NTC.
![]() Igaz az előéltét nem tudom. A hozzászólás módosítva: Okt 23, 2025
Szeretném megépiteniSziasztok'Érdeklődnék,hogy ez a kapcsolás a jelenlegi beálitásban működőképes e ? Köszönöm. A hozzászólás módosítva: Okt 26, 2025
Jelentem a műtét sikerült.
A képen látható NTC tettem bele, 10 Ω és 3 A. Bekapcsol az erősítő, az összes kondit kicseréltem, de csak a végerősítőben. Köszönöm a tanácsokat! A hozzászólás módosítva: Okt 28, 2025
Szia!
Nem most volt, de azóta is megmaradt a jelenség. Most meguntam s szétkaptam teljesen. A hibát a munkapont és egyben a hőkompenzálásért felelős T8-as tranyó okozta. Lassú volt, ha átmelegedett rendesen (asztalon volt rá lehetősége, dobozban nem tudod, mert az aktív hőfokszabályozas vissza hutőtte) megszűnt a "sustorgás" és a DC mászkálás. Megkapta a BC546-os tranyót s azóta csendbe van, szinte egyből beáll a ~ 0V DC szint is a kimeneten. Csak mondom érdekességnek megírom. Kiváló startbabíró végfok amúgy. Köszönöm Mindenkinek aki foglakozott vele Pioneer nyugalmi áramSziasztok!Két napja nem tudok rájönni, miért szalad meg a nyugalmi áram egy Pioneer SA 540 erősítő egyik oldalán. Ebben kérem a segítségeteket. Az erősítő hibásan került hozzám. Vezetősávok elégve, zárlatos zener, Zobel tag ellenállása megszakadva, hangerő poti egyik oldala szakadt volt, ezeket javítottam. Viszont az egyik oldal nyugalmi árama szép lassan odáig emelkedik, hogy a végtranyó megégette az ujjamat. 2x27 V AC-t kap külső tápról(egyenirányító, pufferek a panelen), 2x10 ohm 5W-os ellenálláson keresztül. Arra lettem figyelmes, hogy füstölnek ezek az ellenállások... Mindez letekert hangerőnél, terhelés nélkül. Szkóppal nézegetve gerjedést nem látok. A 0,22 ohm emitterellenállásokon bekapcsoláskor 1,3 mV-ot mérek, az egyik oldalon ez stabil marad, a másik oldalon folyamatosan emelkedik, 20mV körül már kezd rendesen füteni a végtranyó. Közben az NPN bázisán csökkenő feszültséget mérek, a PNP-n emelkedőt. Minden más jónak tűnik, semmi más nem melegszik, a végfok környezetében lévő tranzisztorokat, kondenzátorokat kiforrasztva jónak találtam. Az ellenállásokat helyükön mérve szintén jónak gondolom.
Szia!
Valószinüleg a bias-tranzisztor a hibás, kontakt hibás, szivárog, hő kapcsolata gyenge, vagy a körülötte lévő ellenállások (R317, R232, R321, R319) nem ojan értéküek mint ami a rajzon szerepel. Nézd meg a maghajtó tranzisztorokat is, lehet valamelyik szivárgós, ami ugyan müszerrel nem derül ki, de hőre instabilitást okoz. Esetleg hideg forasztás a BIAS körben. A hozzászólás módosítva: Nov 15, 2025
Köszi a tippeket. Már én is arra gondoltam, hogy elkezdem cserélgetni a tranzisztorokat, mert az ellenállások értéke rendben van, még kézmeleg sem lesz egyik sem amikor a végtranyók forróak. A forrasztások is jónak tűnnek, de lehet átforrasztom mindet.
Q307 cseréje megoldotta a problémát. Hűtőborda nélkül most is emelkedik a nyugalmi áram, de sokkal lassabban. A hűtőt felszerelve beáll 9-10 mV-ra, és tartós használat után sem emelkedik jelentősen.
Szia!
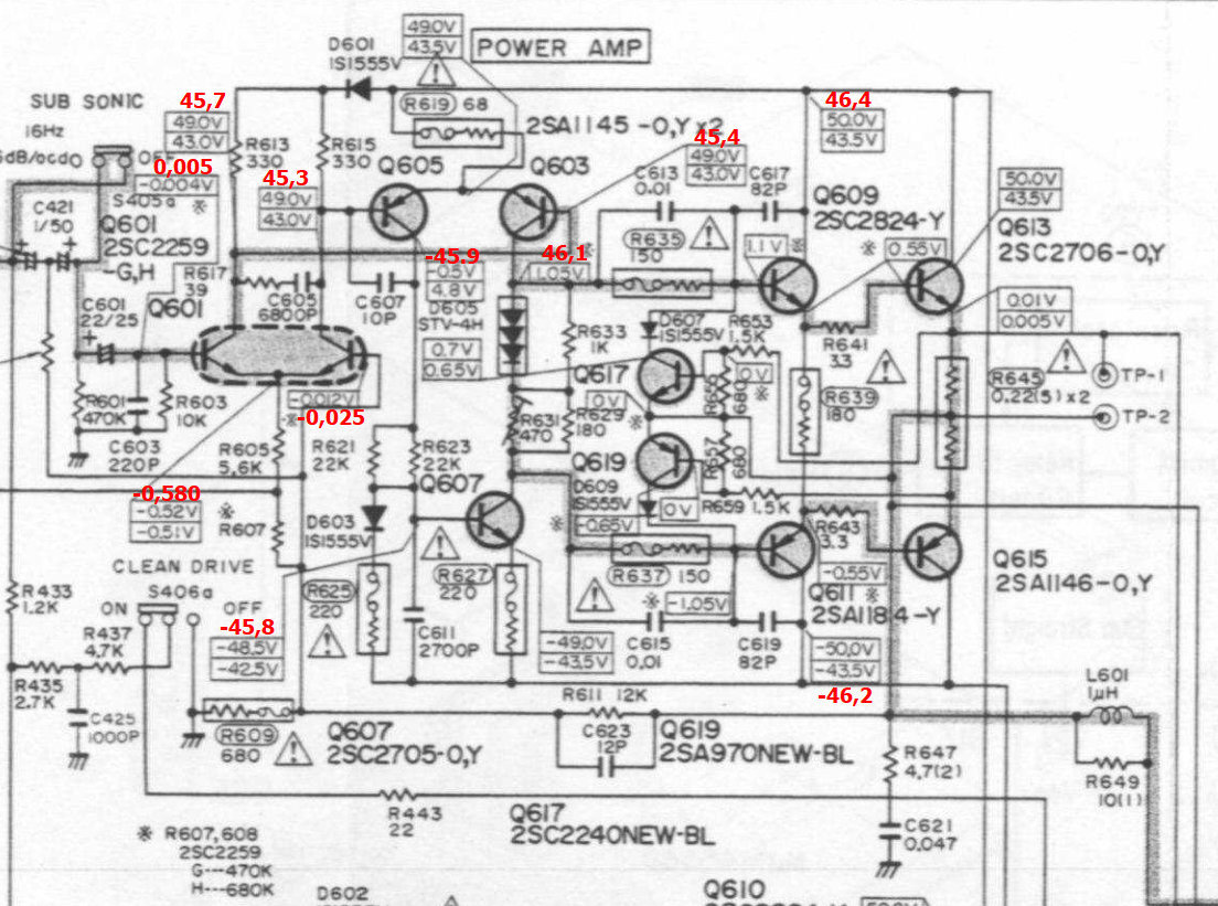
Akkor több mint valószinü hogy szivárgós volt a meghajtó tranzisztorod, és ezért mászott el a nyugalmi áram. Toshiba végfokSziasztok! A november nem az én hónapom. Megint segítségre szorulok. Most egy Toshiba SB-66 okoz fejtörést. Az egyik oldal végtranyói voltak elfüstölve. Jelenleg mindkét oldalon ezek ki vannak szerelve. A bázis-emitter közé 100 ohm ellenállást forrasztottam, amiken 4,5 V körül mérek mindkét oldalon. Fűt is rendesen a meghajtókkal együtt, ezért kivettem az ellenállásokat. A túláramvédelem tranzisztorait is kivettem ideiglenesen. A mért feszültségeket pirossal írtam a rajzra. Nem találom a hibát. Már az összes félvezetőt mértem kiforrasztva, Q607 lett cserélve, mert a tranzisztorteszter 20 körüli bétát mért amit keveslek. 2N5551 lett beforrasztva, ez volt a fiókban. A Q603-605 helyére kipróbáltam 2N5401 tranyókat, nem változott semmi. A Q601 bemenetén az R603 helyére rövidzárat tettem, mert valami csúnya zaj kerül a bemenetre letekert hangerőpotinál is. Csak az egyik oldalon. Ezt majd valószínűleg orvosolja a TA7322 cseréje.
Szia! Ha nagyon melegszik a végtranzisztor helyén a segédellenállás, akkor a D605 bias dióda szakadt, vagy nem érintkezik. Kb, 1,5 V kell essen rajta.
Ennél a topológiánál a végtranzisztor hiba el szokta vinni az R639-et, mérj rá! A mérésedből az látszik, hogy segédellenállások híján nincs visszacsatolás, Q603-605 el van billenve. Míg a bias diódát helyre hozod, az R639 és a segédellenállások legyenek nagyobbak, pl. 1k.
Szia! R639 2 darabból van összerakva, valaki már javította az erősítőt. 182 ohmot mérek rajta. Ezt is cseréljem 1k-val?
Ellenállások berakva, így Q605 kollektorán 6,3 V, Q603 kollektorán 2,7 V van.
Továbbra is 5V körül mérek a segédellenállásokon. Ha a nyugalmi áram állító potit kisebb értékre tekerem, a Q603 kollektorfeszültségét kb. 1,7 V-ig tudom csökkenteni. Közben levettem az R603-ról az átkötést, így bemenő jel nélkül, a hangerőt minimumra tekerve, ezt látja a szkóp Q603 kollektorán:
Az R639-et akkor növeld, ha Q609-611 vészesen melegszik.
Minket elsősorban a D605-ön eső feszültség érdekel, azt mérd meg!
Mára befejeztem, le kellett feküdnöm. Már olyan vagyok, mint Surda... Mértem, 2 V körül volt. Egyébként eléggé mászkál az összes feszültség. Reggel visszarakom a 180 ohmot, megnézem a melegedést azzal iis. Most ott is 1k van így semmi nem melegszik érezhetően, ezért furcsállom a feszültségek csúszkálását.
Szia! Q603 helyére visszaraktam az eredeti tranzisztort, és R639 180 ohmot. A meghajtókkal együtt alig észrevehetően langyos. Az 1k talán 2W-os segédellenállások jó melegek néhány perc elteltével, kb. 2,7 V-ot mérek mindkettőn. A D605 diódán 1,44 V esik. Q603 kollektorán 1,95 V van.
Az 1k segédellenálláson a 2,7 V nem fűthet, mert az csak 8 mW.
A Q603 kollektorán az 1,95 V sima egyenfeszültség, vagy gerjed az erősítő, mint azt egy korábbi ábrád mutatja?
Gerjed rendesen. 90 V amplitúdóval a Q603 kollektorán. Az 1k fűtése azért is érdekes, mert a 180 ohm majdnem párhuzamos vele, az meg nem fűt.
A gerjedés gyakori oka a pF-os kerámia kondik értékvesztése.
Esetedben a segédellenállások a kimeneti Zobel-tag (4,7 Ω + 47 nF) miatt fűtenek.
Nippon TA-3003 sztereo erősítőÜdv szakik. Kaptam egy Nippon TA-3003 típusú erősítőt, ami nem ad ki hangot egyik oldalán sem.Biztosítékok hibátlanok, égésnyom nincs sehol. Feszt is megkapja (45v) mindkét végfok panel. Esetleges kontakthibákat átforrasztottam a panelokon, továbbra is néma mindkét oldal. Kezdőként szeretnék segítséget kérni hogyan tudnám tesztelni a végfok panelokat? Illetve szeretném tudni merre induljak el a hiba kereséssel? Előre is köszönöm.
A pikós kondenzátorokat még tegnap ellenőriztem, kiforrasztva. Mind jó. Most reggel, kiiktattam a Zobel tagot. Megszűnt a melegedés, és a gerjedés is. Az 1k segédellenállást lecseréltem 100 ohmra. A 470 ohmos trimmert minimális ellenállás irányába tekerve a segédellenállásokon 0,5 V körül mérek. A Zobel helyén próbálkozzak más értékekkel, pl. 10 ohm+100n, vagy nélküle is maradhat stabil a végfok?
A Zobel értékével nem lehet gond. Remélhetőleg stabil lesz, ha bekerülnek a végtranzisztorok.
A segédellenállás a Zobellel összehozhatott egy 180°-nál nagyobb fázistolást. Yamaha RX-V471Hello, adott a következő erősítő, ami nem reagál a bkapcsolásra, csak a stby világít. A power,tone control info gombnyomásra bekapcsol, de 3mp után ki is kapcsol. A végfok előtt a nagy fehér cement ellenállás R1048 szakadt. Jogos hogy magától nem ég ki, ha ezt cseréltem, az erősítő, ezzek a 3as gomb kombinációval már be se kapcsol, ahogy katana relé, rögtön ki is kapcsol. Hogy tudom kimérni, melyik lábakat az IC101en (STK433-130K-E), hogy biztos az e a zárlatos? |
Bejelentkezés
Hirdetés |





Habár előtte is már csak lassan kapcsolt be. Azt hittem ez normális, mert pl. koppanásgátlós. Ma már kb. 2 perc után is villogott a LED. Mintha nem indulna a tápja. Szétszedve rögtön szembe tűnt a 230 V-os betáppal sorba kapcsolt biztosíték ellenállás. 












