Fórum témák
» Több friss téma |
Fórum » Labortápegység készítése
Sziasztok!
Megépítettem az alábbi labortápot: Bővebben: Link A táplálását úgy oldottam meg hogy egy 24V-os trafóra két egyforma ellenállást kötöttem(470Ohm/10W). Az 1N4001es diódák helyett 1N4007-est használtam. A kapcsolás sajnos nem működik. Ha az egyes pótmétert tekerem a feszültség 0,6V-ról hirtelen 16V-ra ugrik. Semmilyen más feszültségváltozást nem tudok elérni. Lineáris helyett logaritmus pótméterket használtam. Ha tudjátok hol lehet a hiba kérlek segítsetek! Üdv.: Jocó! Idézet: „A bemenő pedig 40-45 V . Tönkrement az ic?” Az könnyen meglehet. Az én adatlapjaimban 35-40V-ot írnak maximális bemeneti feszültségre. Ha ezt túllépted, lehet, hogy elpusztult az IC. ( Gyakorlati tapasztalatom nincs ezügyben. )
Tök jó eséllyel indul a hullaszállítóba!
Sziasztok!
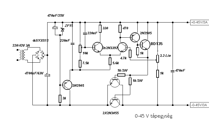
Szükségem lenne egy labortápra, mert ami most van az igen ramaty. Van két használható trafóm, az egyik 200W 30VAC, a másik 170W 2*27VAC. A legjobban egy egyszerű szimetrikus tápegységnek örülnék. A szimetrikus tápot hogyan lehet kivitelezni? épitek kettőt és megfelelően össze kötöm, ezt nem tudom elképzelni hogy igy lenne de mért ne, lehet. A rendelkésre álló 2n3055-ből szeretnék szeretnék valamit összehozni. A lényeg hogy 0-24V-ig és minimum 2A, de több azt csak jobb. A mellékelt kapcsolásokkal szemezek szerintetek működik? esetleg véleményeket kérnék ha vannak ![]() köszi a segitséget.
Jó mind kettő kapcsolás!
Tudsz hozzá nyáktervet beültetéssel?
Az első rajzot már készre igazította pioneer, 2.7-es változatot keress, ahhoz meg lesz a nyák is.
segitessz mert nem találom.. pedig már ma láttam egyszer nem tudom már hol. ITt valahol a képek között..
Igen ezek! Nagyon köszi. Én úgy kerestem rá hogy: Pioneer 2.7... Igy nem adott ki semmit.
És mi van akkor ha én 30VAC-t adok neki?
Alkotó! Hozzád lenne egy kérdésem de nem itt hanem a ICL7107-es topicban. majd nézz be köszi
A 45V-oshoz igen a másikhoz nem
Csak hogy a lényeget említsük már meg.
Ha labortápot akarsz, a 45V os felejtős, nincs áramkorlátja! Ha szimmetrikust akarsz, akkor meg a 30V AC trafót felejtsd el, inkább a 2*27V-os lesz a jó neked, feltéve ha négy kivezetése van, tehát két külön 27V-os szekuder tekercsel van megáldva. Ha ez nem így van, akkor csak sorosan tudod kötni majd, párhuzamosan nem . Ez pedig a labortáp egyik előnye. A másik dolog, ezzel a trafóval 2*2-3A-re számolj, többre nagyon ne. Végezetül hadd mutassak egy bevállt kapcsolást , nyák tervvel, mindennel, a kapcsolás Proli mesteré, én magam és többen is megépítettük, a stabilitását illetve zajt teszteltem, szerintem nagyon jó tulajdonságai vannak, semmi zaj, gerjedékenység, 3A-nél is roppant stabil a kimenő fesz, egy elég kompakt nyákon helyezkedik el, ki van alakítva a DC kikapcsolási lehetőség a panelon, illetve a hővédelemnek is van kiállás. Szóval én csak ajánlani tudom ezt a kis erőművet. Üdv. Doncso Bővebben: Link
Itt van a nyák és beültetési rajz
Köszi. Szimetrikustápot lehetne ebből?
Milyen érdekes, ezt én scanneltem még annó.
Helló, olvasd el kettővel fentebb, a kisregényt neked írtam ám.
Bocsi de már este van és nem láttam. A trafót eredetileg erősítőhöz tekertem, igy négy kivezetés van rajta. Tetszik ez a kapcsolás és meggyőző, hogy sokan jó vélemánnyel vannak róla. De mivel nem tudok rá költeni ezért gondoltam, hogy ami van itthon abból építek egyet(sok 2n3055), az se baj ha nem olyan komoly mint amit te ajánlasz, csak működjön "normálisan".
Semmi gond. Egyébként, amit ajánlottam nem csak fettel működik, megy az 3055-el is. Egyébként ha már egyszer építesz tápot, akkor egy tisztességeset építs, vagy akkor maradj az LM317 és a tranzisztoros "fejelésen" működni az is működik. A 45v os tápot tényleg nem ajánlom, azt is megépítettem már, áramkorlát nélkül csak annyit ér mint a 317-es táp, többet nem.
Úgy látom sorba vannak kötve a FET-ek, de mi van ha csak három 2n3055-öst raknék bele? csak teljesítmény csökkenne ugye?! Ahoz hogy szimetrikus legyen ez akkor kettőt kellene épitenem. nem debár?
Inkább párhuzamosan vannak kötve a fetek, így megoszlik a terhelés. Három 3055 elég 3A-re olvasd el a hozzászólást amit belinkeltem, ne csak a képeket tesség nézegetni.
sziasztok
szeretnék építeni egy tápegységet ic nélkül. Lehetséges ez? Ha igen tud valaki kapcsolási rajzot küldeni? Köszi ab
Google, előbb itt nézz körül, és tessék választani a több millió rajz közül. Sajnos nem vagyok jövőbelátó, és a kritálygömb sincs éppen nálam, hogy megtudjam mondani milyen paraméterekkel rendelkező kellene neked, és mit szeretnél vele elkövetni.
0-6V ig szabályozható kéne
AC?, DC?, A?, Áramkorlát?, PPM? PWM? stb. Az hogy 0-6V, még nem mond semmit.
bemenet:220V
DC:0-6V A:min 0.5A
Szia, bár Lacika hozzászólása támadólag hathat, de valamelyest igaza van. Meg kellene határoznod, milyen kimenő áramot szeretnél, szükséges e áramkorlátozás, illetve rövidzár védelem, vagy mehet max áramon a kimenet mert csak a szabályozható feszültség a lényeg.
Amit nem értek, hogy miért kitétel az IC mentesség? Gondolom nem vagy önkínzó tipus. Egy 723-as ic-vel gyerekjáték építeni szabályozható tápot, akkor miért erőlködnél csak tranzisztorokkal? Mellesleg kb 100Ft egy 723-as. De műveleti erősítővel is lehet egyszerű tápot építeni, vagy akár egyetlen tranzisztorral is ha nagyon muszály.
Időközbe megjött a válaszod, amig irtam, nos ez nem túl bonyolult dolog, de a kimenő áramot MAX-ba szoktuk megadni.
Idézet: „vagy akár egyetlen tranzisztorral is ha nagyon muszály.” Javítom : egyetlen áteresztő tranzisztorral.
Hello mindenkinek!
Az a kérdésem lenne, hogy a Hobby Elektronika 2004 07/08/09 számában megjelent Labortápegységet építette-e meg valaki? Ha igen milyen tapasztalatai voltak az építéssel kapcsolatban (mire érdemes figyelni, mik a buktatók stb.) és mi a véleménye a kész szerkezetről? Az információkat előre is köszönöm. |
Bejelentkezés
Hirdetés |








Bocsi de már este van és nem láttam. A trafót eredetileg erősítőhöz tekertem, igy négy kivezetés van rajta. Tetszik ez a kapcsolás és meggyőző, hogy sokan jó vélemánnyel vannak róla. De mivel nem tudok rá költeni ezért gondoltam, hogy ami van itthon abból építek egyet(sok 




