Fórum témák
» Több friss téma |
Fórum » MIG/MAG/Co2 hegesztő készülékek házilag
Témaindító: electorkalandor, idő: Feb 19, 2009
Témakörök:
szia, mpisti nagyon meköszöném ha feltötenéd,a rajzot ,még nemtudom hogy mivel voltak vezérelve ezek a motrok egyet ,kaptam de lehet hogy nemezeké volt. levan pusztulva minden rola,két relevan rajta és három elenálás de nagy vatu, bekötését sem tudom elkébzelni,de régebi co-é lehetet, késöb feltötök egy képet rola.
sziasztok. itvan feltötöm, ez jolene ha renbe raknám. régilehet, de ha jolene akor neki ugrok felujitani, csak hogy érdemese. mitszoltok.
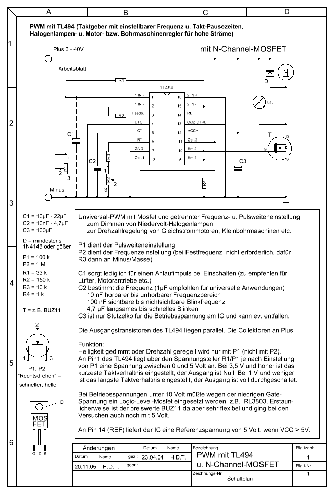
Ez egy MSG-2-es vezérlő panel, jó a hajtáshoz, egyetlen probléma, hogy tartozik hozzá egy többszáz wattos poti is! Na ezzel nem dadog a motor, az más kérdés, hogy a poti bemelegedéséig változik az előtolás sebessége, ezért ebég szünetben sem kapcsolták ki a gépet! A reléket lehet cserélni beszerezhető! Üdv Lhanzi
Szerintem ezt a cuccot dobd el! A másikról meg szedd le a huzaltovábbító görgőt és a leszorítókengyelt, a maradékot rakd el hátha jó lessz valamire. szerezz egy ablaktörlömotrot , szered fel egy 3-4mm-es lemezre, rá a görgőt és a kengyelt, párszáz forpntból lehet csinálni hozzá vezérlést, itt egy-két rajz, csak ki kell egésziteni fékkel, mert lehet hogy a motor tehetetlensége miatt. tol még egy kis drótot amikor elengeded a gombot, én is ilyet csináltam, évek óta müködik.
Szia vera!
Ha szerencséd van, akkor találok neked olyan potit amiről Lhanzi írt. Atti2 ne haragudj, nem osztom a véleményedet, ha ehhez az MSG tolóhoz küldök rajzot ,akkor az alapján vera is meg tudja oldani a saját problémáját. De az ablaktörlő motort neki még be kellene szerezni, ahhoz a huzal továbbításához szükséges szerkezetet el kell készíteni. Ez viszont egy egyszerű szerkezet, amit Ő nagyobb eséllyel tud üzembe helyezni,mintsem egy PWM szabályzót elkészítsen. Vera! 3 fázisú motor vastestéből ne akarj trafót készíteni,mert -még ha elvileg lehetséges is- egy csomó új problémával fogsz szembesülni. Javaslom, várj amíg arra alkalmas vasmagot sikerül beszerezned, akkor állj neki a trafónak. Addig viszont a tolót megcsinálhatod. Ma délután-miután hazaértem, megkeresem neked az MSG 2 előtoló rajzát, és felteszem ide. Ha találok szabályzó potit a tolómotorhoz, azt elküldöm neked. Ha megtaláltam jelzem, akkor a címedet majd magánmail-ben küldd el.
Szia!
Mellékletben az MSG60 kapcsolási rajzai. Kétféle verzió található a rajzon, az első oldal az egy rajz, a 2. és a 3. oldalt össze kell illeszteni,mert az eredetileg A3-as méret. Az MSG2-es rajzot sajnos nem találom, de talán Lhanzinak meg van. Ha nincs,akkor megpróbálom emlékezetből lerajzolni, funkcionálisan biztosan jó lesz,de a csatlakozó bekötések számozása nem biztos hogy korrekt lesz. Vagy a másik lehetőség,hogy jelenleg beszerezhető relék számozásának megfelelő rajzot készítek neked.
Mivel ezek az elektronikák (MSG-60) gyárilag is igen gyengén sikerültek (lásd a gáz később indul mint a motor, így a motor felfutásával kellett játszani, hogy mire a drót odaér gáz is legyen) működésük gázos volt és utánépítésük sem túl egyszerű! Én az MSG-2-öt ajánlom ha lesz az ominózus poti! A rajzot én holnap beszkennelem! Ja és mar.a egyszerű!
A működésről! Két relé, szinte az egyik csinál mindent! Nevezzük az egyiket A-nak és a másikat B-nek! A pisztoly kapcsolóval A indul és zárja (két pár morze ) a motor forgórészére a potival beállított áramot. Zárja a vezérelt hegesztőgép mágneskapcsolójának áramkörét harmadik morze. És zárja a mágnesszelep késleltetéséért felelős B relé áramkörét, amiben egy 1000µF-es kondi van ( a relével párhuzamosan), így amikor elengeded a gombot az A relé elenged az érinkezők alap helyzetbe kerülnek, így a motor forgórésze a 0,96Ohm-os ellenálláson keresztül söntölve lesz, emiatt erősen fékeződik. A hegesztő gép vezérlése megszakad (harmadik morze) A B relé a 1000µF-es kondi kisüléséig (egy bizonyos szintig) meghúzva marad, így az általa vezérelt mágneszelep is. A motor állórész folyamatosan megkapja a 42V egyent, mint ahogy a poti is így biztosítva a fél óra alatt beálló hőegyensúlyt, ami után a sebesség stabilnak tekinthető! Gyárilag a panel másképp van bekötve, a máneszeleppel együtt kapcsolja le a gépet, de ez kissé idegesítő (belevillog a szemedbe) így mi mindet még új korában átkötöttük! Üdv Leiszt Jani
Szia Jani!
Mi az eredeti kondikat kicserélgettük 220µF-os unipoláris kondira, mert az eredetivel túl hosszú volt a mágneskapcsoló utántartási ideje.
Nálunk ez nem volt probléma, volt gáz dögivel 1982 körül az ipari gáznak nem volt ára, és nálunk akkor is mindent röntgeneztek (Szászhalombatta, Paks és egy rakat kisebb erőmű) , így ezért senki nem haragudott! Ellentétben az MSG-60 hihetetlen rossz működési elvével, a 15 előtolóból 2 darab volt hegesztő kezébe, a többivel hevteltek! A mostani vezérlő panelemen 1,8-2 másodperc az utánfolyási idő! Az eredeti panel bipoláris kondival volt szerelve, mivel a magyar ipar ebben nem jeleskedett az utángyártott panelek két soros kondival (sima elko) jöttek ki + -- + bekötéssel. A nagyáramú hegesztők körében (1,6 huzal 300A) nagy népszerűségnek örvendett az MSH-6 típusú előtoló dromedár külsejével! Egyetlen hibája a beépített mágneskapcsoló igen rövid élettartama. Amúgy atombiztos volt! Ahány ház annyi szokás!
sziasztok, nemtudom hogy csináljam máma kaptam 3mm,réz huzalt ami primernek jolene? de elöre jolene megcsináljam elötolo motor vezérlését . átnézem a rajzot amit feltötötetek leszoritot holvegyek, mert az nicsnekem,amint emlitetem elöre ketö elötolom van de egyikresincs leszoritom álitolg három hengeres volt rajta középsö szabájoszta. köszönöm rajzot.
Igen ez szerintem egy tiszta gondolat!
És ahogy ígértem az MSG-2 NDK előtoló rajzai!
A tirisztoros változatról is van rajzod? Ami tele van lapos kis Reed relékkel. Igaz, komolyabb baja nem szokott lenni, csak a réz törik hol itt- hol ott.
Típusát nem néztem.
Nem nézte, mert akkor már neki is meglenne! De létezik 6-7 féle NDK verzió és ugyanennyi magyar utángyártott förmedvény az MSG-60-hoz! Leiszt Jani
Ui: csak így bevillant arra, hogy nem szokott baja lenni, azt inkább ne elemezzük, mert én nem győztem őket (ipari körülmények között) javítani! Bár én 60S-el kinlódtam sokat, azzal a gyönyörű kék NDK relével (2db per panel) mind csere tíz előtolóban finderre!
A .pdf-ben a második már kezd hasonlítani hozzá, de szerintem a 6-7 féléből a hetedik lesz, mert annyi benne a tranzisztor, mint a hányás.
Csak nem értem, minek mellé még 5 Reed meg 2 Reco relé. Ez utóbbiakkal már szemmel láthatóan valamit kiváltottak, mert vastag rézdrót lábakra állították, amik rendszeresen törnek.Szerencsére nem túl sokat megy a gép. Végeredményben nem fontos, mert eddig kizárólag törési hibák voltak. Csak mire az ember a panelon megtalálja a fóliatörést... Ami néha ugye összeér. Amikor mérek, mindig, a gépben meg... Ja! Én csak alkalmi javító vagyok. Inkognitóban Sz.gépes hálózati rendszergazda.
Szia!
Tudom,hogy van több fajta is,mert amikor már azt hittem,hogy már mindegyikkel találkoztam,akkor jött az x-edik amilyent még nem is láttam. Kapcsolási rajzból még lehet hogy van több más fajta is, ezt a kettőt csak érdekességképpen tettem fel vera részére,hogy lássa milyen kapcsolástechnikával dolgoztak az NDK-ban ezelőtt 20-25 évvel. A drótokon álló relé nem javítás. Gyárilag ilyen. Lusták voltak másik nyákot csinálni,mert az első sikeresnek ítélt szériából legyártottak pl. 10000 db-ot,aztán mikor már érkeztek a visszajelzések a kártya pocsék minőségéről, akkor a meglévő nyákra foltozták fel a másfajta reléket. A fólia oldalon meg szigetelt huzalokkal módosították a "rajzolatot".
Üdv! Én épp fordítva, ez volt a munkám 14 éves koromtól és csak 34-évesen lettem rendszergazda két számítástechnikai végzettség után! Ilyen az élet!
Az a panel nem NDK-s hanem magyar utángyártott, ott alkalmaztak minden féle kutyulmányt! Az alkatrészekből látszik az NDK-s panelon esetleg Tesla van más náció nem fellelhető! (KFY16-KFY18) De ezek a régi három soros csatlakozóval vannak ellátva, utána kijött egy S jelzésű széria azon a csatlakozó is más! Úgyhogy lehetne ragozni!
Off
"ez volt a munkám 14 éves koromtól" 14 év > angyalföldi majd óbudai Hajógyár > hegesztőgép karbantartó apró megszakításokkal '77-ig. >49 év rendszergazda. ![]() A javított szerkezetben itt-ott '75-ös kondik szerepelnek. Eredeti Frolyt. + a 3soros csatlakozó.
sziasztok mitszoltok ablak tőrlö motrot rászerelem ere az orsora az ugy jolesz de potmétert ijen watut honan szerezek be nem tutok ajálni valamit .
szia amiröl töltötem fel képet , ugy gondoltam leveszem a 40v motrot rászerelek 12v motrot nemlesz az jo
Hát, szerintem nem igazán. Az eredeti motor 42V DC 160W-os. Az ablaktörlő motorok 35 vagy 60W-osak. Az eredeti motor jelentős erőtartalékkal rendelkezik, és ha neked nem gond a hozzá való trafó, akkor szerintem az eredetit alkalmazd. Lhanzi jóvoltából felkerült ide az MSG 2-es előtoló kapcsolási rajza, az alapján ellenőrizheted,vagy akár javíthatod a kártyát, amelyikre már utaltál. Amint már korábban ígértem,ha az eredeti verzió alapján építed meg a tolót, akkor fogok neked küldeni egy hozzá való nagy teljesítményű potit. Sőt, lehet hogy még kengyelt és továbbító görgőt is találok hozzá.
sziaztok,honap neki ugrok csinálom az elötolot át alakitom 12voltos motora, mert 48v motrot nefogom megtudni oldani nics hozá agyagon a vezérlésre.
szia ,akor megvárom akor nem rontom el igazadvan köszi. párnapot kibirok várni és bisztosra megyek elöreis kösz az infot
A postacímedet küldd el a privát e-mail címemre, és hétfőn feladom a cuccot.
szia. mpisti azt szeretném kérdezni hogy mi fékezi meg eszt a elötolot motor álorész ésa forgorészt vezéreli a panel csak mert ugy iformált valaki hogy külön kapja amotor,álorész,48vtot álandon rajta marad,és az álorész lehet külön szabájozni, 40-48v közöt ez igyvan. vagy roszul monták nekem.
|
Bejelentkezés
Hirdetés |










Csak nem értem, minek mellé még 5 Reed meg 2 Reco relé. Ez utóbbiakkal már szemmel láthatóan valamit kiváltottak, mert vastag rézdrót lábakra állították, amik rendszeresen törnek.
