Fórum témák
» Több friss téma |
Boldog karácsonyt !
A trafó lábait kicsit igazítani kellet . Valahol láttam régen PUSKÁS trafók lábkiosztását . De sajnos nincs meg a gyári raszter kiosztás így mindig mást mérek . Ha valakinek megvolna örülnék és köszönetet mondanék érte . üdv
Így van ahogy mex írta .De ha a kondit kicseréled (a gate körben )nagyobbra akkor az is ugyan azt az eredményt adja .Később nyitja ki a tirisztort így több idő áll rendelkezésére a tápnak feltölteni a kondenzátort a lehetséges maximális értékre .1sec a gyújtási idő , arra állítsd be az ellenállással.
üdv
Kedves LipiG Az előző hozzászólás neked szól csak véletlen mexnek címeztem
[OFF]Szeva
Sajos még nem,mert egész héten az országot jártam és saját dolgaimra se jutott időm és ha fel is tudtam jelentkezni az oldalra csak ott tehettem ahol volt WIFI,de minden kép neki állok és meg építem és majd beszámolok a fejleményekről.
Hi
Ezt, ez aránylag egy egyszerű inverteres gép aminek az impulzusát egy villogó led vezérli.
mex, Wegg
Én is erre gondoltam amit irtatok, viszont ma megmértem és 1 másodperctől csak nagyobb időt tudtam állítani. Aztán gondolkodtam és kicseréltem az inverter ellenállásait, most ha jól számoltam kb 2,5kHz-en ketyeg kb 17%-os kitöltéssel. Így 1 másodpercenként 260V-ra töltődik a kondi. Ez már szerintem több mint elég lesz nekem. Szerintetek kutyához (magyar vizsla) 50m kerítésre elég lesz így az 1u-s kondi? A szikraközt mennyire állítsam be? Köszi! Üdv.:LG
Na ezt már sikernek is elkönyvelheted. Áramfelvételt mértél? A szikraközre nincs pontos adatom, ez kerítés függvénye is. Mindenesetre valahol 5-8mm közt jónak kell lennie.
A kondiban tárolt energia:33.8mJ 260V feszültség mellett. Nézz utána, hogy ez mire elég.
Szia !
Pár hozzászólással előrébb belinkeltem a szikra köz-adatait attól függően hogy milyen a szikraköz kialakítása . .Én is 1µF- al kezdtem . Már az is rendre utasította a kutyámat hasonló mint a vizsla a szőrzete kb ,de meg emeltem 2µF -ra . Az egyik barátom kinek vastag bőr van a kezén és száraz, megfogta és csattogott a kezében . Azt mondta érzi hogy lökdösi.nekem már kifejezetten volt.akkor képzeld el a kutyát aki négy lábbal van leföldelve meg egy nedves orr .De biztos ami biztos megemeltem 2µF-ra . a fesz az meg olyan 275 Volt kb .Szikra köz 2 csúcs között 10KV -nál 8,5mm.Ezek az adatok alatta vannak jóval a kapható legkisebb pásztoroknak van program lapozz vissza a fórumban .Lehet olvasgatni ám . Amit kérdezel az le van már írva . :yes: Charge Q = 550u Coulombs Energy E = 75.625m Joules ezekkel az adatokkal Bővebben: Link Örülök hogy betehettem helyetted a LINK gomb alá..köb..
Hello!
Az anivetnél megtalálsz mindent. Amit náluk ezidiág vettem az postán jött. Nem egy egetverő összeg a posta. A védőőr" vezeték 200m 4800Ft 2 év UV grancia, 330Kg, 3 rozsdamentes szál.
Sziasztok!
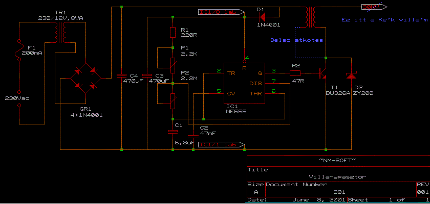
Megépítettem az alábbi kapcsolást amit mellékeltem. Gondolom ismerős A gond hogy a tranyó és a 47ohmos ellenállás baromira melegszik. Mi az ötletetek mi lehet a próbléma? Én arra gondoltam hogy kicserélem a 47ohmost nagyobbra, de mégis mekkorára kéne?
Hi
Én mondtam,hogy ne vergődj ilyen kapcsolásokkal,itt az eredménye. A 47 ohmos ellent cseréld nagyobbra (4-5 Watt) és a tranyót tedd nagyobb hűtésre.
Üdv.
Ebben a kapcsolásban a tranzisztor áramerősítési tényezőjével van gond (túl kicsi), és emiatt túl nagy áramot vesz fel a bázisán. Ha megemeled az ellenállás értékét a tranyó nem nyit ki teljesen (vagy egyáltalán nem fog kinyitni).
Én mondtam hogy mutass egy jobb kapcsolást
Van valami ötleted mit csináljak vele?
Helló!
Régebben már átolvastam egyszer a topicot. Most pótoltam a hiányosságokat. Már mindent értek. Köszi a segítséget neked is és Mexnek!!! Üdv
Hmm érdekes amit mondassz! A poén az egészbe hogy ezt egy rendeszergazga tervezte aki valamikor a sulimba dolgozott. Az ő honlapjáról való a kapcsolás. Ő ugyan így ezekkel az alkatrészekkel építette meg. Elmondása szerint azóta is riogatja az állatokat.
Helló!
A topic elején van egy kapcsolás ami hasonló e tiédhez. Az oldman féle kutyapásztor. Abban van még egy tranzisztor a BU és az 555 között és az időállandó is asszimetrikus a kis fogyasztás->melegedés miatt. Én még régebben megépítettem azt de hidd el elég gyenge, nemhiába csináltam most egy inverterest.
Én mutattam is,de ha nem nem
![]() Ez amúgy egyinverteres villanyparaszt.
Hali!
Szüleimnek szeretnék segíteni, akiket a kétségbeesés kerülget, hogy fáradságos munkával többnyire a szarvasokat, őzeket, vaddisznókat etetik. Milyen paraméterrel rendelkező villanypásztort kellene beszereznem/építenem tudnátok-e rajzot ajánlani? Köszi!
Szia !
Ha mondanál paramétereket akkor könnyebben kapsz segítséget.Vagy véleményt. Pl: hálózati ,vagy akkumulátor táplálású, és a legnagyobb probléma a hossz hogy milyen távolságot akarsz védeni .Mert ezek amik itt készültek azok autó gyújtás trafóját "AGYT" használták a feladathoz.Sajnos nekem nincs tapasztalatom nagy területhez .De családi ház környezetében szépen dolgoznak ezek a berendezések az biztos, amik itt készültek. De ha veszed a fáradságot és elolvasod a fórumot akkor sok mindenre választ kapsz .Azokra a kérdésekre is amiket ezután tennél fel. Én mindenféleképpen tirisztorost javaslok.Abból valamelyiket ami szimpatikus neked .De az eredményről tájékoztasd a FÓRUM lakókat. üdv
Hali!
Először is köszönöm a választ. Két egymás melletti területről van szó, melyek egyenként kb 100-150 m-es kerületűek. A háztól (220 V)mintegy40-50m-nyire vannak Köszi! (és természetesen végigolvasom a fórumot is)
Szia !
Természetesen segítünk amiben tudunk .De mindenféleképpen jó dolognak tartom a fórum átolvasását. És csak azután hozzáfogni.Hidd el megéri . Nagyon sokat lehet belőle tanulni. Én felraktam a kapcsolást is meg a panel rajzot is .De ezek nem szentírások.Mindenki saját ötlete elképzelése ,lehetősége alapján variálhatja.Nekem kb 2 sorban 30 méter a két végén és középen párhuzamosítva van .Így csökken az eredő ellenállás amire dolgozik.Csak dicsérni tudom a "pásztorkát" meg azokat akik sikerre vitték és közre adták . üdv
Sziasztok! Kiviteleztem egy villanypásztort a norbimagan.tar.hu ról Az lenne a kérdésem hogy valaki meg tudná e nézni a rajzokon miért nem működik? A trafó és a graetz -t egy 12 V os Avisor dc trafo helyettesiti. Az 1. poti egyAz IC melegszik ezért nem is járattam 20-30 mp nél tovább. Az IC nél 8 V ot mértem 1-4 láb. Bocsi de csak alapképesitésem van mikroelektr bol. Előre is köszi.
Szia .
Az 555- nek melyik lába kapja +UT ? Ha csak a 4-es az nem betáp! 1-4 láb 8V ? A többit már nem is néztem.De azért jó volna tudni azt is hogy mennyi a feszültség a pufferokon .egy 12V os trafó egyenirányítva pufferolva 8V, az nem ok. (Ez segít) Bővebben: Link Első mindig a tápfeszültség ellenőrzése . Ha megvan , akkor hogy megérkezik oda ahova kéne ?Ha kitudod venni az ic -t akkor vedd ki és úgy folytasd . Ha minden rendben a táp körül csak akkor tedd vissza . Úgy látom hogy a rajzon sincs jelőlve a betáp 1-es test 8-as + UT üdv
Szia. Nem a te készülékedbe van a hiba. Én is nem rég építettem meg. A kapcsolás működik de melegszik. A gyújtótrafó kb. 2.5 ampert vesz fel ami a tranyón folyik át. A baj hogy sokáig van nyitva a tranyó. Gyakorlatilag az egész áramkör lelke egy astabil multivibrátor ez vezérli a tranyót. Az lenne a megoldás szerintem ha az ic nem ugyan annyi ideig tartaná nyitva a tranyót mint amennyi ideig zárva. Akkor lenne jó ha egy rövid ideig nyitná és hosszú ideig zárná a tranyót. A gyújtótrafó akkor inukálja a feszültséget ha a primerben megszünik a feszültség és összeomlik benne a mágneses tér tehát a tranzisztornak elég lenne egy nagyon rövid ideig nyitva lenni. Szerintem így nem melegedne fel. Azt még nem tudom milyen módosítással lehetne megoldani de ha valakinek van ötlete esetleg megoszthatná velünk.
|
Bejelentkezés
Hirdetés |





.Én is 1µF- al kezdtem . Már az is rendre utasította a kutyámat hasonló mint a vizsla a szőrzete kb ,de meg emeltem 2µF -ra . Az egyik barátom kinek vastag bőr van a kezén és száraz, megfogta és csattogott a kezében . Azt mondta érzi hogy lökdösi.nekem már kifejezetten
volt.akkor képzeld el a kutyát aki négy lábbal van leföldelve meg egy nedves orr .De biztos ami biztos megemeltem 2µF-ra . a fesz az meg olyan 275 Volt kb .Szikra köz 2 csúcs között 10KV -nál 8,5mm.Ezek az adatok alatta vannak jóval a kapható legkisebb pásztoroknak van program lapozz vissza a fórumban .Lehet olvasgatni ám . Amit kérdezel az le van már írva . :yes: Charge Q = 550u Coulombs
A gond hogy a tranyó és a 47ohmos ellenállás baromira melegszik. Mi az ötletetek mi lehet a próbléma? Én arra gondoltam hogy kicserélem a 47ohmost nagyobbra, de mégis mekkorára kéne? 






