Fórum témák
» Több friss téma |
Fórum » Hegesztőgép javítása
Témaindító: Szentgyörgyi Lajos, idő: Nov 25, 2008
üdv
Valóban hasonló géppel kötötték össze az előtoló kocsikat, de azokon gyárilag ki van építve a főtrafó ki-be kapcsolgatása a munkakábelen lévő kapcsoló csatlakoztatásával és ez kapcsolja a gázmágnes szele- pet is.Ezen kívül ki volt építve rajta a palackfűtésnek egy dugalj. ebben a gépben a képek alapján egy akkora segéd trafó van ami a mágneskapcsolónak és a jelzőlámpának szolgáltat energiát. A szolgáltatott teljesítményéhez képest tetemes veszteséggel dolgozott, ezért is ment ki a 'divatból'
Szia!
Sajnos ez a gép sem alkalmas arra a célra,amire használni szeretnéd. Ez egy -kizárólag bevont elektródás hegesztésre készült masina,és valóban már nem mai darab. Ennek a gépnek a típusjelzése HEGA-R350, ami neked megfelelne az HEGA 350P. A 350P alapvetően Co üzemmódra készült,de alkalmas bevont elektródás hegesztésre is.
Hol tudok olcsón Míg/Mag 160-as géphez mágnesszelepet beszerezni?
Lakhelytől erősen függ. Sok ilyent forgalmazó bolt létezik, de neveket nehéz adni. Talán még a "Let's do it!" jelszóval reklámozók jöhetnek szóba országosan, de vannak kimondottan hegesztéstechnikai szakboltok is. Maga a szelep egyéb levegővel, vezérléstechnikával foglalkozó szerszámos üzletben is kapható. Csak nem úgy kell kérni, hogy MIG...-hoz, hanem 24 V-os 1/4"-os, vagy 230V-os... szelep. Legjobb elvinni a régit.
Sziasztok
Segítséget szeretnék kérni egy TRAF-EL Mig 160-as típusú CO hegesztővel kapcsolatban. Leginkább a trafó tekercsei érdekelnének, mert valaki már babrálta és patkolta is a trafót. Újra szeretném tekerni, de nem találok hozzá rajzot.
Üdv.Egy kis segítséget kérnék vettünk egy hete egy Miller Dynasty300DX awi gépet,és sajnos máris van valami baja.Bekapcsolom minden beállítás jó,amikor venném felfel az ívet leveri az áramot-most meg a kijelzőjén azt írta ki hogy HELP6.Mi lehet a problem?És mennyibe fog ez nekem fájni a javítása ha szükséges?
A MILLER Magyarországi szervizelését a Weldmatic Kft végzi. Ozorai Pétert keresd.
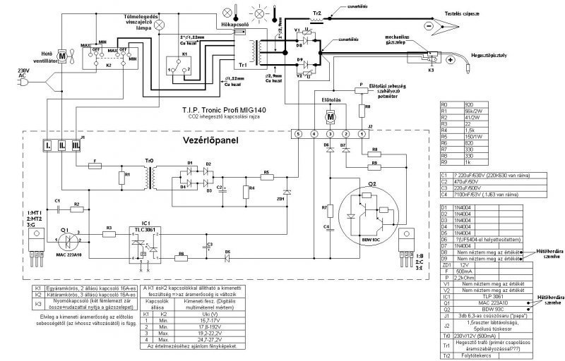
Üdv mesterek. Vágjunk is bele.Van egy hoki t.i.p tronic profi mig 140 gépem. Bekotlott benne valami.Olyan volt a tünet,hogy kívülről szép egyenletes volt a varrat.Mikor úgy gondoltam kész vagyok,gondoltam igazítok még,és jól nekifeszültem az anyagnak.Erre az jól a kezemben maradt.Szóval a lényeg,hogy felfújta a varratot.Gondoltam én meg vagy 3 másik ember,ennek a fele sem tréfa.Nem egyenárammal hegesztek végig,hanem néha jön egy kis váltóáram is bele.Az elején csak néha,a végén már csak váltó jött.Pattog durrog,mintha alu lenne az anyag.Gáz jön rendesen.Eljött a sanax ideje,és helyette vettem 4db új 50A 1000v diódát,a dióda boltban,mivel a "kici kinai tecók"nem raktak rá számokat,sem semmit egy ferritgyűrűn kívül rábíztam magam a szakikra. Jól hazajöttem,és egy kávé mellett még jobban beszereltem.Háháá nagy öröm,végre kész.Bekapcsoltam.Nem durrant,nem robbant,és még csak nem is füstölt. Na próba varrat.Erre jól beleégett az elektróda.A lényeg,hogy most kivételesen sem sikerült megcsinálnom.A következő lépcső,hogy nem meg az előtoló része.Elvileg megy a relé benne,kap tápot,de a motor már nem kap.Most oké,hogy nem megy az előtolás,de miért nem megy.Pont most kotlott meg ez is,vagy köze lehet a dióda cseréhez.Semmi zárlatot nem csináltam,semmi semmivel nem ér össze.Nem tudom.Tényleg elegem van már. A dióda amit vettem bele HSE 50hf 1000,50A,1000v,az eredetiről nincs adatom.
A vezérlő kártyán a tranyó BDX34c, az ic TLO82cp ,ezeket mivel lehetne helyettesíteni?? Szóval ötleteket várnék.Köszönöm
Előtolásod azért nincs- szerintem, mert miután kicserélted az eredeti egyenirányítót diódákra, elfelejtetted a tolásszabályzó kártya vezetékeit visszakötni ez eredeti helyére. A rosszabbik verzió az,hogy fordítva kötötted vissza.
A mellékletben a géped kapcsolási rajza szerepel. Talán segít a hiba kiderítésében.
Nézd végig a kötéseket lehet csak lazulás okozza a hibát.
Na neg a vezérlőpanelt kösd be helyes polarítással valamint a kimeneteken is nézd meg jól van -e bekötve a grace.
Ez mitől "Profi"? Akárhogy nézegettem, gázszelepet sehol nem találtam benne.
![]() Vagy már teljesen vak vagyok?
Szóval.Köszönöm,hogy válaszoltatok.A helyzet az,hogy csak egy olyan hely van,ami közvetlen kapcsolatban van a kártyával.Az pedig a dióda,hűtőborda környékén van.Csak egy olyan hely van,ahol változtattam,de csak szimplán "jobban hozzáférhetőség miatt".Annyi a változtatás,hogy ami megy a kártyára 1db vezeték ,az nem a "+"munkakábel mellett van közvetlen,hanem a másik oldalon,ami a grace híd közepéből indul,de ugyanaz az anyag,ugyanaz a kötés.De gondoltam erre is,lehet az a nyügje,hogy közvetlen nem mellé fogattam.Annyira nem szedtem szét.Minden oda került vissza ahol volt.De lehet mégsem úgy ahogyan volt.De pedig biztosan.Holnap jön egy cimborám,átbújjuk újra.Semmit sem hagytam ki.Viszont a saram az,hogy nem takarítottam le a sarukat stb.. De eddig ment.De most nem.Holnap fény derül az igazságra.Köszönöm a kapcs rajzot.Ja azt elfelejtettem mondani,hogy a BDX lábain tudtam mérni kb 4v feszültséget.Sajna már nem tudom melyiken.Szóval a kártya elvileg kap "primer 230v ról is"a relé vezérlése,és a "munkakábelről" is.Kb 1 éve bújtam kapcsolási rajzot utoljára... Megint rá kell állnom. Köszönöm még egyszer.
ilyen a gépem.Lehet én vagyok hüle,de mintha nem nagyon hasonlítana a kapcsolási rajz. Vagy nem jól nézem?? Nézzem ennél is jobban??
http://borsod-abauj-zemplen.apromix.hu/gepek/szerszamok/ipari-gepek...01.htm
Szia!
Idézet: Lehet ennyi éppen elég ahhoz, hogy a vezérlőjel ne tudja kinyitni az előtoló potméter által beállított, leosztott értékkel a Q2 BDW motorvezérlő végfokot. „Annyi a változtatás,hogy ami megy a kártyára 1db vezeték ,az nem a "+"munkakábel mellett van közvetlen,hanem a másik oldalon”
Holnap a legelső dolgom az lesz,hogy mindent ugyanolyanra csinálok mint volt,természetesen kici kinai a cucc,úgyhogy bármi szóba jöhet.Köszönöm neked is.
Szó sincs arról hogy vak lennél,de ennek a készüléknek nem én adtam nevet,hanem a vásárlók megtévesztésétől sem rettegő gyártó. Ez a gép eredetileg olyan pisztollyal van szerelve,amelyikben a szelep nyitását mechanikusan végzik.Ha a rajzot felnagyítod,a pisztolygombnál látod a szelepre utaló feliratot. Még annyit talán, ez a gép készült relével és triac-kal is, nekem csak ez a triakos rajz van meg.
Ebben a gépben nem graetz híd van,hanem szimpla kétutas egyenirányítás. Erre figyelj,mert ha graetzhídat csináltál bele,akkor könnyen kinyírhatod a szabályzó kört.
Ugyanis akkor a feszültség megkétszereződik az eredetihez képest.
Minden ugyanúgy van mint eddig volt.Most megyek le,és mokolok egykicsit.Majd írok du-n hogy mi a szitu.
Megnéztem,ugyanúgy van minden mint dióda csere előtt.A diódák értéke majdnem ugyanaz 500körüli,Tápot változatlanul kap 230v oldalon,és a munka kábel felől is.Szóval kiforrasztottam a BDX-et,és szerintem a félvezetőm vezető lett,mivel mindent mindenhez (b,e,c)mértem,és minden mérésemnél mutatott a műszer.Ha csipogós lenne akkor csipogott volna.Szóval szerintem az adta meg magát.Meg gondolom az ic ami vezérli... Holnap elmegyek,és megveszem bele ezt a 2 alkatrészt.Viszont ott is tévedtem,hogy összerakás után nem ellenőrizem,hogy megy-e az előtolás,így nem tudom,hogy az első ívfogásnak köze van-e a dolgokhoz.Szóval mára ennyi.Köszönöm.
Ha a BDX zárlatos, akkor az előtolásnak mindig maximumon kellene mennie,azaz a szabályozásra nem reagálna. Máshol keresd a hibát. Ha szakadt,akkor viszont valóban nem megy. A tranzisztorhibát a legegyszerűbben úgy tudod megállapítani,hogy bekapcsolt főtrafónál rövidre zárod a C-E kivezetései,persze leforrasztott bázisvezeték mellett.
Ha ekkor sem megy,akkor a hiba máshol keresendő.
Na.Megvan a hiba.Már jól széthegesztettem magam.A probléma oka,a dióda cserével kezdődött, ketten néztük méregettük agyaltunk 4órán keresztül.Erre spanom megszólal,te figyu már,amit vettél diódák,azok milyenek,merthogy van fordított,anód-katód,katód-anód.Nekem természetesen az a fajta van a birtokomban,ami "fordított" a gyárihoz képest,azaz a minden jó,csak elvi síkon 2db pozitívot kapott a motor.Ív azért volt,mert annak aztán holt mindegy merről merre megy.Szétcsipogtattuk a BDX-et is,minden vezetéket átnéztünk.Aztán egy 30perces aktív diódasor műtét következett.Műtét után még jelentkezett az "ún"pattogás "fröcsögés",de az előtolást megfelelően beállítva a fokozatához megszűnt a jelenség.Mostani állapot szerint úgy elmegy a varrat,nem egy 600ezres kategória,és nem is bevonatostpálcás.Az állványzat egy 430l akváriumot fog tartani,remélhetőleg hosszútávon
Köszönöm mindenkinek a segítséget,legyen mindenkinek holnapra szép napja. Ja,ha akváriumos kérdése van valakinek,szólhat,írhat privátot.
Hát, az akváriumnak azért alaposan meg kell hegeszteni a tartót. Nekem csak 320 literes van,de az ragasztva van,10mm-es üvegből alu sarokmerevítőkkel. Még nem esett szét, remélem nem is fog. A diódák polarítására legközelebb vigyázz!
Tanuló idő,és majdnem tanuló pénzvolt.. Ja diszkoszos lesz
üdv szakik!
következő problémához kérnék segítséget: vettem egy CLOOS GLC156A típ. co hegesztőgépet.ha bekapcsolom,a hűtőventillátor felpörög,viszont sem az előtoló motor sem a gázszelep nem reagál.viszoht a mágneskaocsolók kattognak. van benne két panel is,egyiken 2db relével.ennek a sarka le van törve. kérdés: ha veszek egy pl. egy esab gépbe való vezérlőpanelt,azt be lehet-e építeni? tud-e valaki kapcsolási rajzot küldeni? várom a válaszokat. üdv
Tisztelt,forumozok!
Keresek Traconic 253 tirisztoros szabalyzasu CO hegesztovel kapcsolatos ismereteket. A TRAKIS kecskemeti gyaraban keszult anno. Nem sok keszult belole az ujabbak mar fokozatkapcsolosak lettek. Koszonom!
Koszonom Kobzoli!
Az altalad emlitett rajz primer oldali szabalyzasu Traconic. Nekem fix haromfazisu trafo van es a szekunder oldalon feligvzerelt haromfazisu hid egyeniranyito van. A tirisztoros szabalyzas nem egy elterjedt dolog a hegesztotrafoknal. Valami oka csak van,hogy nem alkalmazzak! Erdemes-e javitani,de az atalakitas fokozatkapcsolosra sem egyszeru a 3 fazis miatt. Udv.mindenkinek!
Szia,Kobzoli!
Lehetne bovebben kernem? Egyfazisu,vagy haromfazisu trakis? Az en gepem is gyari Kecskemeten gyartottak vagy 25 eve. A tirisztorokat 0-tol max feszultsegig lehet vezerelni,ha minden rendben lenne.
Sajnos a hegesztogep 4 kw-nal nagyobb teljesitmenyu.
Talan a 3 fazis kulon kulon szabalyozhato lenne,de nem tudom mennyire lenne szimetrikus? A tirisztort 0-tol a max fesz-ig lehetne vezerelni. Koszi KZOLI
És miért kellene nullára leszabályozni a feszültséget?
Hegesztéshez nem kell, akkutöltést meg pazarlás hegesztővel csinálni . A három fázist egy szabályzóval és három, együtt szabályozott fázishasítóval szokták megcsinálni. A szabályzó áramkör által előállított jelet mindhárom fázishasító szabályzó bemenetére vezetik, csak a szimmetriát kell egyformára beállítani a fázishasítóknál. Ha 3 fázisú gépet akarsz szabályozni, akkor már jobb a vezérelt félhíd egyenirányító. |
Bejelentkezés
Hirdetés |






Köszönöm mindenkinek a segítséget,legyen mindenkinek holnapra szép napja. Ja,ha akváriumos kérdése van valakinek,szólhat,írhat privátot.





