Fórum témák
» Több friss téma |
Fórum » Ki mit épített?
Ez a téma ha úgy tetszik a mi "kiállítótermünk", nem pedig a ki mit csinált volna másképpen, mások helyett, és legfőképpen nem javítós téma.
Minden készüléknek van saját témája, ott kell kitárgyalni a részleteket!
FONTOS! A kapcsolási rajzok keresésére is van saját téma, ott keressetek rajzokat!
Na akkor ezt jól megbeszéltük!
Mégegyszer köszi!A Kürt délután jön majd, ha lesz időm, remélem lesz... Szeretném az egészet formába önteni és belinkelni.
szia!
ez nagyon vadállat és jól is szól? a ház nem fog összedülni?
Majd csinálok egy kis videót, hogy a 10Hz(nem írtam el!) hogyan mozgatja a szoba ajtóm üvegét!
azt + nézném
és mivel hajtod? nekem is elférne itt 1 ilyen Idézet: „és mivel hajtod?” Van neki külön egy hidalt végfok. Most a táp miatt kb 150W max kakaót kap, de ha megemelem a tápot stabil +-47,5V-ra, akkor 500W körül fog kapni. Egyébként annyira elég a 150W, hogy nem nagyon akaródzik bazi nagy toroidokkal tekergőzni! ![]() Idézet: „nekem is elférne itt 1 ilyen” Szerintem mindenkinél, aki nem panelben lakik, bár már kitaláltuk, hogy az erkélyen, vagy a falon kívül simán megvalósítható, bár a 10.-en a falon kívül nem szívesen dolgoznék! (ennek a mnemoniknak az a neve, hogy jump. Találó! )Na de komolyan érdemes elgondolkodni, mert egyáltalán nem foglal helyet!
Sziasztok!
Én is építettem egy kis áramkőrt, ami a tv-t és a hozzá tartozó berendezést a tv kikapcsolása után kikapcsólja. Az ötlet onnan indúlt, hogy egy régebbi Samsung tv-ben a hangszóróból éjjel is lehetett hallani a távirányítóval kikapcsólt tv-hangját. Ez úgy működik, hogy figyeli a tv áramfelvételét, és amennyiben alacsonyabb mint a komparároron beállitott, akkór egy relé kikapcsól. Nálam a műhóldvevőt, DVD-t és a tv-t kapcsólja ki. A bekapcsolás annyiból áll, hogy a tv távírányítóját 5mp-ig nyomni kell, és behúz a relé, bekapcsólja a tv-t, majd a tv öntartóvá teszi a relét, és így minden ami rá van kötve feszűltség alatt marad. Ennek több előnye is van, ha nem működik a tv, akkór nincs fogyasztás egyik berendezésnél sem, arról nem is beszélve, hogy hosszabb az élettartalma. Tudom, hogy megoldható másként is, pl. szinkronjel figyeléssel, de én nem akartam szétszedni a tv-t, és ezért választottam ezt a mególdást. Tehát én egy ilyen kis áramkőrt építettem és már kb. 10-éve üzemel. Mindenkinek jó munkát! Pista
Én erről a gömbös hangfalról azt hittem nemrég, mikor felkerült ide, hogy gránitból van kiképezve
Hi all!
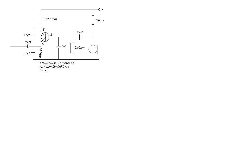
Én még igen csak kezdő vagyok ebben az elektronikában. A suliban ismertem meg jobban. Nemrég építettem ezt a kis fm adót amihez egy elég speckó tranzisztort használtam. A tranyót az infó tanáromtól kaptam. Nem tom látott-e már valaki ilyet?
Hát ilyen kivitelezésűt már rengeteget láttam, de igazából halvány lila gőzöm sincs, pontosan milyen típusú lehet a képen lévő
hello!tök jó lett!lehetne kérni kapcsirajzot? a tranzisztor beszerzhető valahonnan?köszi!
Hasonlókat én is láttam már, meg építettem is, gyanítom hogy BF198-tól a 2N2222-ig bármilyen tranyó jó bele
Nekem azt mondta a tanárom, hogy ilyet már nem lehet kapni magyarországon. Rgyébként meg igaza van MaSTeRFoXXnak, hogy szinte bármilyen tranyó jó bele. A kapcsrajzot csak paintben tudtam lerajzolni mert nem találtam meg neten.
Ha ezt tényleg paint-tel csináltad, akkor ügyes vagy!
Egyébként milyen a rádió? Stabil? Hangolni mire tudtad be? Illetve, hogy tudod...? Jól működik?
A rajzot télleg paintel csináltam
. Sztem elég stabil, kb 95Mhz-ra hangoltam és egy teljesen új 9V-os elemmel kb 70métert bír nyílt terepen, de ezt még nem nagyon mértem le.
Jah, a hangolást meg a tekercs összenyomásával, széthúzásával csináltam.
Hát az nagyon jóó! Mármint a távolság, és a stabilitás is!!! :yes:
Ha találtál egy biztos frekit, akkor öntsd ki a tekercset valami viaszos anyaggal, és akkor tutter, hogy nem mászik el!
Nem kötekedésképpen:
A Farad jele "F" és nem "f"... Amúgy tényleg ügyes a paint-rajz!
Ígértem, hogy felveszem a 10Hz-et ami mozgatja az ajtómat. Hát igazából 8,47Hz az ami pont jó neki, ez van a felvételen!
Egy ócska mikrofonnal vettem fel, ez volt kéznél. Azok a mélyek, amik hallatszanak esetleg, azok a tárgyak(fal, ajtó, szekrény stb.) által keltett másodlagos rezgések, de ha valaki betölti a hangokat egy szerkesztőbe, láthatja, hogy megvan a kérdéses freki! Két felvétel van. Az egyik a másiktól abban különbözik, hogy halkabb és nem zörgeti az ajtót. A zörgetős hang olyan energiájú, hogy a miki kiakad tőle, ezért rohadt nehéz vol felvenni a tényleges zörgést. Úgy hallatszik a felvételen, mintha kopogna a mély, de nem így van a valóságban, mert itt tiszta a mély(azaz nem nagyon hallani), csak az ajtó zörög rendesen! A halkabb felvételen szinuszos a jel, már amennyire az a szutyok fel tudja venni, miközben minden rázkódik körülötte!
Kegyetlen hangok!
Sajnos emlékeztet valamire Az a helyzet, hogy a mosógépünk centrifugálás közben olyan 10-12Hz közötti hangokat tud kiadni... Általában ideges is leszek hamar (konkrétabb indok nélkül), amikor megy a centrifuga...és néha picit a fejem is szokott tőle fájni...nem kellemes... Mindeközben az ősök és a testvérem semmit se vesznek észre...bezzeg én érzékeny vagyok ezekre a má-már infrahangnak mondható hullámokra is
Igazad van, nem kellemes.
Igazából az egész érdekessége, hogy ilyen alacsony frekit ekkora hangnyomással képes lesugározni egy olyan mélyhangszóró, aminek az fs-e 36Hz! Mindez a TL cső hatása, amit elég nehéz megmagyarázni, sokunknak nem sikerült elfogadhatóan. A másik érdekesség, hogy akkor most 20Hz-ig hallunk, vagy nem? Én már egyébként sokszor leírtam, hogy csak hangerő kérdése és az 5Hz is hallható! Ugyanis a fül nem bináris a hallásküszöbén, csak elég meredeken romlik az érzékenysége.
A mosógép centrizését én se közvetlenül a fülemmel érzékelem...
Azzal is, de inkább az egész fejemmel, ha lehet így mondani...ami kisugárzik a nyakamba is egy kicsit... Mármint a "testemmel" érzem/fogom fel az egész lassú lüktetést...nyelni is nehezebb...
Sziasztok!
Nem nagy dolog amít bemutatok hiszen "csak" egy tápegység. 16 éves koromban építettem azóta is használom. 50, 100, 500 és 1000 mA-es áramkorlát van rajta. 3-27 V-ig folyamatosan szabályozható. Aki nem épít nagyteljesítményű cuccokat azt ez kielégíti. Bár én ezzel a táppal autórádiók tömkelegét javítottam. A Különlegessége, hogy az alkatrészek 90%-a bontásból van.
Szuper jól néz ki! Tetszik a retró-dizájn!
Igazi használható hasznos darab! Minimum egy ilyenre mindenkinek szüksége lenne, aki amatörködni akar!
Nekem is hasonló van, csak 2x0-28V-os és 200, 1000, 2000, 3000 mA-es. 723-al épült.
ezt te építetted?? :wow2: esetleg egy kapcs. rajzot ha láthatnék(láthatnánk) az jó lenne
Üdv!
Csináltam egy lötyögtetőgépet. Nem egy nagy durranás, de gondoltam másoknak ötletet adhatok mert hasznos. Én páldául a a P20-at, előhívót és vaskloridot lötyögtetek. |
Bejelentkezés
Hirdetés |




Mégegyszer köszi!
(ennek a mnemoniknak az a neve, hogy jump. Találó!













