Fórum témák
» Több friss téma |
Fórum » Érdekességek
Nagyon is jól tetted, hogy megmentetted!
1961-62 körül kerek képcsöves TV- láttam. Persze működőt. A kép sarkai természetesen nem voltak. meg. A doboza szekrényszerű volt és nagyobb mint egy éjjeli szekrény.
Az apám cégénél is volt egy hasonlo kis képernyös TV. Minden évben meghivták az ott dolgozok gyerekeit egy karácsonyi ünnepségre, de a képernyö nagyon kicsi volt ( a boltokban már voltak nagyobbak is, de a cégnél még nem.
Akkoriban kezdték hülyiteni a nagyérdemüt, hogy a képcsövek fel is robbanhatnak, holott azok inkább összeroppannak mint minap a Titan buvár izé. Erre a gyári TV-k képcsöveit egy domboru plexi védelemmel látták el. Nos ez a cég szakembereiben egyböl felébresztete a barkácskedvet, s két ilyen védöelemet összeragasztottak, feltöltötték vizzel, és kaptak egy szép nagy lencsét. Ezt a kis képernyö elé állitva egyböl nagyobb lett a kép a gyerekek legnagyobb örömére ( nem igen izgatott minket, hogy elképesztöen torzult a kép, de legalább láttuk. Azután feléledt a gyerekek alkotokedve is, és egy másik alkalommal már szines halacskák is uszkáltak a lencsében és egyböl szines lett a macilaci film meg a többiek.
Bővebben: Link Eldöntheti mindenki mennyire volt néphülyítés a dolog.
Legalább annyira mint ez a video. Mikor fordul elö egy lakásban, hogy egy ilyen olmos botot vágsz a képernyöhöz, és mit védene ilyen esetben egy 3 mm-es plexibura?
Én jó rég próbából csúzlival kb. a közepébe belelőttem egy 80-as évek elején gyártott hibás szovjet fekete-fehér képcsőbe. Nem robbant szét (összeroppan, utána az üveg részecskék továbbrepülnek), egy lyuk keletkezett, ahol gyorsan beáramlott a levegő.
Ha ilyen nagy ütés éri, akkor természetesen megtörténhet egy ilyen összeroppanás, viszont ha a dobozában van, akkor az üvegtörmelék nagy része nem szóródik szét. Tudtommal a régebbi, kb. 70-es évek előtti képcsövek jóval érzékenyebbek voltak, gyengébb üvegből készültek.
Gyengébb, vékonyabb üveg, plusz hiányzott a robbanásbiztossá tevő fém keret. Sajnos korabeli cső spontán robbanását akkoriban senkinek sem sikerült videón elkapni és a netre feltölteni, így csak ilyen bezúzós téma akad, de azt látni hogy a mozgási energiát nyert szilánkok nem találkoznak középen és alakulnak üveggolyóvá. Személy szerint nem néztem volna közelről szívesen ilyet plexi nélkül, mert mivan ha esetleg anyaghiba van, vagy egy ponton túlmelegszik és megnő benne a feszültség.
A hozzászólás módosítva: Júl 2, 2023
Tudod ez nálunk duplán hiteltelen ügy, amikor akkoriban egy TV közel egy éves jövedelemmel volt egyenértékü, és mindenki vigyázott rá mint a szeme fényére.
Érdekes lenne egy statisztika hány képcsö robbanhatott be. Ismerve az akkori itteni ipari technologiát és lehetöségeket az itteni képcsövek sokkal vastagabb anyagbol voltak, mert nem tudták garantálni pontosan azt, hogy kibirja az elöirt vákuumot. Az elsö TVken meg volt a képcsö elött többnyire még egy átlátszo sima üveg, vagy késöbb plexi, többnyire esztétikus okokbol, illetve, hogy legyen hova ragasztani az akkor divatos szines filmet, hogy sz8nesebb legyene a fekete fehét müsor. Azaz elöször azt kellett volna összetörni. Ez véglegesen csak a 70-s években tünt el. A hozzászólás módosítva: Júl 2, 2023
Sziasztok!
A kezdeti képcsövek voltak robbanósak, ezek előtt volt plexi. Az akkori szakirodalom szerint, képcső cserét arcmaszkban és bőrkötényben volt célszerű elvégezni. Volt egy "Tisza" TV-m, amit nem hozhattam fel magammal mikor felköltöztem Pestre, így meg kellett tőle szabadulnom. A dobozát kiürítettem, csak a képcső maradt benne. Alját felfelé. hátát a falhoz raktam. Oldalról beledobtam egy követ a képcső nyakára. Az összerobbanó képcső kitörte a plexit, és kb. 3 méterre kirepültek a szilánkok. A későbbi "robbanásmentes" csövek nyakát simán le lehet törni, az ernyő egybe marad.
Apró érdekesség, hogy egy régi tévéből megmaradt a képcső védő plexi, nagyapám abból csinált madáritatót, mikor a mostani helyünkre költöztünk.
Utána visszatette a tévére, és a madarak a tévéből kijöttek inni. Csak vicc
Az ernyőt és a kónuszrészt külön gyártották, majd összeolvasztották később ragasztották, és került rá egy acél keret. Eleinte egy darabból készült képcsövekben feszültségek maradtak kis ütés vagy karcolás esetén összeroppantak. .A Tektronix kerámia kónusszal oldotta meg a teljesen sík és négyszögletes szkópcsöveit.
Tungsram
Ez egy külön plexi volt, ami a képcső előtt volt magában a tévében.
Tudom pl Orion Delta típusa volt ilyen.
És nem dísznek tették rá hanem ezért. A hozzászólás módosítva: Júl 2, 2023
Nálam egy ilyen plexi ~25 éve a madáretető teteje. Köszöni szépen, jól van. Még mindig nem tette tönkre a nap.
![]() Nem a simaszélű ívelt, hanem aminek sajtolt pereme van. Már nem tudom milyen TV-n volt.
Két alsós osztály az egyik tanítónénije szobájában nézte végig Gagarin "mennybemenetelét". Eléggé elöl jutott hely.
Én megboldogult fiatal koromban brahiból megpróbáltam. Nem kifelé robbant. Szerintem ezt a CRT-t preparálták. Fake video.
Itt is, megnézve a videókat ugyanaz történt, aminek történnie kellet. Nem előrefelé detonált, hanem a hátsó, elvékonyított üveg felé. Elől mindig ezért volt vastagabb az üveg. Az első videó azért lehetett megtévesztő, mert volt mögötte valamilyen fal és onnan verődött vissza, előrefelé az üveg egy része. Az meg természetes, hogy nem fekete lyukként viselkedett, ami egy pontszerű magba szívja az üveget...
Idézet: „volt mögötte valamilyen fal és onnan verődött vissza, előrefelé az üveg egy része.” Az emberek jellemzően egy fal előtt helyezték el a tv-t (többnyire 1/2 méteren belül), vagyis nagyon gyakran ez a helyzet alakult ki... A hozzászólás módosítva: Júl 11, 2023
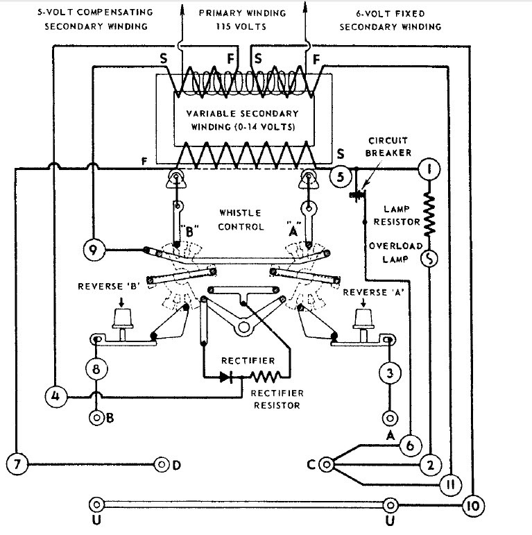
Egy elektrotechnikai rébusz. Vajon mi vezette ennek a modellvasuti trafonak a tervezöit ( joval 70 éve) erre a bonyolult megoldásra.
A trafo fö szekunder tekercse ugy volt kialakitva, hogy a huzalok szigeteletlen felületén egy csuszkaval lehetett a kimeneti feszültséget állitani. A másik szekunder 6 V arra szolgált, hogy egy tulfeszültségre müködö léptetö relével különbözö funkciokat lehetett kapcsolni a mozdonyban. A harmadik szekunder meg valami kompenzáciot volt hivatott biztositani. Lényeges még az egyes szekunder tekercsek polaritása/fázisa (S-F jelölés). A lényeg az, hogy az akkori modellmozdonyok AC-ra mentek, a dioda egyenáramot ad váltoáramhoz, amivel a mozdonyban a mechanikus sipot (whistle) lehetett inditani. Hogyan lehetne a mai kor alkatrészbázisával megoldani a feladatot (kimenti áram 3-5 A körüli). A hozzászólás módosítva: Júl 11, 2023
Valami nem stimmel. Az NDK-s trafókban volt egyenirányító is, annak a váltásával tudta a szerelvény irányát váltani. Emiatt volt a kétirányú csúszka. Váltakozó áram irányát hiába változtatod, az attól még ugyanarra fog továbbmenni.
Többek között erre volt ezekben a mozdonyokban a több fokozatu léptetö relé. Azaz itt a reverse gomb nem a váltoáram polaritását kezeli, hanem a mozdonyban levö relét lépteti, és kapcsolja a hajto motor állorészének a tekercsét.
De volt olyan megoldás is, hogy a relének több fokozata volt. Pl. 1. Állj 2. Elöre a fények kapcsolása 3. elöre menet. 4. állj 5. hátra fények 6. hátra menet Azaz a REVERSE gombot legalább 2x kell megnyomni, hogy elinduljon a mozdony.
Az USA és a futbal.
Az amerikai TV-k sok év után már focimeccset is közvetitenek. Igy néz ki a képernyön a foci. Ugy néz ki, az ellenfél kideritéséhez a telefon jollyt kell igénybe venni. ( lehet, hogy még nem jöttek rá, hogy a meccset 2 csapat szokta játszani). ![]() ![]()
Meleg van, lecsavarták Paksot.
A leírás alapján egy Märklin váltóáramú rendszerhez való trafóról van szó, ez nálunk kábé teljesen ismeretlen, főleg német nyelvterületen elterjedt. Ahogy Massawa is írja, a feszültség változtatásával lehetett sebességet szabályozni, az irányváltás pedig nagy feszültségimpulzusokkal történt. Ez később kiegészült más funkciók kapcsolgatásával (ez régi katalógusos emlékeim szerint "Märklin Delta" néven futott), aztán jött a digitális technika.
Azt őszintén szólva nem tudnám megmondani, mindez mivégre, a Märklin-rendszer egyetlen általam ismert előnye a háromsínes áramellátásból adódó biztosabb áramszedés, de az működne DC-vel is.
Nekem úgy néz ki, mintha baloldalt kilógna valami a képből (sárga téglalapocska), nem lehet, hogy csak a tévé van hülyén beállítva?
|
Bejelentkezés
Hirdetés |








