Fórum témák

» Több friss téma
Fórum » Faégető készülék
 
Témaindító: Babó22, idő: Nov 11, 2007
Témakörök:
Lapozás: OK   1 / 2
(#) Babó22 hozzászólása Nov 11, 2007 /
 
Üdv mindenkinek. Egy faégető készüléket szeretnék elkészíteni 12V-os áramforrással. Ha nem lehetne 12V-ból, akkor jó, ha elmagyarázzátok, 220 V-ból is. Láttam már ilyet, mintákat lehet égetni a fába egy vékony dróttal. Az áram melegíti fel ennyire (gondolom én). A válaszotokat előre is köszönöm.
(#) KTobi válasza Babó22 hozzászólására (») Nov 11, 2007 /
 
Szia!

Az a vékony drót cekasz/ fütőszál, egy egyszerő melegítő. Csak rákötöd a 12Vra. (működne 220Vról is, de akkor érintésvédelem, biztosítékcsere százszor, vagy nagyon hosszú fűtőszál)
Ha valami nem érthető írj. Már többször is készítettem.

Üdv. Tóbi
szerk.:
A legnagyobb gond az, hogy 12Von úgy tíz centi cekasz kell, de hogy a vége ne legyen túl hosszú ezért ezt valahogy rögzíteni kell. Ez keremika csővekkel megoldható, a fűtése miatt a csatlakozások nem lehetnek cinezve.
(#) Medve válasza Babó22 hozzászólására (») Nov 11, 2007 /
 
Ugyan nem láttam még ilyet, de szerintem ez gyakorlatilag egy forrasztópáka. Nézegessed őket eléször, csak azután barkácsolj. 1-2 ezer Ft-ért már kapsz jót, (trafó nélkül) vajon kell szabályozni a hőmérsékletet?
(#) Babó22 válasza KTobi hozzászólására (») Nov 11, 2007 /
 
És hogyan készítetted el? Elmagyarznád a menetét, vagy küldenél hozzá kapcsolási rajzot? És olyan fütőszálat/cekaszt honnan lehetne beszerzeni?
(#) KTobi válasza Babó22 hozzászólására (») Nov 11, 2007 / 4
 
Ehhez nem kell kapcsolási rajz. Cekaszt szerezni kicsit nehezebb, én rossz bojlermelegítőből szereztem, kalapáccsal kopogtattam a rézcsővet, még szét nem esett benne az a cementszerű valami porrá. Utánna csak kihúztam, levágtam egy kiszámolt darabot. Majd azt egyszerűen rákötöttem az akkumulátorra.
Volt hogy pisztolypákába tettem belöle egy darabot.
Cekaszt lehet szerezni vasalóból is. Annyi számolás van, hogy lemértem, hogy tiz centi cekasznak mennyi az ellenállása, majd abból, hogy mekkora feszültségem van(12V) és hány amper (akkumulátornál számoltam 4-5A áramot) kiszámoltam a R=U/I mekkora ellenállás kell. Ez olyan "durva" munka, hogy ötödikesen csináltam, semmien hozzáértéssel, a számolásban apám segített.
Valahol még megvan még (ha jól emlékszem, azóta sokkal komolyabban foglalkozok már elektroval), javításra várt, mikor utoljára láttam, ha kell csinálok képet (ha megtalálom).
(#) Babó22 válasza KTobi hozzászólására (») Nov 11, 2007 /
 
És milyen áramforrást használtál? Nem tudom mennyi fogyasztása lehet.
(#) KTobi válasza Babó22 hozzászólására (») Nov 11, 2007 /
 
Leselejtezett autó akkumulátort, ha 12Von 5A az P=U*I=12*5=60w körül. Az akulátor akár 100ampert is leadhat, vigyázz, hogy kötöd rövidre (egyszer sikerült, elfüstölt az a vékony drót, de világított is). Legjobb akumlátorról, de egy izmos trafó is megteszi (100VAes).

UI: kössz a pontot
Megtaláltam, de nem nagy tudomány. Nem is tudtam, hogy még ennyi "kacatom" van.
(#) Babó22 válasza KTobi hozzászólására (») Nov 11, 2007 /
 
Én köszönöm a segítségedet.
(#) dpeti válasza Babó22 hozzászólására (») Nov 11, 2007 /
 
én kiskoromban nagymamám nagyítójával csináltam ugyanezt :p

(#) _JANI_ válasza Babó22 hozzászólására (») Nov 11, 2007 /
 
ITT is erről van szó. Olvasd el az erre vonatkozó részeket. Szerintem találsz ötletet az aksis megoldás helyett... Vagy mellé.

Sok sikert.
(#) Laca13 válasza Babó22 hozzászólására (») Nov 11, 2007 /
 
Szia! habvágás topikon épp nemrég írtam le, hogy a mosógép fűtőszálból kiszedett cekaszból, ami eredetileg 1900wattos egy 78centis darab 12volton kb 2-300 fokos, ott azt nem írtam, kb ennek a fele 38cm ami 12volton, 6 amperrel izzik. Ahhoz, hogy neked csak 3, max 4centi izzon, ahhoz 1-2 volt kell, olyan áramforrásról, ami bírja az áramot adni. Legjobb erre egy többszörösen megcsapolt trafó, nem nagy különbségekkel. Ezt elkészítheted magad is, ha van megfetető teljesítményű 230V-os trafód. Mondjuk ha van egy 230/12V os. 100watt körüli, akkor letekered a szekundert, a 12V-ost, és megszámolod hogy mennyi menet, és sokkal vastagabb, (mondjuk 1mm vastag) vezetékkel tekersz rá annyit, ami mondjuk fele, harmada az eredeti menetszámnak, és tekercselés közben többször is kivezeted a vezetéket. Elvágni nem kell, mert ugyan azzal folytatod. Elég ha lekaparod a lakkozást és onnan veheted a feszt. Utánna már csak ki kell választani, hogy az adott fajtáju és hosszuságu cekaszhoz melyik kivezetés a legjobb. Az első, meg valahanyadik.
Jó bütykölést!
(#) Babó22 hozzászólása Nov 12, 2007 /
 
Inkább maradok az aksisnál. Egy ismerősömtől tudtam szerezni egy robogó akksit. Hogyan kössem rá a készüléket? Nem fog felrobbanni az akksi? (Láttam már olyat, hogy egy csávó rákötötte a két pólusra egy drótot, menten felrobbant az akksi.) És a polaritásait is szeretném tudni.
(#) Laca13 válasza Babó22 hozzászólására (») Nov 12, 2007 /
 
Nem tudom fog-e működni.
Hány amperórás az akksi, hány voltos? A/h ? V? Az a baj, hogy aksihoz elég nagy ellenállásu cekasz kell, mert egyébkén túl hosszúra kell méretezni, hogy ne égjen el. sajnos a nagy ellenállásuak meg vékonyak, úgyhogy el fog hajlani ha a fához nyomod.
Esetleg próbálkozhatsz úgy, hogy a cekaszos cerkát sorba kötöd egy jó nagy teljesítményü izzóval, ahány voltos az akksi. Ha nem akarna melegedni, akkor az első izzóval párhuzamosan mégegy,esetleg mégegy.Igy esetleg jó lehet a vastagabb cekasz is. De ha kicsi az akksi teljesítménye, ne számíts hosszú üzemidőre.
polaritás nem számít. (ha akarod leskiccelem)
Akksitöltőd nincs?
(#) dcsabi hozzászólása Nov 12, 2007 /
 
Én is készítgettem régebben ilyen fa égetö trafókat.
A legjobb eredményt úgy kaptam, hogy 50-100VA es 24V-os biztonsági trafót áttekertem, úgy, hogy 2-3v legyen a szekunderen, ez általában ezen a teljesítményen néhány menet jó vastag(5-6MM2) drótból. A "cekász" 0,6-08mm átmérőjű krómnikkel huzal. A hosszát úgy kell beállítani, hogy lehetőleg ne izzon, 250-300c körül jól használható folyamatosan.
Hossza 2-2,5cm legyen,ezzel könnyű dolgozni. kb fele mint a pillanat forrasztó hegye.
Lehet kapni hőálló sorkapcsot is (csoki). A trafótól jövő vezeték 4-6mm2 keresztm. legyen.
Ha van valamilyen triacos szabályozó, a 230V-os ágba beiktatva komfortosabbá teszi.
(#) Babó22 válasza Laca13 hozzászólására (») Nov 13, 2007 /
 
Van akksi töltőm. Az akksi: 4 Ah 12V. Akssitöltő: Automata Ah választó, 6/12 V Lassú töltés, gyors töltés.
(#) KTobi válasza Babó22 hozzászólására (») Nov 13, 2007 /
 
Én leselejtezett autó akkumulátorral használtam (eredetileg 45Ah volt, de ~5év használat után nem sok lehetett). Az igazi az lenne ami a suliban volt, mint egy vastagabb íróeszköz, abba ment 2-2,5cmes cekász, a másik végén pedig két drót jött ki a trafóhoz, azt már nem tudom hány voltos volt. Kényelmes volt a fogása, és jól lehetett vele dolgozni (nem hajlott el a hegye, nem kellett mesze fogni). Ha hosszú a cekász az nem gond, megoldható, de az igaz, hogy fölöslegesen melegít.

A kérdés csak az hogy akarod használni. Naponta több órát dolgoznál vele, akkor csak a trafós jó, és megéri megvenni egy 100VA trafót. Na csak évente párszor valami apróságot, akkor serintemm jobb az akus, mert gyorsan összerakható, nem nagy, nem kell a tároláson gondolkodni, az akumlátor pedig másra is nagyon jól használható.
(#) Babó22 válasza KTobi hozzászólására (») Nov 13, 2007 /
 
És egy ilyen trafó mennyibe kerül? Mondjuk én inkább havonta egyszer valami kis apró ajándékot készíteni készíteném. Csak hogy csatlakoztatod össze? Egy fényképet ha készítenél róla, amikor össze van csatolva azt nagyon megköszönném.
(#) Laca13 válasza Babó22 hozzászólására (») Nov 13, 2007 /
 
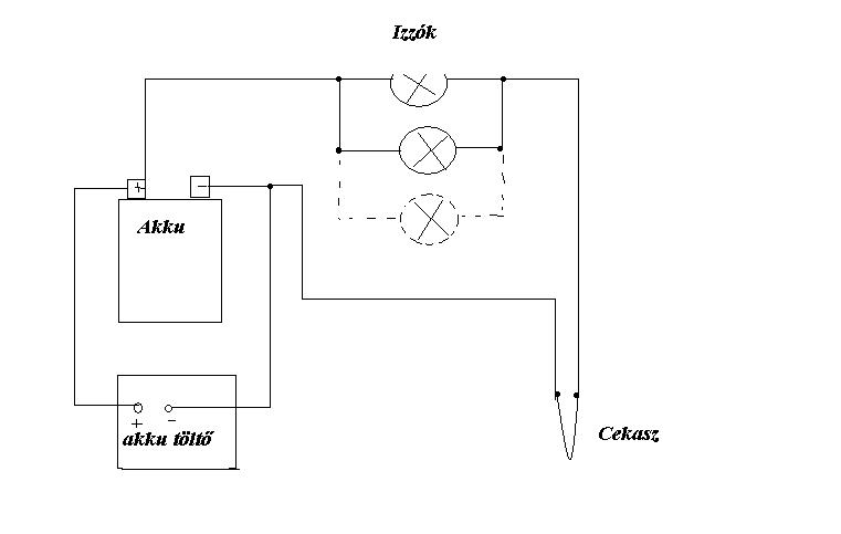
4Ah az nem sok, de szerintem talán megoldható vele, úgy hogy közben töltöd az akksitöltővel. A töltők általában elég szép ampereket adnak le. Viszont hogy kellően rövidre vehesd a cekaszt, az izzó/izzók mindenféleképpen kelleni fognak. Használhatsz pl. rossz autó fényszóró izzót, amiben a reflektor szála megmaradt, de az autóba már nem jó. A lényeg hogy kellően nagy teljesítményü legyen. Valószinüleg több is kelleni fog belőle, hogy megefelelő amper menjen át rajtuk. Az égető legegyszerűbben hőálló sorkapocs kis fa nyélre szerelve, benne a cekasz. Vagy ha ahhoz nem jutsz hozzá, akkor sima sorkapos belseje valami hőállóra fogatva. (pl.bakelit lap)
Itt a skicc. Nem nagy alkotás, de szerintem érthető.:

Égető.JPG
    
(#) Babó22 válasza Laca13 hozzászólására (») Nov 13, 2007 /
 
Mégis mekkora teljesítményő legyen? A sorkapocs meg mi?
(#) Laca13 válasza Babó22 hozzászólására (») Nov 13, 2007 /
 
Az izzó értelem szerüen 12V-os, és minél nagyobb, 45-75W-os. A sorkapocs tulajdonképpen egy vezeték csavaros összekötésére szolgáló kis szerkentyű, sok helyen használják, pl. csillárok bekötésénél. Pl. ilyen, mint a fényképen, de ez itt sok vezetékhez való, neked elég csak kettőhöz. Ha veszed. akkor ilyen sokat kapsz, de annyit vágsz belőle amennyikell. ha van hőálló az jó, ha nincs akkor kiszeded a beső fémet belőle és azt szereled föl alami hőállóra.

tb-25nagy.gif
    
(#) Babó22 hozzászólása Nov 17, 2007 /
 
Kipróbáltam a pákával, hogy milyen vele fát égetni. Hát a fenyőt szépn égeti, de az akáchoz 5 mp-ig oda kell tartani a pákát, hogy megfelelően odaégjen. Arra gondoltam, hogy egy kis forrasztóállomás szerű kis kütyüt kellen összedobni ahhoz, hogy mindig be tudjam állítani a hőmérsékletet. Mert ha beállítom az akáchoz, lehet, hogy a fenyő kigyulladhat. Amire gondoltam: 12 V egyenáram, két led: Egy zöld LED. A led jelezné, hogy a gép be van kapcsolva. Egy hőmérséklet potenciométer. Ezzel beállítanám az égetési hőmérsékletet. Lehetőleg mellőzném az IC-ket. És ebből a szerkezetből jönne ki a égetőceruzához az áram. Egy kapcsolási rajzot ha össze tudnátok rakni, vagy elmondani a véleményeteket a dologgal kapcsolatban, azt nagyon megköszönném. NYÁK-rajz köszönöm szépen, nem kell.
(#) hapro válasza dcsabi hozzászólására (») Nov 18, 2007 /
 
Szia!

Olvastam amit írtál, és készíteni is szeretnék egy pyrograph-ot, mert így hívják puccosan, szóval abban a másik topicban is én kérdezősködtem másoknál felőle.
Azóta hozzájutottam egy trafóhoz, amiről érdeklődök, hogy megfelelő lenne-e 220 V / 10 V. Kb 100W lehet a teljesítménye, vagy némelyest több (csak a vasmag méretéből gondolom). A secunder egyáltalán nem 4-6mm2, ez leginkább 1mm átmérőjű.., bár ha megnézem a függvény táblában ennek a vezetéknek a megengedhető legnagyobb terhelését, akkor az csak 9A, szóval ezek szerint max 90W a trafóm.
Szóval szerinted ez is megfelel-e erre a célra?
Van még hozzá egy drimmelhető kapcsolóm, ami egy 500W-os halogén izzót kapcsolt még annó triacos, azt gondoltam a primer oldalra betenni szabályzóként.

Ha így nem megfelelő a trafó, akkor veszek huzalt és áttekerem vastagabbal, de jobban örülnék, ha így is megoldható lenne a trafó leégése nélkül.

köszi.

üdv.:

Zoli

(#) KTobi válasza Babó22 hozzászólására (») Nov 18, 2007 /
 
Sziasztok!

Itt vannak a képek

Üdv. Tóbi
(#) KTobi válasza KTobi hozzászólására (») Nov 18, 2007 /
 
És a maradék
(#) Babó22 válasza KTobi hozzászólására (») Nov 18, 2007 /
 
Értem. És hogy zárod rövidre? Vagy hogy csatlakoztatod rá? Vagy a polaritás tök mindegy?
(#) KTobi válasza Babó22 hozzászólására (») Nov 18, 2007 /
 
A polaritás mindegy, mivelt csak egy ellenállásról van szó, ez passzív elem, nem érzékeny a polaritásra. A polaritásra a diódák, tranzisztorok, és származékaik érzékenyek, valamint az elektrolit kondenzátor.
A bekapcsolás a kapcsoló segítségével történik.
Nem értem mit akarsz rövidre zárni.
Üdv. Tóbi
(#) Babó22 hozzászólása Nov 18, 2007 /
 
Lehet hogy másképp történt az...
Még valamikor apum mesélte (Még anno árubeszerző volt a TSZ*-ben), hogy volt egy csávó, és neki nem indult a traktorja. Úgy akarta feltölteni az akksit, hogy ott hevert az útjában egy John Deer akksija. Gondolta ráköti a két pólusra. OK, rákötötte, az akksi meg pufff, felrobbant. Azt hitte, hogy így átmennek az elektronok az 50-es MTZ akksijába. .
*: TSZ= Termelő Szövetkezet
(#) Babó22 válasza KTobi hozzászólására (») Nov 18, 2007 /
 
Ja igen. És hány centi cekasz kell?
(#) KTobi válasza Babó22 hozzászólására (») Nov 18, 2007 /
 
Mint már a multkor írtam, kiméred, hogy a Te cekaszodnak 10cmen mekkora az ellenállása, majd mivel 12Vról hajtanád, mondjuk 5A mellett, neked kell U=R*I (feszültség az ellenállás szor áram), R=12/5=2,4 Ohm os ellenállású cekasz. Mivel a 10cm cekasznak y az ellenállása, neked kell y*2,4/10 cm cekasz.
(#) hapro hozzászólása Nov 21, 2007 /
 
Sziasztok!

A cekasz és az ellenálláshuzal ugyanaz?

köszi.

üdv.:

Zoli

Következő: »»   1 / 2
Bejelentkezés

Belépés

Hirdetés
XDT.hu
Az oldalon sütiket használunk a helyes működéshez. Bővebb információt az adatvédelmi szabályzatban olvashatsz. Megértettem