Fórum témák
» Több friss téma |
Fórum » Hibrid erősítő
Témaindító: (Felhasználó 1542), idő: Ápr 10, 2006
Témakörök:
Csak méréseket végeztem, 500mV bemeneti szintre, 80W/8R.
Kíváncsian várom a meghallgatásos tesztet, főleg, hogy 6C19P van benne!
Jól látom, hogy FET-es a vége?
Szervusz!
Ebből, lett valami? Sikerült végül megépíteni?
Szia! Ez a megoldás sajnos megrekedt ezen a ponton. Alacsony intermodulációs torzítás elérése lett volna a cél. Kiderült az IC-s teljesítményfokozat nem partner ebben.
Sziasztok!
Adott egy kapcsolás ami fejhallgató erősítőnek kiválóan működik. Az a kérdés, hogy átépíthető úgy, hogy TDA vagy STK IC-t tudjon hajtani? Nem kell nagy teljesítmény, max 15-20 watt. Köszönöm!
Szia! Nem kötnék rá integrált áramkört, csak egy kompozit-darlington párost, pár 100mA nyugalmi árammal. Igényes megoldás a B5 teljesítményfokozatának csatolása is.
Szia.
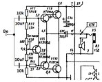
Nemrégiben felvázoltam egy kapcsolást melyet a gyakorlatba is kiviteleztem. Egész jó minőségűre sikeredett. Ennél egyszerűbb hibriddel nem érdemes foglalkozni. Feltettem a rajzát. (Emitter ellenállások a végtáranyónál kimaradtak a rajzból , értékük 0R33) Bővebb infót itt találsz róla: Bővebben: Link Ha lesz időm elkészítem majd róla a teljes Dokumentációt, -mert ez inkább csak egy vázlat. A hozzászólás módosítva: Nov 6, 2013
Nekem tettszik! Nagyon kompakt kis darab!
Köszi.
Az egyszerűsége miatt tettem fel. Ennél egyszerűbb meghajtás nem nagyon van. Méréseiről a fentebb linkelt oldalon minden megtalálható. Hangja is nagyon jó. Egy tisztességes csöves anódtáppal kimondottan magas kategóriás hangja van! (a félvezetős hangzású jelleget hamar el lehet tüntetni egy jól méretezett csöves anódtáppal)
Üdv, ECC83 csőből szeretnék készíteni egy előfokot TDA7294-es végfokhoz , 2db cső van , valami kapcsolást ajánlatok hozzá ?
Az ECC83 nagymeredekségű cső, az erősítése kb. 100. Nem ehhez az IC-hez való (egyik IC-hez sem). Phono fokozatba inkább el tudom képzelni.
Neked olyan cső kell, aminek kicsi az erősítése.
Szia reloop!
Köszi a válaszodat, nagy kérés volna, hogy berajzold nekem, mert nem igazán értem.
Tanulmányozd! Ha kérdésed akad, csak bátran
Így már világos, azt hiszem. Gondolom szimmetrikus tápra lesz szükségem.
Ezt most szeretnéd megépíteni, vagy a rajzon lévő táskarádió felhasználását tervezed?
Viccnek tűnhet, de unalmamban rábogoztam erre a kis erősítőre egy elektromos gitárt (mert mindenre jó csak zenehallgatásra nem). Valami szovjet csodatranzisztorok vannak benne, de a torzítása valami mennyei. Kíváncsiságból elé bogoznék egy csöves gitárelőfokot s ha beválik akkor lesz mivel szórakozni egy darabig
Ezek szerint a táplálása adott, a szimmetrikus tápot nem tudom miért említetted.
Túlbuzgóságból
Köszönöm mégegyszer a segítséget!
Sziasztok. Megépítettem ezt az erősítőt. Ami az észrevétel, hogy jelenleg búg. Mit lehetne tenni ez ellen? Illetve ha a kimeneten megfogom a csatlakozót akkor elhalkul a búgás de hallani. Néha mintha valami rádió adás is lenne a háttérben.
Előre is köszönöm a segítséget.
Szervusz!
Lehetséges okok, válaszok.
Amiket találtam itthon mind jóval nagyobbak.
c4242 400V 7A C3457 800V 3A e1307 700V 8A sss4n60a 600V 4A BUK455 600V 4A Szerinted melyiket rakjam félre a dobozból? Most a kondik után kutatok. Köszi mégegyszer!
Ez a jelenség rövidre zárt bemenetnél van? Esetleg egy-két kép a belsejéről segíthet.
A jelenség bemenet nélkül is fenn áll. Csak a fejhallgatóval. Képet rakok fel mindjárt.
Íme a kép. A hozzászólás módosítva: Márc 7, 2014
Az aljzatok ki vannak szigetelve a fémváztól?
Igen. Szilikon gyűrűvel.
|
Bejelentkezés
Hirdetés |




Jól látom, hogy FET-es a vége? 




Köszönöm mégegyszer a segítséget! 






