Fórum témák

» Több friss téma
Fórum » IC-k táplálása 230 V-ról
 
Témaindító: Tetye, idő: Aug 20, 2008
Témakörök:
Lapozás: OK   1 / 1
(#) Tetye hozzászólása Aug 20, 2008 /
 
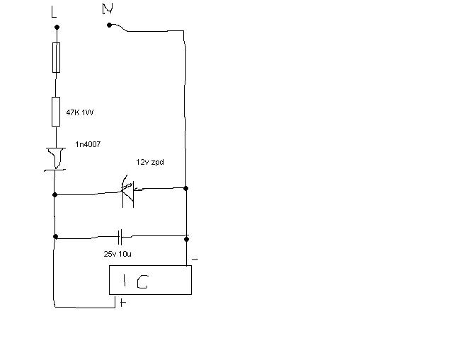
sziasztok!
olyan kérdésem lenne hogy egy cd4030 xor ic-t szeretnék 230v rol járatni de nem akarok trafot mert el sem férne,
van egy elképzelésem de velemi hibázik mert a zéner el pukkant az élképzelésem a rajzon vároma tippeket.

névtelen.JPG
    
(#) adamtui_93 válasza Tetye hozzászólására (») Aug 20, 2008 /
 
Hali
Attól függ hogy tényleg mekkora helyre kell mert szerintem az ujabik fajta kis pici kapcsolóüzemű telefontöltő elég kicsike. PL.:Én láttam már egészen piciket is kb 2cm széles és 4-5cmhoszú a magassága az meg akkora mint egy 25V 47µF kondié mert az volt benne a legmagasabb alkatrész.
(#) Tetye válasza adamtui_93 hozzászólására (») Aug 20, 2008 /
 
az már kicsit sok alkatrés és több hiba lehetőség, menni kellene ennek is elvileg mert régen látam egy kapcsit asszem fényorgona amiben müködött a telo töltö meg amugy is csak 5 v.
(#) Collector válasza Tetye hozzászólására (») Aug 20, 2008 /
 
Arra is gondoltál, hogy mi történik akkor, ha fordítva dugod be a hálózati csatlakozót, miközben a földön állsz, és véletlen megfogod a negatív 'tápot' azaz a fázist? Életveszélyes rajz. Minimum egy leválasztótrafó kell hozzá, anélkül be se kapcsold így.
(#) ha6pc válasza Tetye hozzászólására (») Aug 20, 2008 /
 
Az elképzelésed jó,működnek is így készülékek.
Pl.: a Ganz GIF,GIM,stb időzítői,szürkületkapcsolók.
Ezeket kellene megnézni,pontosan hogy is néz ki a kapcsolás.
(#) Tetye válasza Collector hozzászólására (») Aug 20, 2008 /
 
fixen van bekötve nem dugom be forditva amugyi ip44 es dobozbeűan lessz
(#) ha6pc válasza Tetye hozzászólására (») Aug 20, 2008 /
 
Most néztem meg,egy alkonykapcsolót,ott a ZPD12 előtt 180kOhm van,de már az egyenirányítás után.
Ott is egy CMOS tokot táplálnak. (CD4007)
(#) Tetye válasza ha6pc hozzászólására (») Aug 20, 2008 /
 
az a 180k-s is 1w os?
le tudod rajzolni?
(#) gg630504 válasza Tetye hozzászólására (») Aug 20, 2008 /
 
Mérd meg a berendezésed áramfelvételét és olvasd végig a LED rákötése 230V-ra topikot. Az alkatrészek méretezése ott jól le van írva.

tapegyseg.jpg
    
(#) vilmosd válasza Tetye hozzászólására (») Aug 20, 2008 / 4
 
Hali
Nezd meg a Mikrocsip AN954 es TB008 doksijait. Errol szol.
En hasznalom ezeket 110-re es 220-ra.
Udv Vili
Következő: »»   1 / 1
Bejelentkezés

Belépés

Hirdetés
XDT.hu
Az oldalon sütiket használunk a helyes működéshez. Bővebb információt az adatvédelmi szabályzatban olvashatsz. Megértettem