Fórum témák
- • Ki hol gyártatja a NYÁK-ot ?
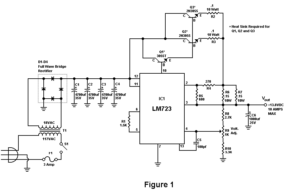
- • Labortápegység készítése
- • LCD TV probléma
- • EPROM
- • Folyamatábrás mikrokontroller programozás Flowcode-dal
- • Erősítő mindig és mindig
- • PIC programozás assemblyben
- • Arduino
- • Gigatron TTL számítógép
- • Kombikazán működési hiba
- • Elektroncső
- • Mikrohullámú sütő javítás, magnetron csere, stb.
- • Relé helyettesítése
- • Orsós magnók
- • Vag-com-hex interfész (kábel hibák)
- • Klíma szervizelés, javítás
- • Mosogatógép hiba
- • Napelem alkalmazása a lakás energia ellátásában
- • Érdekességek
- • Fejhallgató erősítő
- • Villanyszerelés
- • Felajánlás, azaz ingyen elvihető
- • Tranzisztor béta mérő, mérési módszerek
- • HESTORE.hu
- • Elfogadnám, ha ingyen elvihető
- • Li-Po - Li-ion akkumulátor és töltője
- • Vezetékek, kábelek, csatlakozók
- • Maxwell MX-25301 funkciókapcsoló
- • Hifi erősítők tervezése
- • Elektromos távirányítós kapunyitó
- • Erősítő építése elejétől a végéig
- • Alternativ HE találkozó(k)
- • Hörmann kapuk
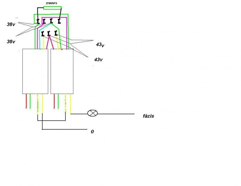
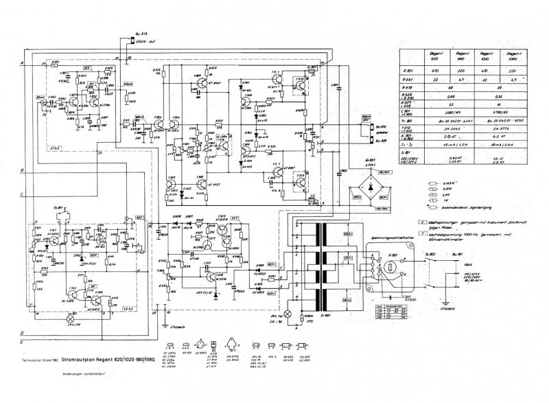
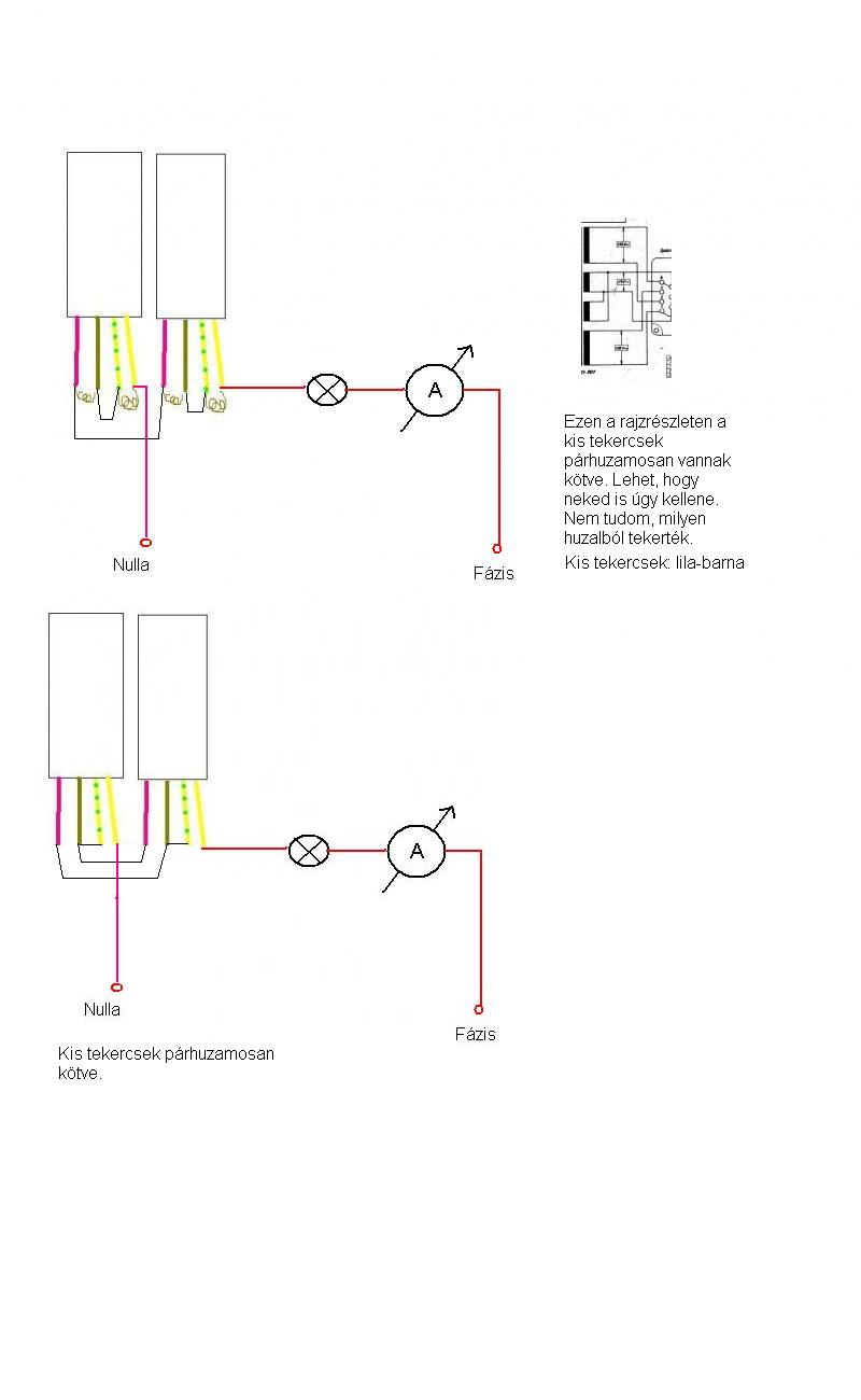
- • Kapcsolási rajzot keresek
- • Crystal radio - detektoros rádió
- • Számítógép hiba, de mi a probléma?
- • Autóelektronika
- • Műhelyünk felszerelése, szerszámai
- • Espressif mikrokontrollerek
- • Digitális fényképezőgép javítás, egyebek
- • Padlófűtés vezérlés
- • Genius SW-HF5.1
- • LCD kijelző vezérlése, életre keltése
- • DSP - Miértek, hogyanok
- • Régen nem használt mobiltelefonok életre keltése (akksi bikázása)
- • Forrasztási 1×1 forrasztástechnikai miértek
- • V-FET és SIT erősítő kapcsolások
- • Tervezzünk nyákot EasyEDA-val
- • Elemes / akkumlátoros páka
- • Búcsúzunk
- • Elektromos vízkőmentesítő
- • Villanypásztor
- • Commodore 64 perifériák
- • Gázkazán vezérlő hibák
- • LCD monitor probléma
» Több friss téma
|
|
|