Fórum témák
» Több friss téma |
Fórum » Oszcilloszkóp csőfejbekötés
Gratulálok!
Látod, van eredménye a kitartásnak!
Sziasztok!
Nemrég sikerült hozzájutnom egy oszcilloszkóp csőhöz. A problémám annyi vele hogy nem találok hozzá semmijen adatlapot. A típusa 8SJ52Y14. A gugli csak 1 oldalt talált ahol ez előfordul, valami kóreai gyártóét. de ott is csak említik, adatlap nincs. Nagyon megköszönném ha valaki segítene elindulni, hogy nagyjából mekkora fesz kell neki, mennyi a fűtőfesz, és hogy hogyan lehet megállapítani a csőfejbekötést. Nagyjából már összeszedegettem hogy ki kivel van, de nem igazán vagyok biztos benne. Minden segítséget előre is köszönök!
Sziasztok
azt megtudná nelekem valaki mondani hol lehet oszcilloszkópcsővet venni? előre is köszi .
vatera.hu
Bővebben: Link
Sziasztok!
Kérdésem az lenne, hogy ez a cső használható? Ugyanis nekem gyanús, hogy kevesebb kivezetése van, azaz az eltérítőpárok vezetékei mintha hiányoznának.
Használhatónak éppen használható, csak ez mágneses eltérítésű. Televíziókban, monitorokban használják. Meg kellene szerezned a hozzá való mágneses eltérítő rendszert, amit a képcső nyakára húzhatsz.
És nem ártana, ha megkeresnéd rajta a típusszámát
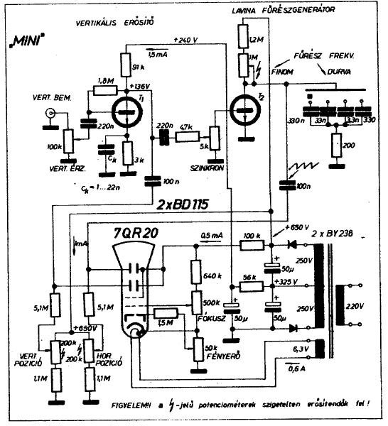
Kezdek jobban megbarátkozni a szkópokkal és gondoltam kipróbálnám magam egy egyszerű építésével.
Viszont van egy olyan gondom hogy a kinéztem egy rajzot de ami benne van cső az számomra nem föllelhető így keresnék olyan csövet ami ha nem bekötésileg is de paraméterekben megeggyezik és jó helyette. Gondolom a rajz a könyökén jön ki mindenkinek de a szkópcsövekhez még annyira nem vaúzok így kellene egy kis segítség. Ha egy pár ennek a csőnek megfelelő tipust tudnátok mondani az nagy segítség lenne.
Van ilyen szkóp csöved? Mert ez egy elég speciális, alacsony feszültségű, nagy érzékenységű cső.
Ha nincs, akkor más csőhőz nem lesz elég a két tranzisztor.
Nos Elkezdtem javítgatni egy rft eo-201-es szkópot de több sebből vérzik a lelkem mint ami létezik neki így szerintem marad a kaszni meg a trafó és a cső ami egy b7s2.
Van valakinek egy ügyes kis egyszerű szkóp rajza hogy életbe tudjam hozni . Nincs nagy követelmény vele max hangfrekisa sávra kellene. A minimalista koncepciós dolog is jó lenne mivel csak indikálás a cél . Amin elgondolkodtam hogy jó lenne ha a horizontális és a függőleges erősítő ugynazt tudná ergo ugyanugy lehetne az érzékenységét osztani vagy ha ez macerás akkor csak a függőleges . A bemeneti érzékenység elég a 0,1V/div. De ha a 0,5V/div egyszerűbb és könnyebben megépíthető akkor az is elég. Növelni úgyis lehet osztóval nagyobb feszhez osztóval, kissebbre úgysincs szükségem arra van másik szkóp. Nos várom az ötleteket. Addig eljutottam magam is hogy a tápnak csinálok külön panelt amit az eredeti kapcsolásról kiviteleznék. Így a táp egy külön kis panelen a szkóp hátán kap helyet. Az alappanel mint olyan megy a polcra és helyére egy teli panel kerül és erre lesznek a részegységek külön-külön rögzítve. A düggőleges erősítő a horizontális és a trigger. A bemeneti osztót az eredeti dobozába szándékozom tenni persze kapcsoló cserével. Már amin lehet szkópos könyvön átrágtam magam (Rózsa Sándor - Sípos Úr - valami Kunhe könyvét is átnéztem ). Viszont valahogy furi hogy komplett rajzot közölnek vagy részegységet de közöttük lévő kapcsolatokat kissé (úgymond kínai) nehezen értelmezhetően és példa nélkül taglalják. Valahogy Sípos Úr próbálta érthetővé tenni mindenki számára de az ő páldáiban legtöbbnyire az asszimetrikus csövekkel készíthetőket taglalta . Például a B7S2 pedig szimetrikus cső és ehhez kellene valami frappáns és egysszerű kapcsolás ami aránylag könnyen meg is építhető. De még mielőtt egy-két illető elkezdene hogyismondjam hápogni kijelentem : NEM TEKTRONIX -ot akarok.
Minimálverziókat egy régi RT évkönyvben találsz. (Talán Sipos tollából?) Volt 2 tanzisztoros szkóp is. Ezt viccből megépítettem deszkán és működött!
A 8 tranzisztoros "DELUXE" változatot sikeresen lehetett használni alapvető dolgokra. Az EMG Tranziscope-M is utánépíthető és ez már komoly darab.
Mint írtam is azt már átolvasgattam.
Sajnos a b7s2-es cső szimetrikus nem úgy mint amit a Sípos Úr is favorizált mert az asszimetrikus.
Adva van a szkóp és a rajza, de te a javítás helyett újat akarsz kreálni belőle. A tapasztalat azt mondatja velem hogy a jóval rögösebb utat választottad.
Rögösebb vagy sem még nemtudom.
Javítani már javítottam a tv miniszkópomat és ezzel is megpróbálkoztam de sajnos a teljes szétszedéskor derült ki hogy több sebből vérzik mint amennyi lehet neki. Ahogy elnézem benne a kapcsolók majd mind kukába valóak. A potik sincsenek a helyzet magaslatán és ha az összes alaktrészét kicserélem akkor sem hiszem hogy hasznára vállna. A cső meg a doboz és a trafója viszont egész használhatónak tűnik. Mondjuk az is megfordult a fejemben hogy az eredeti kapcsolását bontani szét modulárisra és kicsit megkurtítani . Nem kell akkora érzékenység ami volt neki és annyi időalap sem hiszem hogy kell, hisz akkora frekire nem szánom és szerintem nem is való. Viszont egy szkópot összehozni az már valami. Meguntam már az erősítőket és a hangcuccokat bűvölészni. Van ugyan szkópom ezt viszont szeretném magam életrekeltni úgy hogy amire szánom (ala hangfreki) jó is legyen.
Üdv mindenkinek!
A kérdésem az volna, hogy nem tud e nekem valaki véletlenül, Tungsram gyártmányú DN7-128-/03-as típusú csőhöz egy bekötési rajzot küldeni ? Sajnos égen földön nem találtam eddig. előre is köszi!
Biztos vagy benne, hogy 128? Van 123, 125, 126, de 128 -at én sem találtam. Esetleg külső adatokat ha adnál róla, hossz, ernyő, nyak külső átmérő, foglalat lábszám, után gyorsítás.
Üdvözlet mindenkinek!
Keresem a DGM10/111-es duál szkópcső lábkiosztását. Nagyon megköszönném, ha valaki tudna segíteni. A 70. szülinapomra csöves nosztalgia- szkópot építenék, mindenem megvan, csak a csőfejbekötést nem találom sehol. Előre is köszi a segítséget.
1: a2; 2: D1b; 3: D2b; 4: D4b; 5: D3b; 6: D4a; 7: D3a; 8: D2a; 9: D1a;
10: i.c; 11: a1a; 12: fa,ka; 13: g1a; 14: fa;15: fb,kb; 16: g1b; 17: fb; 18: a1b; A foglalatot allulról nézve, éa a két lábhiányt vízszintesen tartva, legfellül középen van a 1 -es láb, és az óramutató járásával megegyezően nőnek a lábszámok.
Kedves Pucuka!
Nagyon hálásan köszönöm a segítséget. A szülinapig még hátra van kb. 9 hónap, biztos elkészülök addig vele. Cserébe megosztanék Veled /ha érdekel/ egy tuti vakondriasztót, 2000 nm-s kertet védek vele, teljes sikerrel. Mégegyszer sok köszönet. Jó egészséget kívánok.
Igen biztos vagyok benne hogy 128-as, Az ernyő 7cm átmérőjű, a cső hossza 19-cm és az ernyő üvegében van benne a raszter is. Ha kell majd töltök fel róla képet.
üdv
hali! találtam...
Kösz. Az én katalógusomban sajnos csak a DG7-126 szerepel, valószínű a 128 ennek a raszteres változata.
Hello!
Van egy DP7-125-ös csövem valaki tudna benne segíteni hogy ehhez a rajzhoz hogy kössem be? Ugyan is a rajzon csak egy kivezetése van az A2 nek a csövemen meg van A2a meg A2b, most kössem őket össze?
Helló, csak ennyi infót leltem róla a netten, ez egy DG 7-125-ös képcső de ez meg kell hogy egyezzen a tieddel, ugyan is ezt adja ki a DP7-125-ös kódra.
Nagyon egyszerű. Ellenállás mérővel megnézed, hogy a két rács (anód) belül össze van-e kötve, ha igen, akkor mindegy melyiket használod, ha nincs, akkor összekötöd, és azt használod.
Üdvözletem!
Hozzájutottam egy szkópcsőhöz, de nincs rajta, csak egy kopott Tungsram címke. A bekötését sikerült megfejteni (remélem), mivel a nyaka elég szépen átlátszó, de típust nem tudtam találni hozzá. Kérdésem, hogy tud-e valaki az alábbi adatokból valamilyen esetleges típust írni? 11 lábú 1,2: fűtés 3: G1 4: K 5: A 6, 7: lemez 8: G2 9, 10: lemez Képernyő átmérője: 69mm Nyak átmérője: 37mm Cső hossza (lábak nélkül): 155mm. Köszi, ha valaki veszi a fáradságot utánanézni.
Sziasztok! Van egy Tungsram DG-7-128 szkópcsövem, és szeretnék összerakni köré egy "audio"szkópot, csak a kísérlet kedvéért. Semmi komoly célra nem kell, csak hangfrekvenciás jeleket nézegetni, még az amplitúdó mérhetősége sem követelmény. fűrészgenerátornak X - eltérítéshez arra gondoltam, kipróbálok egy glimm-lámpás relaxációs oszcillátort. A nagyon nagy gondom viszont az, hogy nem találok foglalatot a csőhöz (sajnos évekkel ezelőtt, alkalmi vásárlásakor erre nem gondoltam), valamint hirtelen tanácstalan vagyok az 1kV és 4kV anódfeszültségek előállítását illetően. Megfelelő trafóim, mondanom sem kell, nincsenek. Gondolom nem kell nagy anódáram nekik (max 10mA környékére tippelek). Szerintetek hol lehetne foglalatot, valamint a hármas anód számára sapkás csatlakozót szerezni, és legegyszerűbben (legbiztonságosabban) hogy oldjam meg az anódfeszültségek előállítását? Ugyanakkor - végezetül - megmondanátok, hogy kb mekkora jelfeszültségek kellenek az eltérítő elektródákra a teljes (képernyő széléig) való "kivezérléshez"?
Sok kérdés egyszerre... köszi a válaszokat előre is!
Szia. Foglalatot a foglalatboltból
![]() Csak ötletelés. Próbálj meg a kivezetések átmérőjének megfelelő érintkezőt szerezni. Pédául nekem bevált a régi AT tápok 5/12V-os csatlakozoiból kiszedett érintkező. Nagyfeszültséget előállithatsz feszültség sokszorozoval, az áramigény minimális, 0,5-1mA. A kivezérlő feszültség az anódfeszültség függvényében változik, adatlapon megtalálod a közelitő értékeket. |
Bejelentkezés
Hirdetés |




Látod, van eredménye a kitartásnak! 








