Fórum témák
» Több friss téma |
Fórum » Labortápegység készítése
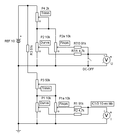
Jóval drágább a többfordulató potméter 1230Ft, És nem mindegy hogy mennyit tekeregti az ember, ezért van nagyobb létjogosultsága a durva és finom állításnak. Bővebben: Link
A 10K-s darabja 131Ft. Bővebben: Link Szóval nekem 2 potival kellene megoldani a durva, majd a finom szabályozást. A hozzászólás módosítva: Aug 6, 2013
Oke. Akkor bocsanat hogy bele kornyikaltam a dolgodba.
Dehogy nincs baj, fórum, vélemény csere, és ez is egy opció! És jó opció, csak én nem ilyet akarok!
Cseppet sok az elmélet..
üdv! A hozzászólás módosítva: Aug 6, 2013
Ezt a 131Ft-os potméter javaslom felejtsétek el. Én ugyan ezeket vettem a lomexben kb. 5 éve. Pár hónapja beraktam az egyik erősítőmbe egy lm1036 mellé. Össze vissza recsegett, pedig állítólag a 1036 a potikra érzéketlen eszköz. Volt amelyik teljesen átfordult 360 fokban, mert a műanyagról lejött a mozgó érintkező, pedig nem volt erősen eltekerve. Ha csak valami nagyon ritka beállítgatásra kell igénytelen eszközhöz, akkor jó lehet, de labortápba nem nagyon javaslom.
Ezekről lenne szó: Bővebben: Link
Én ilyeneket használok kb 5 év óta, mióta a műanyag Piher potikkal megjártam. Nekem eddig nem volt gondom velük.
Szevasztok! birtokomba van egy tr9120 tápegység, van egy olyan nagy bajom vele hogy nem működik,cseréltem benne 2db Tip33 és 3db Ti1;Ti2;Ti3-mat helyette bt152 tettem be és még mértem a segédtrafót 2x20voltot ad le. Ha bekapcsolom akkor megmozdul a voltmérő ha kikapcsolom akkor fentebb megy.Tanácsot kérnék,hogy mit nézzek meg rajta hogy működjön.
Köszi Laci
Köszönjük, ez is egy megoldás, csak annyi probléma lehet, hogy nem illeszthető közvetlenül a paneltervhez (bele kell nyúlni), ami újabb problémák/kérdések sorát fogja generálni.
Az 1 monó + 1 sztereó poti kombináció teljes értékű alternatíva lehet (közvetlenül illik a panelhoz), és csak egy nagyon kicsivel kerül többe.
Így van, a műanyag piherekkel ellentétben ezek szinte mindenhol megállják a helyüket, legyen az táp, erősítő vagy bármi más. Persze a minőségtől ezek is elég messze vannak, de amíg nem vakarják szét magukat addig jók.
Szerintem csak selejtet fogtál ki (vagy túl erős vagy
nem kell izomból tekerni a potit). Nekem sosem volt még gondom ezekkel, pedig használok néhányat.
Érdekes mert vigyáztam rájuk, még potigombok sem voltak rajtuk. Eléggé finom voltam minddel. Már az áramkör élesztésénél hozták a hibát. Lehet, hogy én fogtam ki nagyon selejt szériát, de szét is szedtem kettőt és ami a belsejében volt, azt nem nagyon tudtam volna minőségnek nevezni. Azóta vettem műanyag tengelyeseket és azzal minden ok. Ilyeneket használok helyettük: Bővebben: Link
Amiket nagyon szerettem régen és nagyon jók is voltak: Bővebben: Link
Ez nagyon érdekes mert pont az általad linkelt műanyag potik azok amik szerintem csapnivaló minőségűek. És pont hogy ezekkel jártam én már úgy hogy megszakadtak és miattuk nem működött az egyik labortáp-prototípusom még régebben. Azóta kizárólag ezeket a fémházasokat használom. Egy bajom van velük hogy nem értem mi okból de ragadnak.
Apropó, jelentem holnap publikálom a labortápom cikkét!
Az általad publikált forrasztóállomást is ilyen olcsó fémtengelyes potival építettem meg (ugyanabból a szériából mint amit a 1036-hoz használtam). Egy hónap használat után össze vissza szabályzott, ha csak hozzáértem a potihoz, már változott is a beállított érték. Kicseréltem egy műanyagtengelyesre, azóta hibátlanul dolgozik. Ennek már jó két éve. Nincs napi szinten használva az állomás, de két év alatt ment 20szor annyit mint az első egy hónapban.
Az itt leírtak csak az én rossz tapasztalataim, lehet nekem nem volt szerencsém.
Kinek mivel van szerencséje.
![]() Várom a cikket! Szerintem sokan mások is! Idézet: „....szét is szedtem kettőt és ami a belsejében volt, azt nem nagyon tudtam volna minőségnek nevezni.” Nem fotóztad le véletlenül? Szerintem másokat is érdekelne a poti belseje, ill, hogy milyen felépítésű.
Lefotóztam a két szétszedett példányt. A bal oldalin látható, halvány piros nyíllal rámutatva, hogy ott a műanyag kicsit el van deformálódva. Ennél nem nyomódik le rendesen a mozgó érintkező, ez a poti teljesen átfordult. A másikon pedig le volt esve a helyéről a mozgóérintkező lemez. Ez meg akadt, és nem lehetett rendesen végállástól végállásig tekergetni. Kis rázás után le is esett róla teljesen.
Én a fém tokozású potencióméterekre esküszöm, igaz, nem használtam még soha egyet se nagyobb feszültségen és áramon, maximum 20V 1,5A. A műanyag tokozásúval gyűlt meg a bajom,gyorsan tönkremennek. Az, hogy miért drágább, lehetséges, hogy az alapanyagárban van a válasz ill. a formázás technológiájában.
Ezen a potin semmiképpen sem illik 1,5 A áramot átengedni!!
Sajnos a méréseket még nem volt időm elvégezni a labortápon (pontosabban igen, csak még nem készült belőlük mérési jegyzőkönyv), ezért mérési eredményekkel egyenlőre nem tudok szolgálni, azokat majd később pótolom a cikkben. De ezt leszámítva elkészült a cikk:
SMPS Labortápegység II. Használjátok egészséggel! A hozzászólás módosítva: Aug 7, 2013
Valóban sérülek, talán selejtesek voltak, de azért volna egy észrevételem: a képeken olyan mintha a forrasztáskor belefolyt vona az ón kissé, egészen a szegecselésig fel van futva a forrasztóón. Ez már önmagában elég,m hogy kontakthibázzon, mert az ellenállásréteghez rosszabbul fog érintkezni. Ha a poti a forrasztáskor végállásban állt akkor a leszedő érintkező elvihette a hőt egészen a tartó műanyag lemezig, ami a melegtől is deformálódhat. Persze nem állítom, hogy ez a gond, csak mint egy lehetőség merült fel bennem.
Azok már kiforrasztáskor futottak fel oda, akkor már ideges lettem a kontakt hiba miatt és nem foglalkoztam vele. Bízok benne, hogy csak egy selejtes szériát fogtam ki. A másik 3db poti is hozta a hibát, pedig azokon még kiforrasztáskor sem folyt fel jobban az ón, tehát kevés eséllyel melegedtek meg az érintkezők.
A hozzászólás módosítva: Aug 7, 2013
Nagyon jó cikk lett. Örülök, hogy közzéteszed mások számára is.
Szerintem is egész jó lett, csak az a böszme trafó ne rontaná az összképet. Ha már kapcsolóüzemű az előszabályozó, akkor lehetett volna az eleje is kapcsolóüzemű.
Igen, hosszú mérlegelés után döntöttem úgy hogy marad az 50Hz-es toroid trafó. Ennek az az oka hogy sokan félnek a kapcsolóüzemtől meg az SMD-től, a kétoldalas nyáktól meg úgy egyáltalán attól hogy sok az alkatrész. Ha még hálózati kapcstápot is kellene elé építeniük az még elrettentőbb lenne.
![]() Így aki fél a 230V-tól meg a rezonáns tápoktól az tekertet egy toroidot és le van tudva a probléma. Hasonló megfontolásból van egyébként a HEStore-os folytótekercs is az áramkörben hogy ne féljenek tőle az emberek mert nem kell hozzá gyűrűt vadászni meg tekergetni, induktivitást mérni. Egyszerűen csak megveszi a boltban és beforrasztja. Persze én szívem szerint tekertem volna oda kézzel egy sokkal-sokkal jobb folytót de hát mint azt a cikkben is írtam, ez a táp nem magamnak készült hanem a többi hobbistának. ![]() De persze attól hogy én 50Hz-es toroidot tettem a táp elé, nincs akadálya annak hogy más rezonáns kapcsolóüzemű hálózati tápot tegyen oda! Sőt, ha nagyon sok időm lesz és unatkozom akkor kíváncsiságból én is bevágom majd elé a Skory-féle rezonáns tápomat. Úgyis csak porfogónak van használva már vagy 3-4 éve.
Sziasztok, labortápegységet szeretnék építeni, és az lenne a kérdésem, hogy mennyi lesz tranzisztor betája, ha párhuzamosan kötöm őket (így). Van erre valami képlet esetleg mint mondjuk az ellenállásoknál? Történetesen két 2SC5200-ról van szó. Előre is köszönöm a segítséget
A hozzászólás módosítva: Aug 8, 2013
Felmerült egy másik kérdés is: állítható áramkorlátot akarok építeni a tápegységhez(erre alapozva), viszont ötletem sincs, hogy hogyan lehetne kiszámolni az R1, R2, R4 értékét. Ha csak az R1 lenne, és nem lehetne állítani az áramkorlátot, akkor az R1 értéke 0.6/<maximális megengedett áram>, de így nem tudom, hogy a többinek honnan jön az értéke.
Szia!
Ha labortápot építesz akkor erre semmi szükség nincsen, mert a labortápok többsége rendelkezik szabályozható áramkorláttal. Ráadásul ennél sokkal megbízhatóbb és stabilabbal. ![]() Szerk: Előző kérdésedre a válasz: A tranzisztorok maximális bemenőfeszültsége az, amit az adatlap előír Collector-Emitter feszültségként. Ha párhuzamosan kötöd, elméletileg duplája áramot folyathatsz rajta keresztül, nagyobb feszültséget viszont attól még nem kapcsolhatsz rá! A hozzászólás módosítva: Aug 8, 2013
A helyes válasz a kérdésedre az, hogy a párhuzamosan kötött tranzisztorok bétájának átlaga lesz az eredő béta. Nem egyforma tranzisztorokat semmi esetre se akarjál párhuzamosan kötni, a cél, hogy minél inkább egyező bétájú tranzisztorok legyenek ott, így az eredő béta is meg fog ezzel egyezni.
Viszont nem akarod így párhuzamosan kötni őket, ahogy azon a rajzon szerepel! Az úgy nem frankó. A kollektorkörbe is kellenek ugyanis kiegyenlítő ellenállások, mint ebben: Bővebben: Link A hozzászólás módosítva: Aug 8, 2013
Inkább az emitter ágba szokás egy-egy kis értékű "szimmetrizáló" ellenállást tenni. Részben azért mer a kollektorhoz képest nyit a bázis, ezért nem lenne célszerű oda egy áramfüggő ingadozást beépíteni -ellenállás formában-, részben így a párhuzamosítás akár szigetelés nélkül is megoldható a bordán, hiszen a kollektorokat szokás a fémházra kötni (ekkor az egész bordát el kell szigetelni, ami szintén felvet néhány technológia problémát).
Hajszálnyi javítás: fojtótekercs.
Bitangjó lett a cikk amúgy, csak így tovább! |
Bejelentkezés
Hirdetés |




üdv! 









