Fórum témák

» Több friss téma
Fórum » MIG/MAG/Co2 hegesztő készülékek házilag
Lapozás: OK   199 / 278
(#) erbe válasza Honda130 hozzászólására (») Jan 31, 2018 /
 
Van hasad? A megadott értékeken belül bármit választhatsz, kis eltéréssel még azon kívül is.
(#) Honda130 válasza erbe hozzászólására (») Feb 1, 2018 /
 
Van hasam? Nem értem.
(#) GPeti1977 válasza Honda130 hozzászólására (») Feb 1, 2018 /
 
Akkor üss rá.
(#) Phile80 válasza Honda130 hozzászólására (») Feb 1, 2018 /
 
Ne bonyolítsd, leírtam világosan milyet tegyél bele.
(#) greczn01 hozzászólása Feb 1, 2018 /
 
helló szakik ! kondenzátorcsere kell.
Mert a régi elkó sajnos tönkrement az idők során
amit találtam bele paraméter azonosat azzal az a szitu hogy kissebb átmérőjü 63v
ami az eredetivel azonos átmérőjü az 100v os lenne " persze jóval drágább " kérdésem
magasabb feszültségü kondi esetén a működést mennyire befolyásolná a fesz külömbség
" vagy nem kell foglalkozni az átmérőjével az alkatrésznek ?
üdv Greczn
(#) Hetope válasza greczn01 hozzászólására (») Feb 1, 2018 /
 
Co gépeknél általában 63 voltosak az elkók. Nagyobb feszültségű elkók drágábbak és lehet hogy minőségesebbek is.
(#) greczn01 válasza Hetope hozzászólására (») Feb 1, 2018 /
 
hegesztésnél számít valamit " fröcskölés ~ varratminőség"
(#) mpisti válasza Hetope hozzászólására (») Feb 1, 2018 /
 
"Nagyobb feszültségű elkók drágábbak és lehet hogy minőségesebbek is." Azonos típus mellett semmivel nem jobb a nagyobb feszültségű, sőt nem is indokolt jelentősen nagyobbat választani a szükségesnél. A 63V több mint jó oda, az igazi az 50V-os lenne,de abból komolyabb kapacitás mellett nem készül "kommersz" kategória.
(#) mpisti válasza greczn01 hozzászólására (») Feb 1, 2018 /
 
A fröcskölés legtöbbször rossz beállítás következménye. Ilyen akkor szokott lenni,ha az ívfeszültség és az íváram viszonya eltér az optimálistól,azaz a huzal előtolási sebessége több mint ami az adott ívfeszültség mellett kívánatos lenne. Ilyenkor a túl gyors előtolás miatt jelentősen leesik az ív feszültsége,és a leolvadt cseppek nem képesek a varratba beépülni, hanem szétfröcskölnek a varrat környékére. Mindig van némi fröcskölés, de az erőteljes fröcskölés az a varrat minőségét is rontja.
(#) greczn01 hozzászólása Feb 1, 2018 /
 
A paraméterazonosat rakom és bízok benne hogy megfelelően fog működni a méretbeli külömbségek figyelmen kívül hagyásával .
Ellenállásokat visszarakom amik bentvoltak de rendelek újakat
régiknek 8 as csavaros sarujuk" kicsit bunfordi és leislazult "/ probléma okozói a villamos kötőelemek /
(#) Honda130 válasza Phile80 hozzászólására (») Feb 2, 2018 /
 
Rendben. 2db 100ohm 10Watt kerámia ellenállás párhuzamosan a kondikkal. A kondik meg párhuzamosan az egyenirányítóval.... Milyen egyszerű szerkezet ez a heggesztő! Minden párhuzamosan van kötve.
Figyu! Phile80! Egyeztessünk légyszives, hogy milyen vezérlést szeretnék és akkor jöhetne is.
Mit szólsz?
(#) maci2700 hozzászólása Feb 2, 2018 /
 
Sziasztok!
Szükségem lenne egy kis segítségre!
Van egy régi co hegesztőm, amin a fokozatszabàlyozó tönkre ment.
Ki akarom cserélni, de a boltban azt mondtàk könnyen le is égethetem.
Valaki tudna segíteni, hogy melyik szàmot kössem melyik helyére?
Vàlaszotokat vàrom!
Előre is köszönöm!
Tovàbbi szép napot!
(#) greczn01 hozzászólása Feb 6, 2018 /
 
Hello Szakik !

Ma beraktam az új kondit a gépbe a régi ellenállásokkal működik .

problémám mégis van

úgy észlelem nem az igazi az ív a nullátmenetben

Ha beleraknék mégegy ugyanolyan kondit lehet segítene a dolgon a folyamatosabb ívhúzás

eléréséhez ? "párhuzamosan"

ellenállásokat is megrendeltem 15 ohm 25 w

Elko 33000uf 63v

Üdv Greczn

" Ja ma vettem pár kábelsarut 5000 huf kicsit kiakadtam a boltba WTF "Körbesemertem nézni

ezekután"
(#) erbe válasza greczn01 hozzászólására (») Feb 6, 2018 /
 
Milyen kábelsarut vettél? Aranyozott, vagy tömör arany?
Kábelsarubolt
Szigeteletlen szemes saru, 16-25/10,5-ös 79,90.- (gondolom, nettó). Lehet, hogy még nagy is neked, elég lenne 8-as lyukkal.
(#) mpisti válasza greczn01 hozzászólására (») Feb 6, 2018 /
 
"ellenállásokat is megrendeltem 15 ohm 25 w " Aztán hova kell az ilyen értékű ellenállás?
Ha a kondikkal párhuzamosan szeretnéd, oda inkább 1 nagyságrenddel nagyobb kellene. Ha nyitóérintkezős kisütéshez, oda pedig 1db is elég az összes kondinak. Nem tudom mekkora kondit tettél a gépbe, de ne gondold hogy ha a kapacitást megduplázod ,akkor az eredmény is 2x jobb lesz. Meglepődnél ha kipróbálnád mennyire minimális a különbség a 33000µF és a 100000µF között. Ugyanis a trafó egy lényeges eleme az egésznek. Mivel a kondi feltöltése is időbe telik, nem biztos hogy hegesztés közben a gépben levő trafó képes a kondiba belepumpálni azt az energiamennyiséget,amit a kondi képes lenne tárolni.
(#) greczn01 válasza mpisti hozzászólására (») Feb 7, 2018 /
 
A gépben van mágneskapcsoló. Igazáboól az áramutakat nem_néztem_át, hogy mi hová és, hogy van kötve, mert nem_láttam szükségét.
Aamit átnéztem és próbáltam beazonosítani "lajikusként"

Ellenállás:
REMIX KRS - 05
15 S Z - 10 - 20 77 - 10

Az értéke műszerrel mérve 15ohm, ebből van 3 db sorba_kötve, amúgy nem_igazán melegszik úgy vettem_észre.
A hozzászólás módosítva: Feb 8, 2018
Moderátor által szerkesztve
(#) mpisti válasza greczn01 hozzászólására (») Feb 8, 2018 /
 
Akkor az kisütőellenállás, és feltehetőleg a mágneskapcsolón keresztül süti ki a kondit. Ha már megvetted akkor úgyis mindegy, de 1db 47 ohm 25W-os is elég lett volna a 3db 15 ohmos helyett.
(#) greczn01 hozzászólása Feb 8, 2018 /
 
Hello szakik.

Ma megjött a másik ELKO is. Kipróbáltam, beépítettem és hát meg kell mondjam összehasonlíthatatlan az egydarabos változattal.
A kettő egyszerre hozza azt az értéket, amit kell tudnia a gépnek.
A trafónak szinte semmi hangja, az ív erős és folytonos, fröcskölés szinte semmi.
Ellenállások az eredetiek, habár rendeltem újakat, de nem kerültek beépítésre. A kondikat szerelősínnel raktam össze, nem volt egyszerű a hely szűke miatt. Majd rakok fel képet a javításról.

Köszi az infókat üdv Greczn
A hozzászólás módosítva: Feb 9, 2018
Moderátor által szerkesztve
(#) Honda130 válasza greczn01 hozzászólására (») Feb 9, 2018 /
 
Mesélj légyszi! Milyen kondit cseréltél és pontosan milyenre? Én még a kondi megvásárlása előtt állok. Milyen gépet is javítottál? Sajnos én nem vagyok szaki, ezért érdekelne.
Köszi!
(#) simsons51 hozzászólása Feb 13, 2018 /
 
Sziasztok.
A WELDI MIG 300 és a BMAX mm253 Co gépek mennyire megbízhatók? Melyiket érdemesebb megvenni? Vagy esetleg valami más típus.
http://hegesztescentrum.hu/mm253.html
http://hegesztescentrum.hu/weldi-mig300-co-hegesztogep-380v-35.html
A hozzászólás módosítva: Feb 13, 2018
(#) david08 válasza simsons51 hozzászólására (») Feb 13, 2018 /
 
Szia, mi forgalmazzuk a weld impex gépeit és javítjuk is őket.
Strapabíró gépek pl. ma javítottam egyet 2007-es a gépet, most látott először szervizt, ventillátor és potméter csere után mehetett vissza dolgozni.
A bmax gépei is jók arról nincs túl sok tapasztalatom.
(#) Honda130 hozzászólása Feb 14, 2018 /
 
Urak!
Ezek közül a kondik közül tervezek 2 db-ot rendelni. A listázásból a 3-dik tetszene felölről. Szerintetek baki lenne megvenni? Vagy jó lenne? ...Természetesen a CO hegesztőmet szeretném vele gazdagítani.

Másik kérésem pedig a kisütő ellenállás lenne. Még mindig nem áll össze a kép, hogy pontosan mit kell azzal csinálni? Ha csak hasonlóan a kondik mellé kötöm párhuzamosan akkor azon áram fog folyni nem? Mármint hegesztés közben. De olvastam valami olyat is, (persze ha nem értettem félre) hogy a hegesztés befejezésével legyen rákapcsolva a rendszerre? Úgy is lehet? Mi jelentősége van? Köszönöm!
A hozzászólás módosítva: Feb 14, 2018
(#) gulyi88 válasza Honda130 hozzászólására (») Feb 14, 2018 / 1
 
Az ellenállás annyit csinál, hogy amikor abbahagyod a hegesztést, az szépen kisüti a kondit.
Ha nincs kisütve, akkor a pisztolyból kilógó drót végén ott lesz a kondi maradékfeszültsége.
Ha a drótot ilyenkor hozzáérited az anyaghoz (véletelnül vagy direkt), akkor szikrázik egyet és odaragad.
Ha ki van sültve a kondi akkor nincs szikra, nem ragad oda.
Minnél kisebb az ellenállás, annál gyorsabban kisüti ki a kondit.
Viszont minnél kisebb az ellenállás, annál jobban melegszik hegesztés közben, ha fixren a kondira van szerelve.
Ha viszont a főmágneskapcsoló egyik segédérintkezője lekapcsolja a kondikról hegesztés közben, akkor az hegesztés alatti melegedés problémája ki van kerülve.
Ha fixre van kötve, akkor ki kell bírja a folyamatos hegesztést, ha kapcsolva van, akkor csak a kondik kisütését kell kibírja (ez utóbbihoz jelentősen kisebb teljesítményű ellenállás elegendő, valamint lehet kisebb értékű is, amivel gyorsabban kisülnek a kondik (pl 1db 5ohm 10W))
(#) simsons51 válasza david08 hozzászólására (») Feb 14, 2018 /
 
Köszönöm a segítséget.
(#) Honda130 válasza gulyi88 hozzászólására (») Feb 15, 2018 /
 
Nagyon szépen köszönöm a helyretételt! Ezzel a témával kapcsolatban ki is merültem a kérdésekből. Tök egyértelmű magyarázat volt.
Bár így el tudná magyarázni valaki a fokozat kapcsolást is.
(#) Honda130 hozzászólása Feb 15, 2018 /
 
Uraim!
Sajnálom, de nem hagy nyugodni mìg nem sikerül megértenem. Az én kis hegesztőmön két kis kapcsoló van a fokozatok kiválasztására. Az egyik 1-2, a másik min-max. Mi lehet ennek a lényege? Miért van külön az a két kapcsoló és miért különböznek az elnevezések? Nem tudná ezt nekem valaki elmagyaraázni? Akár privátban is, de nem bánom ha itt.
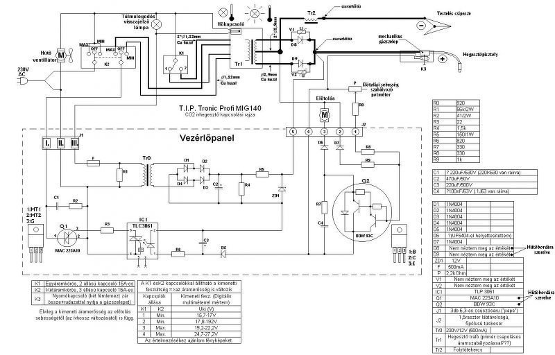
Valahogy le akarom választani a gyári vezérlőről a kapcsolók vezetékeit, de úgy kéne, hogy semmi ne szikrázzon a hozaganyagon kívül, ha bekapcsolom egyszer gépet átalakítás után. Másik panelt fogok rákötni. Van egy rajzunk már múltkorról és találtam is egyet ma. Valami hasonló lenne az én gépem is. A második képet csak a fokozat kapcsolós rész miatt csatoltam, mert valahogy nekem áttekinthetőbb.
Köszönöm! Sziasztok!
A hozzászólás módosítva: Feb 15, 2018
(#) zosza18 válasza Honda130 hozzászólására (») Feb 15, 2018 /
 
Szia!
Látom nehezen boldogulsz... de mi is sajnos, mert a kérdések fele érthetetlen.
Miért akarod leválasztani a fokozatkapcsolót? Mire akarod kiváltani, vagy mi egyéb ok van rá?
A kapcsolók lényege, hogy 4 hegesztési áramod lesz tőlük...
1/min-30A
1/max-50A
2/min-80A
2/max-100A (Az "A" számok csak tájékoztató jellegűek, de k b papíron ennyit is hazudnak.)
Ettől függetlenül nem tudom mit szeretnél. Értem én, hogy hobbiból feltuningolod meg ilyenek, csináltam én is ilyet, de ez számomra/számunkra már érthetetlen kérdés.
(#) Honda130 válasza zosza18 hozzászólására (») Feb 15, 2018 /
 
Szia! Az első képen talán jól látszik, hogy a kis kapcsolókról a panelre mennek a vezetékek. Ezt innen le kell választani, mert ki lesz dobva a panel. Lesz helyette egy olyan panel, ami komolyabb és a második képen látható. Tőlem akár maradhatnának is a kis kapcsolók fokozat kapcsolónak, mert egy forgatós kapcsoló nagyon drága. De a panelt le kell váltanom, mert a huzal előtolás nem működik túl jól rajta. Szakaszosan működik.
A nem boldogulok, részben igaz, mert egyenlőre nem minden tiszta. De ehhez az is hozzá tartozik, hogy ennek a dolognak még szinte kicsit sem álltam neki. Még csak tervezgetem a dolgot és gyüjtöm az információt és az alkatrészeket.
A fokozatokról pont annyit tudok, hogy az áram változik, ha egyre nagyobb fokozatot kapcsolunk. Vagyis, én úgy tudtam, hogy a feszültséget emeljük vele és ebből fog majd következni az áram erőssége. Én azt szeretném tudni, hogy ez a trafón hogy van bekötve? Egyre több menetszám van sorba kötve? Vagy az egyik kapcsoló sorba teszi a köröket, a másik meg mellé kapcsolja a másikat párhuzamosan?
Most lehet hogy oltári nagy marhaságot írtam, de pont ezért van a kérdés.
(#) gulyi88 válasza Honda130 hozzászólására (») Feb 16, 2018 /
 
Szerintem (de csak tippelek) a primer menetszámokat variálja a fokozatkapcsoló.
A CO alapvetően feszültséggenerátoros kimenetű (nemúgy mint az MMA).
Minimum állásban a betáp az teljes primer menetszámra jut (legkisebb kimeneti fesz),
következő fokozat mittudomén mondjuk 50 menettel a vége elötti leágazásra kapcsolja a betápot, a kövi megint 50menettel előrébb....ésígytovább.
A max fokozat meg a legkevesebb primer menetszámnál lévő leágazásra kapcsolja a betápot, ekkor lesz a kimeneti fesz maximális (egy primer van több helyen kivezetésekkel).
Mindeközben a szekunder mindvégig ugyan az.
A hegesztési áram majd alakul az előtolásból meg a puffer feszültségéből (meg a trafó dropból szórásból, egyenirányítási fesz esésből, kötések és kábelek ellenállásaiból stb...).

Ilyen tolópanelt (vagy egy verzióval fiatalabbat) egyszer régesrégen már javvítottam, de nem sok esélyét látom, hogy megtaláljam az akkori feljegyzéseimet, kaptál hozzá infót, hogy mit hova kell kötni?
A hozzászólás módosítva: Feb 16, 2018
(#) erbe válasza Honda130 hozzászólására (») Feb 16, 2018 /
 
Ha megnézed a témához kapcsolódó rajzokat, mindent pontosan le lehet olvasni. Az 1-2 fokozat vált X menetszámot a primeren, a min-max vált Y menetszámot a primeren. A váltott menetszámok aránya alapján a fokozatok 1-2-3-4 arányban követik egymást.
Ez alapján változik a szekunder feszültség, ami lapos karakterisztikájú trafónál közel arányos a hegesztőárammal.
Következő: »»   199 / 278
Bejelentkezés

Belépés

Hirdetés
XDT.hu
Az oldalon sütiket használunk a helyes működéshez. Bővebb információt az adatvédelmi szabályzatban olvashatsz. Megértettem