Fórum témák
» Több friss téma |
Fórum » Hegesztőgép javítása
Témaindító: Szentgyörgyi Lajos, idő: Nov 25, 2008
80 V 15 A-es Darlington?
Nem láttál feliratot a kártyán?
Nem látni, de holnap leveszem a müanyag felfogatást nem e az alatt van.
Hát meg néztem de semmi szám nincs ráírva, még az alkatrész sincs jelölve , hogy mi valo oda. A darlington NPN, vagy PNP lehet?
Ki kell mérni, hogy az emittere a tápkondi + vagy - végével van együtt.
Sziasztok, van egy egyfázisu co hegesztőm ami nem akar normálisan varrni, arra gondoltam hogy egy lidlis parkside porbeles hegesztőt átépítek a régi co házába, így lenne egy teljesen jól működő védőgázas hegesztőm. Szerintetek járható az út?
Ha megjavítod vagy megjavíttatod a CO2 hegesztődet, lesz egy jó géped. Ha kicseréled a belét porosra (
), lesz egy gépkarikatúrád. De ne várd, hogy működni fog!
Sziasztok! Kaptam egy AUSTRO MIG 250 házat a trafón kívül minden mag van hozzá.A vezérlőpanel bekötésében kérnék segítséget mert a neten nem találok róla semmit.mellékelem a panel képét. Előre is köszönöm!
Megoldottam! Már csak egy trafó kell hozzá. arra gondoltam teszek bele egy 250A invertert. Mi a véleményetek róla?
Üdv mindenkinek!Új vagyok itt!Látom van itt sok hozzá értő.
Szeretném a segítségeteket kérni van egy einhell 170 co gépem és szaggat rajta az előtoló motor. Nincs külön tápja a hegesztő áram táplálja. Próbáltam 24v külső egyen árammal táplálni de ugyan az a jelenség.A vezérlő panelon egy tirisztor Tym 412 és egy 2383 tranzisztor található.A diódákat ellenőriztem,azok jók.Valami ötlet?
Helló mindenkinek. Szükségem lenne egy kis segítségre. Van egy Einhell NSG 230F hegesztő trafóm, aminek a feszültség választó kapcsolója teljesen megadta magát. Sikerült szereznem elvileg gyári azonos kapcsolót és egy bekötési rajzot is, de ha mindent az alapján kötök vissza, egyszerűen leveri a kismegszakítót. Hol lehet a hiba? Vagy esetleg van valakinek ugyan ilyen készüléke, akkor le tudná nekem fotózni hogy pl a trafó kivezetése hogy is vannak nála? Mert nekem sanszos, hogy valamiért két kivezetés egy pontra volt kötve, nem külön. Sajna ezek letörtek, így nem tudtam jelölni.
Őőő igen mielőtt nagyon bele lendülne mindenki, sajnos mint kiderült a szerzett kapcsolás nem 230-as hanem csak 160-as gépé. Teljesen más. Ezért is csodálkoztam a jelölt kondin. Na mindegy. A gép belsejében benne van a bekötés, de sajna az nekem erősen sérült és hiányos. Esetleg ha valaki le tudná fotózni, azt megköszönném.
Megoldódott.Tirisztor és tranzisztor csere.
Sziasztok,a hétvégén hoztak egy BHKV 200 H-as hegesztőt, ami nem akar dolgozni,csak éppen,hogy szikrázik a kimenet.Ha valakinek lenne róla kapcsolási rajza és feltenné azt nagyon meg köszönném,illetve,hogy merre kellene keresnem a hibát.Előre is köszönőm a segítséget.
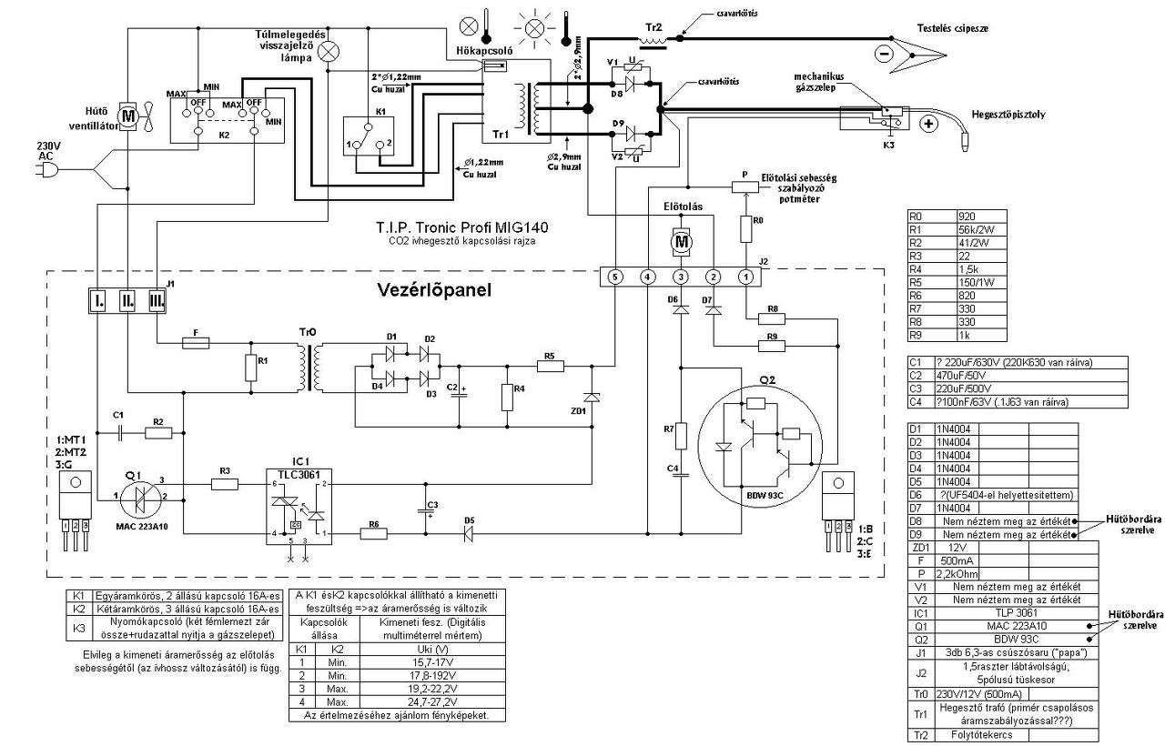
Üdv. Ez tényleg jó rajz nekem most segített de a csatlakozási pont körüli ellenállások szám jelölése nem nagyon látszik ha lehetséges lenne újra jelölni s közzé tennéd nagy segítség lenne.
Köszönöm.
Ha ez az akkor itt van nagyobban.
Üdv!
Nekem olyan problémám van, hogy vettem egy MIG/MAG gépet de hibásan. Látszólag egy ellenállásnak van csak problémája és az lenne a kérdésem azokhoz akik értenek hozzá, hogy kb mennyi lenne a javítása, csak panellel együtt lehet-e javítani vagy külön az ellenállást is; és hogy 3x 25A biztosítékok lesznek betéve a villanyórába, hogy az már vinné e anélkül, hogy leverné. Előre is köszönöm!!!
Az elégett ellenállás általában a hiba következménye, nem az oka, de ahogy nézem azokon csak a lakk égett meg a melegtől. Ez egy elég komoly gép, csodálkoznék, ha itt valaki tudna segíteni tüzetesebb bevizsgálás után.
A hozzászólás módosítva: Márc 18, 2018
Azt kellene kideríteni mit jelent az error kód. A használati utasításban többnyire benne van.
Mert mikor elromlott utána lett kitisztítva az egész belseje és vagy 2 vödör port szedtek ki belőle. Én arra gondoltam, hogy valamit rövidre zárt a por és amiatt lett vele valami.
Az nincs mellé majd a neten keresgélek hogy mi az a hibakód
szia!
szerintem a képalapján munkakábel hibát jelez./pl.zárlat a főáramkör és a vezérlőkör között.
Nem tudom de majd szerelőhöz elviszem mert amennyiért vettem még ha 100 ezret is kéne rákölteni (bár ne legyen annyi) akkor is simán megérte megvenni. Viszont a 3x 25 A jól gondolom, hogy elég lenne neki????
Idézet: „Viszont a 3x 25 A jól gondolom, hogy elég lenne neki????” 400as vizes CO-m is elmegy 3x16ról, persze nem 400at veszek le róla. De nekem is megvan 3x 25A
Üdv!
Egy segítőkész kolléga megtalálta mi a hibakód. Motor feszültség hiba. Hogy ez most pontosan mit takar azt nem tudom, de ez is haladás már.
Nézd meg, hogy zárt-e a motor és nem kerülhetett-e bele vaspor, esetleg biztosítékot keress a motor áramkörében. Esetleg még a motort külön tápról kipróbálni, hogy működik-e...
A hozzászólás módosítva: Márc 22, 2018
Ha majd hazamegyek akkor jobban megnézem, főleg hogy tudom nagyjából mi a hiba, mert legutóbb nem nagyon volt időm rá.
Hali. Esetleg a gép oldalán a nagy feliratnál hányas típus van? Csak azért kérdem, mert folyamatosan fejlesztgetik. Ami a képeiden látszik, az annyi, hogy megkéri a maga 26A-ét enni. De persze ez nem folytonos terhelés, így előfordulhat, hogy a 3*25A-nél hullámvölgyekben bekapcsoláskor leold a megszakító. De amúgy ha nem csúcs teljesítményen akarod használni, hanem mondjuk csak 100-120A hegesztőáramig akarsz elmenni, akkor emlékeim szerint stabilan és szépen fog varrni de csak X-ideig, utána bármikor leoldhat megint a rendszer, ha a gép a folyamatos terhelés miatt nem túlhúzza a rendszert. De ha esetleg a géped már Citoplus 2-es akkor már csak 21,1A-t kér enni. Sőt ha 3-as lenne akkor már megelégedne a 18,2A-rel is. De az adattábla szerint a tied 1-es, ami megkéri még a magáét a minőségért cserébe.
Bocs hogy így belehápogtam a témába. A hozzászólás módosítva: Márc 25, 2018
Sziasztok !
A napokban vásároltam egy Trakis traconic 253 -as Co hegyesztőt és miután megnéztem az elektrónikáját 2db ellenállás meg volt égve , az egyik R26 a másikat nem láttam.Esetleg , ha lenne valakinek kapcsolási rajza az említett géphez , akkor negyon megköszönném , ha elküldené nekem. Előre is köszönöm!
A gépről van rajzom, de az elektronikáról nincsen. Ha többet tudnál róla, talán. A panelen találsz valahol feliratot. Pl. WEL3-b.
Attól, hogy meg van pörkölődve az ellenállás, még jó lehet. A Zener előtti elég jól fűt. A hozzászólás módosítva: Ápr 30, 2018
|
Bejelentkezés
Hirdetés |





), lesz egy gépkarikatúrád.
De ne várd, hogy működni fog! 










