Fórum témák
» Több friss téma |
Idézet: „A kondenzátort még nem mértem. De azt valahogy okosan kéne csinálnom nehogy neki vágjon a falnak.” Ha minden igaz nem fog, a falhoz vágni. Mert a házban belül, elvileg, van egy 1 MΩ-os ellenállás a kondenzátorral párhuzamosan kötve , ami kisüti azt. A kondenzátor házán jelölik, ha van benne.
Köszi. Ennek is utána nézek mielőtt babrálom
Üdv mindenkinek!
A 30 éves mikro sütőnk, ebben még benne az anyag, de most megadta magát ! A magnetron beömlőnél a a műanyag megolvadt, leszereltem kidobtam ,kipucoltam és tökéletesen működik! Használhatom így nem lesz belőle baj? Köszönöm a válaszokat !
Tegyél oda csillámot, filléres tétel.
Csillám rögzítése némi kreativitást igényel. ![]() Ha nincsen lefedve, belemegy a kosz és ha a magnetron antenna szigetelésére is jut, akkor viheti a magnetront is.
Meg kell nézni az adott kapcsolást, 99%.-ban kijelenthető hogy a kondenzátor házában van beépített kisütő ellenállás, csak igen régi orosz készülékekben láttam olyat hogy nincs. Illetve olyat sem tapasztaltam még (elvileg lehet) hogy a beépített ellenállás valamilyen oknál fogva szakadt.
Sziasztok! Mikróval kapcsolatos kérdésem lenne, nem elektromos, sokkal inkább mechanikus jellegű. Az üvegtányér forgató műanyagkarika alatt szét van rohadva egy csíkban, pont ahol a 3 kis műanyag kerék jár, rozsdás.. emiatt akadozva forgat, előbb utóbb átesik, beszakad.. Egy alapos takarítás után milyen anyaggal lehet simává varázsolni ezt a felületet, olyannal kellene amit a mikrohullám nem bánt, gondolom műanyagok, festékek.. hőtükrös ragasztók, ragasztószalagok kizárva. (Még akkor is ha konkrétan az üvegtányér alatt vannak.)
Megtisztítod, lecsiszolod, maszkoló szalaggal letakarod a többit és ecsettel, vagy szprével lefested. Az eredeti szerintem porszórásos, de a zománcfesték nem lehet rossz.
Köszönöm a segítséget, megcsiszoltam, nem lyukadt át, (csak úgy nézett ki a sok rozsdától) rozsdaoldás, és takarítást követően szép fém tiszta lett. Majd lefestettem zománcfestékkel. 2-3 napot vártam, míg kemény lett a felület, összeraktam, és még 2 napot szellőzött hogy a friss festékillat is elillanjon. Úgy néz ki jó lett. Bánom hogy nem készítettem előtte fotót, kegyetlen csúnya volt már szegény.
Sziasztok, adott egy Gorenje mikro, így néz ki a magnetronja, az egészet kell hozzá cserélni vagy csak a sérült részt is lehet?
No meg az okot is meg kell szüntetni. Elkoszolódott csillám?
Sziasztok!
Kezem közé akadt egy szinte új AEG MFC3026S-M típusú mikrohullámú sütő. A kérdés a szokásos, ismeri-e valaki ezt a típust illetve található hozzá kapcsolási rajz? Mindene jól működik, kivéve, hogy a buzzer folyamatosan "serceg" (ezt most nem definiálom ) de olyan hangja mint a épp sülő zsírnak.Amúgy egy Midea panel van benne, a panel kódra valami japan bédéesem oldalt dobál ki. Nem ezt kerestem...
Még két kép.
Az ic egy 2003 -as tranzisztor mező.
Nézd meg az elkókat, hátha valamelyiknek csökkent a kapacitása!
Ma már sajnos nem tudom, de majd megnézem ahogy érem... (mérni, forrasztani, nagyon kellemetlen a panelen, valami lakkal le van fújva a forrasztási oldal, de olyan kemény mint a műgyanta...
)
Sziasztok!
A tavaly előtti karácsonyra adtunk a nagy fiamnak egy LG mikrót, ami kb 1 hónappal a garanciája lejárta után tönkrement. Mindent csinál,,,, forog, világít, visszaszámol, pittyeg, stb, csak éppen nem melegít. Inverteres magnetron meghajtása van, (ferrit magos tr, 2db IGBT-vel meghajtva), aminek a javításához nincs meg a tudásom. Mivel a panel cseréje kimerítené a gazdasági totálkár fogalmát, ezért Szolnok közelében, esetleg a Szolnok-Pest útvonalon keresnék valakit, aki elvállalná a javítását.
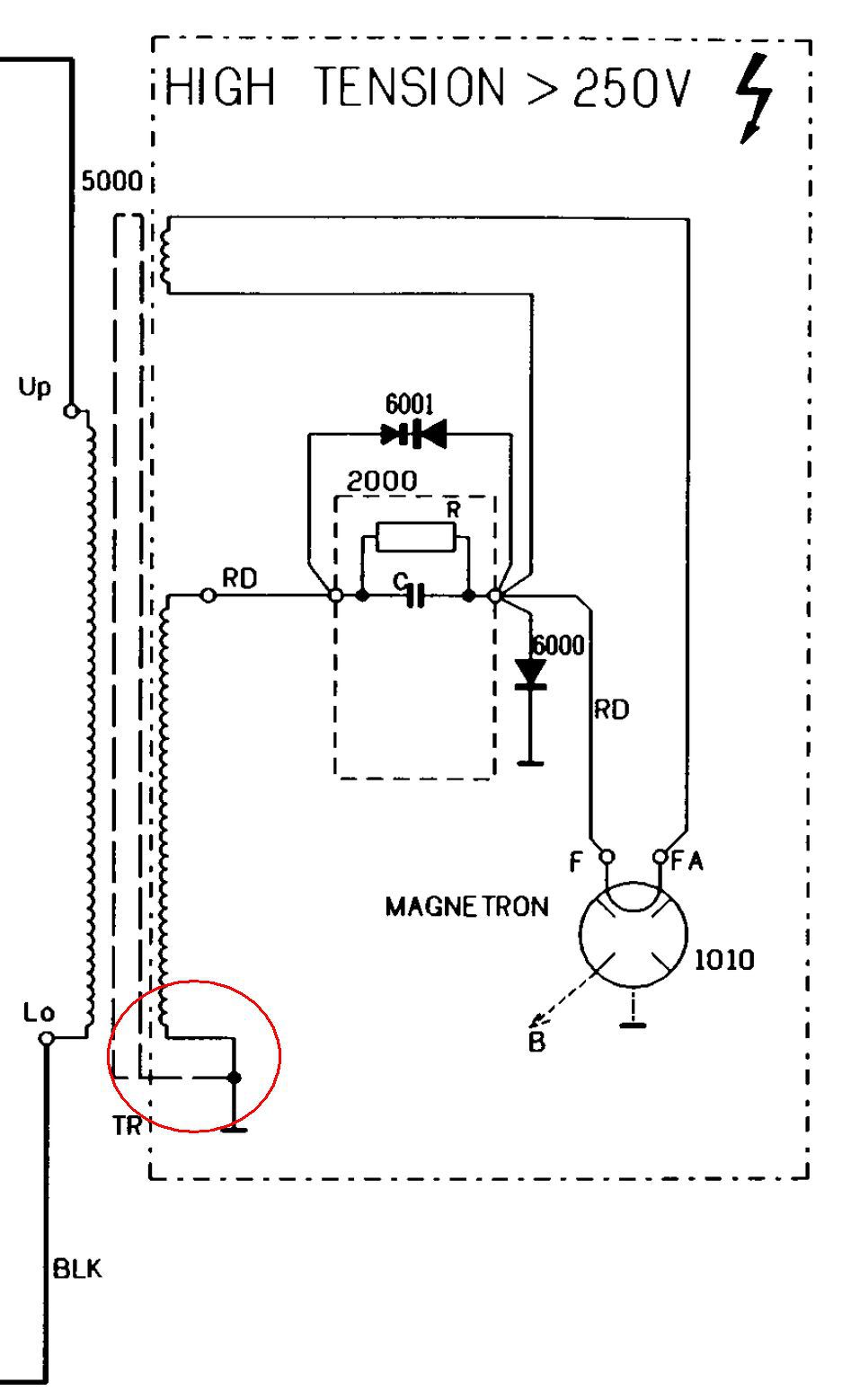
Sziasztok van egy whirlpool avm350 gép kiment a 8A bizti. A trafó szekunder oldal 3dik kivezetés testhez képest nem kellene vezetnie?. A primert, szekundert mértem az folytonos, magnetron fűtőkör folytonos nem testel. A nagyfesz kondi ellenállás mérésnél 20Mohm méréshatárnál 6Momtól indul és megy fel. Nagyfesz bizti nincs. Bizti csere után kimegy ha indítom.
Egy kivezetés valahol a trafón szokott a vasmagra szegecselve lenni, ez az egyik vége a nagyfesz tekercsnek. A másik vége megy a kondenzátorra. Ezen kellene ellenállást mérni a föld felé. A fűtés egyik vége a kondenzátor, dióda, magnetron csatlakozás, a másik vége csak a magnetron. Ez földfüggetlen. A magnetron háza is föld.
A bemeneti zárlatot nagy valószínűséggel az ajtókapcsolók okozzák. Vagy elfáradt a kapcsoló, de volt olyan hogy nem nyomta meg a mechanika rendesen a kapcsolót. Esetleg egy segédáramkör, lámpa, motor okozhat még ilyet, a trafózárlat a legritkábban. Egy hasonló kapcsrajz.
A letestelt kivezetésen 131ohmot mértem. Az ajtókapcsolók működnek azért kicsit megcsiszoltam a sarukat.
Az "RD" kivezetés és a ház között, vagy a "test" kivezetés és a ház között mérsz 131 Ω-ot?
A test kivezetést nem is látom az RD és a ház között van 131 ohm úgy, hogy le van választva a kondiról.
Az jó. Akkor a trafó primerjét válaszd le. A bizti helyére egy 100 W-os izzót és lehet keresni a zárlatot.
- Ajtókapcsolók okoznak zárlatot - Segédberendezések közül valami zárlatos - Trafó zárlatos - Magnetron zárlatos - Vezeték testel, de ez látszana.
Esetleg a nagyfeszültségű kondenzátor kapacitását meg tudod mérni?
Holnap beviszem munkahelyre ott megmérik.
A hozzászólás módosítva: Ápr 2, 2024
Szerintem érdemes lemérni, csak kizárásos alapon.
Sziasztok!
Van egy 3 éves Samsung mikróm ami működik csak nem melegit. A szakszervizben megálapitották, hogy magnetron hibás, természetesen már nem garis. (32K lenne a javitás a mikró meg 44-be kerül most újonnan.) Samsung OM75S(31)ESGN magnetron van benne. Ez helyettesithető az OM75S(31)GAL01 magnetronnal esetleg az OM75P(31)-es szériával van esetleg tapasztalata evvel kapcsolatosan valakinek ? Előre is kösz a segitséget
Sziasztok,
Samsung MW73B-S mikrót nem lehet indítani. A stop és adagválasztó gombokra reagál, olyan mintha úgy érzékeli, hogy az ajtó nyitva van. Kiszereltem mind a 3 mikrokapcsolót, próbalámpával ellenőrízve mindegyik működik. Mi lehet még ami miatt nem engedi indítani? Ajtó nyitásra a lámpájá világít.
Nagy valószínűséggel a magnetroncsatlakozóban lévő kondi(k) mentek zárlatba. Pár mikor már megfordult nálam ilyen hibával. A csaticsere jóval olcsóbb.
Néhány napja + zúgó (morgó) hangot ad néha a mikróm, de működik rendesen. Mi lehet?
A hozzászólás módosítva: Ápr 20, 2024
|
Bejelentkezés
Hirdetés |




Mert a házban belül, elvileg, van egy 1 MΩ-os ellenállás a kondenzátorral párhuzamosan kötve , ami kisüti azt. A kondenzátor házán jelölik, ha van benne. 





) de olyan hangja mint a épp sülő zsírnak.




) 

