Fórum témák
» Több friss téma |
Fórum » Hegesztőgép javítása
Témaindító: Szentgyörgyi Lajos, idő: Nov 25, 2008
Üdv mindenkinek!
Keresem a Profi MIG 140 hegesztőgép /230v/kapcsolási rajzát.Ha valakinek megvolna elküldhetné! Lajos
Szia!
Az mi és hol található? üdv Lajos
Üdv.!
Bocs, pontatlanul fogalmaztam. Úgy értettem, ha valaki találna rajzot, nem-e ide tenné, mert engem is érdekelne. No meg, biztosan másokat is.
Szia!
Nem tudom mennyire ismered ezt a gépet? Ez kb akkora mint a hetra 100 as csak van huzal előtoló a felső részén .A gépet valaki össze kutyulta előttem és a fokozat kapcsoló bekötése a gondom
Egyáltalán nem ismerem.
Nekem, egy TIP TRONIC –om van, de azt már nem használom. Ahogy írod, ahhoz hasonló lehet. A primer oldalon van pár megcsapolás és két kapcsolóval lehet variálni az áramerősséget (feszültséget). Tegyél fel pár képet a trafóról és kapcsolókról. Hátha tud segíteni valaki.
Szia!
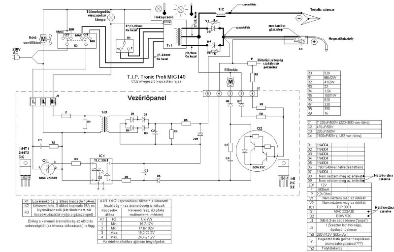
A TIPTONIC A MIG-MAG 140-160 RAJZA SZINTE EGYFORMÁK. ÜDV LAJOS
Talán ez jó neked.
Szia!
Ez a rajz remek. Köszönöm sokat segítettél!!! üdv Lajos
Hello, nekem is szükségem lenne egy kapcs. rajzra. Nagyapám szerzett egy használt SCH-250 típusú hegesztőt. Még úgy néz ki működőképes lenne, csak az előző tulaj nem tudom mit művelt vele, de a belsejében teljes a káosz. Diódák kikötve, lógó vezetékek... Én nem igazán értek az ilyenekhez, meg nem tiszta számomra az se, hogy miért négy dióda van egy háromfázisú gépben. Nem egy gyakori típus, de talán tud valaki segíteni, főleg kapcs.rajzzal (akár hasonló típusú hegesztőével is), de minden infó jöhet
(ez egy "megoldott" topic, de pontot attól lehet kapni) Pár képet mellékelek (telefonnal készült, de azért tűrhető)
Hallottam
Sajna tényleg nagyon nehéz kibogozni mi micsoda. Ja, lent a trafótól jön egy vezeték közvetlenül a + kivezetésre, két dióda kimenete meg a - kivezetésre. a másik két dióda meg közös hűtőbordán van, szigetelés nélkül. Meg csatlakozás nélkül (mármint a hűtőbordán nincs kábel sem). A káoszban van szabályszerűség. Itt kevésbé.
Szia!
Lehet hogy ezzel a rajzzal tudok valamit segíteni
vcard Nagyon jó a rajz csak engem a trafo érdekelne hogy működik.Ugyanis én kaptam egy szlovén régifajta huzaladagolót amit én kitolónak hivok mert velem nagyon kitolt.Abból indultam ki hogy van egy házilag tekert kb 48v-os hegesztőm amivel lehet 3.25pálcával hegeszteni én naiv azt hittem a kettőt összehozom és kész is aCO hegesztő sajnos tévedtem ebből is látszik hogy tök hülye vagyok hozzá.Ha valami tanácsot tudnál adni megköszönném.
Szia!
A toló lényege,hogy a motor forgási sebességét lehessen szabályozni.Ha nem kaptál hozzá vezérlő panelt akkor se ilyedj meg.Ezek általában egyenáramú motorok.Lehet venni külön motor vezérlő panelt a heggesztés technikával foglalkozó boltokban vagy csinálnod kell eggyet.Nem baj az se ha lehet a trafón fokozatot állítani.Ja a tolónak külön trafó szükséges hogy a heggesztési iv áram felvétele ne befolyásolja a motor sebességét heggesztés közben se. :wave:
Üdv mindenkinek!
Nekem egy MIG135ös porbeles gépem van aminek az előtoló motor panelja megszünt létezni. Az üzem led ok, betáp ok, de kifelé semmi. Ha valaki egy rajzal segiteni tudna megköszönném!
Ettől biztosan több kell, de egyelőre ennyi. Ügv.: VIM
Köszi! De ettől valóban több kellene, mondjuk a panel kapcsolási rajzával már jutnék valamire. A problémám az hogy az IC sajnos már nem azonositható.
üdvözlet mindenkinek!
Egy H.W. Hermann mig200 sk géppel kapcsolatban fogadnék szívesen bárminemü dokumentációt.. Előre is köszönöm
Hát, igazság szerint nem értek hozzá olyan szinten, hogy szimultán megoldjam a problémát de a 17-es séma jelű thermo elemet meg kellene nézni, hogy át ad-e, mert az van az előtoló motor körében.
Köszönöm, összeillesztettem a képet, nem mindenhol jött ki tökéletesre, ha több időm lesz átnézem részletesen, majd szólok, ha jutok valamire.
Vagy még ezt nézd meg. Minden linket böngéssz át, érdemes! Üdv.:VIM
Jó napot fórumozók
Olyan megoldást keresek ami azt tudja ,hogy az ív gyújtásánál ill. a heggesztés elején nagy árammal indít utánna visszaáll egy tetszőlegesen beállított hegesztési áramra ( MIG 243 van automatizálva ) A válaszokat előre is köszönöm
Köszönöm a segitséget! Még keresem a megoldást.
Szia Xenon!
3fázis 4 dióda, ezt úgy hívják hogy Scott kapcsolás. Kifejezetten ilyen jellegű alkalmazásokhoz lett kifejlesztve.A trafó különleges kialakítású,2db egyfázisú trafóból álló egység,amelyeket egymás mellé szerelnek (vagy egymás fölé mint az SCH250-ben)és a primer -szekunder közötti csatolást egyenáramú gerjesztéssel szabályozzák.Ezzel a módszerrel az eső jelleggörbéjű(MMA) hegesztésnél az áramot fokozatmentesen lehet egy nagy teljesítményű (min. 200-300W)potméterrel szabályozni. De a Scott kapcsolás lényegéhez az átkapcsolható jelleggörbe is hozzá tartozik.Ezt az említett gépnél egy átkapcsolóval valósítják meg,amely a primer tekercsek bekötéseit módosítja.Lapos jelleggörbéjű(MIG) hegesztésnél a szabályzó potméter általában max.állásban van,de kis mértékű állításával a fröcskölés ragyogóan szabályozható.
Üdv mindenkinek,
Egy V200-3F típusú 3 fázisú hegesztőnek a kapcsolási rajza nincs meg véletlenül valakinek? Esetleg nem tud valaki ilyet a közelében, amibe bele tudna kukkantani egy pár fotó erejéig?
Mi a kérdés a hegesztővel kapcsolatban?
A gyári kapcsoló meghibásodott, szétszedtem, felcsiszolgattam, annyira, hogy legalább a kapcsolási sorrendet le tudjam róla venni. Mivel VGK-t már nem gyártanak, ezért rendeltem helyette egy új KK típusú kapcsolót a GANZ-tól. Ez meg is jött, a kapcsolási programja azonos a VGK-éval. Bekötve azonban az egyik fázisról leveri a biztosítékot.
A) én tévesztettem el a bekötést a trafó, kapcsoló közt. B) a régi VGK kapcsolónak kijárt a tengelye. Ha ezt kihúzva forgatták, akkor az érintkezőket kapcsoló "mackósajtok" egymáshoz képest elfordulhattak, így rossz a kapcsolási sorrend. C) a kapcsoló szétszedése során én néztem be a macisajtok állapotát. Első körben megelégednék a trafó-kapcsoló bekötésével. Ha ezt le tudom ellenőrízni, akkor jön a B/C verzió, amihez egy működő kapcsoló programja kellene. Esetleg akkor fel kell térképeznem a trafót, (csillag-delta) és elmolyolni a kapcsolási szekvencián. Segítségedet előre is köszönöm.
Szia!
Tudnál feltenni egy képet a gépről,mert azt hiszem én nem ugyanarra a gépre gondolok mint amilyen neked a problémát okozza. Amire én gondolok, azon csak egy sima KI-BE kapcsoló van.
Most nem vagyok a gép közelében, legközelebb hétfő-kedd magasságában lesz rá alkalmam, hogy képet csináljak róla. Ezen egy főkapcsoló, illetve egy 6 állású fokozat kapcsoló van (ezzel van a gond), illetve az ütem/ponthegesztő kapcsolók + előtolás poti. A diódákból kiindulva ~20 éves lehet. A tulaj azt mondja, hogy szerinte magyar a gép (vagy Kisújszállásról, vagy Karcagról származik.) Próbáltam felvenni a kapcsolatot a karcagi Győri trafóval, hátha ők gyűrték, de nem emailen nem válaszoltak. Ha esetleg te ismersz valakit a fentebb említett két helyről, kérlek oszd meg velem privátban.
|
Bejelentkezés
Hirdetés |













