Fórum témák

» Több friss téma
Fórum » Sörkollektor és elektronika
Lapozás: OK   3 / 24
(#) didyman válasza INOX 4 EVER hozzászólására (») Szept 24, 2010 /
 
Egy fénycsőfojtó rézvesztesége 20-40Ohm. Olyan fojtó kell neked, amit pl. tápokban passzív PFC-ként használnak. Nem a kodegen szűrőjére gondolok (bár az is elég lehet), hanem rendes, nagy vasmagos PFC-re.
Amúgy elolvasom mégis az irományokat, kissé el vagyunk szaladva. Simpi megoldása eddig az egyetlen olyan, ami szakmailag, gondolkodásilag egy letisztult és bolondbiztos (pillanatnyi áramszünetre is!) megoldást jelent (az NTC-t ki kell próbálni élesben, mert lehet, hogy nagy lesz a hőtehetetlensége, függ attól, hogy mennyi idő után indul újra a PWM), itt meg már mikorvezérlőben is látok gondolkodást, holott aktív megoldásoknál is egy diódával a megfelelő helyen lehet újraindíthatóvá tenni bármilyen időzítést, a kondit azt nem is akarom elhinni.
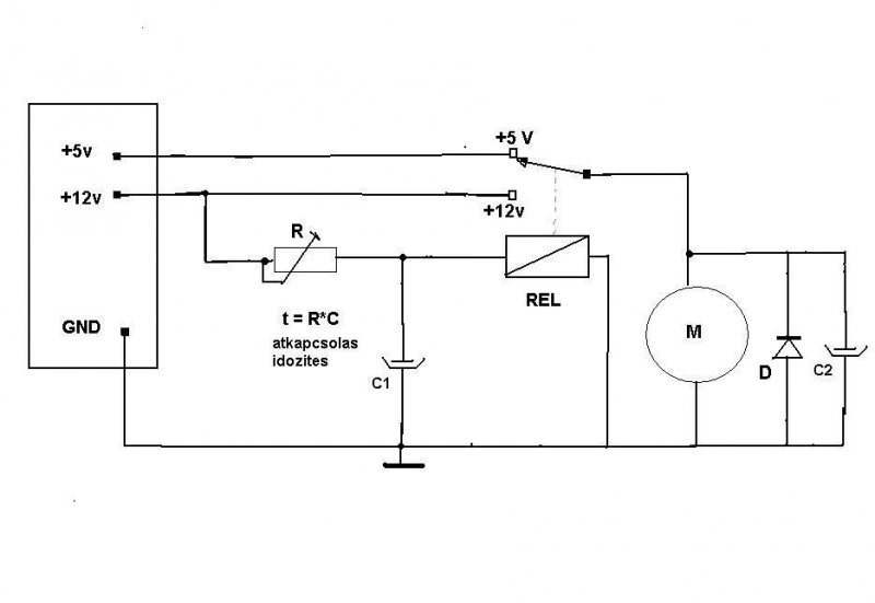
(#) karpi válasza INOX 4 EVER hozzászólására (») Szept 24, 2010 / 1
 
Igy gondolom hogy a legegyszerubb PC taprol az atkapcsolas automatizalasa.

A motor oldalan a C2 kondenzator csak azert van hogy az atkapcsolas pillanataban adjon meg aramot a motornak. A C1 C2 valamint az R elotet ellenalas erteke ami a C1 -et tolti a Rele valamint a motor fogyasztasatol fug.A Rele kell birja a 8 A-t talan kell egy RC vedokapcsolas ,a szikrakat "kivedeni' ,a kapcsolokkal parhuzamossan kotve.


Kulonben mi ez a Sörkollektor ?
(#) didyman válasza karpi hozzászólására (») Szept 24, 2010 /
 
Nomost a motornak nem kell az átkapcsolás pillanatára kondenzátor, nem fog megállni 10-20ms alatt, ellenberger a szikrákkal többet kéne foglalkozni, egy-egy snubbler a relékontaktokra mindenképpen kell és a motor önindukcióját, tekintettel a nagy áramú mivoltára, bizony korlátozni kell legalább egy tökös diódával, mert egy ilyen átkapcsoláskor a tápot tönkre fogja rúgni. Valamint a relénél KIFEJEZETTEN KÉRNI KELL A break before make jelleget, mert ha rázár 12V-ot az 5V-os ágra, akkor minimum leáll a táp, maximum meg ismét diszkrét hang és fényjelenségek közepette elhalálozik.
A sörkollektor az kérlek egy leleményes hőkondenzátor, a nap sugarait a sörösdobozok kedvező kialakítása révén, csövekbe rendezve remekül megfogja, amit egy folyamatos keringetéssel a szoba levegőjébe kever. Olcsó és roppant hatékony.
(#) watt válasza didyman hozzászólására (») Szept 24, 2010 /
 
Az 5V-os ágba kell egy shottky az megóvja az 5V-ot.
A motorra is indokolt a dióda, valóban. Egy 20A-s relé nem fog már áthúzni, nem lenne szép tőle.
(#) karpi válasza didyman hozzászólására (») Szept 24, 2010 /
 
NAHAT ! hehehee en meg valami sorfozde cuccra gondoltam amiben , fantaziam oda vitt, hogy a keletkezo habot lefujni vagy valami szellozest az erjedeshez ...hahaha.

De ha legkondicionalo berendezes akkor nem kell olyan nagy hozamu ventillator.A legaramlat ha nagyobb mint 2m/s az mar huzat es karos az egesszsegre meg ha langyos is a levego .Valamint a konvekciot a "melegedes" hozamhoz kell allitani hogy ne fujjon hideget ( az aztan mar tenyleg karos huzat);.

Regi PC-kben van 230V-ra ventillator , olyan hozama van hogy nem igaz .Biztos most is van a nagy tapegysegekhez mint amilyen egyes telefon kozpontokban van.kb 10cm atmeroju a propeller nagyon nagy sebessegel forog es nagy a hozama.
szerintem lehet szerezni es egyszerubb talan a mukodtetese.De ez is huzatot csinal.Regen egy nyaron a szobaba hasznaltam a nagy kanikulaba aztan a valamat alig birtam "kigyogyitani" a vandor-reumabol.

DC motor control circuits

A motorral kene egy diodat parhuzamossan forditott polaritassal bekotni hogy az aramkor bontaskor levezesse a "szikrat"..
(#) didyman válasza watt hozzászólására (») Szept 24, 2010 /
 
Nem az áthúzás végett (az nem datált áramerősség-függő), hanem szikraoltás okán, pár forintért óvjuk a kontaktusokat és EM-zajt csökkentünk..
(#) didyman válasza karpi hozzászólására (») Szept 24, 2010 /
 
Jellemző, hogy ilyet is mi találunk ki . Annyira komoly dolog, hogy egyes intézményekben, iskolában szerelik diákok például és sokan otthon építik a házhoz.
(#) watt válasza karpi hozzászólására (») Szept 24, 2010 /
 
Jobban belegondolva maximálisan igazad van, itt elég lenne 5V-ról járatni azt a ventit! Hogy eddig ez nem jutott eszünkbe!!!
(#) karpi válasza didyman hozzászólására (») Szept 24, 2010 /
 
Nem kitalajuk hanem visszaemlekszunk..hehe..az ezelott 20 eves telefonkozpontok mind elektromechanikusak voltak ott csupa ilyen problema volt.Most mar csak muzealis cuccok.Most a tanulok a logikus aramkoroket tanuljak a kodokat stb...

Eppen ere gondoltam a multkor .Mig a regi teleffon kozpontok mukodtek ezek akkor is mukodtek ha megalt a halozati 2330V-os aramhatalmas aku-telepjuk volt ahol a 48V DC taplalta az analog telefon vonalakat. ,Emlekszem hogy telefonaltunk jojjenek ki mert nics aram aztan jottek a szakik es a hatalmas trafonal butykoltek vagy az oszlopokon.

Na most ha megall az aram az internethalozat is megal es persze es a rajta mukodo "fix" telefonom is !

Ott a "handy"-m ..na de ezek atjatszoallomasa kerdes hogy mukodik e?. Kene mert hat UPS -je kene legyen mint nekem othon a PC-nek.

Mindenesetre az internet halozat leall ha valahol is a "vonalon" megszakad az aramszolgaltatas.

Temesvaron volt egy sor regi elektromos ora a varoson vegig minden fobb helyen.Ezeket a Kindlich bacsi tartotta karban..nyugdijas koraban is . Miutan elhunyt az orakat is kicsereltek mert nem volt mar ki mukodtesse/javitsa.
(#) INOX 4 EVER válasza karpi hozzászólására (») Szept 24, 2010 /
 
Ez a Sörkollektor:
http://www.sorkollektor.hu/?page_id=2
Egy légkollektor gyakorlatilag
A pc tápokban hiába 220-as a venti,és hiába szállít sok levegőt,mégis az a bűne,hogy csak egy axiál venti,ami nem tud NYOMÁST produkálni ami nagyon kell elmondom miért.
A sörkollektorról még olvashatsz a linkemben.
A szomorú az,hogy nagyon sok kanyar van a rendszerben,ami nagy ellenállás a ventivel szemben ,és csórikámnak még le kell küzdenie mindennek tetejébe 2db gravitációs visszacsapó szelepet amire azért van szükség a kollektorba,hogy ne hozza be éjszaka a hideget,és a hideg alucsövekben ne csapódjon le a pára a szoba levegőjéből.Mert ahol pára ott kondenzvíz és ahol kondenzvíz, ott bizony penészedés és gombásodás,amit ugyebár nem kellene befúvatni,és belélegezni.Ráadásul illik legalább egy filc vagy szivacsszűrőt beépíteni a belső porosodás ellen,ami rontaná a hőátadást.Látod barátom ezért kell nekünk radiálventi.Egy autóban áttör egy venti egy pollenszűrőt,egy fűtőradiátort egy klímát,és legalább 10 kanyart,meg torlólapátot és még mennyiséget is produkál.Nincs ilyen axiálventi ami ezt tudja...Ezek a berendezések mindenképpen kellenek a kollektorba, és hidd el sok éves tapasztalat áll az építők birtokában amiből merítettem.
Ha már építettem nagy precizen egy kollektort akkor legalább hajtsam ki belőle a lelket is.

kolli.jpg
    
(#) watt válasza INOX 4 EVER hozzászólására (») Szept 24, 2010 /
 
Hidd el, ha túl nagy energiát folyatsz a motorodba, akkor a kinyert hő teljesítménye kevesebb lesz időegységenként, mint a motorba bevitt. Van az a helyzet, hogy jobban járnál, ha azzal az árammal inkább fűtőszálat hajtanál!

Az ideális megoldás az lenne, ha csak akkor indulna meg a légáramlat, ha a levegő felül melegebb, mint a szoba hőfoka és ha visszahűl, meg kéne állítani. Csak annyi energiát érdemes befektetni, ami minimálisan szükséges.
Szóval ez a kihajtom belőle a lelket nem túl bölcs hozzáállás!
(#) INOX 4 EVER válasza watt hozzászólására (») Szept 24, 2010 /
 
Nézz szét azon az oldalon amit linkeltem!
Nagyon sok tapasztalt kollektor építő bejegyzését olvastam el.Nos az alapszabály a sörkollektornál:
Nekünk sok meleg levegőre van szükségünk,és nem kevés forróra!!!
30 fokos levegővel már fűtünk,és ha ez 300 köbméter /órával jön akkor többet nyertél mind 30 köbméter/óra 60 fokos levegővel,mert az utóbbi esetben a kollektor melletti fal mellett fogsz langyítani,de semmiképpen nem fűteni,és a ventid eszi a kis áramot is!
Próbáld ki!
Építs egy kollektort és hajtsd meg egy gagyi ventivel és azt látod ,hogy 100 köbméteres sebességgel 40 fokos levegőt fog fújni,és most jön az érdekesség:
Ha 300 köbméter/órával fogod hajtani ,NEM FOG KIHŰLNI!
Alábecsülöd az a baj és ebbe a hibába sokan beleestek,ugyanis akkor fogod a hatásfokát rontani ha A MELEGET BENNE HAGYOD A KOLLEKTORBA.
Sok éves tapasztalat amiket írnak,és ti nem hisztek nekem
Nézd meg ezt:
http://www.sorkollektor.hu/?p=17040
Talán meggyőz,és hidd el nem pite ventik hajtják ezt.
(#) erbe válasza karpi hozzászólására (») Szept 24, 2010 /
 
Ha az 5 V-os oldalról elhagyjátok a reléérintkezőt és betesztek 1 diódát, nem lesz megszakítás az átkapcsolásnál. A 12 V nem dolgozik rá az 5 V-ra. Ellenben az 5 V-os ágon rajta kell hagyni néhány W előterhelést.
De simpi megoldásánál jobb és biztosabb nincsen.
Ha visszamentek a kezdetekig:
Napenergia?....Napenergia!!
úgy 2005-be és sztgyi hozzászólásait keresitek, ott elég alaposan kifejti, miért célszerű minél nagyobb légáram és miért kevés a PC axiálventillátora.
Persze a hőmérsékletkülönbség kapcsoló nem maradhat el!
(#) INOX 4 EVER válasza watt hozzászólására (») Szept 24, 2010 /
 
watt ne haragudj!
Nem kiabálást jelent a nagybetűs rész csak mutatok 2 képet és szeretném ,ha vetnél rá egy pillantást.
Ha megnézted a képeket akkor láthatod,hogy a radiálventinek egy olyan dobozt építettek aminek 2db 130-as csőkivezetése van.
Ez az autóventi az 1982-1990-ig gyártott Ford Escort-okban találhatóak,és nagyon erősek,ráadásul dupla radiál venti két egymástól független körrel,de egy motorral meghajtva.
Egy ilyen venti képes átszellőztetni 2db 3 négyzetméteres kollektort,hozzáteszem vígan és játszva.
nos a legrosszabb esetben agyonterhelve ez a motor 120W-os.
Akkor most kérdezem én:
Ha 120W-al kihajtasz minimum 5kW Fűtőteljesítményt az veszteség?
Mert szerintem ez minden,csak nem veszteség.
Még akkor is több munkát fektetsz a fűtésbe,ha 3 köbméter ingyen kapott tüzifát hasogatsz fel,és gyújtod be.
Szóval a megjegyzésedre annyit mondok,hogy vérig sértettél
Nem véletlenül épített a negyed ország ilyen kütyüt.
Valószinű spórolnak vele nem kicsit.
És hogy meggyőzzelek olvass bele ebbe a linkbe amit egy olyan kezdő kollektor építő írt aki úgy gondolkodott mint te:
http://www.freeweb.hu/napenergia/gyak/szp/sztgyi_k1.htm
Remélem ez meggyőz.
(#) karpi válasza erbe hozzászólására (») Szept 24, 2010 /
 
Igy van csak arra gondoltam ne legyen dioda mert nagy aramrol lenne szo .de az 5 V-on nincs a "nagy " aram majd a 12V lezarja a diodat .Csak ne usson at mert akkor baj lessz .
(#) erbe válasza karpi hozzászólására (») Szept 24, 2010 /
 
PC tápból kibuherált 20 A-es Shottky elég lesz? Miért ütne át? Ott is ez a szerepe. A motorral pedig mindenképpen célszerű 1 fordított irányú diódát párhuzamosan kötni.
(#) karpi válasza INOX 4 EVER hozzászólására (») Szept 24, 2010 /
 
Latom mar.En "konvektor"-nak tudtam az ilyen berendezest."hocserelo" .Igen latam mar a netten leirast.
Az elso keprol itelve ( amit feltoltottel ) miutan megtudtam hogy konvektor es nem sorfozo berendezes ( hehe ) ugy gondoltam hogy viszi azt a "ladat" az a nagyobb ventilator.Most latom hogy a lada sokkal nagyobb mint amit en neztem ki belolle ..akkor is masra gondoltam ( eleg homalyos sotet a kep en kisebnek neztem hirtelnjeben).
Eppen irni akartam hogy ha a friss levegot hozod be nem csak a benti levegot "forgatod" akkor mag kell szurn es -nedvesiteni . Azonkivul ki kene szamitani a csovek szukseges keresztmetszetet es a veztesegeket .A venti meg olyan nagy kb. mint a klimalnal lathato kivul a hazak falan .A fordulatszam kicsi es jo akusztikus szigetelesu kell hogy legyen a ventilator es a felfuggesztes hogy kis zajt termeljen .Nem lehet elni abban a hazba ahol zug az egesz levegu vezeto tubus rendszer.
Tehat nagy atmeroju nagy hozamu venti relativ kis fordulatszammal es nagy keresztmetszetu csorendszer akusztikussan csillapitva lenne az idealis..
A futes/klima mernokoknek van dokumentaciojuk amibe tablazatokban megvan minden cso /konyok , /alkatresz ellenalasa amibol kiszamitjak kb mekkora motor es venti kell .Ha meg nincs nezz korul az ismerosok kozott vagy egy epiteszeti konyvtarban.De kiserletezni lehet ugy is ha nem sokat szamitasz elore.

Amugy meg szerintem ott az az aluminium cso ami a klimakhoz is hasznalnak .Azt ha matt feketere fested van olyan jo mint a sok osszeragasztott dobozkbol keszitett "cso".de nem tudom milyen lehett a leg-ellenalasa mivel hullamos hogy haljlithato legyen.De ha a tobbi cso a hazba ugyanilyen akkor mindegy.
A doboz csak mint a hulladek felhasznalas erdekes.

Ja es a nyillas-zarok szivargasi vezsteseget is hozza kell szamitsad a ventilator hozamahoz .A benti legnyomas kevessel nagyobb kell legyen mint a kulso .Igy nem jon be a hideg a reseken.
(#) INOX 4 EVER válasza karpi hozzászólására (») Szept 25, 2010 /
 
Nem kicsi !
Nézd meg a képet!
Én 180 cm magas vagyok.A kollektor 224x78cm,és ez még kicsinek számít,de nagyon.(a képen még nem volt festve)
A sörösdobozok azért jók mert csak 0,2mm-es falúak,és kicsi a hőtehetetlensége.Tehát azonnal kinyerhető a hő.Lehetne csatornacsőből is,de az nem melegedne fel az életbe,mert télen gyengébb az UV sugárzás.
A festéssel kapcsolatban is ki kell ábrándítsalak.
A matt fekete egy afféle amatőr megoldás ami egynek éppen jó,de 20%-kal nagyobb teljesítményű lehet,ha olyan speciális abszorber festéket használsz mint amilyet én.
Mindezt még grafitporral érdesítettem és ezzel a hőelnyelő felületet növeltem,és nem a hőátadó anyag keresztmetszetét ahogyan azt te tennéd.(és elrontanád.)Ez a másik képen látszik.
De ahelyett,hogy nekem bizonygatnom kellene a rátermettségemet kollektor építés terén ,inkább olvass utána,hogy melyik anyagot miért használjuk.
Nem az volt a kérdésem,hogy hogyan és miből kellett volna építenem mert tudom,hogy pont így!
Ezek a remekművek amiket sokan megépítettek azok így tökéletesek ahogy vannak.
A motor indításában kértem a segítségeteket,mert abban bizony ti vagytok a profik.

Az eddigi válaszokat is nagyon köszönöm,és a további ötleteket is előre
(#) watt válasza INOX 4 EVER hozzászólására (») Szept 25, 2010 /
 
Amit írtam annak minden része igaz. Amit te reagáltál, köze nincs az én állításaimhoz, tehát nem értem mire válaszoltál. Olvasd el mégegyszer, és értelmezd.
(#) karpi válasza INOX 4 EVER hozzászólására (») Szept 25, 2010 /
 
Igy latszik remekul a nagy lada es hogy mi van benne.

Olvastam par cikket ugy kutyafuttaban . Ot azt latom hogy egy elektronika kapcsolja hofok diferentia szerint ,amit irtal is de akkor meg nem tudtam hogy mi az a "sorlolektor" .De mar azelott gondoltam arra amit le is irtam a "kesleltetes" a venti felporgetesehez egy kis lappantyu ami felemelkedik a huzattol adhatja a kapcsolo jelet akar szimpla kontaktussal ami a 12V-ot rakapcsolja a motorra es egy ontarto rele-vel .Mikor meg leall a huzat a lappantyu visszaesik az ontartorele atkapcsol alap helyzetbe mivel aramtalanitva van a kapcsolas .Az inditas /leallitas a hokapcsoltol jon.

Lattam ilyen energiatakarekos hazat ott csak az uveghaz hatas volt kihasznalva.Nagyon nagy feluleten dupla fal volt kifele uvegg es ezen keresztul gondolom ventillator nelkul termeszetes konvekcioval keringett a lakasban a meleg levego.A panel a teton vizmelegitesre volt .Persze az oriasi befktetes es atepitest igenyel.

Gondolom ezt te is lattad mar .
Space_Heating

Itt van egy magyar olda es meg egy "sorkolektor ".

brianshomebrewsolar
eben van egy ventilator es kapcsolasa is tobbek kozott .Ilyen nagyra gondoltam 10-12cm atmeroju nagy hozamu,
(#) INOX 4 EVER válasza watt hozzászólására (») Szept 26, 2010 /
 
Ezt írtad watt:
"Hidd el, ha túl nagy energiát folyatsz a motorodba, akkor a kinyert hő teljesítménye kevesebb lesz időegységenként, mint a motorba bevitt. Van az a helyzet, hogy jobban járnál, ha azzal az árammal inkább fűtőszálat hajtanál! "
És én pont erre reagáltam .
Ha kis áramfelvételű ventit használsz ,mondjuk tényleg olyan 4W körülit aminek a léghozama 100 köbméter/óra azzal a kinyert levegő mondjuk 60 fokos lesz.
És ezek alapján te nem értelmezted amit írtam ugyanis a táblázat amit linkeltem pont ezt mutatja.
Rosszul gondoltad,mert a légsebesség növelésével nem fog sikerülni lehűtened a kollektort hát nem érted?
A linkemben az állt,hogy a kísérletező kedvű építő barátunk aki a méréseket 2006-ban végezte azt a megdöbbentő felfedezést tette,hogy a léghozamot több mint a háromszorosára növelte és a kifújt levegő maximum 2 fokkal ment lejjebb.Ez azt jelenti,hogy bizony nincs igazad barátom,és alábecsülöd a kollektort.
Pont az állt a leírásban,hogy kis légszállítással kb 173Watt/négyzetméter volt a kollektor teljesítménye és ezzel rossz a hatásfok,mert ha megháromszorozza a léghozamot akkor 670Watt/négyzetméterre ugrott a kollektor teljesítménye.
Amit te állítasz, az olyan mintha a napot akarnád kihűteni.
Igenis jól értelmeztem amit írtál,és igaz is lenne ha mondjuk egy 2000W-os fűtőszálat fújnál ventivel és ha kétszerezed a légáramot akkor feleződne a hőfok.
Csak az az egy probléma van az egésszel,hogy nincs konkrét adatod arról,hogy hány Wattos is lehet a nap.
Egy biztos: 2,5m csőben a levegő fel fog melegedni a napsütésben ,ha tetszik neked ,ha nem,és mindegy mennyire fújod,nagyon nem tudod lehűteni.
Ha jobban megnézzük az lenne a cél...A kollektort minél jobban hűtsük le.
Akik sok éves tapasztalattal rendelkeznek ,azt vallják,hogy akkor a legjobb a kollektor hatásfoka,ha a beszívott és kifúvott levegő hőmérséklet közti különbség azaz a deltaT nem nagyobb mint 15 fok.
Mégegyszer mondom:A hatásfokod akkor lesz rosszabb,ha a kollektorban hagyod a meleget.
Tehát hidd el nekem jóbarát és olvasd el a mérésadatokat figyelmesen és azután cáfolj meg!
http://www.freeweb.hu/napenergia/gyak/szp/sztgyi_k1.htm
Ha te is értelmezted akkor beszéljünk
(#) INOX 4 EVER válasza karpi hozzászólására (») Szept 26, 2010 /
 
Látványos az oldal amit linkeltél,de ez a bejegyzés jó régi lehet.Nem divat már úgy kollektort építeni,hogy a doboz alján és tetején lyukat fúrunk,mert azzal is csak ellenállást növelünk.Lassan legalább 3 éve nem használ senki lassítót és semmilyen perdítőelemet a dobozok közt.
Amúgy egész jó képek,de azóta már rengeteget fejlesztettek a technikán.
Amúgy nem lenne rossz a kapcsolóüzemű torlólapát,de az a baj,hogy nagyon sokat kellene szöszmötölni a hangolásával...Ellenrugók,meg stb.
Egyszerűbb az időzített kapcsolás.
Ráadásul a mechanikai kopások állandóan változóvá tennék a cuccot,nem beszélve az esetleges zörejről és nyikorgásról.
(#) pivi1 válasza INOX 4 EVER hozzászólására (») Szept 26, 2010 /
 
Üdv!
"kopás,zörej,nyikorgás"
Lehetséges megköveztek,de csak az áram miatt akarod változtatni a motor fordulatát, miért egyenáramú motort használsz.
Mi ehhez hasonló aszinkron motorral kiviteleztük Bővebben: Link és szépen működik.Motort relé kapcsolja,beállítható hőfoktartományban.
Kívül ,belül ntc szenzor MSP430F449 mikroc.+lcd
Eleinte hitetlen voltam ezzel a sörös dologgal,de ismerős megkért csináljak hozzá elektronikát.Mikor esős,borús,hűvös időben átvittem a dolgot és megnéztem a kollektor hőfokot(49C)rácsodálkoztam. :eek2:
(#) INOX 4 EVER válasza pivi1 hozzászólására (») Szept 26, 2010 /
 
Az eredeti problémám amiért ez a topic született semmi köze ehhez.
Eszem ágában sincs változtatni a motor fordulatszámát.Ha meleg a kollektor bekapcsol,ha pedig hideg akkor kikapcsol.
Én csak egy vacak áramkorlátot akarok.
a ventim már adott,csak az a probléma,hogy a tápom 8Ampert bír max.A venti 5Amperon üzemel,csak az a gáz amikor elindul...Ugyanis akkor beránt 10-12Ampert.
Erre kerestem megoldást.
Cserébe eddig elláttak mindenféle jótanáccsal,amit ha véghez akarnék vinni apróra kellene újra szednem az egész kollektort,ami nem fog bekövetkezni.
Szóval a cél az lenne,hogy ha már összeépítettem háztartási szemétből egy szuper cuccot olcsón,akkor ne kelljen már belekölteni az életemet egy sufniban talált autóventi vezérlésére.
Ilyen meg olyan hőkülönbség kapcsoló meg tolózár,torlólapát,meg PWM és mindenféle hőfokérzékelős kütyü.
Persze nagyon örülök minden segítő véleménynek,és biztos nagyon jó megoldás mindegyik,de valószínü nagyon szükségtelen némelyik.
Nagyon örülök,hogy te már láttál ilyet és tisztelettel megkérlek,hogy mondd el te is a többieknek,hogy ez a kollektor nem fog hipp-hopp lehűlni csak azért mert jött egy bárányfelhő,vagy egy kis köd.
Semmi szükség ezáltal millivoltra belőtt NASA által kifejlesztett precíz fordulatszám szabályzásra.
Egy bontott bojlerkapcsoló meg egy lágyindítás,és tudja a dolgát.
Eddig egyébként a késleltetős és relés megoldás nagyszerűnek tűnik,és ahogy kiszabadulok a műhelyembe ami sajnos nem itt van azonnal ki fogom próbálni az összes lehetséges megoldást ami eddig felmerült.
Persze az itthon található alkatrészekből.
1-2 relé és kondenzátor akad itthon.

(#) pivi1 válasza INOX 4 EVER hozzászólására (») Szept 26, 2010 /
 
Értem a problémádat.
Most láttam a készreszerelt szépen bedobozolt motort.
Kinek mi a háztartási szemét,nekünk aszinkron volt.
A legegyszerűbb megoldásnak azt tartom hogy a motorral
sorbakötsz egy 12V/55W izzót.Ha esetlegesen még motor forgása közben is világítana akkor 2 izzót párhuzamba.Így nem fog lekornyadni a 12V 8A Pc táp.
Ha belegondolsz a legtöbb autóban is ehhez hasonló bonyolultságú fokozatkapcsoló van a fűtőventilátornál.
Még egy kérdés.Már lehet leírtad de mi problémád a PC táp 5V 20A-es részével .Az sem tudja elidítani,vagy nem pörög annyira mint szeretnéd?
Most néztem simpi megoldását ha a 2,2 ohm nincs akkor,
cseréld az imént említett izzóra. Ettől egyszerűbb már tényleg nem létezik.
(#) INOX 4 EVER válasza (Felhasználó 13571) hozzászólására (») Szept 26, 2010 /
 
Nem olvasok szelektíven
És nagyon köszönöm,és elnézést kérek,hogy nem emeltem ki külön ezt a megoldást,mert nagyon jónak és működőképesnek tartom.
Ezért külön köszönet nektek.
Az egyetlen probléma az,hogy még nem jutottam ki a műhelyembe,de megígérem,hogy visszajelzek azonnal ahogy kipróbáltam.Ehhez csak egy relére van szükség,mert a motoron van két különböző előtét ellenállás a fokozatok miatt ami a motorra lett tervezve,tehát nem fog eldurranni,ezáltal ezt gyerekjáték lesz kipróbálni,és 200%,hogy működik.
Még egyszer köszi
(#) INOX 4 EVER válasza pivi1 hozzászólására (») Szept 26, 2010 /
 
Az 5V-os ággal semmi probléma nincs,csak nem használja ki a kollektort a kis fordulat.Korábbi hozzászólásomban megmutattam egy táblázatot mérésadatokkal,és a sörkollektor oldalon is mindenki alátámasztja neked,hogy a légáramlat növelése mindenképpen hatásfokot növel.
Mondjuk 100 köbméter/órával fúj mondjuk 60 fokos levegőt akkor 200 köbméter/órával nem fog lejjebb esni a befúvott levegő hőmérséklete max 1-2 fokkal.
Tehát a kollektor teljesítménye megkétszereződik 600 W/négyzetméterről kb 1100-ra.
Jobban jársz mondjuk 200l 58 fokos levegővel,mint 100liter 62 fokossal.
Hogy máshogy fogalmazzak:lehet,hogy a befúvott levegő csak 30 fokos,de 3 perc alatt kicseréli a szoba levegőjét,mert ha van van egy 5x2 méteres szobás 3m-es belmagassággal az ugye 30 légköbméteres szoba,és ehhez van egy 300 m3/h ventillátorod ami 30 fokot csinál 10 perc alatt akkor jobban jártál,mert a lassú léghozam nem csinál intenzív hőcserét hiába 60 fokos.Kivéve ha nagyon jól szigetelt a lakás,de ez ritka.
(#) pivi1 válasza INOX 4 EVER hozzászólására (») Szept 26, 2010 /
 
Idézet:
„motoron van két különböző előtét ellenállás”

Már csak a relé kell meg egy precíz hőfok érzékelő és meglesz a kívánt mennyiségű és hőfokú levegő.
(#) karpi válasza INOX 4 EVER hozzászólására (») Szept 27, 2010 /
 
Most csak ugy "raereznek" a dologra.Szoval ez nem allandoan fuj mikor nap van hanem csak mikor egy adott hokulombseg van .Ekkor a forro levegot befujja a lakasba.Mikor a homerseklet a cucc bemenete es kimenete kozott " egyenlo erteku " bcsukodik a szelep es leall a venti-motor.Igy ertem en az eddig leirtakbol.
Ha allando jo eros napsutes van a ventilator allandoan mukodhet kisebb hozammal .
Itt ki kell merni a konvekcio/hohozam megfelelo aranyat.
Hiabba van a nagy ventilacio ha a hocsere nem tortenik meg .A levego sebessege anyi kell legyen hogy annak legyen ideje felmelegedni ,Ezt kell egy automata figyelje igy talan a ventilator hozamat ehez igazitani .Ha lassan jon be egy mondjuk + 10 fokkal melegebb levego vagy ha gyorsabban jon be csak +5 fokkal melegebb a vegeredmeny kb ugyanaz .
Elraktarozni a meleg levegot sajnos nem lehet a hotehetetlensege kicsi .
Igy a venti- hozamot ugy kene allitani hogy ne maradjon "kint" a meleg es adott ido/homerseklet hataron belul fujja allandoan a meleg levegot .Ha jo eross a napsutes a levegosebesseg legyen nagyobb ha meg langyosabb a anp akor kisebb sebesseg hogy legyen ido a hofelvetelre.
(#) INOX 4 EVER válasza karpi hozzászólására (») Szept 27, 2010 /
 
Kapri,majdnem ez az igazság ,annyi különbséggel,hogy azok a szelepek az én esetemben nem vezérelnek semmit.
Ezek gravitáció elvén működő visszacsapószelepek,és nem vezérelnek semmit.Épp ellenkezőleg ha elindul a venti az nyitja ki.A kapcsolást az én esetemben egy bojler hőfok kapcsoló végzi.
A visszacsapó szelepekre pusztán azért van szükség,hogy az éjszaka folyamán amikor télen esetleg -15 fok van kint ez a hatalmas felület ne hűtse a szoba levegőjét,továbbá meggátolják,hogy a szoba levegőjéből a kollektor belső hőcserélő felületén páralecsapódás legyen,mert az penészedéshez-gombásodáshoz vezetne,és azt nem kellene a szobába fújtatni.Ráadásul nagy mennyiségű kondenzvíz keletkezne ami ha beszivárog a gyapotszigetelésbe akkor rontaná a hőszigetelést,hosszabb távon meg szerte szét rohadna az egész.
Hőkülönbség kapcsoló jó lehet,de semmi szükség nincs rá,mert bojlerkapcsolóval is 30 fokon beindul az alatt nem,kész-passz.Mondjuk beleszámolom a kapcsoló hiszterézisét akkor 25-27 fokon kikapcsol.Ha esetleg fentebb megy a hőfok az csak jó.Esetleg a Pivi1 megoldása nem rossz,és elég valószínű ezt fogom tenni ha már ott van és rendelkezésre áll,hogy 2 fokozatot használok ki a motoron,de az még nem fokozatmentes vezérlés,és ami azt illeti teljesen szükségtelen is lenne.
Hőkülönbség kapcsolónak azért nem látom értelmét,mert ha egyszer a kollektor minimum 30 fokos levegőt fúj be,akkor már elnézést,de ki a frászkarikát érdekel,hogy hány fokosat szívott magába?
Azt is leírtam már,hogy van egy bontott szobatermosztátom,ami megszakíthatja a kört,hogy ne csináljak szaunát a szobából,és ez ingyen volt.
Elismerem,hogy vannak ettől sokkal kisebb méretű áramkörök,amik nem igényelnek ekkora vezetékelést,de ezek vannak itthon,és ezekkel is tudja azt ami nekem kell.
Következő: »»   3 / 24
Bejelentkezés

Belépés

Hirdetés
XDT.hu
Az oldalon sütiket használunk a helyes működéshez. Bővebb információt az adatvédelmi szabályzatban olvashatsz. Megértettem