Fórum témák
» Több friss téma |
Az induktivitás az úgy néz ki mint az ellenállás, illetve kicsit testesebb kövérebb(kb 2x vastagagg és kicsit hosszabb). Az LCD 10ma-t eszik, kimeneti kondi 330uf, ahogy az adatlapon van. Igen Schottky dióda van benne.
Akkor lehet ott hibáztam, h kicsi az induktivitás? Gondolom kb 1,5x nagyobbat kéne venni mint amekkora terhelést rá akarok kötni, de a színkód alapján csak az értékét lehet megállapítani nem? Abból bogarásztam ki h 220 uh. Nézegettem a kalkulátorral is , amit előzőleg valaki belinkelt itt, ott vmi 1400uh számolt ki minimumnak a progi. A kondik értékei is teljesen mások voltak mint amit itt az adatlapban olvastam. Előre is köszönöm a segítséget.
Megtudakoltam az induktivitás 150 ma tud és elfelejtettem a diódát is odaírni az előbb, 1n5819-es.
Üdvözletem!
Az lenne a kérdésem, hogy MC34063-al lehet-e építeni üzemszerűen változtatható fezsültségű step-down konvertert? A feladat az lenne, hogy 22V DC-ből állítsak elő 10...15V között szabályozható feszültséget átlag 2A max. 5A terhelés mellett. 34063-al dolgoztam már korábban, több fix feszütségű step-up és step-down kapcsolást is készítettem vele, de most felmerült a szabályozhatóság kérdése. Kiszámoltam 22/10 és 22/15V-ra is az összes alkatrészértéket, végignéztem legalább 6 féle adatlapot, szabályozhatóságról konkrétan sehol nem volt szó, csak annyi hogy a kimeneti feszt 1.25*(1+Ra/Rb) állítja be. Arra gondoltam, hogy ennek a feszültségosztónak az alsó tagját fixen hagyom, a felső tagot pedig változtatom. A másik kérdésem, hogy az IC kimenete alkalmas-e fet meghajtásra (konkrétan IRFP9530N típust kellene vele hajtani, adatai: -14A -100V 0.20R P-channel, tudom nem egy korszerű darab, de van itthon rengeteg belőle...)
Szia!
Mindkét kérdésedre igen a válasz. Az osztót egy potméterrel helyettesítheted a kimeneti feszültség változtatásához. Ötletek: Bővebben: Link
Köszönöm, én is google-el indítottam, de úgy látszik túl felületesre sikeredett a dolog...
Generálok egy nyákot a cucchoz, aztán nekiállok a próbálgatásnak.
Egy kis segítség.... MC34063 boost calculator
http://www.rau-deaver.org/MC34063_boost.html Az oldal alján a letöltő link. Nem kell telepíteni. Letöltés után egyből használható. Bővebben: Link, a windows alapú kalkulátor letöltéséhez...
Helló!
Nekem szükségem lenne egy feszültségemelő áramkörre egy ledes autó ködlámpaszerűség meghajtására, amiben egy lámpa 12V 6,8W-os, vagyis ez van ráírva, de ettől nagyobb feszültség kell neki, olyan 19V körüli. És ehhez kéne nekem egy kapcsolás. Egy másik topicba ajánlották nekem az MC34063-AS ic-t erre a célra.
Az előző (900455) hozzászólásban találsz segítséget a méretezéshez.
Az adatlap tartalmazza a mintakapcsolást is.
Sziasztok! Segítséget kérnék. Kezdő vagyok. http://www.hobbielektronika.hu/forum/topic_hsz_913944.html?highligh...913944Én is ugyaezzel a problémával küzdök. Ezt az IC-t ajálották hozzá. A szükséges alkatrészek értékei érkelenének. Az autóm járó motornál 14,5V-ot produkál. Tehát a bemenet 14,5V a kimenetnek pedig 15,5V (max 16V) 350mA kellene hogy legyen. Ezt elvileg lámpatestenként kell megépíteni. Van arra lehetőség hogy csak 1db vezérlőt építek és mindkét lámatest bele csatlakoztatható? Lehet úgy módosítani a szükséges alkatrészeket? Előre is köszönöm annak aki segít!
Szia4
De miért kell ennek a lámpának 15V? Nem világít 12 vagy 13V-ról? Elég furcsán hangzik.
5 db fehér LED van benne, azoknak kevés a 12-13 volt, az eredeti vezérlő is feszültséget emelt.
Kösse párhuzamosan őket és előtétezze egyenként vagy csoportosan.
Azt nem tudhatjuk, hogy mennyire könnyen bontható a lámpatest, és mennyire lehet belenyúlni.
Fém házas a lámpatest, az üveg meg hozzá ragasztott. Talán van olyan módszer amivel szétválasztható, de biztosan sérüléssel jár. Ez az áramgenerátor elvileg filléres dolog, ha lehet én eképpen oldanám meg.
Szerintem azért csinálta a Philips ilyen bonyolultra, hogy ha valami elromlik akkor ne tudd helyettesíteni más gyártó termékével. Vedd meg tőle az eredetit jó pénzért. Márpedig a valóság azt mutatja hogy bizony elromlik. Ezért kérnék segítséget a szükséges alkatrészek értékeit illetően.
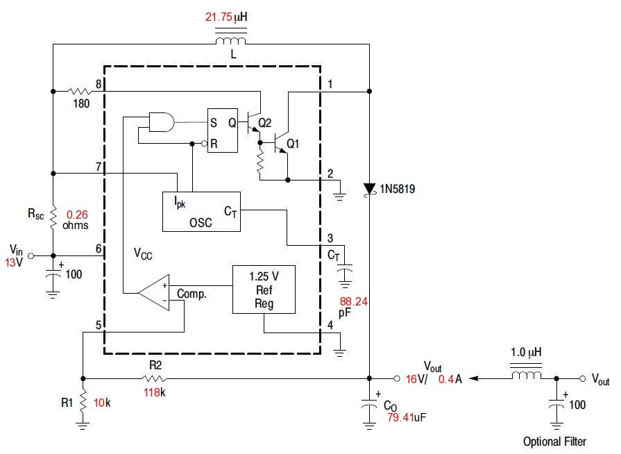
Két vezérlő kell, mert 1 nem bírja ellátni mindkét lámpát. A szükséges alkatrészek értékei a képen.
Van az MC34063-nak olyan, olcsó alternatívája, ami kibír max. 60V bemenő feszültséget?
40....60V bemenőből kellene 12V 0,2A ,minél egyszerübben, és minél olcsóbban! Az LM2575HVT jó lenne, csak túl drága.....
Az L4976 55V bemenő feszültséget bír. Azt nem tudom, honnan lehet ilyet szerezni...
Nagyon köszönöm! A képen azt látom hogy 13V-al indul és 16V jön ki belőle. Okoz-e gondot ha ez a 13V valójában 14,5V (max 14,6V)? Mert a kimeneti oldalon a 15,5V lenne az ideális, de 16Von még bírta, a 10 perces tesztet. Vagyis ha többet kap 13V-nál bemeneti oldalon, ugye nem lesz több a kimenetnél!?
A kimenetet stabilan fogja tartani. A programban +-3V bemeneti feszültségváltozást adtam meg, úgyhogy van tartalék a rendszerben. Az alkatrészek kiválasztásánál a rajzon lévő értékekhez legközelebb álló szabványos értéket válaszd.
+-3V hasznos infó! Tökéletes! Az mindegy hogy a legközelebbi az kisebb vagy nagyobb értékű legyen? Pl javasolták a számítógép tápban lévő toroid tekercset e-célra. Van 4db hibás tápom, persze mind különböző. Fel tudom azok tekercseit használni?
Meg kellene mérni induktivitásmérővel a tekercsedet, mert csak ilyen módszerrel lehet meghatározni azt, hogy jó lenne-e oda.
Megadnád a kalkulátorba beírt értékeket? Bárhogy töltöm ki nem találom az általad kalkulát értékeket. Azért kérdezem csak, mert a 16V-ot le akarom vinni fél V-al. Félek lerövidíteném az élettartamát a lámpának.
A kalkulátor adatai sorban: 13 ? 15.5 0.35 ? ? ? 10 A kérdőjelek érdekelnek. Köszönöm! A tekercsre visszatérve fontos hogy toroid tekercs legyen? Vagy ilyen is jó hozzá?
Én az "input variation voltage"-hez 5V-ot írtam be. A kérdéses három helyre pedig az ajánlott értékeket adtam meg, kivéve a frekvenciát, ahová 100-at írtam. A maximális kimeneti áramot pedig 500-ra állítottam, mivel a lámpa úgyis beállítja magának az áramfelvételét, ezért nem kell foglalkozni a pontos áramkorláttal. A tekercs jobb, ha toroid kivitelű.
Sajna így sem sikerült.
A 23 az a +-23% lenne ami 13V-23%=10V Ha ezt az értéket 1-re csökkentem akkor közel azonos az általad kalkuláltal, de csak a rajz jobb oldali elemeivel. A balon totál más van. Ezek a beállításokkal kalkulált értékek jók lehetnek? 13 23 15.5 0.4 0.1 0.4 0.5 100 10
Nekem ez jött ki a te adataiddal: Bővebben: Link
Ez egyezik. Már csak az a kérdés hogy ez jó-e így? Jól értem a 23%-ot?
Úgy értsd, hogy +23% és -23%. Vagy másképp írva +/-23%. De a progi magyarázórésze mutatja is, csak ott 10% van példának írva.
|
Bejelentkezés
Hirdetés |










