Fórum témák
» Több friss téma |
Fórum » Elektroncső
A +18V ág megvan (piros vezeték). A fűtés (ha az váltófesz) akkor az is megvan (fehér és kék vezeték párban). A vezérlőjelek kábelei is megvannak (piros és kék vezeték párban), és van egy sárga vezeték, ami szimmetrikusan csatlakozik két 5,6k-s elleálláson keresztül a vezérlésben lévő két C1815 kollektorára. Ebből gondolom, hogy valamekkora feszt kéne ráadni erre is, de mekkorát? 10-15V? A másik ágon, ahová még a sárga vezeték huzalozva van, van egy 1,8k-s ellenállás, amin keresztül egy 100mikro/25V-os kondit tölt, de azon az ágon más nincs. Ha van tippetek, azért szívesen fogadom.
Az LM3915 pdf-jében van egy kapcsolás VFD-hez, én azt építettem meg az Akai deck-ből kibontott NEC-FIP csövemhez, nagyon szépen üzemel vele!
Szia!
Köszi, közben sikerült megoldanom. A sárga vezetékre is ugyanazt a feszt kötöttem egy diódával leválasztva, mint a piros 18V, plusz a fűtés egyik oldalára tettem a táp nulla pontját, MP3 lejátszóról adtam neki jelet, és gyönyörűen üzembe is lépett az egész. Már csak egy normális huzalozást, meg valami tartót kell hozzá eszkábálnom, és már kötöm is a Hi-Fi-re. A segítséget azért köszönöm. Bye
Üdvözletem!
Az lenne a kérdésem,hogy az ECL86 mivel helyettesíthető? Köszönettel:Máté.
PCL86-al de ahhoz nagyobb fűtőfeszültséget kell használni.
Köszönöm!
Rádióba kellene,ott meg nem variálnék a feszültségekkel. Máté.
6GW8 az amcsi változata, 100%-ig orosz verziójáról nincs tudomásom…
Adj fel egy hirdetést, szerintem pár embernél akad ilyen cső. Valahol még talán nekem is van valahol pár darab belőle.
Üdv!
Bocsánat,hogy csak most írok! Köszönöm a válaszokat! Ha van ilyen csöved,akkor mennyibe fájna? Gondolkodtam kicsit,és az ötlött a fejembe,hogy nem lehetne-e valahogy azt a 6,3V-ot 14,5V-tá alakítani?Gondolom nem kell halálpontos érték.Tudomásom szerint a csőnek jó az egyenáram is,úgyhogy esetleg Villard-feszültségkétszerezővel meg lehetne-e próbálni?Más ötlet valakinek? Köszönettl:Máté.
Nem érdemes fesz kétszerezővel próbálkozni mert nem nagyon terhelhető. Illetve lehet az ha nagy értékű kondikat teszel bele. Annyira nem beszerezhetetlen cső. Nekem van használt ha gondolod postaköltség fejében adhatok. Keress meg privátban.
Van 4db ECL86-osom. Ha jól emlékszem, akkor debrecenben laksz, ugye? Ha igen, akkor én szerdán leszek fent és akkor összefuthatunk és adok belőle. Többit PÜ-ben ha érdekel a dolog.
Szerintetek E81H csövet érdemes audió célra felhasználni (nem keverőnek gondolom)? Hozzám került pár darab, de heptódával még soha nem próbálkoztam.
Hasonlóan hozzám került két síktrióda is, de borda nélkül (GI-21/B és GI-15/B). Gondolom ezek is csak a polcra jók?
meg még jó néhány 6H2P orosz kettősdióda gondolom... Az E81H-ról még sehol nem sikerült adatlapot találnom, de még máshol is keresgélek. Ha valamit megtudok róla felteszem. Én úgy gondolom, hogy RF vevő keverőjének lehet alkalmas.
A bekötéséről van említés: http://www.qsl.net/dl7avf/roehren/sockel.html#No-9K1
Az írják róla, hogy FM demodulátorként használták.
Hoppá, egy másik vaterás.
Azt tudom, hogy keverőbe használnak heptódát. A 6x2p (az x, az H?) kettőstrióda általam való birtoklásába vetett előítélet is helytállónak bizonyul . Pár darabot elcserélek az E81H-kból majd, rádióba kell és valószínűleg az említett demodulátor funkcióba.A kis diódákból egy szkópba kell tartaléknak. Amúgy arra gondoltam, hogy mivel csak 10-15mA-et bír 450V maximumon, előfoknak jó lehet a tápjába, míg a végfok főtápja marad szilíciumos.
Tehát van a 6H2P kettősdióda és a 6N2P kettőstrióda . Sokszor keverik őket, mert a latin N és a cirill H az ugyanaz a betű. A P-t már nem tudják keverni, mert a cirill megfelelője már nem téveszthető össze latin betűvel. Bár sokszor helytelenül vegyesen írják. Pl "6P3C", ami helyesen vagy 6P3SZ, vagy eredeti írásmóddal 6п3с. Tehát a 6х2п egy kettősdióda, de a leírtak alapján nyilván te is így értetted, csak az elején elírtad.
Én is gondoltam, hogy előerősítő tápokhoz jól használható.
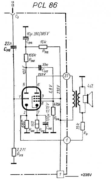
Sziasztok. Szétszedtem egy régi orion70 f.f-tv-t. Volt benne PCL86 és megépítettem. Könnyű dolgom volt ez volt a végfoka, szóval volt benne külön fűtéshez és külön a kimenőhöz trafó. (280v D.C-n megy.)Mellékeltem a kapcsolást, ami alapján csináltam. Egy bajom van az egésszel, hogy a mély hangokat nem hallom semmi zenéből. Mi lehet a baj szerintetek? A 9. és 8. láb közötti 33n kondi helyett 47n-t raktam be. Minden más adat egyezik. Amit mondtak rá 2-4 wattot azt kiadja
![]() Van még pl500-as csövem is, valahol olvastam hogy ebből akár 20 wattot is kilehet hozni. Ehhez is van kapcsolási rajzom, de itt nincsenek beszámozva a "tüskék". Valaki beszámozná nekem a rajzon? Előre is köszönöm.
PCL86-tól TV kimenővel nagyon sok basszust nem várnék, persze hallgatható mélynek azért kellene lenni. A katódban lévő elkót azért megnezném...
PL500 bekötése gugliban roppant hamar megvan: Bővebben: Link
Köszönöm mindkettőtöknek. A kérdést feltettem a másik fórumon is. A bekötés még mindig nem stimmel nekem. Sosem foglalkoztam csövekkel.
Sziasztok! Én is most botlottam bele egy 2X63 csőbe. Ez szerintem nem egyenirányító, hanem 2 db 6,3V 300mA fűtőszál burában
. Komolyan! Egy Kékes TV-ben találkoztam vele az imént, amit átalakítottak szilíciumdiódás egyenirányítósra. A két eredeti egyenirányító csövet kivették, az egyik csőfoglalatba betették ezt a 2X63-at és, a két eredeti cső fűtését bekötötték ebbe a "fűtéspótló" csőbe. Nem a design miatt, hanem mivel soros fűtésű készülék, így nem lehet egyszerűen kivenni belőle csövet. Szóval a 2X63 arra utal, hogy 2 db 6,3V-os szál van benne...
Képet tudnál róla feltenni? Ilyet még nem láttam...
Bocs, de az mostanában már nem megy, visszatettem a Kékesbe, és feltettem a szekrény tetejére, hajszál híján magamra ejtettem az egész TV-t
... Baromi nehéz volt feltornászni a helyére egy kis sámlin állva, levenni sem lenne könnyű gondolom, illetve még könnyebb lenne magamra rántani az egészet... Viszont készült videó a működő Kékesről, átkonvertálom és idelinkelem, azon látszik ez a cső is.
No feltöltöttem
. Bocs a minőségért, hirtelen nem volt normális videoszerkesztőm, deinterlacing -elni sem tudtam DivX Pro nélkül... Link: Kékes TV videoLeírás: 0:10-0:12 --> 2X63 0:16-0:28 --> A törött függ. linearitás poti, amitől a durva függ. eltérítés hiba látszik a képen 1:04-1:06 --> Itt jól látszik, hogy a 2X63 cső fűtéseire nincs húzva semmi (katód), teljes hosszukban szabadon állnak 1:43-1:48 --> A hiányzó PY82 foglalata, és a másik PY82 helyére betett 2X63, felülnézet
Bocs, hogy ilyen "darabos" vagyok... Az jutott eszembe, hogy egyáltalán minek tettek gettert ebbe a csőbe? A két csupasz fűtőszál ellenne nélküle... Kész pazarlás
Köszi a videót, nem gondoltam, hogy még ilyet is kapok!
Inkább ne rántsd magadra a TV-t. Nem semmi cső, látom miről van szó! Számomra az a legfurcsább, hogy ezért külön csövet gyártani... mikor bármilyen rossz 300mA-es cső felhasználható lenne fűtés helyettesítésre.
Hát igen, tényleg kissé felesleges ennek a csőnek a létezése is... Bár ha jobban meggondolom, a rossz cső többnyire azért rossz, mert öreg, rengeteget ment. Korán haló cső ritka. Ha öreg, a fűtése is öreg, ki tudja, mennyi van neki hátra... Szerintem ezt csövet a Gelkának gyárthatták, hogy korrektül alakíthassák át vele a készülékeket szilíciumdiódássá. Mert a legtöbb maszek gondolom inkább benne hagyta a rossz PY82-ket, ha nem volt szakadt a fűtésük. Ami nem baj, csak kicsit bizonytalan az élettartama. A videót nálad gond nélkül, széteső kép nélkül le lehetett játszani? Nálam igen, de ma megnéztem egy másik gépen, és zöld blokkok jöttek be időnként a néha még szét is eső képbe. Ha nálad is, tegyél fel másik DivX/xVid kodeket, vagy használj belső dekódert használó lejátszót (pl. KMplayer) . GMC és QuarterPel is be volt kapcsolva tömörítéskor, ezért nem szereti minden kodek.
Azt hiszem, már feltettem ezt a kérdést, de nem kaptam rá egyértelmű választ.
Alapvetően: van-e különbség a PCC88 és az ECC88 között hangzásban? A fűtés nyilvánvaló, de egy szaki azt magyarázta, hogy szerinte az ECC88 nem a legjobb hangfrekvenciás fokozatba. Helyette javasolta, hogy próbáljam ki a PCC88-at. Úgy mondta, hogy a két cső között felépítésbeli különbség is van, mégpedig a PCC88 anódlemeze egyenletesebb távolságban van a katódtól, míg az ecc88 esetében valamiért a lemeznek kisebb része van közelebb hozzá. Azért kérdezem, mert a trafón, ami a füles erősítőhöz készült csak 6,3V van és beépítés előtt raknék rá pár menetet a 7V-hoz.
Hű, ebben a TV-ben van hálózati trafó? Vagy használtál leválasztó trafót? Mert elég bátran megfogtad a sasszit amikor lennyitottad
Ha úgy áll a konnektor a falban akkor rajta van a fázis a fémvázon!(vagy ha tisztában voltál vele akkor bocs az okoskodásomért)
Nincs benne trafó, a hálózat egyik ága egy biztosítékon keresztül a sasszira van kötve. A nagy trafószerű középen csak egy fojtótekercs, egy 100µF-os elkóval alkot LC szűrőt az egyutas egyenirányítás után
A készülékben ez a 100µF-os szűrőkondi, és a tekercs előtt lévő szintén 100µF-os (vele egy házban lévő) pufferkondi is teljesen döglött, 20 ohm feletti az ESR-jük, ennek ellenére működött a tv, mint látható, csak nagyon vibrált a kép A vibrálás nem nagyon látható a felvételen, csak a tömörítés előtti DV formátumú videón látszik, az xVid tömörítés szinte teljesen eltüntette. Nem használtam leválasztótrafót sem (azon egyszerű okból, hogy nincs ekkora teljesítményű), de kimértem, hogy a nulla kerüljön a sasszira. Ha megnézed 1:09-nél a videót, egy kicsit meg is torpan a kezem, ahogy nyúlok a sasszi felé, aztán eszembe jutott, hogy a nulla van rajta...
Sziasztok! :wave:
Találtam pár kisebb csövet amikről nem tudom, hogy mik a pontos típusaik. Örülnék, ha meg tudnátok mondani. Hogy könnyebb legyen betettem párat amin rajta a felirat. Balról a 3. és 4. kérdőjeles úgy látom egyforma (és írtam rájuk tippelésként számot, de valószínű nem azok). Azon a fotón ahol 7 darab van, (felül az ugyanaz a négy), az alsó három pedig ránézésre egyforma. Szerintetek melyiket lehet használni előfokhoz? (Egyedül az ECC82, illetve az ECC85-el vagyok nagyjából tisztában. A többiről mi a vélemény?) Persze, ha kiderülnek a kérdéses darabok úgy már utánuk tudok keresni. |
Bejelentkezés
Hirdetés |




. Pár darabot elcserélek az E81H-kból majd, rádióba kell és valószínűleg az említett demodulátor funkcióba.

... Baromi nehéz volt feltornászni a helyére egy kis sámlin állva, levenni sem lenne könnyű gondolom, illetve még könnyebb lenne magamra rántani az egészet... Viszont készült videó a működő Kékesről, átkonvertálom és idelinkelem, azon látszik ez a cső is.
Ha úgy áll a konnektor a falban akkor rajta van a fázis a fémvázon!







