Fórum témák
» Több friss téma |
Köszi a tapasztalatod leírását.
Erről egy jó nagy thumbdown a véleményem. Mondjuk embere válogatja.. ez van. A hozzászólás módosítva: Nov 30, 2017
Maradjunk abban, hogy nem embere válogatja, hanem tilos nekik ilyen munkát csinálni. Pláne csúszópénzért.
Az új regisztrált szerelői rendszerből kizárták az áramszolgáltató és közvetlen alvállalkozóik alkalmazottait a "visszaélések" és a regisztrált szerelők kárára végzett munkák miatt. Lehet maszírozni, aki kimegy, de szerintem fölösleges. Továbbra is az az álláspontom, hogy 25 évente egy fogyasztásmérő, illetve lakás villamos berendezése megérdemel némi anyagi ráfordítást, hogy újabb 25 évig menjen. Az okostelefonokat 2 évnél nem igen lehet tovább használni, ha másért nem, hát a támogatás megszünése miatt, mégis megveszik az emberek. Mielőtt még bárki megvádolna, már nem vagyok regisztrált szerelő, az új rendszerbe nem jelentkeztem, viszont anno áramszolgáltatós óracserélgetők után voltam olyan mérőszekrényt rendbetenni, ahol a csere során tövig betört 2,5 mm2 alu mért fővezetéket megtoldotta egy darab 4mm2-es kék dróttal meg egy sorkapoccsal (természetesen 25 A szolgáltatói kismgeszakítóval) , az meg egy év után összeégett. Az óra táblája alatt még MKH - MCU sodrás is volt. Persze, ha, amikor eltörik neki, akkor azt mondja, hogy a mérőhely alkalmatlansága miatt nem szereli fel az új mérőt, menten fejbe lövik. Szerintem.
Sziasztok! Csak egy gyors kérdés. Ezt így szabad?
A földelésre/dugalj helyére/dugvillás megtáplálásra gondolsz?
Nem a legjobb megoldás a dugó, de sajnos vannak gyártók akik azzal szerelve szállítanak és a garancia csak akkor érvényes ha nincs megbontva a készülék. Ha pedig levágod a dugót akkor már nem érvényes.
Mink amikor vettük a bojlerünket (tatramat) azt is kábellel együtt szállították, de nem volt a végén dugó.
Ha a jobboldali csavarnál nincs megszakítva a zöld-sárga vezeték, és úgy átkötve a baloldalira akkor igen!
A hozzászólás módosítva: Nov 30, 2017
Előre elnézést a nyers kifelyezésért, de ez igen ocsmány szerelés, ha jó ha nem jó. Ez kb. a szakma gyalázása. Ráadásul, ha jól látom, mindez egy fűrdőszobában.
Nincs valami minimális magasság előírva a dug aljzatot illetően a fürdőszobába?
Szerintem csak ideiglenesen gondolta. A hozzászólás módosítva: Nov 30, 2017
Sziasztok!
Gipaszkarton falban van néhány 73mm átmérőjű lyuk. Hol tudnék bele dobozt szerezni? Ezeknek is azonos a lyuktávolsága, tehát simán lehet szerelvényezni? Köszi.
Nem egyféle osztás van, mielőtt vásárolsz, mérjél...
Úgy tudom, nem könnyű beszerezni, obi nem is tart. Igaz ez? Kellene 10db sajnos.
A hozzászólás módosítva: Nov 30, 2017
Undorító ez az egész...
Rendelhetsz például innen: http://www.ampertrade.hu/termek/gipszkarton-doboz-sorolos-mely-7273mm
Köszi. A lyuktávolság lenne a gond. Találtam ennél olcsóbban is. Valószínűleg rá kell kérdeznem.
A hozzászólás módosítva: Dec 1, 2017
Sziasztok!
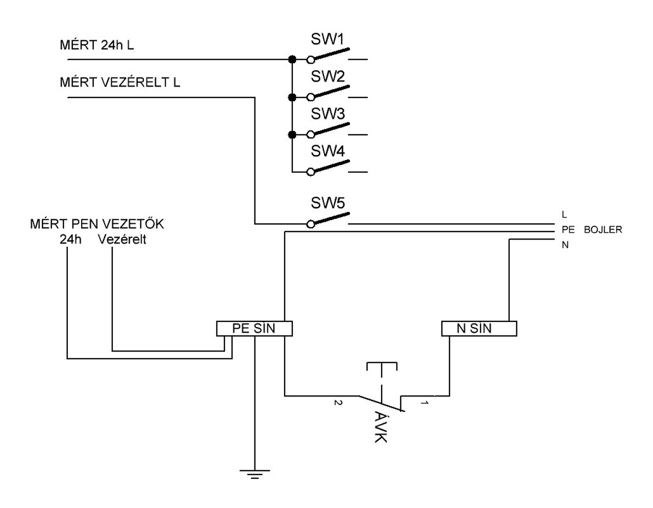
Lakáselosztóba beraktam egy fi relét, a csatol kép szerinti módon. Lehet amatőr kérdés, de ha a bojler feszültség alá kapcsolódik a vezérelt óráról, akkor a fi relé nem-e fog leoldani? Képről véletlenül lemaradt az ÁVK bejövő fázist megszakító része. A hozzászólás módosítva: Dec 2, 2017
Ez nagyon érdekes kérdés! A rajz szerint NEM! Csak akkor, ha szivárgásod van. Ja és az N sínen. csak a bojler van.
A hozzászólás módosítva: Dec 2, 2017
Hát pont most derült ki, hogy mégis.
Mivel az N gerinc vezetőn és a fi relén keresztül ugye folyik vissza az üzemi áram, de csak a 24h fázis van rajta átvezetve. Így amikor a bojler is rákapcsolódik, akkor a 24 fázis vezetőn nem megy át a vezérelt árama, de a nulla vezetőn már a bojler üzemi árama is visszajön. Így borult az egész rendszer. Szerintem. Vagy akkor valami más gond lehet? A hozzászólás módosítva: Dec 2, 2017
Idézet: Hogyan van bekötve a Fi-relébe az állandó és a vezérelt fázis? Ez éppen nincs a képen, ezért nem lehet a kérdésre válaszolni. „Képről véletlenül lemaradt az ÁVK bejövő fázist megszakító része.”
Fi relén nincs átvezetve a vezérelt fázis, csak az állandó.
Akkor kell még egy fi relé? Vagy hozzak létre egy külön sínt a vezérelt PEN vezetőnek és az menjen függetlenül?
Igen 2 db FI-relé szükséges, egyik az állandóra, a másik a vezéreltre.
A két Nulla sínnek függetlennek kell lennie. Mivel 2 db mérő van a PEN szétválasztásnak a mérőhelyen a mérők előtt kell megtörténnie. A mérőhelytől 2 külön csőben kell mennie az állandó és a vezérelt vezetéknek is. A hozzászólás módosítva: Dec 2, 2017
Elvileg a PEN - PE, N szétválasztó sínhez hozzá sem férsz, te PE-t és N-t kapsz, nem? Egyébként ahogy gyuszo írja.
[quote A rajz szerint NEM!Csak akkor, ha szivárgásod van. Ja és az N sínen. csak a bojler van. 0[/quote] Az állandó N nem lehet rákötve, csak a vezérelt.
Egyébbként gyuszo megfogalmazása a helyes!
A mérőhely tavaly lett állítólag szabványosítva. Amennyire belátok az óraszekrénybe, én ott nem találok szétválasztó sínt. Egy csőben jön az elosztóba a 2db kék és 2db fekete 6-os vezeték. Az óra alatt leütött szonda zöld-sárga vezetéke egyből jön fel az elosztó PE sínjére, megkerülve az óraszekrényt. Ebből gondoltam én, hogy PEN vezeték jön az óra után. Amikor az ÉMÁSZ ellenőrizte és órát cserélt, nem mondott rá semmit.
A hozzászólás módosítva: Dec 2, 2017
Már a felhasznált vezeték sem felel meg a szabványnak.
Bővebben: Link A hozzászólás módosítva: Dec 2, 2017
Egyébként megengedett 2 darab fázis vezeték elhelyezése egyszerre pl kismegszakító vagy fi relé betáp ágán?
|
Bejelentkezés
Hirdetés |








Mink amikor vettük a bojlerünket (tatramat) azt is kábellel együtt szállították, de nem volt a végén dugó. 

Mivel az N gerinc vezetőn és a fi relén keresztül ugye folyik vissza az üzemi áram, de csak a 24h fázis van rajta átvezetve. Így amikor a bojler is rákapcsolódik, akkor a 24 fázis vezetőn nem megy át a vezérelt árama, de a nulla vezetőn már a bojler üzemi árama is visszajön. Így borult az egész rendszer. Szerintem. Vagy akkor valami más gond lehet? 




