Fórum témák

» Több friss téma
Fórum » Labortápegység készítése
Egyéb népszerű labortáp témák:
- SMPS labortáp
- Labortáp javítása
Lapozás: OK   194 / 848
(#) sector99 válasza proli007 hozzászólására (») Nov 9, 2009 /
 
Szia !
Régen hallottalak ! - helyesebben olvastalak...
Igen, ahogy mondod, most "kitekeredett" lábúak lettek szegények....
De ha már itt vagy: a feszültség limit led mi célt szolgál, mikor fog világítani ?
Üdv:
sector99
(#) proli007 válasza sector99 hozzászólására (») Nov 9, 2009 /
 
Hello!
Itt vagyok és figyelek, csak nem szoktam hozzászólni, csak akkor ha engem érint, vagy más a véleményem...
Számomra ez a kapcsolás azért érdekes, mert csak egy váltó tápfeszre van szükség. További grátisz, hogy a FET alkalmazása miatt, ez egy LowDrop kapcsolás. Azaz alacsony a maradék feszültsége. Ha a szabályzót magasabb feszültségre tekered, mint amit a bejő nyers feszültség megengedne, akkor ezt a feszültség limit jelzi, azaz kialszik. Mert az IC megpróbálja kinyitni a Q2 tranyót, csak már nem tudja jobban.
Nullára tekert feszültség és áram potinál, már nem lehet korrekten megmondani mit fognak jeleznek a diódák, a jelzések alapvetően az IC offset feszültségétől fog függni.

(Azért neveztem feszültség limitnek,
- mert ha áramgenerátoros üzem van, akkor az áramszabályzó működik, illetve limitál.
- Ha a feszültség generátor működik, akkor feszültség szabályzó működik, tehát feszültséglimit van.
De a tápoknak ez az alapüzemmódja, csak ebben a formában, nem használják ezt a kifejezést.)
üdv! proili007
(#) mex válasza proli007 hozzászólására (») Nov 9, 2009 /
 
Idézet:
„Nullára tekert feszültség és áram potinál, már nem lehet korrekten megmondani mit fognak jeleznek a diódák, a jelzések alapvetően az IC offset feszültségétől fog függni.”

Nálam az áramkorlát világit, és értelemszerűnek gondoltam.
(#) sector99 válasza proli007 hozzászólására (») Nov 9, 2009 /
 
Köszönöm !!!
(#) Doncso válasza pumoka hozzászólására (») Nov 9, 2009 /
 
Szia, szép és igényes lesz a tápod nekem tetszik, igaz a kétnyelvű felirat kicsit érdekes, én vagy ezt vagy azt használnám, persze ez a te dolgod, ugyis te használod, ezt félretéve nekem nagyon tetszik, klassz a doboza is, ügyes vagy.
(#) pumoka válasza Doncso hozzászólására (») Nov 9, 2009 /
 
Köszönöm szépen!
(#) pumoka válasza pumoka hozzászólására (») Nov 9, 2009 /
 
Igazad van! Tényleg jobb lesz ha a feliratot ki cserélem!
Köszönöm!
(#) pumoka válasza mex hozzászólására (») Nov 9, 2009 /
 
Igen alfasettel csináltam utána színtelen lakkal van megerősítve, hogy ne jöjjön le az előlapról!
(#) pumoka válasza Doncso hozzászólására (») Nov 9, 2009 /
 
Doncsó!
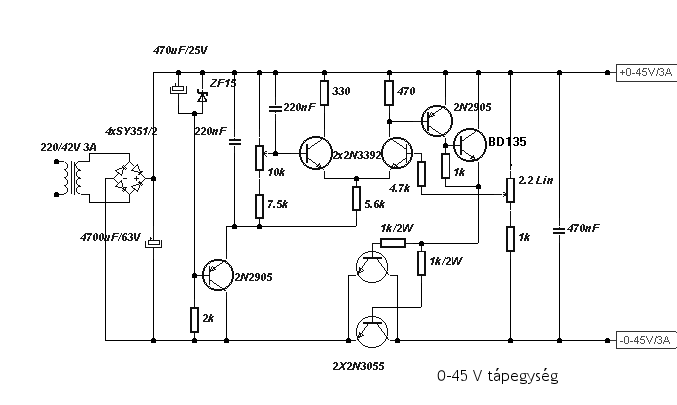
A rajzon nekem ami készül a labortáppba azon a rajzon 2N3055 van de én BUX98A tranyót teszek áteresztőnek. Ez azért többet tud! Vagy nem jó?
(#) pumoka hozzászólása Nov 9, 2009 /
 
Ez lesz a panel!
(#) pumoka hozzászólása Nov 9, 2009 /
 
Ha valakinek kell ehhez a kapcs rajzhoz a nyomtatott áramköri és beültetési rajz az írjon és felteszem!
(#) pumoka hozzászólása Nov 9, 2009 /
 
Vagy ha ehhez kell a nyomtatott áramköri és beültetési rajz akkor is szóljatok!

45TAP.GIF
    
(#) Doncso válasza pumoka hozzászólására (») Nov 9, 2009 /
 
Szia, igazából , ez egy nagyfesz tranyó, egy kapcsoló tranzisztor, működni ugyan fog, de szerintem nem áteresztőnek találták ki, nem vagyok biztos benne, hogy nem okoz némi zajt a kimeneten, én egyszer próbaképp egy BU508-ast tetten áteresztőnek, működni működött de valamiért zaj jelent meg a kimeneten, talán a csatorna ellenállása miatt, nem tudom.
Én inkább a 3055-öt használnám , annyira nem nagy összeg, ha már ilyen szép a táp, az inkább való áteresztőnek, vagy ha erősebbet szeretnél, ajánlom az MJL tipusokat (2119x, 1500x) az ONSEMI től , azok bitang tranzisztorok.
Üdv.
(#) Doncso válasza pumoka hozzászólására (») Nov 9, 2009 /
 
Ezt a tápot építettem elősször életembe, egyet kaptam, a másikat építettem , na ez az ami mindent kibirt eddig, igaz áramkorlátja nincs de a rövidzárat nálam elfűtötte, nem rossz kis táp, én szerettem, csak később már kellett az áramkorlát, ezért kevés volt a tudása.
(#) pumoka hozzászólása Nov 9, 2009 /
 
Vagy itt van egy ilyen is ha kell valakinek

2a.jpg
    
(#) pumoka hozzászólása Nov 9, 2009 /
 
Vagy van itt egy 0- +-28V / 0-2,3A- ig szabályozható labortáp!
(#) Alkotó válasza pumoka hozzászólására (») Nov 9, 2009 /
 
Ikább linkeld be az egész Ferenzi Ödön könyvet (tápegységek amatőröknek)
(#) pumoka hozzászólása Nov 9, 2009 /
 
a lemaradt kép

5.jpg
    
(#) pumoka válasza Alkotó hozzászólására (») Nov 9, 2009 /
 
Nem onnan van!
(#) pumoka válasza Doncso hozzászólására (») Nov 9, 2009 /
 
Köszönöm a segítségedet!
(#) pumoka válasza Doncso hozzászólására (») Nov 9, 2009 /
 
Az véletlenül nem MJE tranyó?
Mi az az ONSEMI?
(#) pumoka válasza Doncso hozzászólására (») Nov 9, 2009 /
 
Esetleg a TIP3055 nem lenne jó?
(#) kadarist válasza pumoka hozzászólására (») Nov 9, 2009 /
 
Szia!

Az Onsemi egy félvezetőgyártó: Bővebben: Link

A TIP3055 is tökéletes oda, sőt. Bővebben: Link
(#) pumoka válasza kadarist hozzászólására (») Nov 9, 2009 /
 
köszike!
(#) pumoka válasza kadarist hozzászólására (») Nov 9, 2009 /
 
Az onsemitől hogy lehet rendlni?
(#) kadarist válasza pumoka hozzászólására (») Nov 9, 2009 /
 
Onnan sehogyan. Alkatrészeket alkatrész-forgalmazóktól tudsz vásárolni.
(#) pumoka válasza kadarist hozzászólására (») Nov 9, 2009 /
 
A teljesítmény számít ilyenkor? (W)
Minél nagyobb W van az adatlapon annál jobb a hatásfoka? Mert a 2N3055-nek 115W a TIP3055-nek 90W
(#) kadarist válasza pumoka hozzászólására (») Nov 9, 2009 /
 
A gyártók specifikációi között vannak különbségek. Egy tápegységnél, ha hűtésre odafigyelünk mindkettő típus tökéletes. A tokozásban van csak különbség.
(#) Doncso válasza pumoka hozzászólására (») Nov 10, 2009 /
 
Kadarist elmondta már a lényeget, a TIP és a 2n3055 is jó erre a célra, vagy esetleg a 2n3773, 3442, ezek is jók, de van sok más remek félvezető, ami erre a célra megfelel, lényeg, hogy ne más célra valót akarj betenni, mint pl a nagyfesz BUX, meg ilyenek. Azt azért leírhatnád, mik a táp paraméterei, nehogy a TIP megszaladjon egy rövidzárnál.
Üdv.
(#) highand hozzászólása Nov 10, 2009 /
 
Sziasztok

Vettem az E-bay-on egy SpeedoMk2 névre hallgató labortáp kapcsoláshoz nyákot.

Most az eladó egyszerűen nem hajlandó megküldeni hozzá a kapcsolást. Nincsen meg véletlenül valakinek?
Következő: »»   194 / 848
Bejelentkezés

Belépés

Hirdetés
XDT.hu
Az oldalon sütiket használunk a helyes működéshez. Bővebb információt az adatvédelmi szabályzatban olvashatsz. Megértettem