Fórum témák
» Több friss téma |
Szóval még mindig nemtudni mi baja
Holnap már tényleg kimérem az 555-öst és írok
Hello!
Jó ég! Én már azt is elfelejtettem, hogy írtam neked. (pedig elég bő volt..) üdv! proli007
Sebaj
holnap jelentkezek már az eredményekkel remélhetőleg
Heló
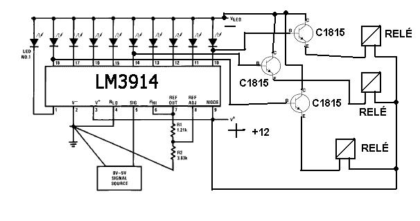
Csináltam egy 2 perces rajzot hogy lehetne NPN Tranzisztorral Reléket meghajtani LM3914-ről. Szeretném ha megtekintenétek és megmondanátok hogy elég nagy hülyeséget csináltam e, vagy működni is fog?? Tranzisztor: C1815 Bővebben: Link Kép: (Eltérés az aljára nem BLZE Hanem GR8 van) Bővebben: Link Egy átlagos 5V-12V-relét vajon elbírna e??Vannak teljesen apró kis reléim...
Egy próbát talán megér. De nem ártana a tranzisztorok bázisára egy egy ellenállás. S a relék tekercsével ellenpárhuzamosan kötött védődiódákról se feledkezz el! Mert a kikapcsolási feszültséget korlátozni kell...
Hello!
Nem NPN, hanem PNP tranzisztort kell használni mint itt Csak a Led és az ellenállás helyett a relét kell bekötni a védődiódájával, akogy Jani is írta. Ha a Led-eket is meg szeretnéd tartani, akkor a tranzisztor bázisával sorba egy 2,2kohm-os ellenállást kell tenni, a rajzon látható 470ohm is lehet 2,2kohm értékű. üdv! proli007
... Valóban PNP tranzisztorral jobb lesz. ...
Igaz tényleg PNP.
Kicsit átalakítottam És ellenállást is tettem be a bázisra. Így Már működőkepés?? Viszont most nem tudom hogy párhuzamosan a bázisra is tegyek ellenállást mint a rajzon ??? Minek az oda am? A tranzisztor A1015 Bővebben: Link Kép: ( Alsó sor GR 8C ) Bővebben: Link Tranzisztornál E-C Bekötés jó??
Hello!
Kissé elrajzoltad.. A bázis-emitter közé azért kell ellenállás, mert az IC kimeneti áramgenerátor szivárgási árama, kinyithatja kicsit a tranyót. Egy tranyó bázisának egyébként sem illik a "levegőben lógnia". üdv! proli007
Nagyon Szépen köszönöm a segítségeket hamarosan meg is építem a kapcsolást és minden bizonnyal működni is fog.
Újabb akadály előtt álok ezzel az IC-vel.
Megépítettem a kapcsolást minden nagyon szép és jó azzal a kivétellel hogy a az 9-es MOD váltó lábat nem tudom működésre bírni. Ugyebár ha jól tudom akkor az felel azért hogy egy Led, vagy az összes sorba világítson. Akár a +ra kötöm akár a - ra kötöm semmi látható változás azon kívül hogy a relé erősebben húz meg. Hogy tudom elérni hogy egyszerre csak 1 led jelezze a szintet vagyis Pontszerű megjelenítés legyen??
Hello!
Remélem, egyenfeszültség van az IC Imp bemenetén. Mert ha nem, akkor soha nem lesz pont kijelzés, mint ahogy itt leírtam.. üdv! proli007
Az a 4-es lába az IMP akkor az csak simán rá van kötve negatívra.
A Táp jól működik. De lehet bezavarja akor a megjelenitendő jel?(ha jol értem) Tehát ha beteszek oda egy 1N4148-as diódát akkor Elvileg biztos lenne az egyenáram lenne és Pontszerű megjelenítés is működne? Jah és akkor mire kössem a MOD lábát??
Hello!
- Nem a 4-es ábról, hanem az 5-ös lábról van szó. (Csak az adatalap Signal In-nak, én meg Input-nak neveztem el.) - De megírhattad volna, mit vezettél a bemenetére. Egy dióda nem elég, mert ha a feszültség váltó, akkor attól csak egy lüktető váltó lenne csak. (Az IC egyébként is csak a váltófeszültség pozitív félperiódusát jeleníti csak meg. Ha megnézed a bemeneten egy ellenállás, majd egy dióda van, ami levágja a negatív jelet.) Tehát minimum egy dióda, egy szűrőkondi, és a a kondival párhuzamosan egy ellenállás kell. (Mert a bemenet nem lóghat a levegőben. Ezt a hibát sokan elkövetik, aztán nézelődnek, hogy égnek a Led-ek. A BBS is ezt tette.) - "Bar Graph Display: Wire Mode Select (pin 9) directly to pin 3 (V+ pin). Dot Display, Single LM3914 Driver: Leave the Mode Select pin open circuit."- Írja az adatlap. Tehát oszlopdiagrammos kijelzésnél, a 9-es lábat a tápfeszültségre kell kötni, pont kijelzésnél, pedig lóghat a levegőben.
Végigpróbálgattam az 5-ösön is de semmi siker addig megvan hogy egy világit a legutolsó de tovább nem jutok valahogy.
Hangeszközt konkrétan rádiót szeretnék rákapcsolni. Ha alacsony hang jön a rádióból 1 relé bekapcsol.Ha magas akkor egy másik relé húz be-és van kettő között egy közép.... Mondják ugyebár hogy a hülyeség határtalan.Az én elképzelésem az hogy egy FM transmiterrel akarom vezérelni ezt az eszközt és erre a relékre bármit ráköthetek és rádió-távirányítással irányítanám. Az Adó megvan Ez meg lenne a vevő. Régi coca kólás kisrádió tökéletes erre a feladatra, ez meg a jelfeldolgozó egység lenne.Azért hangot kellene hogy felismerjen, hogy a Transmitert Akár rádughatom a telefonra és is egy adott hang lejátszásokat az erre beállított relé behúz és kész a csoda.Ezt Telon Pl Java programmal meg lehetne oldani. az alap kapcsolás megvan 3 rellé a panelon van bekötve minden és most próbálgatom összehangolni de egyszerűen nem akar összejönni ez az egy pontos megjelenítés.Most mág nem a rádióval Próbálkozok hanem zenével hifiről.... Ha ezt az akadályt sikerülne legyőzni minden happy lenni. Az 5-ös pontra jövő jelet 1N4148-al egyenirányítottan sorba kötöttem vele (utána az IC-felé) egy 104Z kondít és úgy rátettem az Ic-re. A másik pontját a jelnek pedig a negatívra rákötöttem. Jelenség a következő: Útólsó led Világit mintha semisem történt volna. Valami tipp?
Hello!
Érdekes elképzelés, de nem igazán értem.. Az elkövetett kapcsolási rajzot feltehetted volna. - Ennek az IC-nek bemenetére, alapból egyenfeszültség szükséges, hogy pont kijelzés legyen. (egyszerre csak egy relé húzzon be) Tehát, ha a bemeneti jel váltó feszültség, akkor a bemenetére egyenirányító és szűrés szükséges, hogy csak egyenfeszültség legyen rajta. - A Led-ek (relék) a feszültség nagysága szerint fognak működni. Ha ezt egy rádió távirányítással vezérled, akkor a hangfrekis jel amplitúdóját kell változtatnod ahhoz, hogy egy-egy relé behúzzon. - Ha az volt a cél, hogy a hang ütemében húzogatnak a relék, akkor azok igen rövid életűek lesznek. Tehát ez a "zene-HiFi" nem jó ötlet. - Az IC referencia feszültségének akkorának kell lenni, mint a bejövő jel maximumának. Ha sokkal nagyobb, akkor lehet, hogy tényleg csak az első Led működik. (Amennyiben a "utolsó Led" alatt, az 1-es lábra menő lLed-et érted.) Szóval először meg kell mérni a referencia feszültséget, 7-es lábon. Majd a Sig bemenetet, 0..Referencia feszültségig vezérelve, a Led-eknek sorba be kell kapcsolniuk. Valahonnan innen kellene indítani a dolgot. üdv! proli007
Addig oké hogy a ledek (ütemre) egymás után villannak fel.
a Beállítások jók.Mert úgy müködik mint egy VU-méter. A gond akkor kezdődik mikor váltok egypontos módba. Majdnem ugyanúgy villognak a ledek. Mint már emliteted a gond azzal van hogy az 5ös lábra nem egyen fesz érkezik. Ha Grace Hidat építek 1N4148-ból és annak a negatív pontját a negatívra a pozitiv az 5.re kötöm ugy okés ??? Am a 7-es 8-as lábakon poti van azokaal tudom belőni hogy menjen a villogás. Kapcs Rajz még fejbe de lerajzolom és felteszem.
Hello!
Ha egyenirányító hidat készítesz (Graetz), akkor a tápoknak nem lehet közös pontjuk a GND. De kondi kell. ÉS vélhetően nem egy 100nF. Várom a rajzot. De soha nem az áramkörnek, hanem a rajznak kell először elkészülnie!! üdv! proli007
Megcsináltam az egyenirányítás a jel felől rákötöttem a dolgokat de az ég világon semmit nem reagál rá.
Valószínűleg müködik mer a hangszóró kicsit torzon de szol valami belöle
Hello!
Szerintem Te kicsit kapkodsz.. Nem próbáltál és nem rajzoltál semmit. Először gondolkodni, rajzolni kell. Majd ha úgy látszik működhetne, akkor megépíteni. Ha a hangszóró ez miatt torzan szól, akkor terheli a végfokot. Akar bele is dögölhet az. Egy egyenirányítót, közvetlen soha nem célszerű az erősítő kimenetére kötni, mert a kondi feltöltődését az erősítő zokon veheti. Tehát minimálisan egy 100ohm-ot célszerű az egésszel sorba kötni. Már csak az elkötések miatt is. Ha a kisrádió 1W-os, akkor a 4ohm-os hangszóró kimeneten, maximum 2V feszültség lesz. Ez csúcsban kb. 2,8V. Amiből egy dióda elvesz 700mV-ot (Graetz meg 1,4V-ot). De ha az LM3914 utolsó Led-je 3V-nál szólalna meg, akkor az első 300mV-nál. De a dióda miatt, az első Led így 1V-nál kapcsol majd be. Tehát az egyszerű egyenirányító nem biztos, hogy jó, inkább egy aktív csúcsegyenirányító lenne célszerű. Az nem is terheli az erősítőt. Itt olvashatsz róla.. üdv! proli007
Mikor lendületbe vagyok akor nincs megálás
![]() Fejből megy már az LM3914 lábai bekötése meg minden nem ez az első dolgom vele Építettem már VU métert és Fordulatszámérőt is belőle. Az IC bekötése az ami a gyári adatlapon van Az ellenállások helyén Potikkal, A ledek kimenete pedig relék vannak tranzisztorral rákötve....Ezt már kiveséztük. Tanulmányozgattam amit adtál köszi szépen. Szétnéztem itthon és amit találtam abból ez jött ki. Erősítettem a jelet és egyenirányítás visszakötve ...... ( Aktív Csúcsegyenirányítás ha jól szűrtem le. ) Használt Ic : UTC 2822 Bővebben: Link A kapcsolást ez alapján készítettem el: Bővebben: Link Szerintem nem jó :bummafejbe: A hifivel meg az ilyesmikkel nem fontos már jó 5-éve használva se volt úgyhogy most be kel hozni a lemaradást. ( Phone kimenetre van kötve ami gyárilag csatlakozik egy a fő kimenetekre és ellenállással veszi le a jelet vagy ilyesmi... ) Nem kel félteni.
Hello!
A rajz, amit elkészítettél, csak egy magyarázathoz készült szimulátor áramkör. Miért nem az ezt követő végleges kapcsolást építetted meg. (Ha a kondin 1kohm-os ellenállás van, akkor az sec-perc alatt kisül. Nézd meg a rajzot. A "műveleti erősítő", amit választottál, egy végfok IC, amiben ráadásul belső visszacsatolás van. Ez hatástalanítja az egész működését, mert a kondiról kell a csúcsfeszültséget visszacsatolni.) Sokkal jobban jártál volna egy LM358-al. Mindenképpen féltápfeszültségre alkalmas erősítő kell. üdv! proli007
Hali!
Szóval beforrasztgattam a ledeket és az történik, hogy a fények felfutnak ha hozzáérek a jelbemenethez kivéve az utolsó 4-et és a 3-ik sárgát azt hiszem. Az 555 kimeneti lábán pedig tűpontosan a tápfesz jelenik meg.
Hello!
Akkor valami már működik nem? Ha hozzá érsz a bemenethez (gondolom ez az 555-re menő 10nF-os kondi és nem az LN3914 Sig lába.) Akkor az 555-öt a hálózat 50Hz indítja. Ez kétütemű motor esetén, 3000 fordulatnak kellene, hogy megfeleljen. Tehát a P1 poti értékét csökkenő irányba kell vinni. De az 555 kimenetén (3-as láb) nem szabadna 5V-nak lenni, mert az már 100% kitöltésű jel lenne, valamint ennek a lábnak maximális feszültsége 5V mellett kb. 4V. (Kivétel, ha CMOS 555-ről van szó, vagy felhúzó ellenállás van a 3-as és 1-es láb között.) Viszont a műszerrel, a C9-en lévő feszültséget érdemes mérni, az a viszonyítási alap, valamint a két IC referencia feszültsége. Ez a -7es és 2-es láb között, alsó IC-nél 1,25V, felsőnél, 2,5V. üdv! proli007
A két LM IC-nek a ref.feszültsége az rendbe van már régebben megmértem. A bemenet alatt igen az 555 bemenetét értettem (amúgy NE555 a típusa). És rosszul mondtam nem a sárga nem ég hanem az utolsó zöld a 12. LED ill. ugyanúgy a felső 4.
Lehetséges, hogy az 555 tönkrement és ezért nem működik az egész?
Vagy valahogy nem tudnám letesztelni legalább az LM3914-eseket? Gondolok itt arra, hogy például feszültséget jelezzen ki és az 5-ös lábaira rákötném a jelet.
Hello!
Látom nem csak én, de Te is elfelejtetted amit írtam. "Tehát a két IC, a 10ľF-os kondiban 0..2,5V közötti feszültség változást vár a fordulat függvényében." Így a C9-es kondira kell adni, 0..2,5V feszültséget, és a Led-eknek szép sorba kell erre jelezni. Ezt simán megteheted, ha egy potit kötsz az 5V feszültségre, és a közepét a kondira kötöd. - Nem gyanúsítgatni kel az 555-öt, hanem mérni. De ehhez egy generátorra lenne szükséged. Vagy egyszerű esetben egy 6..12V-os trafóra. Ha nincs jel, akkor a C9-en a feszültség 0V. Ha a trafót a bemenetre kötöd, akkor 0,75V-ot. Ha a trafót egy Graetz egyenirányítón keresztül kötöd a bemenetre, akkor ennek kétszeresét 1,5V-ot. (Mert a kétutas egyenirányító kimeneti frekvenciája, 100Hz. De a trafón, és az egyenirányítón egy ellenállás, vagy izzó terhelés legyen. De lehet a trafós jel felfutási meredeksége, nem elegendő az áramkör meghajtásához. Így nem ártana, egy Schmitt bemenetű IC-vel formázni a jelet. Pld. ha van még egy 555, akkor a 2-es és 6-os lábat összefogva, a váltó, vagy egyenirányított jelet, egy 10kohm-os ellenáláson keresztül a bemenetre vezetni. Az IC 3-as lábáról megkaphatsz egy négyszögjelet, ami már biztos meghajtja az áramkörödet.) üdv! proli007
Hello!
A 324 és 358 is jó, de a 393 egy komparátor (ráadásul nyitott kollektoros kimenettel) üdv! proli007
Tehát ha ezt ami a rajzon van elkészítem akkor van remény
C1 R2 értéke menyi legyen?? |
Bejelentkezés
Hirdetés |








:bummafejbe: 






