Fórum témák
» Több friss téma |
Fórum » MIG/MAG/Co2 hegesztő készülékek házilag
Témaindító: electorkalandor, idő: Feb 19, 2009
Témakörök:
Az oxigénreduktor jobb híján használható a Co géphez. A különbség annyi csupán,hogy a Co reduktor a gáz mennyiségét mutatja literben, az oxigén reduktor pedig nyomást mutat, amit át kellene számolni literre(de ezt senki sem teszi). A hegesztők tapasztalati úton tudják hogy mekkora mennyiség kell a hegesztéshez hogy jó legyen a varrat.
Köszi szépen, most már legalább biztos vagyok az eddigi feltételezésemben.
A többit persze majd kitapasztalom.Üdv, Laci.
én is hasonló nehézséggel küzdök mint bignor.
az én hegesztőm egy TIPTRONIK 140 tipus. nekem is hiányzik a munkakábelből a beépített szelep. ez eg új munkakábel.segítsetek ha tudtok,milyen átalakításra van szükség.köszönettel Ágnes János
Szia János!
Nem tudom, milyen kábelt sikerült újítanod, mert az eredeti kábel a géppel egybe van építve. A géped a főáramot triakkal kapcsolja be(ha még nem alakították át)ezért nem egyszerű a gázszelep vezérlése -ha nem áll rendelkezésre kapcsolási rajz. A legegyszerűbb, ha 230V váltóáramú gázszelepet szerelsz be, és valahol megkeresem a rajzot, aminek alapján be tudod kötni a szelepet . De ha a kábeled nem beépíthető, hanem csatlakozó aljzatos típus, akkor jobb ha szakemberre bízod a dolgot.
kőszi pisti a válaszodat!
ez egy uj munkakábel egy kontaktus van benne, mely inditja a huzaltovábbító motort. arra gondoltam,hogy ha a motor elindúl valahonnan az elektronikából jön e le olyan jel mely működtet egy mágnes szelepet,vagy esetleg először egy segéd relét,az meg a mágnes szelepet.?kapcs.rajzom az sajnos nincs.várom válaszod
Szia János!
Mennyire vagy "képben"az elektronikával kapcsolatban? Ezt a kérdést nem pejoratív felhanggal tettem fel, hanem csak azért,hogy ha megfelelő információ birtokába jutsz,tudsz-e kezdeni vele valamit.Tehát ne haragudj a kérdésért, ezt meg kellett kérdeznem mert nem szeretném ha bármi bajod esne, a villamosság az nem cukrászat. Megkeresem a rajzot,aztán megpróbálok segíteni.
Szia!
Megtaláltam a kapcsolási rajzot, a melléklet tartalmazza. Most nincs sok időm, majd este felé talán le tudom írni,hogy hova kössed a szelepet.
Szia mpisti!
Volt-e már kezeid között karcagi weld-impexes gép? Konkrétan weldi mig 181-re gondolok. Megbízható, jó gépek? Ha esetleg van tapasztalatod weldi gépekkel, akkor "mesélj" már róla. Előre is köszönöm.
Szia!
Az általad említett típussal nem volt még dolgom, de a nagyokat jól ismerem(400A-600A) A nálunk elfogadható áron elérhető gépek közé tartozik, ipari célú felhasználási területen nyúzzák(szinte szó szerint)elfogadhatóan teljesít. Átlagos gépnek mondható, átlagos áron.A felépítése robosztus, semmi extra szolgáltatás(ívstabilizátor stb..)ebből adódóan, ha az időszakos karbantartásokat elvégzed,- pl.havonta sürített levegővel kifúvatod, csavarok szorosságát leellenőrzöd,a munkakábelra vigyázol,akkor szinte el sem romlik.
Talán egy-két negatívum. A hegesztőkábelek csatlakozói nevetségesen kicsik az 500-as gépnél 250-es csatlakozok, ami azt jelentette, hogy hetente egy-két gépen csatlakozó csere párban. Az előtoló elektronikák igen vackok döglenek mintha ingyen lennének, pedig 25.000Ft is elkérnek egyért. Az előtoló ipari gép létére a szokásos (ablaktörlő motor stílusú) hajtóműrendszert alkalmazza ami eszi a kefét, és szétkopik. A huzaltovábbító görgök bronzpersellyel vannak megoldva kikopnak, csere. Kb 10 darab 500-as gép 5 évi tapasztalata. Ja és az egyenírányítokból jó ha van raktáron kb. 10db-ot cseréltem öt év alatt. Még egy eszement találmány az alkalmazott XLR csatik, amit reggel hatkor remegő kézzel cserélgetni, nem egy király dolog. A trafó és a felépítmény kapcsolók az rendben van a többi nem éri el az ipari kategóriát, sajnos! Rengeteg munkát adtak, tele volt a törpöm velük. De hát már én sem vagyok aktív és a cég is a gazdasági válság áldozata lett. Így ez már csak történelem. Ha jó Co-t akar az ember vegyen Rehm-et 6év alatt csak testcsipeszt cseréltem! Végezetül a gépeknek jó az ár teljesítmény arányuk, de nem számítanak csodának.
Szia Jani!
Hát a REHM gépekről csak annyit,hogy egy db hasonló áramteljesítményű(!)gép árán 3db Weldit vehetsz. Én még kábelcsatlakozót nem cseréltem amiatt,mert a terheléstől szétégett volna. Amiatt igen, hogy a hegesztő elfelejtette meghúzni a rögzítőcsavarját. A panelek valóban sz@rok, de, de ezt a problémát én megoldottam a kártya kis mértékű módosításával. A mikrofoncsati-hát igen. Az valóban pocsék, de 600Ft párban. A TYCO -ami ide illene az pedig 9000Ft párban, 25%engedménnyel. Egyenirányító hidat pedig cseréltem már CLOOS-ban ESS-ben FRONIUS-ban is.Egyébként tényleg határra van méretezve.Eggyel nagyobb méretet szoktam bele tenni,ha tönkrement. Ja,és hajtásszabályzó kártyát nem a weldimpextől kell venni,hanem a gyártótól ).Harmadáron.
Egyetlen különbség, nálunk egy hegesztő napi 7 órát folyamatosan hegeszt (~300A-al), a csatik meg vannak húzva és szétégnek. Pl. M600-ason sosem kellettt csatit cserélnem (vajon miért?) Ja a gyártmányaink 10-80 tonna között vannak (voltak) A többi stimmel, azt is tudjuk, hogy van olcsóbb panel (mis is ezt vettük).De már cég nincs így nem igazán számít!
Szerintem Bignor nem 80%kiterheléssel szeretné használni az általa említett típust. Egyébként egy cégnél a 600-as WELDI 2,4mm-es porbeles huzallal dolgozik 480A-en reggel 6-tól este 8-ig minden nap -még vasárnap is. A tolóművet kellett átalakítani 48V 120W-os motorosra, mert az eredeti nem bírta ezt a huzalátmérőt.Természetesen a hajtásszabályzó is az új motornak megfelelően lett átalakítva.
A dolgozó annyi időre állítja meg, amíg kiveszi a munkadarabot az esztergagépből, ami csőforgatóként dolgozik, megfelelő előtolással. Ebben cseréltem egyenirányítót, 800A-es típust tettem bele, kb 3 éve, azóta semmi gond nem volt vele. A REHM és a FRONIUS az a gazdag cégek gépe általában. Nyilván több szolgáltatást nyújtanak mint a "mezei"WELDI. Ha ezek közül bármelyik elromlik, akkor viszont mélyen kell a zsebbe nyúlni. Valamint a karbantartásra és használati környezetre is sokkal igényesebbek.
Üdv mindenkinek!
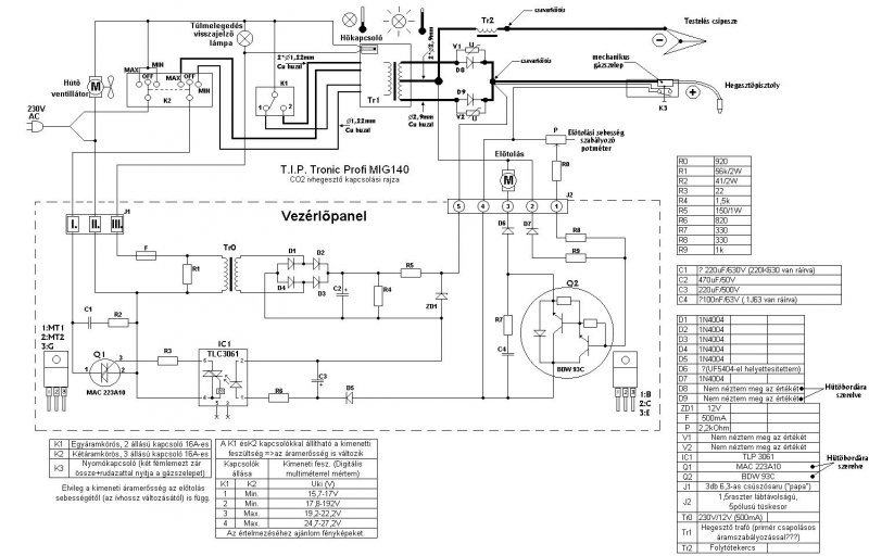
Egy kéréssel fordulnék hozzátok. Került ma hozzám egy "technika super mig 140-es" gép, a tulaj azt mondta, hogy 5-6 pont után veri az automatát. Be is dugtam a gépet a konektorba kikapcsolt állapotban és a műhelyben lévő fi-relé le is kapcsolt. Ekkor leszedtem az oldalát és láttam, hogy itt már valaki próbálkozott a javítással, de elég barbár módon a vezetékek össze vissza vannak toldva minden mindennel elindul a vezeték aminek a szine szürke utánna kékrevált és pirosban fejeződik be. A kérésem az volna, hogy ha valakinek volna hozzá kapcsolási rajza az legyenszives ossza meg velem. Előre is köszönöm. Üdv:Gyurika
Szia GyurikaBx!
Néhány hsz.-el visszafelé van egy TIP-tronik rajz, hasonlítsd össze a gépeddel a rajzot. Szerintem nem sok különbség lehet köztük.
Üdv Pisti!
Néztem azt a rajzot sajnos nem sok a hasonlóság, de kiindulási alapnak mindenképpen jó lesz. A burkolaton 158V van :hide: , de valahogy a tulaj használta azt mondta, hogy nincs benne erő nem olvasztja le rendesen az anyagot. Elkezdem lerajzolni a gépet, és meglátjuk mi lesz vele. Köszönöm a segítséget.
158V?
Ha digitális multiméterrel, akkor a mérőcsúcsokkal köss párhuzamosan egy 100k 2-3W-os ellenállást, és így ismételd meg a mérést. Ha akkor is hasonló értéket kapsz, akkor valószínűleg a műanyag csévetest elszenesedett.és az elszenesedett rész vezet.
Köszönöm a válaszokat mpisti és Ihanzi!
A weldi 181-es pár napja van nálam, olyan ajánlat volt, amit nem lehetett kihagyni. A kis ESAB-bal semmi bajom nem volt, mpistinek köszönhetően, átalakítva frankó lett, csupán egy kicsit gyengécske volt. Akartam valamivel erőssebb gépet és magyart, pont az alkatrész ellátás és ár miatt, és így jött a weldi. Eddig pompásan müködik, de a tanácsaitokat megfogadva, hétvégén megbontom, kifujatom és ellenőrzöm a kötéseket, mivel már egy hónapot használták elöttem a gépet . Ami érdekes sokkal toleránsabb a villamos hálózattal szemben, alig csapkodja le a kismegszakítót. A fő megszakító már 32 A-es, de az alkismegszakítót még nem cseréltem ki C-re. Majd hétvégén.
Köszönöm az ötletet, a mai nap nem, de holnap ellenörzöm ellenállásal is.
Üdv:Gyurika
Szia pisti!
nem haragszom ,sőt köszönöm hogy aggódsz a testi épségemért. elektronikával valóban nem foglalkozom de a villamossághoz van némi közöm. egy kicsit nagyobb fesz.szinten úgy 35KV-120KV-környékén. A rajzot köszönöm legalább ez is megvan. viszont a bekötését a mágnesszelepnek amit még igértél várom. köszönettel János.
Szia János!
A mágnesszelepet a vezérlőpanel római 1-es és a római 3-as számmal jelölt kivezetései közé kell kötni. Kizárólag 230V AC szelep jöhet számításba. Sok sikert a megvalósításhoz!
Békés Boldog Karácsonyt Kívánok Mpistinek a topik lelkének és a fórum összes lakójának!
Kedves János!
Nagyon köszönöm a jókívánságaidat, szintúgy kívánok neked és családodnak békés meghitt karácsonyt, valamint szeretetben, megbecsülésben bővelkedő boldog új esztendőt . Ugyanezt kívánom valamennyi kedves fórumtársnak!
Sziasztok
Olyan kérdésem lenne,egy 220/380 hegesztő trafóját,melynek van u,u1 v,v1 w,w1 vezetéke,hogyan kell bekötni 220voltra.165A Válaszotokat is előre köszönöm!
Szia!
Néhány fotó jó lenne a trafóról és a sorkapocsról, ahol az átkötést elképzelted.
Sziasztok!
Az lenne a kérésem , hogy szeretnék egy kis barkács célu co gépet épiteni egy 30 cm* vasmagom van amiből el szeretném késziteni , és ehez kérnék segitséget pl. menetszám , és huzalátmérő tekintetében ,és persze a folytótekercs adataiban is kellene némi segitség. De ha valaki meg tudná mondani a kapcsolási rajzon szereplő gép transzformátorainak az adatait annak is nagyon örülnék.
Szia!
A vasmagról a 30cm2 mint adat igen kevés, ennél azért több kellene. Nem ártana feltenni néhány képet róla, beméretezve. Aztán majd haladhatunk tovább.
Fényképet most nem tudtam csinálni a vasrol de csináltam egy vázlatot beméretezve remélem ez is megteszi , amugy ez a trafó valami leválasztó transzformátor lehetett mert amenyi fesz bemegy anyi jön ki is belőlle amugy 1mm-es réz huzallal van tekercselve , de van nekem 3mm-es réz huzalom ami szerintem ju lessz a szekunder oldalra , csak menetszámokat nem tudom pontosan ezért kértem segitséget , nameg a vasmag mérete kb megegyezik a kis co gépekben lévő transzformátoréval és ép ezért akarom eből a magból megépiteni.
Ez már valami. Milyen huzalt tudsz beszerezni a primerre, mert az 1mm átmérő az igen soványka. A 3mm a szekunderen szintén,bár már találkoztam ilyen slampos megoldással. Gyűjtsd össze,hogy az építendő géphez milyen anyagok vannak, mi az ami általad beszerezhető, és folytatjuk.
Huzalom az jelenleg enyi van , de én csak egy kis barkács célu gépet akarok épiteni ugyhogy nem kell sokat udnia , nameg a folytóhoz mekkora trafó kéne?
Amugy minden más megvan a géphez még a diódák is csak menetszám kellene a trafóhoz és már neki is állnék. |
Bejelentkezés
Hirdetés |




A többit persze majd kitapasztalom.


