Fórum témák
» Több friss téma |
ha én 24V-ról üzemeltetem az mit változtat a helyzetemen? (nincs 12V-os tápom
)Egyedül trafót kéne szereznem valahonnan. Mi pénz egy jó képességű. Van huzal itthon, tekercselni viszont soha nem tekercseltem még ilyet.
Mikrónak a trafója nem jó hozzá?
Sehol nem látom mi alapján kéne keresnem
A mikrosütő trafója (MOT) frekvenciaátvitele gyalázatos, 1kHz fölött erősen csillapít. Itt pedig a minimum a tervezett legnagyobb megszólaltatni kívánt frekvencia dupláját kellene tudnia (min. 40kHz).
MOT-ot csakis hálózati trafóként tudom elképzelni egy adócsővel megépített plazmahangszóróban.
Működik 24V-ról is, viszont akkor már kell a FET elé egy védő zéner dióda, ill. a kimenő trafó primer tekercsére is értelem szerűen dupla annyi menet kell.
Ezzel rakom össze a cuccot. Ide hova kössem a védő zénert?
Gondolom a két 12V-os zénert 24 Vra kell lecserélnem. A trafó még nincs meg. Holnap lesz meg valami. Hogy mérem meg a szekunder feszt? Kíváncsi lennék rá mekkora a fesz ott.
Van ennek a rajznak NYÁK-os rajza valahol?
Ha nincs akkor készítenem kell egyet.
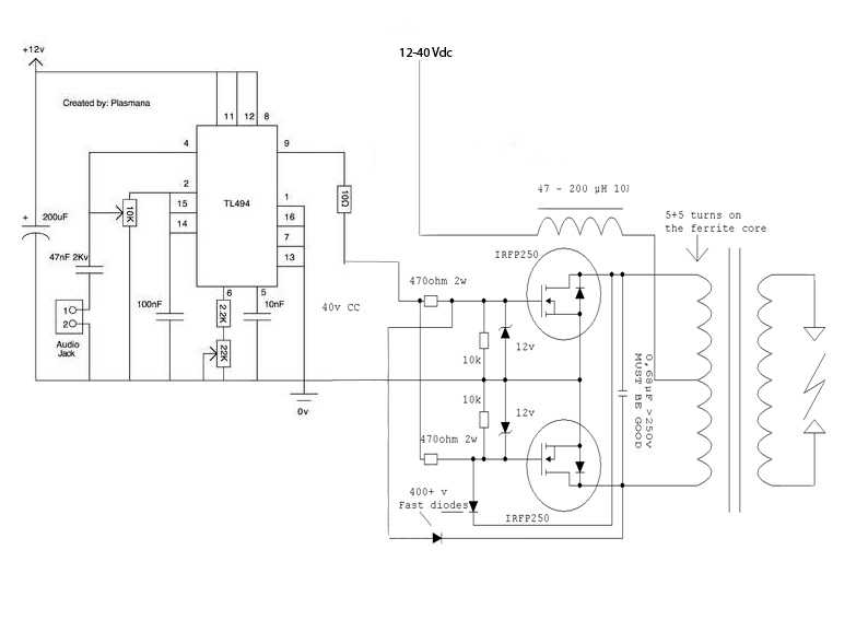
Ebben a kapcsolásban már benne van a 2 db védő zéner dióda. A FET-ek S és G lábai között. Azért 12V-osak azok a zénerek, mert annyi elég a FET-knek, hogy teljesen kinyissanak, viszont még nem vezérli túl. 24V-os zéner már sok lenne oda.
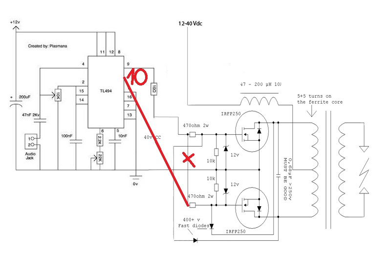
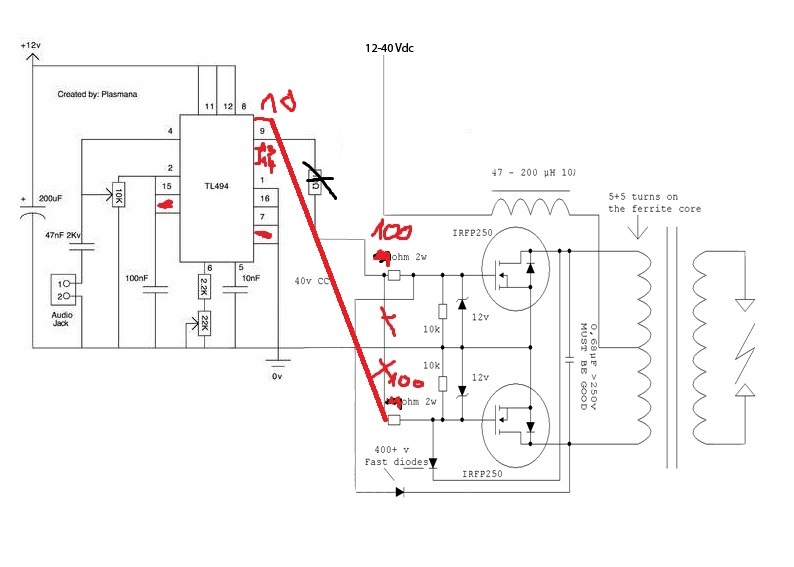
Szerintem a rajz hibás.
Ez egy push-pull kapcsolás, vagyis a két FET-et ellenütemben kellene vezérelni. Szerencsére a TL494-nek két ellenfázisú kimenete van (9-es,10-es láb).
Aha.
10-esre nincs kötve semmi. Akkor a második FET-et kössem a 10-esre?
A 13-as és 14-es lábakat össze kell kötnöd.
Igen, így.
A 470 ohm-os ellenállásokat kisebbre cserélném, hogy gyorsabb lengyen a FET-ek kapcsolása. A TL494 megengedett kimenő árama 200mA, így 12V-os tápfeszültség esetén egy-egy 100 ohmos ellenállás bőven elég oda.
Jó.
Akkor azokat cserélem.A 13 és 14 lábakat csak simán kössem össze? Nem kell hidegíteni vagy földhöz vágni? Jó nekem az IRFP450? Valamivel másabb mint a 250-es. A 450-es nagyobb fesz kisebb áram. A 250-es kisebb fesz nagyobb áram.
Ha egyszer is ránéznél arra az adatlapra, akkor nem tennél fel felesleges kérdéseket.
Kutya legyek ha értem. Összekötöm és utána a kettő láb hova megy? (Lelkes amatőr vagyok
)
Összeraktam próbapanelen.
Egyedül 40V egyenfeszt nem találok itthon. Sorba kapcsolok 25 db ceruza elemet A 9-es lábon van egy 10ohm-os ellenállás, egyet kell raknom a 10-esre is vagy fölösleges. Utána van egy-egy 100ohm 2W-os ellenállás.
Mindkét ágba elég ha raksz egy-egy 100 ohmos ellenállást.
Egyenáramhoz elég ha egy trafót : 230/24 egy graetz híddal egyenirányítok? vagy pufferelnem is kell?
Mindenképpen puffereld, ha kihagyod tönkreteheti a feteket.
Bővebben: Link
2. oldal igazságtábla. Ha nem kötöd össze, nem push-pullban fog menni, hanem egyszerre nyit és zár a 2 kimeneti tranzisztor. Én is ezt használom most, 1 darab IRFP260-at hajtok vele, de így sem tud megbirkózni a gatekapacitással, és négyszög helyett nagyon torz jel van a kimeneten, így a FET melegszik mint a veszedelem. A legjobb lenne egy rendes félhíd meghajtó IC-vel próbálkozni, és azt engedélyezgetni a moduláló jellel.
Nagyon tuti.
Az eredeti kapcsolásban IRFP 250 van használatban. Nekem itthon csak IRFP 450-em volt. Az is megfelel neki?
Megfelel, viszont nagyon-nagyon melegedni fog, 14A a folyamatos drainárama, ha lehet, inkább te is vegyél IRFP250-et vagy 260-at. Ha 450-et használsz, nagyon nagy bordát tegyél rá, pasztával, és ventivel hűtsd.
Nem akar nekem beindulni.
Már kétszer összeraktam és nem húz sehol ívet. Átnéztem és kipróbáltam pár dolgot de azokkal sem történik semmi. Ez alapján raktam össze: (Egyedül IRFP450-et használtam másként.)
Naaaa...
![]() ![]() Az ív megvan megtaláltam. kevés volt hozzá a fesz. Most van ívem de semmi épkézláb hangja nincs. Rajta van a zenegép és csak sistergő hangja van.
Potikkal kell beállítani. A gateken meg kéne nézni a jelalakokat, csak ahhoz oszcilloszkópra is szükség volna.
Ahha.
akkor robogok is. Köszi a segítséget. Oszcilloszkópom sajna nincs. de beviszem a suliba és ott megnézem valamikor
Tekergettem balra-jobbra nem lett szebb. 16Vról megy a trafó. Kb 1-1.5 cm az ív hossza.
Sikerült megolvasztani a test vezetékemet. De az nem baj arra nem tekerem a potit. Akkor nagyon melegedtek a FET-ek is.
Az IRFP450-ek mindig melegedni fognak, egyébként a vishaytól tudsz ingyen minta feteket rendelni, én tőlük rendeltem 20 darab IRFP260-at, és minden ilyen félhidas kis cuccot ilyenekből építek.
A test drótok folyamatosan elolvadnak a panelemen.
Kivezetem őket egy nagyobb felületre és ott nyugodtabban tudom hajtani. készítettem egy egyenirányított trafót. 42,2V-lett. nem baj hogy csak 40 V lehetne a max amit ráerőltethetek? |
Bejelentkezés
Hirdetés |




)








