Fórum témák
» Több friss téma |
Sziasztok!
Van nékem egy Motorola MC Spectro (Félreértés ne esség, NEM Spectra, hanem SpectrO) típusú VHF-sávos amatőr sávra programozott rádió adó-vevőm... Az interneten nagyon nem találni róla információt, amit találtam azt begyüjtöttem... (pl. kézikönyv, kapcsrajzok) Ha jól tudom a számítógépes programozáshoz kell egy RIB interfész, (ún. "modem") aminek a segítségével lehet átprogramozni a rádiót, belenyúlás nélkül... Viszont Sem Programozót nem találtam, sem RIB intérfész kapcsolási rajzot... (külföldi oldalakon sem, és guglin sem) Legyetek szivesek segítsetek, mert elkötelezett "fan"-ja vagyok a típusnak, és szeretnék minnél többet megtudni róla... Előre is köszönöm minden kedves fórumtársnak!
Szia! Ajánlom hogy vedd föl a kapcsolatot HA5BRG vel, ő a guruja ezeknek a rádióknak, a rádióról minden információ megtalálható BRG honlapján Bővebben: Link
Nekem is van ilyen készülékem, napi rendszerességgel használom, hibátlan és strapabíró masina. Ha az eredeti szoftver van rajta akkor kezelőfelületről is lehet programozni, de ember legyen a talpán aki így felprogramozza. Az enyémen már egy modifikált szoftver fut, amelyről találsz videókat a youtube-n Bővebben: Link Az enyémről mellékelek képet. A programozó szoftvered már megvan?
Ha már amatőr sávra van programmozva, akkor minek a programmozó? Nem véletlenül nem találsz programmozó interfészt, és programmot, mert ezeket a készülékeket eredetileg csak szervizben lehetett programmozni, az erre kioktatott, megfelelő eszközökkel, dokumentációval ellátott, és feljogosított szakembereknek. Ennek kökemény jogi okai vannak. Az átalakított berendezésen amúgy sem tudnál olyan sokat programmozni.
A szerviz üzemmód pedig elérhető a kézibeszélőről, vagy a kezelő fellületről, de megfelelő műszer(ek) hiányában csak elrontani tudnád.
Azért nem talál programozó interfészt mert már az összeset kidobták a yard ról amikor kidobálták a rádiókat a határőrségtől, és azért kell programozni gondolom, mert a rádió 70 frekvenciát tud tárolni, és megesik hogy 1-2 frekvencia kimarad vagy jönnek új dolgok amiket jó lenne használni. A jogi dolgoknak semmi köze nincs a témához azóta mióta a rádiókat leselejtezték. Semmiféle megfelelő műszer nem kell hozzá, a rib en kívül hogy az ember felprogramozza, és az tévedés hogy a berendezésen nem lehet programozni sok mindent, a zajzárszint a kimenőteljesítmény CTCSS kódok 3féle beszédtitkosítás, ezt mind-mind tudja a rádió. ( zajzárt és a kimenő teljesítményt programozás nélkülis lehet kimenő telj.: 1mW-45W ig)
A Szerviz módot a kézibeszélőről nem lehet elérni, a kezelőfelületről működik, bekapcsolás közben nyomni kell a csillag gombot és a rádió szerviz módban indul, el innentől kezdve lehet paraméterezni.
A rádiókat leselejtezték, a programmozó készleteket megsemmisítették, legalábbis a zömét. Írtam, hogy vagy a kezelő fellületről. De löketet, vagy pontos frekvenciát hogyan állítasz műszer nélkül? Mert hogy szerviz módban ezt is lehet.
Szia! 99 csatornát tud, vegyesen, adó-vevő különböző is lehet.
Löketet és frekvenciahűséget gyártáskor állítottak, ha egyszer azt ennél a rádiónál beállították az nem fog elmászni, főleg hogyha használták már a rádiót és nem volt vele baj.
Ja lehet hogy 99, nekem a 70azért rémlett mert ez a szoftver ami az enyémen van több helyet foglal mint a gyári.
Szia, rendben feltétlen felveszem!
Hasonlókat tudok én is mondani a rádiómról... Az enyém nem jelzi ki a frekit csak a csatornát, és ezért szeretném átprogramozni... Továbbá a CTCSS-t se tudom beállítani a sátoraljaújhelyi átjátszóhoz... A másik, hogy szeretnék egy kódkulcsot hozzá.. (Hogy minek? csak hogy meglegyen, ugyanis én nélküle jutottam hozzá a rádióhoz) Akinek van bármi információja dokumentuma, neadjisten' szoftvere (egyszóval minden) azt jó lenne ha megosztaná velem / velünk... Előre is nagyon köszönöm...
Értem, ahhoz hogy a frekit kiírja nem jó a gyári szoftver, ezt 5BRG fejlesztette és ha ezt a szoftvert ráteszi akkor csak ő tudja programozni (nem szívesen csinálja). A programozó szoftvert eddig nem nagyon osztotta meg velem, de ha megtartod az eredeti szoftvert szívesen felprogramozza neked szerintem, elküldöd az eepromokat (2db) felprogramozza, visszaküldi és mindenki örül.
Bocsi, nem írtam le, hogy ez nem eredeti szoftver... Jó is volna ha az eredeti megvolna.. (tartaléknak) de ez már á lett programozva, Egy 0-ás körzetben lakó, jó barátom által...
Én személy szerint úgy érzem kiismertem a rádiót (a jelenlegi felállás szerint), de mivel nem tudom hogy állítsam be pl. a CTCSS-t, hogy írjam be a DMTF-kódot, ezért ezt nem hangoztatom... Tudom most kicsit gyerekesen fog hangzani, de "Szeretnék én is szakértője lenni a típusnak" ![]() Szó ami szó, szeretnék minél többet megtudni a típusról, mert véleményem szerint egy nagyon-nagyon jó rádióról beszélünk!
Így van, 5BRG-vel kell felvenni mindenképp a kapcsolatot ő a guru.
Nos, felvettem a kapcsolatot Tamással, de bárkinek ha van infója (bármilyen) a rádióról, azt legyen szíves osszon meg itt (Nem csak engem kötelezne le ezzel)
Dezsi001! Van Skype-od? Szívesen beszélgetnék veled mint RA. a RA-rel
Motorolás cuccokról bővebben( kábel bekötés, RIB interface stb.)
Bővebben: Link
Jártam már az oldalon korábban... Nagyon is jónak tartom, egy kivétellel: Nincs benne szinte semmi információ CQM6000-ről (MC Spectro-ról)
Microról is csak 2 "katt" van a kábel bekötésről
Ellenben a RIB rajz jó működik is, csináltunk belőle anno néhányat
MC Spectro-hoz... Ha jól tudom ehhez a változathoz spec. RIB modem kell... Nem jól tudom?
Hát ezt nemtudom sajna. Én GM300at, P210et, meg GP300at programoztam ezzel a RIBel
Sziasztok!
Én mint témaindító vagyok, ismét. Tavaly óta igen sokat informálódtam a rádió ügyében. Hamarosan egyik ismerősömmel egy weboldalt nyitok ahol le lesz írva minden.
Szia
Ha kész lesz írj róla linket legyél szíves. Nekem is van ilyen rádióm érdemes lenne életre kelteni. Üdv.
Szia Donder,
Én is érdekelt vagyok. Egy halom mindent összegyűjtöttem a rádióról. Cseréljünk infót. * Tóni A hozzászólás módosítva: Márc 21, 2013
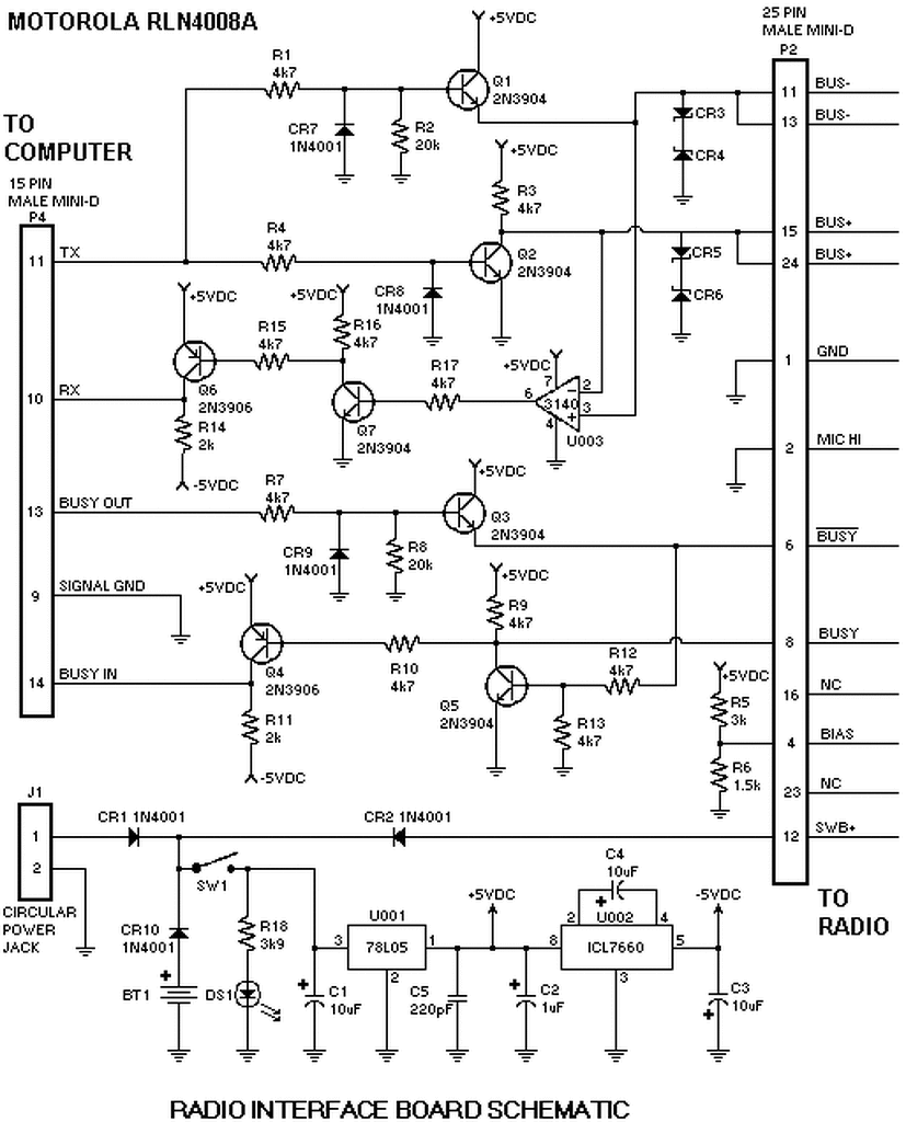
Szervusztok rádióstársak. Segítségeteket kérem egy programozási dologban. Adott három Motorola MCS 2000 rádió. Megcsináltam hozzá az interneten fellelhető eredeti RIB boxát RLN4008, programkábelét. Minden alkatrésze ugyanolyan a panelon mint a kapcsolási rajzon. Csatlakoztatva a rádihoz és a pc-hez, elkezdi kiolvasni a codeplugot, majd előugrik egy hibaüzenet: "Error reading from image when attempting to unpack block radio wide unpack failed" vagy "No user function provided to convert block type to block ID for block with type 255 (vagy 197) unpack failed. A használt program CPS R02.02.00.
Ha valakinek van ötlete, szívesen várom. 73 DX Laci
Mire a másik topikban feltett kérdésedre megírtam a választ, addigra a kérdésed onnan eltűnt...
Erre én is letöröltem onnan a kérdés nélküli választ, nem tudom mi történt, de nem írom le még egyszer. Így jártál. |
Bejelentkezés
Hirdetés |









