Fórum témák
» Több friss téma |
Egy vaku készítéséhez kérnék egy kis segítséget. 230Ws-os villanócső kb. 520V-os feszültségét szeretném megszakítani (egy külső vezérlőáramkörrel) igbt-vel.
A kapcsolás (többi része) már úgy-ahogy teszt-szinten összeállt, de a (IR)G4PF50W úgy tűnik tönkrement a próbákban. Jelenleg EC között vezet, akkor is, ha semmi sincs a GATE-en. Sajnos a villanócső üzem közbeni ellenállását nem tudom, a szakirodalom szerint 0.5R-5R-ig bármi lehet. Ebből következően a pillanatnyi áram nagyjából 95A-520A-ig bármennyi lehet (0.5R-nak saccolom a csőhöz menő vezeték ellenállását). A próbák során két igbt-t párhuzamosan kötve használtam, a biztonság kedvéért, kb. EG 7-8V-os feszültséggel. De lehet, hogy így sem elég? Most mind a kettő a fenti zárlatos állapotot mutatja. A gyári leírás szerint elvileg 51A folyamatos, és 204A pillanatnyi áramot visel el a tranyó (darabonként). Nem vagyok elektronikai zseni, lehet hogy valamit nagyon elbénáztam?
Nézd meg az IGBT adatlapját, mekkora gate fesz kell neki, inkább 12V kéne szerintem. Illetve nagyon jó meghajtás kell neki, hogy azonnal nyisson, ha lassú a felfutása/lefutása, attól is meghalhat. Meg valami védődióda, és/vagy snubber is lehet, hogy kéne rá.
Mérd meg úgy is az E - C közötti ellenállst, ha a G és az E között rövidzár van.
Rövidrezártam, megmértem: 0.5R, tehát így is döglöttnek látszik.
Az adatlapja szerint:
maximum Vge +-20V de: Gate threshold voltage: min 3.0V, max 6.0V Én úgy értelmezem, hogy 6V-nál már full-on nyitnia kéne. (Bár van egy grafikon az adatlapján, aminél Ice 200A környékére már 9V-ot mutat...) Vagy talán az a baj, hogy a 6V miatt félig nyitott csak, és ezt nem szereti? Hova tegyem a védődiódát? EC közé fordított irányban? Mi az a snubber? Ehhez már hülye vagyok...
Az IGBT gate-je tulajdonképpen egy kondenzátornak fogható fel, így amikor rákerül a kapcsolójel, ezt a kondit kezdi tölteni. A töltődés sebessége függ a kondi nagyságától, az ellenállástól amin keresztül töltődik, illetve a feszültség nagyságától. A kapacitást nem tudod változtatni, így arra kell törekedni, hogy minél kisebb ellenállás, és minél nagyobb fesz legyen, amivel töltöd. A gate treshold az azt jelenti, amikor elkezd nyitni, telítésbe olyan 10V körül megy. Itt a 3. oldalon középen jobbra.
A védődiódát tedd az E-C közé, de valami jó gyors dióda legyen. Amúgy az IGBT zárási sebessége is lehet, hogy lassú ide, 200ns körül van, és neked ilyenkor kell megszakítani. Gondolom úgy csinálod, hogy az IGBT nyitva van, sorban a villanócsővel, gyújtod a csövet nagyfesszel, majd x msec után kikapcsolod. A snubber pl. egy ellenállás-kondenzátor sorban, azt pedig lehet, hogy a villanócsőre kéne kapcsolni, azt nem tudom, hogy milyen tranzienseket tud csinálni.. Induktív terhelésen szokták használni, pl. ha megnézel egy inverteres hegesztő rajzot. De azt ne kérdezd, hogy ezt hogy kéne kiszámolni, azt se tudom, hogy viselkedik a villanócső. Viszont, ha eredményt érsz el, akkor üzenj nekem is, én is akarok stúdióvakut csinálni, csak pont azért nem álltam még neki, mert nem volt kedvem IGBT-ket gyilkolni.
Köszi az infókat!
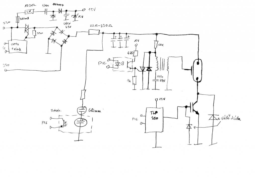
Igen, úgy csinálom (illetve csinálnám) ahogy írtad. Sajnos a fő problémám továbbra is, hogy mivel nem tudni a villanócső ellenállását, mérni nem lehet (én legalábbis nem tudom), így teljesen saccolás, hogy hány és milyen igbt elegendő oda. Eddig hagyományosan ellenállás hidakkal hoztam ki a gate-re jutó feszt, de ahogy írtad gyorsnak kell lenni a kapcsolásnak. Csatolom az egyik öteletemet ehhez, lehet, hogy hülyeség, de itt fixen kapja a 0 ill. 12 V-ot felváltva ahogy szükséges. Ez jó lehet? A diódát így gondoltad? Sajnos egyre inkább úgy tűnik, nem tudom elkerülni, hogy a kisfeszt előállító trafót földeljem a hálózati táphoz (kondi negatívjához) a közös föld érdekében... Mindegy, de legalább így működne.
Nem enged csatolni, megpróbálom újra.
A PNP tranyós rész nem jó, gondolom a PIC 5V-ról megy, így az folyton nyitva lesz, mivel a magas szintje 5V, így az negatívabb mint a tranyó emittere. De igazából oda nem is lényeg, hogy tranyóval legyen kapcsolva.
Szerintem elég lenne, ha az igbt gate-je egy párszáz ohmon 12V-on lenne, és az NPN tranyóval lehúzod, amikor ki akarod kapcsolni. Amíg nem adsz gyújtófeszt rá, a villanócső nem vezet, így nem számít, ha lassan kapcsol be az IGBT, neked a kikapcsolás a lényeges, hogy gyors legyen. A védődiódát meg a test és föld közé gondoltam. A villanócsövet megmérni úgy tudnád, hogy pl. egy pici ellenállást kötsz sorba vele, amin nézed a feszültséget. Tárolós szkóppal lenne az igazi. Ha tudod, hogy mennyi ideig vezet a cső, akkor a kondi energiájából kiszámolhatod az áramot is. Nekem IFK-2000 csöveim vannak, ezeknél a katalóguslap alapján 1000-1500A-t számoltam (800V-ról).
Igazad van, a PNP-s tényleg nem jó, de ha elé teszek még egy NPN-t, akkor már okés.
Valóban elég, ha a zárás gyors. A sorbakötött ellenállásra én is gondoltam, de sajnos szkópom nincs... Sima multiméterrel pedig úgysem megyek semmire.A villanás idejét viszont talán meg tudom mondani: Egy PC-re kötött fényérzékelővel (és egy pár soros progival) most megmértem. Nem vagyok benne biztos, hogy jó, bár nincs viszonyítási alapom, mert a gyári vakuknak a villanását nem a teljes kimerülésig mérik, gondolom. Szóval: 1650µF-ról (ez lenne a tervezett érték) és kb. 520V-ról 23500 us-ot mértem. Többször is kb. ugyanennyi jött ki. Megpróbáltam ugyanezt 350V-ról: 21700 us. Ha kisebbre vettem a kondit (190uF) és 520V, akkor 12700 us körül. Viszonyításnak a kompakt digi fgépem vakuja kb. 12000us-ot adott. Ebből hogy számolom ki az áramot?? (IFK-2000, ha jól tudom 2000Ws, de gondolom a teljesítmény nem egyenesen arányos a felvett árammal... sajnos a csövem adatlapján ellenállásérték nincs.)
A gate-et a két ellenállással kb. 12V-ra belövöm. Nem tudom jó-e, beraknák egy kondit is, hogy ne szagatottan kapja a gate-re a jelet. Nem tudom mekkora kell, hogy egyenáramnak érezze az igbt. Hányszor rájöttem már, hogy jó volna egy szkóp...
![]() Az NPN tranyónak szintén belövök két ell.-sal mondjuk 0.8V-ot a bázisára (optoval kapcsolva?), ezt is kondival kiegyenesítve, hogy ne lüktessen. Ez lehúzza az igbt gate-jét 0-ra, viszonylag gyorsan... Mit hagytam ki? A kondi megoldja azt, hogy a tranyók folyamatosan nyissanak? Mekkora kondit szoktak ilyen helyre?
Ez így nyers halál az igbt-re nézve. Ajánlom hogy vegyél egy IGBT meghajtó IC-t, de lehet egy fetmeghajtó is megteszi. Nem kerül sokba, talán egy fél igbt ára lehet. De hidd el nekem az igbt-k meghálálják. Ha a felfutás ideje kicsivel is hosszabb a kelleténél(mikroszekundumokról beszélünk), a disszipáció miatt instant tönkremegy, vagy robban.
Ez így nagyon nem szimpatikus.. Használj rendes meghajtást az IGBT-hez, egy 230/12V-os trafóról rendesen egyenirányítva, szűrve. A tranzisztornál meg nem kell 0,8V a bázisra, kapcsolóüzemben működik. A kondenzátor miatt éppen a felfutási idő nő, ha ráadod a vezérlőjelet, vagyis lassabban zárja le az IGBT-t. Mindjárt rajzolok valamit, hogy gondolom.
Jelen alkalmazásnál az igbt felfutása nem lényeg, olyankor még nem folyik rajta áram. Vagyis úgy kell vezérelni, hogy IGBT-re kapcsolójel, aztán 1-2 usec várakozás, majd lehet gyújtani a villanócsövet. A lezárásnál viszont amilyen gyorsan lehet, le kell húzni.
Na, rajzoltam egyet, én kb. így csinálnám. A védődiódák helyett lehet akár szupresszordiódát is rakni a gate-re, meg a villanócső mellé pl. egy 650V-os varisztort.
Ja, meg a 15V-ot előállító részhez egy külön kis biztosítékot raknék még pl. 1-200mA-est.
Még egy ötlet, optocsatolós gate-driverrel: Bővebben: Link Másik: Bővebben: Link
A megoldásod teljesen jó, én még annyival egészíteném ki, hogy az IGBT-re tennék egy DRC snubbert, ami a kikapcsolás energiájának jelentős részét képes elnyelni.
Ja és a 15V-ra nagyobb puffert használnék. Amúgy kadarist ötlete is jó, és beleépíthető a te megoldásodba is.
Még annyit, hogy a tirisztorra is kellene fordított dióda, és (random-phase) optotriakkal indítanám.
A hálózati ágban levő triakot ha nullaátmenetnél gyujtod be akkor 1000µF esetén 110A-es impulzust kell elviselnie. (Egy 40A-es triak közel 400A-es impulzsut bír ki) De ehez nullaátmenetes optitriakkal kellene begyujtani. IGBT-ből nem tudom mekkora áramú kellene, de ha ismerjük a villanócső működési idejét, és a villanási energiát akkor nagyjából számolható. Saccra legalább 100A-es, vagy nagyobb lenne jó. Régen tirisztorokkal oldották meg a villanócső kikapcsolását úgy, hogy egy második tirisztor oltotta ki azt, amelyiken a villanócső árama folyt át.
A snubber kérdést már felvetettem, de igazából fogalmam nincs, hogy kéne méretezni ide. :/
Elvileg a 15V-ról csak pártíz-száz mA-t vehet fel az a pár tranzisztor, szóval az a párszáz mikrós kondi jó lehet. De végülis nem kerül sokba a nagyobb se, legfeljebb több kapacitása marad, ha elkezd száradni. Mindjárt radírozok-rajzolok még. A kondik elől kifelejtettem az ellenállást, az mindenképp kell bele, főleg, hogy általában több vakut használ az ember, és ha egyszerre megrántják a hálózatot villanás után, az nem egészséges. Meg raktam bele egy primitív visszacsatolást is, hogy tudja a proci, mikor kell töltenie. Persze lehetne csinálni korrektebb megoldást is, pl. egy komparátorral. Ja, volt olyan megoldás amikor izmos tirisztorral kisütötték a kondikat, csak ez nem túl energiahatékony.
Frissítettem a rajzot. Lehet, hogy több glimm-et kell sorbakötni, hogy a megfelelő feszültségnél gyújtsanak, akkor az egyik jó optocsatolónak, a másik meg jelzésnek.
Igen külső normális táp lenne a jó, csak a gond az, hogy a PIC-et meghajtó trafót nem használhatom erre, mert (ha lehetséges) annak nem szeretném közösiteni a testjét.
Vagyis kéne még egy trafó, az meg már kissé túlzás csak az IGBT-k miatt.
Köszi a rajzot, így jobban értem. A többi része nekem is nagyjából hasonlóra állt eddig össze, csak az IGBT-s résszel van/volt gondom.
Jelenleg nincs újabb IGBT-m, de nemsokára lesz, viszont nem szeretném még egyszer kinyírni. Arra azért továbbra is kiváncsi lennék a villanási időből hogy jön ki az áram?
A rajzomon egy viszonylag korrekt, soros ellenállás-kondis táp van, amivel elő tudod állítani a 15V-ot, ahhoz nem kell így trafó se, a pic-es rész meg továbbra is leválasztott marad az optókkal.
A konditelep kapacitásából meg a feszültségből tudod számítani, hogy hány Joule (Ws) az energia. Így 1 sec alatt mondjuk 220W, egy századmásodpercnél meg 22kW az adott idő folyamán leadott teljesítmény. Innen meg P/U. De ez csak az átlag áramot adja meg a villanás egész ideje alatt, ettől még lehet, hogy pl. induláskor nagyobb az áram, ezért lenne jobb mérni.
Tényleg jól jött az eddigi sok segítség, köszi neked és a többieknek is.
Biztos látszik, nem vagyok otthon az ilyen témákban, eddig főként digitális kisfeszültségü dolgokkal foglalkoztam. Még egy fontos kérdés: Jól gondolom, hogyha az IGBT helyére _párhuzamosan_ két IGBT-t teszek (egy vezérlő IC-vel), akkor az a csúcsáramot megossza a két IGBT között, ugye?
Igen, de ne számolj dupla árammal, csak mondjuk 1,5x-essel. Ha dupla áramot akarsz, inkább 3-at rakj be.
Igen ezért vagyok dilemában, hogy az általam választott 51A tartós és 204A pillanatnyi áramú IGBT-ből hány kellhet?
Mivel a csúcsáramot nem tudom megállapítani... Az idő alapú számolás (a leírásod alapján) nekem így jött ki: 220Ws, 0.0235s alatt > 18A (átlag) Ezek alapján a fenti IGBT-ből hány kellhet?? Nem akarom túlméretezni, de tönkretenni sem...
Esetleg olyat csinálhatsz, hogy készítesz egy söntöt pl. 10db 0,1 ohmos ellenállás párhuzamosan, ezen 200A-nél esik 2V, erre rákötsz egy analóg voltmérőt, és nézed villanáskor mennyire ugrik fel. Bár a mutató tehetetlensége miatt lehet, hogy ez se lesz pontos.
Esetleg valami komparátoros áramkörrel lehetne még indikálni, hogy egy adott limitet átlépett-e.
Sziasztok!
Meghalt a vakumban lévő ( Meike MK 580 típusú a vakum) villanó csövem. Amit tudok az a fizikális mérete, 6.5 cm a hossza és kb. 3mm széles. Honnan lehet kiszámolni a többi adatot hozzá, vagy hogyan lehet megtudni, milyen kell bele. Írtam már a MEIKE-nek, de nem segít, mert ebay-on vettem és nem náluk. Pontos adatot nem találtam a neten. Köszönöm |
Bejelentkezés
Hirdetés |








