Fórum témák
» Több friss téma |
Fórum » TV hiba, mi a megoldás?
TV javításához elengedhetetlen a komolyabb gyakorlat, és megfelelő műszerezettség.
Nem bántásként, de tiszta elméleti tudással nagyon necces nekiállni egy javításnak, ráadásul pont a táprésznél.
Hali! Az 1345-ös helyen a panelen 1db 5,5mHz-es ceramic szürő van..
Mit nézzek még meg?Üdv
Köszönöm, de segítséget kértem, hogy vajon mivel lehet a gáz. Nem pedig tanácsot arról hogy csináljam e vagy sem. Tényleg, hogy milyen emberek vannak el se hiszem, segítséget kér valaki, és majd ti mondjátok meg csinálhatja e vagy se? na és ha én éppen hétvégi hobbiként bütykölgetem? Na és ha nem találkoztam még ezzel a típussal, a nyáklapon én is eltudtam dönteni, hogy kondi rajzjelre volt rakva. Mindegy, én voltam a hülye, hogy segítséget kértem, köszi mégegyszer hy
És hogy legyen gyakorlat? És nyilván azért ide írtam, mert abban a tudatban voltam, hogy valakinek van kellő gyakorlata ebben, és tud segíteni hol próbálkozzak, agyonvágatni magam azért nem fogom! TV-t ugyan még nem csináltam, de azért jó pár dolgot igen (pl. Erősítők).
Megkerested a mutatott kapcsolási rajzon a zárlatosnak vélt kondenzátort? Keresd vissza a nyákrajzolat és a kapcsolási rajz egybevetésével. Gyakorlás rajzolvasás témakörben.
Igen azt már azonnal, ahogy linkelted (amit külön kösz) megtettem. És? Mi a következő lépés?
a C611es alkatrész az ami amit linkeltél egy 2n2 kondinak kéne lennie mégis az alkatrész amit kivettem 1 n M. Aki jobban ért az elmélethez az nem tudná nekem megmondani, hogy ennek a kondinak mi a szerepe?
A párja, a C613 mekkora? Ez a két kondenzátor zavarszűrés miatt van ott, ugyanúgy mint az össze többi azon a részen. Mekkora egyenfeszültséget mérsz az egyenirányító utáni nagy pufferkondenzátoron (C626)?
Helosztok.
Az Orion at961 szinkron modulja miután megkapja a tápfeszt rögtön adja a sormeghajtó jelet, vagy mindenképp kell neki visszavezetett sor impulzus?
Szia!
Rögtön ad, hisz ha kellene visszavezetett impulzus az induláshoz, akkor sohasem indulna el az oszcillátor. A visszavezetett sorimpulzus a szinkronizáláshoz kell.
Köszi újra van fény csak két oldalt homorú,nem tölti ki a képcsövet
Na, hála Istennek, a raszterkorrektor is tönkrement. Tehát rendesen van kép, csak homorú a széle?
Nem antennát nem dugtunk rá csak a fény jött meg ahogy megjön a fény kicsit homorú volt kétoldalt de egy percen belül egy picit ment beljebb.Mi a hiba?
Mielőtt folytatjuk nézd már meg, hogy van-e rendes adáskép meg hang. Egyébként keresni kellene szakadt ellenállást, kondenzátort, diódát a sortrafó körül. Mi is a készülék típusa?
Van kép van hang csak vizszintes csikok vannak rajta és a kép két oldala homorú
Ellenőrizd a jelölt alkatrészeket. A csíkok azért lehetnek, mert el lett állítva a G2 poti.
Küldjük a rajzot ehez a tv-hez
Ezen a rajzon is bejelöltem.
Sziasztok!!!!
lg 32lf2510 tv-m van, és olyan probléma van a TV-nek, hogy az képernyő bal oldalán fakóbb a kép, a másik (jobb) oldalán viszont tökéletes a kép.. Ez milyen probléma? Egyszerűen nem értem, kb másfél éves a tv. Újonnan vettem!! Várom válaszotokat, ötleteteket ... !! ÜDV. Tamás
Thomson CRT projektoros 116cm TV-nek mi lehet a gondja? Nagyon szép képe van. Viszont,ha áramszünet vagy bármi miatt nem kap hálózati feszkót,2 napig is el szórakozhatok vele amíg bekapcsol. ha kihúzom a 220V-ból,van hogy st by piros led világit,de semmi. Aztám,volt,hogy magától bekapcsolt 30 -10 vagy akár mikor. Ezt nem értem. sorkimenő, vagy mi ez? Manók lepték meg
Üdv mindenkinek van 1 Evelux 10 éves tévém a hibája,hogy fent vizszintesen 1 cm-re lejött a kép.
És még valami a menüböl tudom a csatornát megkeresni tárolni nemtudom! És a magyar menü is elment maradt az angol. Nemtudom mi lett vele. Elöreis köszönöm a Mestereknek a megoldásokat!
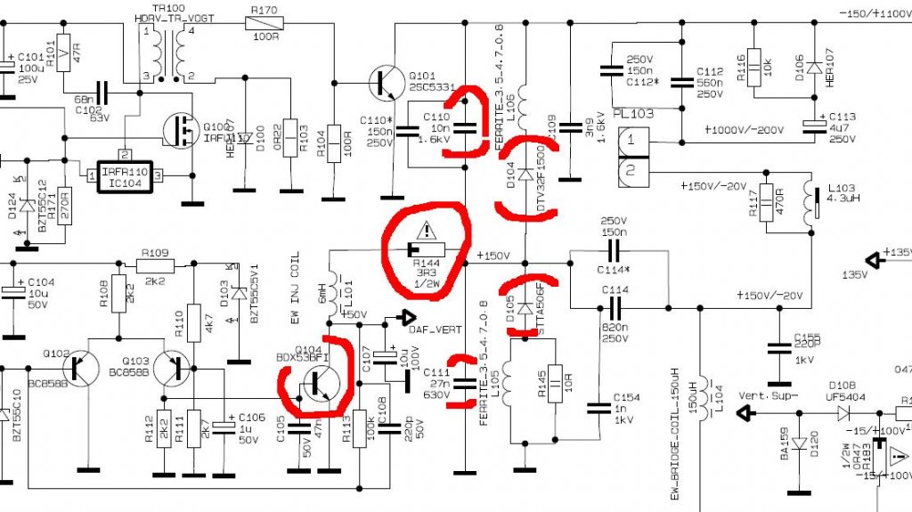
megtaláltuk a hibát valoszinű RD32 jelü 2R2 ellenállás szakadt
A QD06-os tranzisztort is ellenőrizzétek.
A BDX 53-as jó, berakom az ellenállást aztán próba.
A diódákat és kondenzátorokat is mérd ki mielőtt ellenállást cserélsz.
Mindent nagyon köszi mellékeljük a képet.
Van egy Samsung CK-5073 Z típusú régi tv-m. Elszállt róla a zöld szín! Mit lehet vele csinálni?
Kidobni sajnálom.
Sziasztok!Kaptam egy regebbi szines GRUNDIG tv-t.Annyi baja van hogy nem kapcsol be . Tudna valaki segiteni?A valaszt elore is koszonom
|
Bejelentkezés
Hirdetés |








Szép munka! 