Fórum témák

» Több friss téma
Fórum » Ponthegesztő készítése házilag
 
Témaindító: attila26, idő: Szept 13, 2007
Témakörök:
Lapozás: OK   25 / 46
(#) matyi16 válasza erbe hozzászólására (») Aug 5, 2015 /
 
A mikro tuti 800W-os volt.

Igen, ez alapjan eleg kicsi az en trafom.
(#) matyi16 válasza matyi16 hozzászólására (») Aug 5, 2015 /
 
Holnap ha minden jol megy megveszem az egyiket:

egy
ketto
(#) matyi16 hozzászólása Aug 6, 2015 /
 
Még nem vettem másik mikrót (trafót)

Ma leszedtem a huzal eredeti szigetelését, és kettéhajtva újra szigetelve (sokkal vékonyabb a szigetelés mint az eredeti volt) vissza raktam a szekundérba. Három tekercs így vékony szigeteléssel, és a söntök nélkül sem fér el. Megmértem a szekundét feszültséget, 1.7V, kicsit nagyobb lett, de rövidrezárva egy 80-as szeggel, szerintem most sem lett nagyobb az arám... (talán egy nagyon picit).
A szekunder számára, egy 15X24 mm-es ablak marad csak szabadon.

Kellene ezzel a trafóval még próbálkozzak, vagy érdemesebb lenne venni egy nagyobb mikróból származót?
(#) Qju válasza matyi16 hozzászólására (») Aug 6, 2015 /
 
Szia! Dupla trafóson gondolkodtál már?
Nekem tetszik!
(#) matyi16 válasza Qju hozzászólására (») Aug 6, 2015 /
 
Szia!

Rengeteg videót béztem a YT-on, eddig csak egy trafósat láttam. Szerintem nekem is elég lesz egy olyan...

Valaki meg tudbá mondani, mi legyen?
Vagyek egy másik nagyobb trafót, vagy a szegundérommal nincs valami rendben?
Fontos lenne, mert holnap el tudna nekem hozni valaki egy mikrót, ha kell.
(#) granpa válasza matyi16 hozzászólására (») Aug 6, 2015 1 /
 
Mérd meg légy szíves a trafód külső méreteit (a többit is), az az ablakméret nem stimmel. Arról nem írtál, hogy a két tekercs közt eredetileg lévő lemezköteget kivetted-e. Ha szögletesre formálod azt a csupasz kábelt, teflonszalaggal, vagy sütőpapírral betekered (szigetelő szalag nem alkalmas), biztos, hogy több menet (nagyobb keresztmetszet) befér. Ha 'jutányosan' kapod a mikrót, akkor csinálj kéttrafóst, az a biztos.
(#) erbe válasza matyi16 hozzászólására (») Aug 6, 2015 /
 
Nagyon titkolod, mit szeretnél vele hegeszteni. 6-os kazánlemezt, vagy konzervdoboz fedelét?
(#) matyi16 hozzászólása Aug 7, 2015 /
 
A tegnap kaptam egy másik trafót, az egyik ismerősömtől.
Ez már nagyobb mint az előző:

Mértek:
kicsi: 7 x 7 x 8.5 cm
nagy: 7 x 9 x 10.5 cm

A két tekercs között levő lemezeket kivettem...


Nem titok, hogy mire használnám, de egyenlőre még nincs ötletem. Kedvem támadt hozzá, hogy építsek egyet, majdcsak jó lesz valamire.

Amúgy arra gondoltam, hogy lehet jó lenne egy időzítő relét tenni, hogy egy adott vastagságú lemezt az időzítő segítségével, egyformán hegesszek majd össze.
(#) fsub hozzászólása Aug 18, 2015 /
 
Szaisztok!
Szeretnék készíteni egy kondenzátoros ponthegesztőt akkucellák hegesztéséhez. Azt szeretném megtudni, hogy mennyi energia szükséges ahhoz, hogy a hegesztés megfelelő legyen az E=1/2 CU^2 képlet alapján. Olvastam olyat aki szerint legalább 200J szükséges hozzá, más 600J értéket ír, de ha valaki itt épített már ilyet, szívesen olvasnám a saját tapasztalatát róla.
(#) weend válasza fsub hozzászólására (») Aug 19, 2015 /
 
Szia!
Én is csatlakozom, nekem is szükségem lenne egy cella hegesztőre. Össze szedtem a szóba jöhető kondenzátoraimat, 510 000 mikró 25 voltos kondikból. Van egy rajzom, ezzel szemezgetek. Úgy látom a neten, hogy 1 faráddal már hegesztgetnek.
(#) pjg válasza weend hozzászólására (») Aug 19, 2015 /
 
Nem jó akármilyen elkó! Rövidzár hatására elég a belső kivezetés. Vakuhoz való kondi kell!
(#) kila válasza pjg hozzászólására (») Aug 19, 2015 /
 
Hello!
Ez 12 x 4700µF/25V 105'C. kondival, nem tűnik nagyon különlegesnek...
Üdv.kila
(#) granpa válasza kila hozzászólására (») Aug 19, 2015 /
 
16-tal már az.
(#) kila válasza granpa hozzászólására (») Aug 19, 2015 /
 
Jé!! Tényleg!
Már nem számolok....
Kösz!
(#) Skori hozzászólása Jan 18, 2016 /
 
Mikrótrafóból készített ponthegesztő alkalmas lehet-e alumínium lemezek összehegesztésére?
Próbálta valaki ilyesmire használni?
A hozzászólás módosítva: Jan 18, 2016
(#) gulyi88 válasza Skori hozzászólására (») Jan 18, 2016 /
 
Szerintem nem sikerülne, egyrészt túl jó hő és áramvezető, így nagyonnagy áram kell, hogy kellően fel tudjon melegedni, másrészt ha meg is folyik mi lesz az oxiddal, nem gondolnám hogy önként eltűnik a hegesztési felületről. Szóval lehet hogy összeragad, de hogy szimpatikus is lesz a hegesztés azt kételm.
Viszont ma már forrasztani is lehet az alut, keress rá (Aluforr 300, Pesten is beszerezhető, az ára sem veszélyes.)
(#) _BiG_ válasza gulyi88 hozzászólására (») Jan 18, 2016 /
 
Hm, valahol olvastam egy cikket, miszerint a felület oxidmentesítése pont rontott a ponthegesztés minőségén, erre még valami szovjet emberek jöttek rá. Oxiddal pöpec lett. Ugyanis annak az átmeneti ellenállása segíti a helyi felmelegedést, majd széttöredezik és elmegy az útból. Valami mikroszkópos képet is mellékeltek. Azt hiszem valamelyik régi RádióTechnika hozta le?

Persze lehetséges, hogy házi eszközökkel nem lesz jó a végeredmény ennek ellenére, de ki kell próbálni.
(#) Peter65 válasza Skori hozzászólására (») Jan 18, 2016 /
 
Erről volt már korábban szó.
Bővebben: Link
Vas lemezek közé kell fogni az alumínium lemezeket, és akkor működik a dolog.
A hozzászólás módosítva: Jan 18, 2016
(#) Szammer válasza Skori hozzászólására (») Jan 18, 2016 /
 
Szia!
"Peter65" megválaszolta, csak annyit tennék hozzá, hogy kipróbáltam, meghegesztette, de nem volt meggyőző a tartóerő. Az enyémmel két 1mm-es vaslemez széttéphetetlen. A hegesztő áramértékét nem tudom, mert csak 600A-es lakatfogóm van és az kiakad.
(#) Nonesz38 hozzászólása Jan 30, 2016 /
 
sziasztok!
ma készítettem mikrótrafoból ponthegesztőt. igaz még nem teljesen kész, de lenne párkérdésem. a szekunder helyére 1x14 es hegesztő kábelt használtam,ez jó megoldás.ill a hűtést meg egy iratmegsemmisítő motorjából csináltam.rakok képet . kérek segítséget.
(#) jano49 válasza Nonesz38 hozzászólására (») Jan 30, 2016 /
 
Úgy látom a sönt bent van azt feltétlenül vedd ki, az ablakméretből úgy látom 70-s kábel is beférne így még erősebb lenne.
(#) Nonesz38 válasza jano49 hozzászólására (») Jan 30, 2016 /
 
az melyik a sönt a vas lemezek? ill a 70 es kábel csak tekerés nélkül férne el, szerintem.

ebben az állapotban akku pack hegesztésére alkalmas?
A hozzászólás módosítva: Jan 30, 2016
(#) erbe válasza Nonesz38 hozzászólására (») Jan 30, 2016 /
 
Idézet:
„ebben az állapotban akku pack hegesztésére alkalmas?

Nem, mert még benne van a mágneses sönt. A vaskötegek.
(#) jano49 válasza Nonesz38 hozzászólására (») Jan 31, 2016 /
 
Igen a kis lemezek azt vedd ki. Akkupakkhoz így jó lessz. Egyébként belefér a 70-s kábel de nem könnyü belehajtani azzal jó lenne ponthegesztőnek is .
(#) Nonesz38 válasza jano49 hozzászólására (») Jan 31, 2016 /
 
nagyon szépen köszönöm a segítséget mindenkinek,ha tudom folytatni a gépet és kész lesz rakok képet
(#) Nonesz38 válasza jano49 hozzászólására (») Feb 2, 2016 /
 
még azt szeretném megkérdezni varrógép pedállal tudnám üzemeltetni ill. a pedált hova kössem, hogy működjön?
(#) Sanyessz válasza Nonesz38 hozzászólására (») Feb 3, 2016 / 1
 
Helló
A primer oldalra, mármint azt szakítsd meg, feltéve ha elbírja a varrógép pedál az áramot, ellenkező esetben kell még egy relé is, és azon keresztül kapcsolgatod a primert.

Ez a második ponthegesztőm a képeken (keresi új gazdáját).
Lehet vele akkukat és lemezeket is hegesztgetni.
Kb 750A szaladgál benne rövidzárlatkor.
Hűtésről egy pc táp ventilátor gondoskodik, ahogy melegszik úgy változik a fordulata.
Túlmelegszik letilt még ki nem hűl.
Egyik karján lévő kapcsolóval lehet kapcsolni, potival pedig a hegesztés ideje állítható.
(#) erbe válasza Nonesz38 hozzászólására (») Feb 3, 2016 /
 
A varrógép pedálban változtatható ellenállás van apró szénlemezkékből. Ezzel a trafóval az első használatkor lángra lobban.
Olyan lábpedál kell neked, amiben mikrokapcsoló van. Talán kapni is lehet, de ha van rossz varrógép pedálod, beépíthetsz egyet.
(#) jano49 válasza erbe hozzászólására (») Feb 4, 2016 /
 
Van itt egy mikrokapcsoló lábpedálnak készítve én ilyet használok. Mikróból bontott ez vezérli a mágneskapcsolót, mindenféleképpen rakjál be a primeráramkörbe.
(#) leveste hozzászólása Feb 5, 2016 /
 
Sziasztok!
2mm-es huzalokból szeretnék rácsot hegeszteni.
6 hegesztés van egymás mellet.
Mekkora fesz/áram szükséges hozzá szerintetek?

Van egy hegesztéstechnikai berendezésem, 6 db 4700 µF 350V van benne, egy combos tirisztorral.
Akárhogy nézegetem, szerintem ez kevés lenne a fenti feladathoz.
Valaki esetleg be tudná cserélni combosabb trafóra?

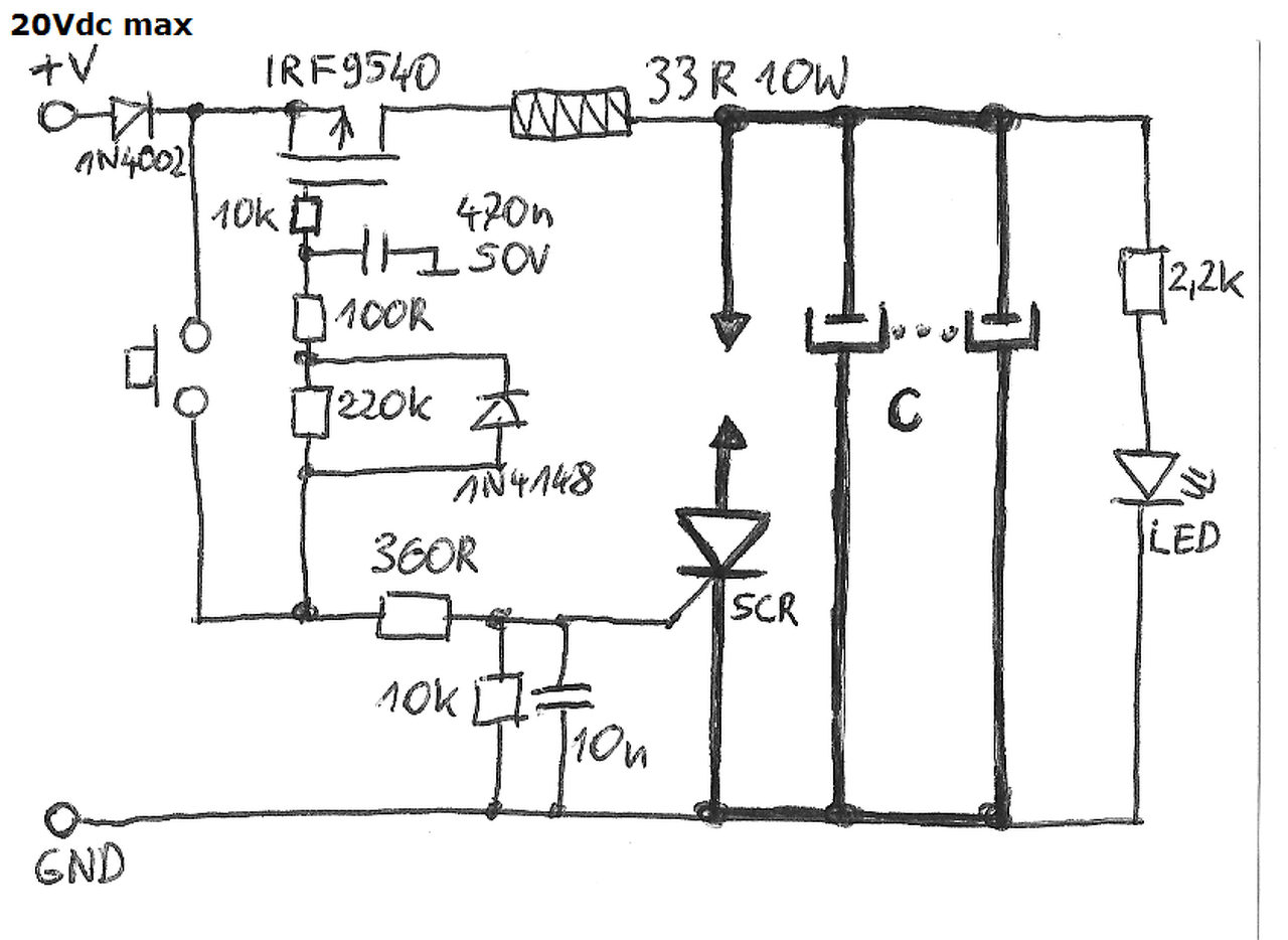
pontheg.jpg
    
Következő: »»   25 / 46
Bejelentkezés

Belépés

Hirdetés
XDT.hu
Az oldalon sütiket használunk a helyes működéshez. Bővebb információt az adatvédelmi szabályzatban olvashatsz. Megértettem