Fórum témák

» Több friss téma
Fórum » Muzeális készülékek-alkatrészek restaurálása
Lapozás: OK   415 / 584
(#) fater0827 válasza ebenedekfi hozzászólására (») Aug 30, 2016 /
 
Üdv
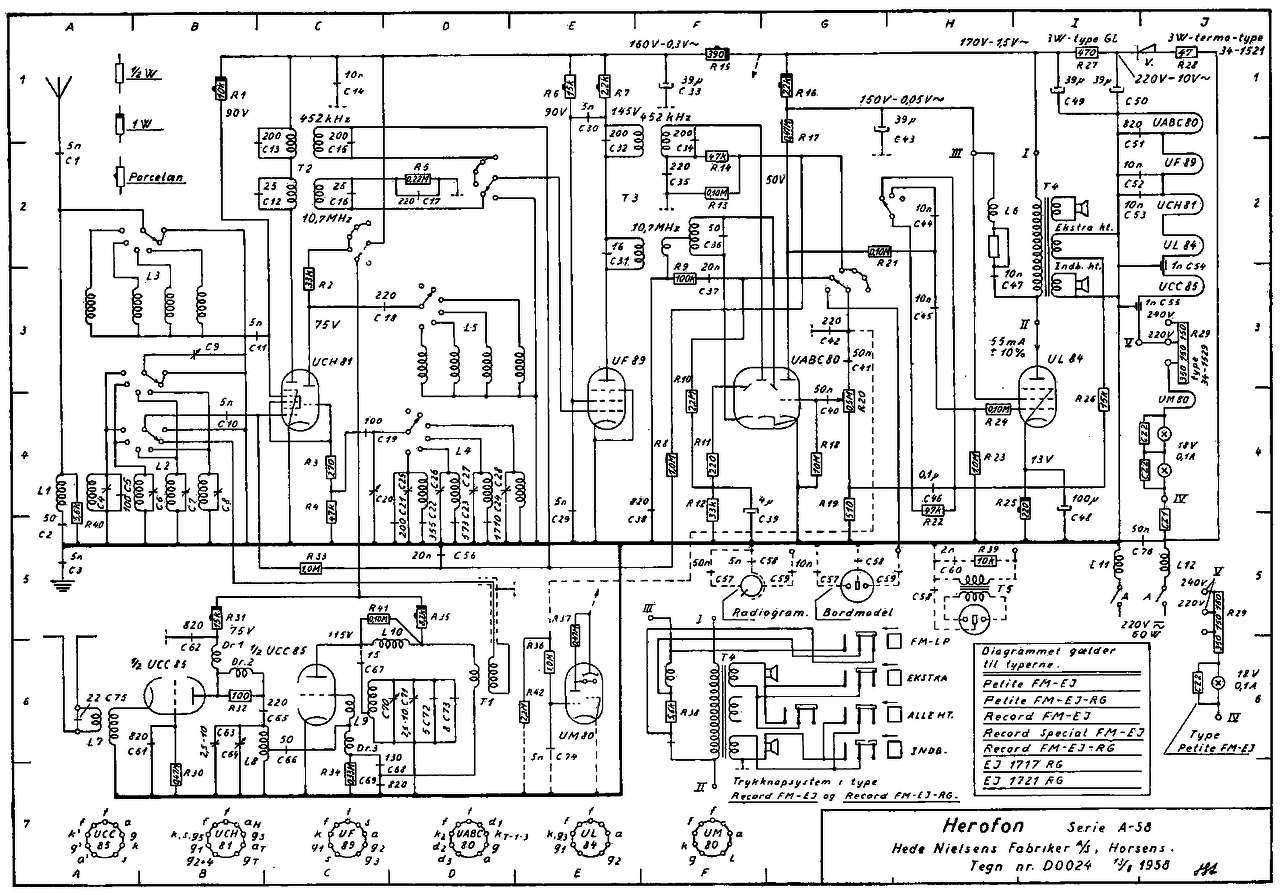
Küldöm a rajzot .
Rajz.
(#) ebenedekfi válasza fater0827 hozzászólására (») Aug 30, 2016 /
 
Koszonom a rajzot, rajta van a radio aljan. Csak az enyem 1957-es gyartmany, ez a rajz viszont tisztabb. A radio amugy mukodik, FM-en nagyon gyenge a vetel, ez mitol lehet? Csohiba? Megkiszonnem ha valaki tudna segiteni.
A hozzászólás módosítva: Aug 30, 2016
(#) hobbyjani válasza ebenedekfi hozzászólására (») Aug 30, 2016 /
 
Hogy az FM kiogástalanul működjön,szükség van a KF behangolására, ahoz meg kellenek komoly műszerek de megpróbálhatod azt is,hogy jelt adjál a KF -be egy másik rádió tunerjábol,lehet az például egy jól működő táska rádió is. Ha igy nem megy, akkor meg kell keresni a hibás fokozatot,lehet ott hibás csattoló kondi is,de lehet az aránydetektornál csőhiba is.Ha megy ,akkor a tunerbe kell keresni a hibát.Még az is előfordulhat,hogy mocskosok a hullámváltó kontaktjai,és be kell sprayezni.
(#) ebenedekfi válasza hobbyjani hozzászólására (») Aug 30, 2016 /
 
Szia! Koszi a valaszod, az adokat rendben fogja, viszont nagyon gyenge hangerovel, maximumra hangositva is epp hogy hallhato. A kozep es hosszuhullam ordit ezen a hangeron.

Endre
(#) hobbyjani válasza ebenedekfi hozzászólására (») Aug 30, 2016 /
 
Ha a hang tiszta és nem torzit,az adók mind bejönnek,akkor audio hiba van,ellenálás, kondi,vagy kontakthiba a hullámváltónál.
(#) Ferenc 47 válasza hobbyjani hozzászólására (») Aug 30, 2016 /
 
Köszönöm, ezt én is megtaláltam. Nagyon hasonló, de az enyém négy csöves. Nagyon nem merültem bele az átnézésébe, mert működik. Érdekes, hogy ezzel a tipusjelzéssel, hogy Jolly, nem jön be semmi.Amit a Janó bácsi feltett, az az A 59, ezt a rajzot tetted te is fel. A képekből látható, hogy az én készülékem egy kicsit más fazonú. A működési elve szerintem ugyanaz.
(#) ebenedekfi válasza hobbyjani hozzászólására (») Aug 30, 2016 /
 
Rendben, atnezem oket, amikor kaptam hangosan szolt az fm is, kb 2 ora mukodes utan halkult el, es azota halk.
(#) gkari válasza ebenedekfi hozzászólására (») Aug 30, 2016 /
 
Ha csak az FM halk, annak lehet oka az is, hogy az aránydetektor kondijai szivárgósak (C37, 38, 39), UABC gyenge, vagy a foglalat kontakthibás.
A hozzászólás módosítva: Aug 30, 2016
(#) ebenedekfi válasza gkari hozzászólására (») Aug 30, 2016 /
 
Azt vettem eszre, hogy ha allomasra hangolom, kikapcsolom, majd ujra bekapcsolom, akkor 1-2 masodpercig az elejen hangosan szol ahogy jon meg a hang, aztan egyet pattan s elmegy a hangja az FM-nek. Otlet?
(#) hobbyjani válasza ebenedekfi hozzászólására (») Aug 30, 2016 /
 
Nekem egy kondihibának tűnik,egy valami hasonló volt a pacsirtámba és a detektor körüli kondi volt,miután cső csere után se ment,végűl megkaptam a hibás kondit
(#) (Felhasználó 118852) hozzászólása Aug 30, 2016 /
 
Szép korai estét mindenkinek .

lehet hülye kérdésem lesz ?

ha felveszem a kapcsolatot még üzemelő Videoton Orion gyárakkal régi rádiók stb végett fognak segíteni ?
(#) BarnaPili válasza (Felhasználó 118852) hozzászólására (») Aug 30, 2016 /
 
Hello!
Szerintem abból a gárdából már alig van valaki A cég csak nevében az egyezik. Ha segítség kell,itt tudsz leghamarabb hozzájutni. Csak jól kell kérdezni!
Üdv!
István
(#) gkari válasza ebenedekfi hozzászólására (») Aug 30, 2016 /
 
Elég tipikus kondihiba-jelenség: a szivárgóáram melegíti, aztán még jobban vezet, a cső másik munkapontba kerül, én a helyedben azt a 3 kondit tuti jóra cserélném.
(#) Zole hozzászólása Aug 30, 2016 /
 
Sziasztok! Kaptam egy telepes rádiót tipusa B 137 F tranzisztoros rendszerü. Ez most orion vagy esetleg más gyártmány?
(#) fater0827 hozzászólása Aug 31, 2016 /
 
Üdv !
Ez itt talán itt hasznos !
Üdv !
(#) gbiro72 hozzászólása Aug 31, 2016 /
 
Tisztelet Mindenkinek! Minerva Minerdyn W (1956) kapcsolási rajzot keresek. Ha valaki megosztja nekem, azt megköszönném.
(#) gkari válasza Zole hozzászólására (») Aug 31, 2016 /
 
VT, későbbi nevén Videoton.
(#) gkari válasza gbiro72 hozzászólására (») Aug 31, 2016 /
 
A "Radiomuseum.org."-on több osztrák gyüjtő neve szerepel. Próbáld tőlük mail-ben elkérni, nekem már volt, hogy sikerült.
(#) gbiro72 válasza gkari hozzászólására (») Aug 31, 2016 /
 
Én is csak ezen a portálon találkoztam a rajzzal. Egyszer próbálkoztam német gyűjtőtől rajzot kérni, de még válaszra sem méltatott. Gondoltam hátha itt valakinek meg van.
(#) ebenedekfi hozzászólása Aug 31, 2016 /
 
Meg egy kerdesem lenne. A fent emlitett Herofon radioban sok bitumen papirkondi van, amelyikbol a ho hatasara teljesen kifolyt a fekete tomites. Ezeket celszeru cserelni? Milyen kondikat ajanlott rakni helyette?
Koszonom.
(#) wadember válasza ebenedekfi hozzászólására (») Szept 1, 2016 /
 
Igen szinte kivétel nélkül mind szivárog ennyi idő után a kátrányos kondikból, valószínűleg az általad leírt jelenségért is ők a felelősek! Ha hallgatni is szeretnéd a rádiót mindet cseréld le mert ha most nem is de nagyon rövid időn belül el fognak halálozni. A csere vetett már itt fel vitákat, ha restaurálni szeretnéd, akkor a papírcsőből ki kell olvasztani a kátrányt, kondit kihúzni, valami méretben és értékben passzolót beletenni és vissza szurkozni a két végét, de ez borzasztó pepecselős munka mondjuk egy kb 30db kondit tartalmazó gép esetén. A másik megoldás ha csak felújítani/javítani szeretnéd a gépet, (kívülről nem látszik) akkor viszont a kocka kivitelű beöntött fólia kondikat javaslom cserealanynak, mivel széles értéktartományban (kapacitás és feszültség) kaphatóak és kiváló minőségűek. Ilyen kondik mint a képen.
(#) (Felhasználó 116638) válasza ebenedekfi hozzászólására (») Szept 1, 2016 / 1
 
Személy szerint ezeket ajánlom:

kondi

Jobban illik a régi sassziba, esztétikusabb.
Ha nagyon igényes vagy, még le is festheted a megfelelő színre.
A "kocka" kondik,(Wima és hasonlók) jók, de elütnek egy régi elektronikában, nem igazán autentikus.
(#) cua válasza (Felhasználó 116638) hozzászólására (») Szept 1, 2016 /
 
En is ezeket hasznalom javitasra/felujitasra. (Amugy restauralasra is jo ha teszel ra egy impregnalt papirreteget.)
(#) ebenedekfi válasza (Felhasználó 116638) hozzászólására (») Szept 1, 2016 /
 
Jol neznek ki, mondjuk eleg borsos aruk van ha tobb darabot szeretnel venni. Esetleg a Stiroflex kondik is jok? Ilyenek mint a kepen. Ezeket konnyen bele lehetne bujtatni a regi papir hazba.
(#) kristikoma válasza ebenedekfi hozzászólására (») Szept 1, 2016 /
 
Jók ezek is, de a névleges feszültségre figyelni kell! Átlag csöves rádióba illik legalább 630V névleges feszültségűre cserélni.
(#) hobbyjani válasza (Felhasználó 116638) hozzászólására (») Szept 1, 2016 /
 
Ezek a kondik méregdrágák,láttam nagyobb feszültségűeket es jóval olcsóbbakat más oldalakon,de ha van egy jó műszered,kapacitásmérőd, ,lehet bontásbol is szerezni fillérekért.
(#) hobbyjani válasza ebenedekfi hozzászólására (») Szept 1, 2016 /
 
Látom ,hogy román oldalakon keresgélsz,nekem is van egy tippem,láttam ott 1500 voltos kondikat kb olyan 30 forintért ,a gond,hoy mennyi lehet a szálitás onnan Magyarországba,használhatod a google forditót,és úgy tudom, hogy egy román lej kb 65 ft.
Bővebben: Link
A hozzászólás módosítva: Szept 1, 2016
(#) ebenedekfi válasza hobbyjani hozzászólására (») Szept 1, 2016 / 1
 
Roman oldalakon keresgelek, mivel Romaniaban elek, ha erdekel kondi, akkor meg tudom rendelni es elkuldeni neked, ugy tudom a Mivarom nem szallit kulfoldre. Nem rosszak ezek a kondik, csak sehol nem jelzi a meretuket.
(#) hobbyjani válasza ebenedekfi hozzászólására (») Szept 1, 2016 /
 
Azt veszem észre,hogy ez az Európa legolcsóbb elektroniai alkatrész üzlete,olcsóbb mint a lengyel TEM ,kár,hogy nem szállit külföldre
(#) (Felhasználó 116638) válasza ebenedekfi hozzászólására (») Szept 1, 2016 /
 
Ezek is jók, de a feszültségtűrésre figyelni kell.
Következő: »»   415 / 584
Bejelentkezés

Belépés

Hirdetés
XDT.hu
Az oldalon sütiket használunk a helyes működéshez. Bővebb információt az adatvédelmi szabályzatban olvashatsz. Megértettem