Fórum témák

» Több friss téma
Fórum » Motorvezérlés PIC-kel
Lapozás: OK   2 / 5
(#) ferci válasza kartoon hozzászólására (») Jún 5, 2008 /
 
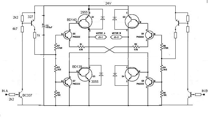
A PIC oké... onnan kezdve, hogy rárakod a "skicc"-et , nem kell foglalkozni az 5 volttal, csak a motor táppal. Az már arról megy.
(#) ferci válasza kartoon hozzászólására (») Jún 5, 2008 /
 
Mégegyszer...
Az eredeti 47 ohm-ot megnövelheted 220-470 közé, mert ez már nem 5 voltos táp...

skicc.JPG
    
(#) kartoon válasza ferci hozzászólására (») Jún 5, 2008 /
 
ez mennyire erzekeny a tapfesz valtozasra? ertem ez alatt, ha egy pillanatra 50V-ot kap vagy 19-et mi tortenik?
Generator allitja elo a 24V-ot amire ramerve kiderult, neha van feszultsegugras, de altalaban 22-24V.
(#) kartoon válasza kartoon hozzászólására (») Jún 5, 2008 /
 
Viszont van arendszerben 12 stabil tapfesz ami egy ventit hajt. Ha erre atmeretezned, vagy ami megjob 5V-ra, az remek lenne. Nem lehet 1 tranzisztorral kapcsolóuzemben megoldani?
(#) kartoon válasza ferci hozzászólására (») Jún 5, 2008 /
 
megnezned a hidat, hogy erre gondoltal a bd-tr beepitesenel? Az R1, R2 erteke velemenyed szerint jo? A TIP120 belso tranzisztorait kolcsonoztem ide.
(#) ferci válasza kartoon hozzászólására (») Jún 5, 2008 /
 
Ez durva... 50 volt.. a tranyók zárófesze érdekes csak , de pillanatra !!!
(#) ferci válasza kartoon hozzászólására (») Jún 5, 2008 /
 
12 voltról 24 voltos motor? gyenge..., 5-10... amperrel? bírná a táp?
(#) ferci válasza kartoon hozzászólására (») Jún 5, 2008 /
 
Rárajzoltam közben ...
R1, R2 -re gondoltam a 220 -470 ohm-ot, de inkább maradnék a 470 körül..

motvez.JPG
    
(#) ferci válasza kartoon hozzászólására (») Jún 5, 2008 /
 
Viszont van arendszerben 12 stabil tapfesz ami egy ventit hajt. Ha erre atmeretezned, vagy ami megjob 5V-ra, az remek lenne. Nem lehet 1 tranzisztorral kapcsolóuzemben megoldani?
Ez most mi? nem értem, mit akarsz...
(#) ferci válasza kartoon hozzászólására (») Jún 5, 2008 /
 
2., ... hogy jön a generátor az önjáró fűnyíróhoz ( témanyitás..) ?
Gondold át a dolgokat, aztán holnap esetleg folyt. köv. egyszer 5 volt, aztán 24, 12, 1 tranyó,stb...
állapodjunk meg már.
(#) kartoon válasza ferci hozzászólására (») Jún 5, 2008 /
 
Pontosan tudom mit szeretnek, csaupan a tudas... szoval a lenyeg hianyzik. A benzinmotor hajt egy generatort, arrol kapja a rendszer az aramot a villanymotorkhoz es az elektronikahoz. Mivel a hid kozvetlenul a generator feszultseget kapcsolja a motorokra, igy az ingadozhat. Nem lehet stabilozalni, tekintve, hogy 15A aram is folyhat a hidon, es a motoroknak mind1.
Mivel a TTL szintu bemenetet a tapfeszbol alakitottad ki (amit jo otletnek tartok) az ingadozas befolyasolhatja?
(#) proba válasza kartoon hozzászólására (») Jún 5, 2008 /
 
A diódák fontosak,(és ha jót is akarsz akkor gyorsak) meg szerintem a tranzisztorokat cseréld valami gyorsabbra de inkább fetekre, A feteknél a gate ellenállást 10 ohmra de lehet egy fetmeghajtó ic sem ártana
A pwm kapcsolgatását szerintem nem "győzik" inkább csak melegszenek a tranzisztorok. (tip125 bekapcs 1,5 mikroS kikapcs 8,5 mikroS= 10 mS mindezt 3A nál neked meg ennek többszöröse kell.Szerintem a 3055 sem különb)
Ugy rémlik PWM vezérlésnél eleve a motorra a névleges feszültségének többszörösét szokták kapcsolni,tehát a névleges áram többszörösére kell méretezni a kapcsolóelemeket is.

Milyen frekivel járatod a PWM-et?
(#) ferci válasza kartoon hozzászólására (») Jún 5, 2008 /
 
A táp ingadozás átjut a motorra, természetesen.

A pwm lehet 1 kHz-en is...
(#) ferci válasza proba hozzászólására (») Jún 5, 2008 /
 
... 10 us...( 1,5 us+8,5 us)
(#) kartoon válasza proba hozzászólására (») Jún 5, 2008 /
 
Udv, nem talaltam pwm -re alkalmas n-csatornas fet-es aramkort. TD340-ic-t neztem de mar nem kapni. Azert n-fet mert abbol van 8
(#) proba válasza ferci hozzászólására (») Jún 5, 2008 /
 
Gondoltam egyértelmű ,lusta voltam kiirni.de a max akkor is 100khz és ekkor már nincs bekapcsolva egy pillanatra sem teljesen a motor.
A PWM frekijét meg nem csökkentheted minden határ nélkül (szerintem) mert a motor induktivitásában annyi energiának kell maradnia hogy a jel szünetet áthidallja a diódákon folyó áram.Egyébbként (szerintem) nem lesz egyenletes a motor forgása. Bár ezután tervezem az első nagyobb áramú motor meghajtásomat, de a kapcs tápok meg az akkus fúró javításaimból eddig ezt szűrtem le.
Talán ezek is az alap kapcsolóüzemű tápok tekercsben tárolt energiáit használják ki.Ezért gondolom a többszörös feszültséget is .( névleges feszültségű motorral szerintem csak negyed teljesítményt tud kivenni.(Az idő felében van bekapcsolva a motor és max a névleges áram folyik rajta.)
(na lehet ez egy zagyvaság lett)
(#) kartoon válasza proba hozzászólására (») Jún 5, 2008 /
 
A linkelt kapcsolasokkal a 100mA-es motorok gyonyoruen mukodtek. Nem tudom milyen frekiju a pwm, utananezek.
(#) kartoon válasza kartoon hozzászólására (») Jún 5, 2008 /
 
nem tudtam a programbol kibanyaszni a pwm frekvenciajat. itt a program

sv2hb07.c
    
(#) ferci válasza proba hozzászólására (») Jún 6, 2008 /
 
Nem akarok belemenni felesleges vitába. elhiszem, hogy jópár cuccot javítottál, stb., és van sok tapasztalatod is. ..
De: régen, amikor még csak marék ASZ1016-tal ment sok inverter, akkor sem állt meg a világ ( ez a "csak" fet-hez..).
Akármekkora induktivitású motorhoz nem érdemes relatíve nagy frekit használni; ezt azért hozzá kell illeszteni. Dolgoztam elég sok fajtával forgórész szempontból is. Pl. nyilván olyan motort, aminek a forgórésze csak egy tárcsa, gyakorlatilag rézszalag van rápréselve és az a "kollektor" is, nem célszerű alacsony frekin hajtani. Na, ez a téma aztán hosszú lenne.
Pwm... ha pl. 96%-os kitöltéssel megy a motor, akkor mi van?... 24 voltos motor már kb. 48-at kellene, hogy kapjon? áááá...vagy ha ott direktbe kapcsolom, hogy kiiktassam a szabályzót ( megtehetem..) mi lenne? Nem értem ezt a kitételt, hogy ott "az idő felében van bekapcsolva a motor". Ez csak cca. fél fordulat is.
A rendszer meg nem a diódákért van, hanem fordítva... a diódák biztosítják, hogy a szabályzó által megszakított áram ugyanabban az irányban ( tekercs) tudjon folyni a periódus "üres" szakaszában, ezáltal védve a kapcsolgató rendszert is, + kihasználja a tekercsben tárolt energiát is. Ez sem 1 perces téma.
Tehát, sok mindenben egyetértünk, csak másképp fogalmazunk..
(#) ferci válasza kartoon hozzászólására (») Jún 6, 2008 /
 
Ezen csak azt látod, milyen gyorsan forognak, de a kis áram miatt alig van veszteség a félvezetőkön - nem nagyon látsz különbséget a max pwm és a direkt között.
A frekit mérd meg ... de ne felejtsd el, nem mindegy, milyen motorhoz mit használsz - akármit nem rakhatsz fel, mert más lesz az eredmény.
Ha átolvasol sok hsz-t inverter témában is , láthatod, hogy különböző frekikre nem célszerű pl. ugyanolyan tekercseket, trafókat rakni, mert meglepetésben lesz részed - vagy fordítva: ha lassú feted van csak, ahhoz kell megválasztani a frekit és az induktivitást.
Sokszor kompromisszumot is kell kötni; mi van, mennyibe kerül, mennyi lehet a veszteség, stb...
(#) proba válasza ferci hozzászólására (») Jún 6, 2008 /
 
Nem lesz vita, az előző zagyvaság inkább kérdés, mint felelet volt.
Másik kérdés a H hídnál ha az alsó tranzisztorokat PWM ezem az elég? (a felsőket csak ki/be kapcsolom) ,így talán kisebb lesz a veszteség,bár két portbittel több kell.(esetleg szűrt,négyszőgesített PWM jellel vezérlem)
(#) ferci válasza proba hozzászólására (») Jún 6, 2008 /
 
Elvileg semmi akadálya, de csak az átkapcsolási veszteséget spórolod meg, + kell még a külön bázisoknak két-két tranyó a magas táp miatt ( vagy valami más ).
(#) kartoon válasza ferci hozzászólására (») Jún 7, 2008 /
 
koszi a tippeket. Egy kicsit pihentetem a projektet, most egett le a masodik, immar 5A-el tulmeretezett hidam, igy keresek mas megoldast.
(#) ferci válasza kartoon hozzászólására (») Jún 7, 2008 /
 
Az 5 amperes túlméretezés szerintem csak a gondolatodban volt meg. Szkóp nélkül nem tudod, mi volt, + ilyen cuccokat rögtön direktben járatni rizikós.
1-2 ampernél már biztos látszana, ha valami nem megfelelő - totál kinyitások, diódák melegedése pl.
(#) proba válasza kartoon hozzászólására (») Jún 7, 2008 /
 
Az kimaradt a tranzisztorokat én min a táp duplájára méretezném feszültségben.
Meg amit még kipróbálnék az áramkörben direkt vezérlésnél (nem PWM ezve) a várhato mértékben lefogva a motort hány volt esik a tranzisztorokon, ha több mint 1,5 akkor erősen gondolkodnék másik tranzisztoron ill nagyobb bázisáramon.Ezeken kívül a tranzisztor sebességét mint fontos paramétert nem tudom milyen egyszerű módon tudnád tesztelni.
A diódákat sem hagytad ki a tranzisztorokkal párhuzamosan remélem.
(#) ferci válasza kartoon hozzászólására (») Jún 8, 2008 /
 
Támogatva "proba" hsz-ét, megkérdezném:
1., miről hajtottad a cuccost? generátorról v. tápról?
2., ampert mértél-e?
A direkt vezérlésnél meg minden fontos dolgot meg tudsz mérni, ellenőrizni, de hangsúlyozom: ne 10 amperrel kezdj...
Arról sem írtál , melyik alkatrészek égtek le; tranyók vagy+ a diódák...
(#) Szebence hozzászólása Jún 8, 2008 /
 
Szorosan nem ehhez a témához tartoozik, illetve igen, csak DC motort kellene pic-kel vezérelni.

Az lenne a kérdésem, hogy hogyan és milyen PIC-kel lehetne azt megoldani, hogy van 2 DC motorom és azt megoldani, hogy a pic vezérelje a motorok fordulatszámát. Megvan az, hogy hány V kell motor1-nek és motor2-nek és ezt felprogramoztatnám és változtatná 10-15 másodpercenként.

MOTOR1 MOTOR2
1. 1,22 1,24
2. 1,87 1,24
3. 2,50 1,24
4. 3,93 1,24
5. 4,54 1,24
6. 5,03 1,24
7. 3,98 3,18
8. 1,91 3,38
9. 1,68 4,50
10. 4,76 5,00
11. 4,76 3,36

MOTOR2 POLARITÁS-VÁLTÁSávaL

MOTOR1 MOTOR2
12. 1,23 1,24
13. 1,77 1,24
14. 3,66 1,24
15. 4,87 1,24
16. 1,64 1,62
17. 2,22 2,16
18. 2,99 4,25
19. 4,16 4,25

Direkt nem megy 5V felé, mert a PIC-ek max 5V-ot bírnak...
Olyan pic-kel lehet csak megcsinálni, aminek minimum 2 analóg kimenete van?
Ha igen, akkor melyik ez a PIC és magát a kapcsolást, tehát az egyéb áramköri elemket, hogy kell bekötni? (Gondolom nem csak annyiból áll a kapcsolás, hogy táp + pic + 2 DC motor)


ui.: Nem tudom, hogy a polaritásváltás meg lehet-e oldani PIC-en belül, programozva...
(Egyik haverom programozná fel, csak ezt még ő sem tudja, hogy lehetséges-e)
(#) kobold válasza Szebence hozzászólására (») Jún 8, 2008 /
 
Én nem tennék direktben PIC-re motort, hacsak nem haragszom az IC-re, és ezért ki akarom nyírni Erősen ajánlott (minimum) egy tranzisztoros végfok, akkor pedig már nem kötelező az 5 V-os határhoz sem ragaszkodni.
Fordulatszámot kiválóan lehet PWM segítségével állítani, rengeteg PIC támogatja. A forgásirány-váltást relével vagy híddal, a fordulatszámot pedig a PWM-jel kitöltési tényezőjével lehet vezérelni. Szerintem ez sokkal elegánsabb megoldás, mint az üzemi feszültség változtatása, mert jobban kihasználható a motor nyomatéka a teljes tartományban.
(#) Szebence válasza kobold hozzászólására (») Jún 8, 2008 /
 
Igen, azért kérdeztem, hogy biztos van valami kiegészítő alkatrészek még a pic körül...

Az a gond, hogy adott fordulaton kell hogy menjen a motor, ahogy leírtam (a feszültség arányában) csak magát a fordulatot nem tudom megadni, hogy azt programozza bele haverom, mert nem tudom mérni a fordulatszámot.
5V felé amúgy sem kellene, hogy menjen a fesz.
A nyomaték sem nagyon fontos, mert egy lézershow-ba lesz beletéve, és a motorokon csak 1-1 20x20mm-es tükör van.
(#) Szebence válasza Szebence hozzászólására (») Jún 8, 2008 /
 
Meg olyan kérdésem lenne, hogy írtad, hogy relével oldanád meg a polaritásváltást... Ha 2 motort szeretnék vezérelni 1 PIC-kel és csak az egyik motornak kell polaritást váltanom, akkor olyan PIC kell amin 3db PWM kimenet van?
Következő: »»   2 / 5
Bejelentkezés

Belépés

Hirdetés
XDT.hu
Az oldalon sütiket használunk a helyes működéshez. Bővebb információt az adatvédelmi szabályzatban olvashatsz. Megértettem