Fórum témák
» Több friss téma |
Újító egy fenét. Csak amíg az ember egyerek és írni nem tud, addig nem kötik ilyen holmi kényszerek és azt hallja amit a fülével hall, nem azt, amit a fülén keresztül gondol.
És én biciglinek hallottam mindig is, akkor is ha biciklinek mondták, vagy csak annak akarták, vagy lehet errefelé tájszólásban biciglit mondtak akkoriban, nem tudom. Ezért ez már akkor bicigli lett, mikor még írni sem tudtam, aztán az is maradt. Késöbb a nyelvtan nem tudott meggyőzni arról, hogy az, amit bicigliként megismertem kivülről-belülről a legutolsó csapágygolyóig, azt érdemes biciklivé módosítani.
Cseppet se zavard magad emiatt. Tájszólásoknál igen gyakori az ilyen betűcsere. Egyszer valaki félrehallotta, aztán úgy maradt. Különben is ugyanarról a hangról van szó, csak az egyik kemény (K), míg a másik lágy (G). Sok ilyen pár van a magyar nyelvben, sőt mindegyik párban van. Ezért szép a magyar nyelv. (csak egy picit nehéz) túrni - dúrni, súrolni - zsurulni stb.
A hozzászólás módosítva: Aug 30, 2018
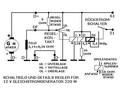
ezen a képen pozitiv a d+ ra a negativ a d- ra kötve és forog a dinamo df -re nincs kötve semmi akűlömbslg annyi hogy két gerjesztö tekercs sorba van kötve mitöl forog
Ez így nem forog. A DF, és a D- közé egy szabályzó elem kerül, és akkor egy párhuzamos gerjesztésű motor lesz belőle. Ha forgatod, akkor generátor.
Úgy-e, úgy-e; aki ismeri a "köhögő" és "dézsa" hangok világát (is)?
A hozzászólás módosítva: Nov 2, 2021
az elsö rajz szerimtem híbásan van lerajzolva mert a dinamo álló tekercs egyik vége a d- ra van kötve a másik meg a df-re. 2 rajznál a d+ ra es a df-re
Szia! A +-ra és mínuszra is köthető az állóresz. A szabályzó működési fajtájától függ a beállítás.
A rajzon is látható módon a D+, és a DF közé van kötve a szabályzó rész. Ez, egy un. rezgő szabályzó. A relé a kalapácsot előfeszítő rugóval úgy van beállítva, hogy ha az akku a max töltöttségi feszültséget eléri, akkor az egyik kontaktushoz sem ér hozzá a kalapács kontaktusa. ilyenkor a gerjesztés a 9 ohmos ellenálláson keresztül csökkentett mértékben van jelen, az akku csepptöltésen van.
Ha nagyon lemerül az akksi, a gerjesztés megkapja a teljes akkufeszültséget, ha már magas az akku feszültsége, akkor a gerjesztés rövidre záródik, nincs töltés. Normál üzem közben a feszúltség a feltöltött akksi feszültsége körül változgat, és ezért rezegni fog a relé nyelve, kalapácsa.
A D+ felől és a D- felől is lehet szabályozni, ez a tervező, gyártó választása.
Van egy iskra dinamo az alábbiak szerint bekötve villany motorkint akarom használni.Miért va az hogy ha a D+
-rol lekapcsolom az állo tekercset gyorsabban forog D--ra DF-re negativ van kötve hogy lehet megfordítani a forgásírányt ha megis fordul lassubb?Az állo tekercsek sorba vannak kötve. A hozzászólás módosítva: Márc 2, 2023
Az ért forog gyorsabban, mert megszünik a gerjesztés és csak az állórész visszamaradt mágnesessége viszi tovább. Forgás irány váltás úgy történik, hogy a "DF" tekercs másik végét lekell választai a "D+"-ról és azt a "D-"-ra kell kötni. A "DF" jelölésüt meg a "D+"-ra. A fordulet szám nem fog változni fordított forgás esetén.
Fordított forgás bekötése.
A hozzászólás módosítva: Márc 2, 2023
A forgórészben keletkező áram eltolja a mágneses teret. A dinamót egyirányú működéshez tervezték. Eltolva rakták a tekercset a forgórészbe. Az üzemi áram éppen annyira tolja el a mágneses teret, hogy ezzel ne csökkenjen jelentős mértékben a feszültsége. Fordított forgásiránynál már eleve nem ahhoz az irányhoz optimalizált a tekercselés. Ha ez még el is tolódik a terhelő áram hatására, még rosszabb lesz. Azok a kézi fúrógépek, amiket váltókapcsolóval fordítanak meg, hasonlóan működnek. Míg azok, amiknél a kefetartókat lehet átfordítani a fordított forgásirányhoz, jobban viselkednek. A dinamód is gyorsabban forogna és lenne ereje, ha el tudnád fordítani a keféket. Régi kefés szivattyúmotoroknál elcsúsztatható gyűrűre szerelték a kefetartókat.
Akkor nem lehet mind két irányba használni,az állandö mágnessel rendelkezönél mehet mind két irányba?
Ott is eltolhatják a tekercset igény szerint.
Ha a DF kivezetést levegőbe hagyod lógni, ne csodálkozz rajta, hogy gyenge.
Próbáld ki, én használtam dinamót jobbra-balra forogva és ment rendesen.
"Régi kefés szivattyúmotoroknál elcsúsztatható gyűrűre szerelték a kefetartókat."
Csak annyi a külömbség az nem egyenáramú motor. Itt meg egyenáramú dinamóról van szó.
Nem volt a DF kivezetés a levegöbe az is oda volt kötve és igy volt gyengébb mikor szabad volt akkor meg állt ez csak az edyik irányra érvényes, amásik irányba inkább gyorsul.
A hozzászólás módosítva: Márc 3, 2023
Ha gerjesztés nélkül gyorsaban forog akkor a gerjesztés kicsit fékezi a motort
Ez csak természetes hogy fékezi. Hiszen a gerjesztés erővonalaiban forog a forgórész, és ez az erővonal metszés fékezi a forgórészt. Ha nem fékezné akkor a végtelen fordulatszám felé pörögne. Ezért(is) van,hogy gerjesztés nélkül az elindított párhuzamos gerjesztésű motor magasabb fordulatszámon megy, mint gerjesztéssel. A hiba csak az,hogy nem lesz nyomatéka,azaz a tengelyt terhelve leáll,és nem indul újra gerjesztés nélkül. A dinamóból készített motornál a kefehidat el kellene fordítani úgy hogy optimális legyen a gerjesztőmező a forgórészhez képest. Ezt nevezték semleges vonalnak anno amikor ezt tanultam vagy 50 éve. Ennek a beállítása sem ördöngösség, sorba kell kötni egy A mérőt a motorral és addig fordítani a kefehidat amíg a legkisebb lesz az áramfelvétel. Elvileg ettől a ponttól néhány fokkal balra vagy jobbra lesz az optimális munkapont a forgásiránytól függően. A dinamó áramtermelésre lett optimalizálva, tehát a kefehíd id ennek megfelelően lett beállítva. Ettől függetlenül az autódinamóból sosem lesz olyan nyomatékú motor mint egy méretében ugyanakkora motorból,ami eleve motornak készült. Ugyanis motornál a kefék vagy 4x90 fokban,vagy egymással szemben 180 fokban helyezkednek el. A dinamónál a kefék aszimmetrikusan vannak elhelyezve.
Ha semleges vonalra fordítom akkor mind két forgásirányba használhatom mint motor?
Voltak olyan dinamók, amiknél 180 fokon voltak a kefék.
Idézet: „"Régi kefés szivattyúmotoroknál elcsúsztatható gyűrűre szerelték a kefetartókat." Csak annyi a külömbség az nem egyenáramú motor. Itt meg egyenáramú dinamóról van szó.” Teljesen mindegy.
Igen, de az ominózus trabi dinamó pont nem ilyen. Ha jól emlékszem a Skodában volt olyan dinamó ami motorként is megállta a helyét. De hol van már az az idő... Talán az MB1000-be szereltek utoljára, a 100-as Skodák már generátorosak voltak.
|
Bejelentkezés
Hirdetés |











